MSP430F449 mikrovaldiklis turi integruotą 12 bitų analogas-kodas keitiklį (ASK). Maksimalus konvertavimo greitis siekia 200 ksps (200 000 keitimų 424m129e per sekundę). Galimybė programiskai kontroliuoti konvertavimo greitį, atraminę įtampą, bei pertraukimų tipą daro sį įtaisą ypač lankstų ir patogų naudojimui. Keitiklio blokas turi 16 zodzių buferinę atmintį duomenims saugoti, t.y. gali atlikti iki 16 matavimų be centrinio procesoriaus įsikisimo. Atraminei įtampai suformuoti nereikalinga jokia isorinė grandinė. Atraminė įtampa gali būti parenkama 1.5V arba 2.5V.
Mikrovaldiklis turi 16 prievadų analoginiams signalams įvesti (A0 - A15).
Norint paruosti keitiklį darbui reikia atlikti keletą esminių konfigūravimo zingsnių:
a) Multiplekserio pagalba issirenkamas vienas is 16 prievadų;
b) pasirenkama atraminė įtampa (1.5V arba 2.5V);
c) parenkamas keitiklio sinchroimpulsų saltinis (ACLK, MCLK arba SMCLK) nuo kurio priklauso maksimalus keitimo greitis;
d) pasirenkamas vienas is keturių keitiklio darbo rėzimų.
Keitiklio darbo rėzimai:
Single channel single conversion - naudojamas tiktai vienas isrinktas kanalas ir atliekamas tiktai vienas keitimas;
Sequense of channels - atliekama po viena keitimą kiekvienam kanalui;
Repeat single channel - pasirinktas kanalas apklausiamas periodiskai (periodiskumą galima konfigūruoti plačiose ribose);
Repeatsequense of channels - periodiskai apklausiami visi kanalai paeiliui;
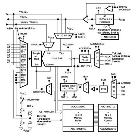
11 pav. pavaizduota keitiklio blokinė schema. Keitiklis naudoja dvi atramines įtampas: a) apatinė VR- b) virsutinė VR+. Kuomet įėjimo signalas didesnis arba lygus nei VR+ rezultato visi 12 bitų vienetai (0FFFh), kai signalas mazesnis arba lygus VR- - rezultatas visi 12 bitų nuliai (0000h). Visas kitas reiksmes galima isskaičiuoti is 1 formulės:


21 pav. Analogas-kodas keitiklio blokinė schema
|