Automobilių elektros tinklų schemos
Sių dienų automobilių elektros įrenginiai yra sudėtingas elektros energiją tiekiančių ir elektros energiją vartojančių įrenginių kompleksas. Daug įrenginių sujungia į grupes ar sistemas ir atlieka nustatytas funkcijas. Elektros schema pateikia visą srovės grandinę su sujungimais, valdymu ir apsauga.
Automobilių elektros įrenginių schemos būna principinės, sujungimų ir misrios. Principinėse rodoma visa srovės grandinė. Principinėse schemose galimos isimtys vaizduojant įrenginius, kurie turi sudėtingą principinę schemą. Tada įrenginys (dazniausiai elektroniniai) rodomas kontūru. Sujungimų schemose rodomi tik sujungimai, o elektros įrenginiai vaizduojami kontūrais.
Sudarant schemas, elektros tiekimo įrenginiai jungiami lygiagrečiai. Automobilio korpusas vaizduojamas viena linija, elektros įrenginių srovės grandinės - pagal funkcines grupes arba sistemas. Įrenginiai vaizduojami principine schema, laidai - linija. Schemose daznai linija nutraukiama ir daroma nuoroda. Tai leidzia sumazinti linijų skaičių. Kad būtų aiskiau schemoje salia kontūro linijos pateikiama numeracija. Be to, schemose nurodomas laidų zymėjimas ir laido skerspjūvis. Jei įrenginys schemoje rodomas kontūru, būtina rodyti prijungimo gnybtų zymėjimą. Srovės tiekimas schemoje vaizduojamas magistraliniu tinklu. Tai srovės grandinė tiesiai is saltinio ir lygiagreti - is uzdegimo jungiklio.
Principinėje schemoje rodoma visa srovės grandinė leidzia atlikti tyrimą, nustatyti parametrus ir įvertinti tinkamumą. Naudojantis schema, lengviau nustatyti gedimus srovės grandinėje. Schemose laidai zymimi spalvomis ir skaičiais. Jei zymima spalva, tai visi srovės grandinės laidai turi tą pačią spalvą. Jei zymima skaičiais, tai visi srovės grandinės laidai turi tą patį skaičių (sudėtinėse su raidiniais indeksais). Raidiniai indeksai pradedami zymėti nuo saltinio. Zymint laidus spalva, naudojami trys atspalviai. Įprastos spalvos laidams zymėti: juoda, zalia, ruda, purpurinė, raudona, pilka, mėlyna ir balta. Daznai ant laido laku padaromos kitos spalvos juostelės. Yra buvę mėginimų unifikuoti laidų zymėjimą priskiriant nustatytą skaičių srovės grandinei, tačiau įvairių firmų schemose tie skaičiai kol kas skiriasi.
Automobiliuose srovės grandinės apsaugotos saugikliais. Tos srovės grandinės,kurios susijusios su eismo saugumu, yra apsaugomos atskirai kairiajai ir desiniajai pusei (kelio apsvietimas).
Dalis automobilių elektros įrenginių sukelia televizijos ir radijo trikdzius. Trikdzių stiprumas tiriamas 10 m atstumu nuo automobilio ir matuojamas mikrovoltais (V). Televizijos ir radijo trikdzių saltiniai yra tos srovės grandinės, kuriose yra daznas ir didelis srovės svyravimas. Elektromagnetinių bangų spinduliavimas yra intensyvesnis, kai didėja svyravimo amplitudė ir daznis. Automobilio elektros įrenginių sukeltų elektromagnetinių bangų daznis yra 0,15···400,0 MHz ir sutampa su radijo ir televizijos transliavimo bangomis. Norint sumazinti aukstos įtampos srovės pulsavimą grandinėje nuosekliai jungiamos 6···20 k varzos arba naudojami atitinkamos varzos laidai. Kai srovės grandinėje galimas kibirksčiavimas, lygiagrečiai jungiami 0,2···0,5 kondensatoriai. Siekiant dar labiau slopinti televizijos, radijo ir rysių trikdzius srovės grandinės yra ekranuojamos. Ekrano medziaga pasirenkama atsizvelgiant į elektromagnetinių bangų daznį. Kai zemi dazniai, ekranas yra is magnetui laidaus metalo, kai auksti dazniai - ekranas is srovei laidaus metalo.
Televizijos ir radijo trikdzių laukas 10 m atstumu nuo automobilio yra normuojamas.
Galimi automobilių elektros tinklų gedimai yra sie: laidų trūkimas, gyslos lūzimas, izoliacijos pazeidimas, sujungimo kontaktai su padidėjusia varza ir kiti. Galimi technologiniai gedimai (laido skerspjūvis neatitinka srovės). Laido trūkimas, gyslos lūzimas arba sujungimo kontakto nebuvimas nutraukia srovę grandinėje. Izoliacijos pazeidimas sukelia trumpą jungimą. Padidėjusi varza kontaktuose arba per mazas laido skerspjūvis padidina grandinės įtampos kritimą. Dėl laidų varzos, leidziamos kontaktų ir saugiklių varzos įtampos kritimas srovės grandinėje neisvengiamas. Tačiau jis neturi trikdyti įrenginio darbą. Įtampos kritimas grandinėje yra įtampos saltinio gnybte (Us) ir įtampos vartotojo gnybte (Uv) skirtumas (U) voltais. Grandinės įtampos kritimas U = Us - Uv. Įtampos kritimą galima matuoti issyk. Voltmetras jungiamas prie saltinio ir vartotojo gnybtų lygiagrečiai srovės grandinei. Matuojjama, kai grandinėje yra vartotojo srovė. Kiekvienas srovės grandinės kontaktas neturi leisti didesnio įtampos kritimo kaip 0,1 V. Jautriausios įtampos kritimui yra sviesos srovės grandinės. Sių grandinių įtampos kritimas procentais nuo vardinės įtampos neturi virsyti: tolimojo kelio apsvietimo grandinėje - 6,5%; artimojo kelio apsvietimo - 3,2%; atbulinės eigos sviesų - 2,5···3,0%; gabaritinių sviesų - 3,5%. Starterio grandinei JAV nustatytas įtampos kritimas yra 0,2 V 100 A, o Vokietijoje (pagal SAE) neturi virsyti 0,5 V.
Nustatant elektros įrenginio gedimą, pirmiausia tikrinama srovės grandinė. Dazniausiai sutinkami gedimai yra grandinių trūkimai, varzos padidėjimas kontaktuose ir susijungimai su korpusu.
Kaip slopinami televizijos, radijo ir rysio trikdziai srovės grandinėse
1 kai srovės svyravimas ir dazniai įvairūs?
2 kai galimas kibirksčiavimas?
3 kai yra aukstos įtampos pulsuojanti srovė?
1.Lygiagrečiai įjungtais kondensatoriais.
2.Nuosekliai įjungtomis varzomis.
3.Grandinės ekranavimu.
420.123 420.132 420.213 420.231 420.312 420.321
SROVĖS GRANDINĖS ĮTAMPOS KRITIMO MATAVIMO PAVYZDYS
Srovės grandinės įtampos kritimo matavimas galimas dviem būdais:
Schemoje matome automobilio OPEL "Omega B" kelio apsvietimo srovės grandinę ir voltmetrų prijungimą. Prisijungimo taskai - akumuliatorių baterijos teigiamas gnybtas ir lempos laikiklio kontaktas. Matuojame, kai įjungtas kelio apsvietimas.

63 pav. Kelio apsvietimo srovės grandinė
PASTABA.
Voltmetrų (V1 ir V2) matavimo ribos turi atitikti automobilio vardinę įtampą.
Voltmetro (V) matavimo ribos iki 1 arba 2 voltų.
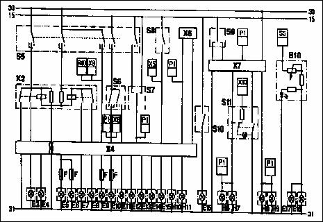
Vokiečių firmų automobilių elektros įrenginių schemos dalis ( Srovės tiekimo. Starterio. Uzdegimo su elektroniniu valdymo bloku. Apsvietimo. Stiklo valytuvų ir apliejiklių. Ausinimo. Ventiliacijos. Garso signalo. Laikrodzio. Radijo).

60 pav. Srovės tiekimo. Starterio. Uzdegimo su elektroniniu valdymo bloku

61 pav. Apsvietimo

62 pav. Stiklo valytuvų ir apliejiklių, ventiliacijos, garso signalo, laikrodzio bei radijo
1. Sergijus Ignas Simakauskas. Automobilių elektros įrenginiai. Vilnius "Technika "2004. 174···180 psl.
2. С. В. Акимов, П. Ю. Чижков. Электрооборудование автомобилей. Москва. За Рулем 2001. 363ּּּ379 c.
3. P. Jučas. Automobilių, traktorių ir kombainų elektros įrengimai. Vilnius. Mokslas 1988. 264ּּּ 275 psl.
Spausdintiniai:
1. Adam OPEL AG Training course. Denmark 2002
2. Automobiliai (vadovėlis techninių specialybių studentams / vertė A. Kirka). Kaunas. Tyrai 2001. 608 p.
3. Sergijus Ignas Simakauskas. Automobilių elektros įrenginiai. Vilnius "Technika "2004. 180 psl.
4. К. П. Диагностика электрооборудования автомобилей. Москва. 2001.
5. А. М. Резник. Электрооборудование автомобилей. Москва. Транспорт. 1990. 256 c.
6. Autoelektrik Autoelektronik am Ottomotor. Dusseldorf: VDI-Verlag. 1994. 380 p.
7. K. Giedra, G. Labechas ir kt. Traktoriai ir automobiliai. Vilnius. 1995.
8. P. Jučas. Automobilių, traktorių ir kombainų elektros įrengimai. Vilnius. Mokslas 1988. 187 p.
9. С. В. Акимов, П. Ю. Чижков. Электрооборудование автомобилей. Москва. За Рулем 2001. 383 c.
Svetainės internete:
Modulio isvados:
Isnagrinėję sio modulio medziagą Jūs gebėsite paaiskinti automobilio apsvietimo, signalizacijos, papildomų elektros prietaisų ir schemų sandarą, veikimo principus bei galimus gedimus. Naudotis elektros schemomis ir analizuoti srovės grandines.
Atsakymai ir jų komentarai (kompiuteriniame variante paslėpti)
420.132; 420.213; 420.231 Jūsų atsakymas neteisingas. Issiaiskinkite radijo, televizijos ir rysių trikdzių prigimtį. Nustatykite kas vyksta srovės grandinėje ir ar tai sukelia trikdzius. Issiaiskinkite slopinančias priemones.
Jūsų atsakymas teisingas. Issiaiskinote televizijos, radijo ir rysių trikdzių vyksmą. Parinkote trikdzius slopinančias priemones.
420.321 Jūsų atsakymas neteisingas. Issiaiskinkite radijo, televizijos ir rysių trikdzių prigimtį. Nustatykite kas vyksta srovės grandinėje ir ar tai sukelia trikdzius. Issiaiskinkite slopinančias priemones.
|