ALTE DOCUMENTE
|
|||||||||
![]()
![]()

Generalitati
Soarele este centrul sistemului solar. Masa lui este de aproximativ 740 de ori mai mare decat masa tuturor planetelor. Imensa sa masa creaza gravitatia care atrage celelalte obiecte din jurul sau.
Soarele emana continuu energie in cateva forme: vizibil - lumina, invizibil - raze infrarosii, ultraviolete, X si gamma, unde radio si plasma. Curgerea de energie care devine parte a mediului interplanetar si este preluata de sistemul solar, este numita vant solar. Suprafata Soarelui se schimba continuu, pete luminoase si intunecate se formeaza frecvent si dispar. Deseori din suprafata explodeaza violent gaze.
Intre sursele inepuizabile, cu o mare putere energetica, cu mari posibilitati de a fi utilizate pe teritoriul tarii este si soarele. Energia solara incidenta la suprafata Pamantului se regaseste sub forma de energie luminoasa, posibil de transformat in energie termica su in energie electrica.Anual, Soarele transmite Pamantului o energie considerabila de circa 450.000 mld. tcc, din care: 180.000 mld. tcc de reflecta la nivelul straturilor atmosferei si norilor, 45.000 mld. Tcc se reflecta la nivelul solului, 75.000 mld. Tcc se absorb de catre atmosfera (din care circa 20.000 mld. tcc genereaza vant), 80.000 mld. tcc produc evaporarea apelor si 75.000 mld. tcc reprezinta energia solara incidenta la suprafata Pamantului (incluzand si procesele de fotosinteza) adica de 3000 ori consumul energetic al omenirii in anul 2000.
O cantitate imensa de energie solara ajunge la suprafata pamantului in fiecare zi. Aceasta energie poate fi captata, si folosita sub forma de caldura in aplicatii termo-solare, sau poate fi transformata direct in electricitate cu ajutorul celulelor fotovoltaice(CF) .
Cum produce soarele energie
Soarele este o sfera cu diametrul de aproximativ 1.4 milioane de km, formata din gaze cu temperaturi foarte mari(temperatura interiora a soarelui este de aproximativ 15 milioane de grade Kelvin). Aceasta temperatura imensa, combinata cu o presiune de 70 miliarde de ori mai mare decat aceea a atmosferei Pamantului creeaza conditiile ideale pentru reactiile de fuziune. In timp ce aceaste radiatii migreaza din centrul spre exteriorul sferei solare, ele reactioneaza cu diferite elemente din interiorul soarelui si se transforma in radiatii cu energie mica. Soarele a produs in acest fel energie timp de aproximativ 5 miliarde de ani, si va continua sa faca la fel pentru inca 4-5 miliarde.
Cum este transportata energia pe Pamant
Pamantul se roteste in jurul soarelui la o distanta de aproximativ 150 milioane de km. Radiatiile se extind la viteza de 300.000 de km pe sec, viteza luminii. Timpul necesar pentru a ajunge pe Pamant este de aproximativ 8 min.
Utilizarea energiei solare
Soarele emite in spatiul cosmic o cantitate enorma de energie, egala cu 22,252x1027 J/min. Din energia emisa, la limita superioara a atmosferei ajung doar 10,046x1018 J/min, adica 5,337x1027 J intr-un an.Ajunge pe pamant acea parte din energia emisa de Soare care este transmisa prin canalul radiatic solar format dintr-un cilindru circumscris limitei superioare a atmosferei terestre si a carui axa uneste centrele Pamantului si Soarelui. Intr-o sectiune transversala a acestui canal, perpendicular ape axa lui, intensitatea fluxului de energie transmisa este neschimbata, constanta solara, a carei valoare este de8,12 J/cm2 min.
Energia termo-solara
Tehnologiile & 454j911e quot;termo-solare" folosesc caldura razelor de soare pentru a produce apa calda, energie electrica si pentru a incalzii unele locuinte. Aplicatiile termo-solare se intind de la un simplu sistem rezidential de incalzire a apei pana la statii foarte mari de generare a energiei electrice.
Isotria energiei termo-solare
Pe parcursul isotriei, oamenii au folosit caldura soarelui pentru diferite intrebuintari casinice. Astazi, energia termo-solara este folosita aproape in orice climat pentru a furniza o sursa sigura si ieftina de energie. In ultimii ani energia termo-solara este folosita pentru creearea aburilor ce alimenteaza turbine generatoare de energie electrica.
Oamenii au folosit razele solare pentru diferite intrebuintari de secole dar conceptul proriu-zis de energie termo-solara a aparut in anul 1767 cand omul de stiinta elvetian Horace de Saussure a inventat primul colector solar, sau "cutia fierbinte". Renumitul astrolog Sir John Hershel a folosit in anul 1830 aceste "cutii fierbinti" pentru a gatii in timpul expeditie sale in sudul Africii. Energia termo-solara a devenit foarte importanta in unele parti ale Africii pentru gatit si pentru distilarea apei. Incalzirea solara a inceput sa ia amploare cand Clarence Kemp a patentat primul sistem comercial de incalzire a apei in anul 1891. Ideea a prins repede in regiunile unde trebuia importat combustibil pentru incalzirea apei.
In anul 1987, aproape 30% din casele din Pasadena, California (S.U.A.) aveau un sistem termo-solar de incalzire. Incalzirea solara a apei a inflorit (in S.U.A.) in timpul aniilor in care pretul energie era mare (anii '70). Datorita faptului ca incalzirea apei intr-o resedinta poate insemna pana la 40% din consumatia totala de energie, incalzirea solara joaca un rol important in multe tarii. De exemplu, aproximativ 1.5 mil de cladiri din Tokyo, Japonia si peste 30% dintre cele din Israel au sisteme de incalzire solara a apei. Energia termo-solara mai poate fi folosita si indirect pentru alimentarea cu aburi a unei turbine generatoare de electricitate. Aceasta metoda este foarte eficienta si competitiva. Prima aplicatie comerciala a acestui sistem a aparut la inceputul anilor '80. In Statele Unite aceasta industrie este coordonata de catre Departamentul American de Energie si a crescut foarte mult datorita proiectelor initiate de acesta.
Energia electrica termo-solara se obtine cu ajutorul tehnologiilor ce folosesc radiatiile solare pentru a obtine aburi. Acesti aburi alimenteaza turbine generatoare de electricitate.
Sistemele de incalzire a apei de dimensiuni mici folosesc colectori cu taler plat pentru a capta caldura soarelui, in timp ce uzinele electrice alimentate de energia termo-solara folosesc procedee mai complexe pentru captarea radiatiilor.
Utilizarea energiei solare pentru producerea de caldura de joasa temperatura
Specialistii apreciaza in mod unanim ca modalitatea imediata prin care energia solara va putea adduce o contributie importanta in balanta de energie primara, va fi valorificarea ei sub forma de caldura de joasa temperaturapentru incalzirea imobilelor si pentru procese termice in industrie si agricultura.Colectorul solar este principalul element al unei instalatii pentru utilizrea energiei solare in scopull producerii de caldura.
Colectori cu taler plat
Colectorii cu taler plat transfera caldura soarelui catre apa fie direct, fie cu ajutorul altor lichide si a unui sistem de schimbare a caldurii.
Componentele unui colector cu taler plat
Colectorul este acoperit cu un material transparent folosit pentru a mentine caldura solara. Exista trei tipuri de sisteme termo-solare de incalzire a apei si anume : sistemul format dintr-o pompa, un colector si un bazin de stocare; sistemul format dintr-un colector ce are si rol de bazin de stocare; sistemul format dintr-un colector si un bazin de stocare a apei.
Principiul de functionare al colectoarelor solare este simplu -acela al serei- si consta in faptul ca se utilizeaza o suprafata care sa asigure absorbtia unei cantitati cat mai mari a radiatiei solare sis a reduca la minim radiatiile infrarosii remise de aceasta suprafata. Radiatiile care se situeaza in lungimile de unda vizibile si infrarosii apropiate (intre 300-3000 mm) sunt absorbite de suprafata absorbanta de culoare inchisa, mata (negru, verde, rosu sau albastru). Astfel, cel mai simplu colector consta dintr-o placa de metal innegrita, acoperita cu ungeam. Exista o mare varietate de colectoare de la cele mai simple pana la cele mai complicate sisteme la care sunt posibile numeroase ameliorari tehnice.
Randamentul acestor colectoare este dat de urmatoarea relatie:
η= H/G = (G−L)/G= 1−L/G
unde:G reprezinta radiatia incidenta totala;
H reprezinta energia utila cedata in sistemul de incalzire;
L reprezinta pierderile de energie.
Randamentul depinde de numerosi factori cum ar fi: variatia lui G in cursul anului si al zilei, temperature fluidului utilizat, viteza vantului, temperature exterioara etc.
Pentru a exprima eficienta instalatiilor de incalzire solara se foloseste urmatoarea relatie:
ES=HS/CS
unde: ES este eficienta instalatiei de incalzire solara;
HS este valoarea energiei primare economisite pentru incalzire prin utilizara energiei solare;
CS este costul instalatiei de incalzire solara.
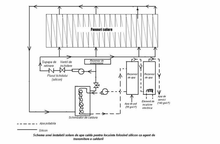
O noua etapa o reprezinta folosirea siliconului.
Siliconul s-a dovedit a fi fluidul ideal de transmitere a caldurii in cazul unei instalatii de apa calda pentru gospodarii cu energie solara.
Siliconul este incalzit in colectoarele solare si se scurge intr-un rezervor de apa, cu o capacitate de 545 l, prevazut cu un schimbator de caldura.Un dispozitiv de comanda regleaza temperature siliconului si temperature apei la baza rezervorului, unde este amplasata admisia apei reci. Agentul de transmitere a caldurii este circulat prin rezervor daca temperature lui este mai mare decat aceea de la baza rezervorului; cand temperaturile se apropie la cateva grade una de alta, pompa electrica este intrerupta.Instalatia este proiectata sa furnizeze apa fierbinte la
160−170˚F.
O instalatie de incalzire solara se compune in general din trei parti: captare, stocare si distribuire.Captarea este realizata, in general, cu insolatoare plane I (vezi figura de mai jos) cu efect de sera. Stocarea se face intr-un rezervor de apa R care este legat prin conducte bine isolate de sistemul de captare. Apa calda obtinuta, fiind mai usoara decat cea rece, se acumuleaza in partea superioara. Rezervorul se aseaja, in general, vertical, conducta de iesire pentru apa calda D, fiind plasata sus, iar cea de alimentare cu apa rece A este situata in partea inferioara. Distributia este, in general, aceeasi ca la instalatiile uzuale.

Astazi, in incalzitoarele solare, se foloseste un fluid primar care circula intre insolatorul I si schimbatorul de caldura E plasat in rezervorul de stocare.
Fluidul primar care transmite caldura trebuie sa fie un lichid care sa nu lase depozite pe peretii conductelor, sa nu congeleze in timpul iernii si sa nu se transforme in vapori la temperaturile pe care le poate atinge prin incalzire.
In instalatiile curente, circulatia fluidului este asigurata prin termosifon si, in momentul in care temperatura apei din rezervorul de stocare este egala cu temperatura apei din rezervorul de stocare este egala cu temperatura apei din circuitul primar, se opreste automat. Instalatiile mari se foloseste o pompa cu circulare.
Pentru a prevenii situatiile nefavorabile in care Soarele nu permite incalzirea apei la temperatura convenabila, sistemul de incalzire este combinat cu o incalzire auxiliara (de exemplu electric.
Transformarea energiei termo-solare in energie electrica
Centralele electrice termo-solare produc electricitate folosind o turbina alimentata cu aburii produsi prin clocotirea unui lichid cu ajutorul radiatiilor soarelui.
Sisteme de captare a energiei termo-solare
Centralele electrice termo-solare folosesc mai multe metode pentru captarea razalor de soare:
1. Sisteme cu receptor central - aceste sisteme concentreaza razele de soare
spre un colector central cu ajutorul unor oglizi plasate radiar.
2. Sisteme cu albii - albiile sunt
lungii, formate din oglinzi curbate ce concentreaza razele soarelui pe niste
tevi umplute cu un lichid. Acest lichid poate atinge temperaturi foarte mari,de
exemplu in centralele din Sudul Californiei poate ajunge pana la 400 grade C.
3. Sisteme cu parabola - folosesc o parabola ce concentreaza radiatiile solare spre un colector montat in punctul focal al acesteia.
Aplicatii
Apa calda poate fi produsa la o scara mica pentru utilizari casinice sau la o scara mare pentru alimentarea centralelor electrice termo-solare. Aplicatiile la scara mica folosesc in general colectori cu taler plat, in timp ce centralele electrice folosesc sisteme de concentrare a radiatiilor solare.
Apa calda pentru uz cansnic
Incalzirea piscinei
Intrebuintari comerciale si casnice
Centrale electrice termo-solare.
Folosind albii, parabole sau receptori centrali uzinele electrice termo-solare concentreaza razele soarelui spre colectori care ating temperaturi foarte mari(uneori pana la 600 de grade C). Astazi, exista un numar mare de centrale comerciale active, altele mai mari urmand sa fie construite.
Avantajele energiei electrice termo-solare:
se obtine electricitate si apa calda in acelasi timp
centralele pot fi adaptate la aplicatiile pentru care sunt folosite
poluarea este foarte mica sau inexistenta
construirea centralor termo-solare se face mult mai repede decat a centralelor coneventionale
Celulele fotovoltaice
Sistemele fotovoltaice , respectiv panourile fotovoltaice, sunt cel mai des folosite in zonele izolate, datorita faptului ca sunt usor de manuit, au nevoie rar de intretinere si nu polueaza mediul inconjurator.Efectele fotovoltaice constituie o clasa de fenomene in care lumina genereaza o tensiune de-a lungul unei portini a semiconductorului. Actualmente, lumina produce numai un exces de purtatori liberi. Acestia se deplaseaza sub actiunea campurilor locale si se acumuleaza in regiuni unde produc o retea spatiala incarcata. Aceasta deviere de la echilibrul termic duce la aparitia fototensiunii.
Se considera o jonctiune p-n (vezi imagine mai jos) iluminata de un foton cu energie mai mare decat energia de prag (sau a barierei).
![]()
![]()
![]()
![]()
qv<Eg
![]()
n p
Jonctiunea
p-n, cu camp intern
Absorbtia
fotonului duce la crearea unei perechi electron-gol. Campul din interiorul
jonctiunii conduce cei doi purtatori in directii opuse - electronul catre
regiunea de tip n, iar golul catre regiunea de tip p. Separarea
de sarcini duce la aparitia unei diferente de potential u de-a lungul
jonctiunii . De observat ca in acest process purtatorii au devenit purtatori
majoritari si, prin urmare, sunt dotati cu un timp de viata infinit. Campul
datorat perechii electron-gol actioneaza asupra jonctiunii p-n ca o
polarizare directa. In concluzie o parte din purtatori, traversand bariera mai
mica F
-q
, vor fi injectati in regiunea opusa, unde ei vor
deveni purtatori minoritari si se recombina. Daca se conecteaza un circuit
exterior de-a lungul jonctiunii p-n, se poate masura o fototensiune U
sau un fotocurent.Curentul
caracteristic al jonctiunii este dat de
ecuatia diodei:
Curentul I
este current de injectie care va circula prin jonctiune sub influenta
polarizarii directe U. Aici
este
curentul de saturatie, reprezentand purtatorii liberi care pot curge prin jonctiune,
traversand bariera
prin
activare termica. Lumina genereaza un surplus de electroni si goluri cu viteza
de generare G. Daca dioda este scurtcircuitata, curentul in circuit este
esentialmente un current care curge prin jonctiune sub influenta campului
interior, cu alte cuvinte el cuprinde toti purtatorii minoritari generati
inauntrul lungimii de difuzie a jonctiunii (se presupune ca lungimile de
difuzie
si
sunt largi
in comparatie cu grosimea stratului).
Cu alte cuvinte nu sunt separate numai perechile generate inauntrul jonctiunii de campul interior, ci o mare parte din perechi din interiorul lungimii de difuzie pot difuza din regiunea ce contine un camp in sensul campului interior si pot fi separate; jonctiunea extrage purtatorii minoritari generati optic din lungimea de difuzie.
Astfel curentul de scurtcircuit este:
,
unde A este aria jonctiunii p-n. De observat ca curentul de scurtcircuit curge in directia opusa celui obtinut in timpul polarizarii directe externe.
Daca in loc de scurtcircuit este folosita o sarcina rezistiva finita, pentru a evalua fototensiunea V, curentul net prin sarcina va fi mai mic decat cel de scurtcircuit datorita circulatiei in sens opus a curentului injectat. In concluzie curentul fotovoltaic pentru o fototensiune V este:
![]()
Din aceasta
expresie se deduce fototensiunea V notata cu
a
circuitului deschis facand pe I=0 in ecuatia de mai jos. Deci:

Comportarea acestei relatii este ilustrata in figura urmatoare.

Daca intensitatea luminii se mareste, atat curentul
cat si tensiunea
se maresc. Curentul
creste liniar cu intensitatea luminii dar
creste logarithmic. Aceasta comportare este
ilustrata in figura de mai jos.

Daca intensitatea luminii se mareste, fototensiunea se ridica pana cand bariera care se opune circulatiei interne dispare. Inaltimea barierei reprezinta fototensiunea maxima ce poate fi vreodata obtinuta. Deci maximul fototensiunii depinde de doparea cu impuritati; in cazurile practice aceasta limita va corespunde energiei barierei.
Sarcinile care stabilesc o tensiune de-a lungul jonctiunii p-n sunt generate de un process de absorbtie. Toate aceste absorbtii duc la tranzitii, si, in cele din urma, la un purtator liber si deci la aparitia fototensiunii. Tranzitia dominata este asteptata a fi absorbtia fundamentala care se intampla la fotonii a caror energie este aproape egala cu energia barierei.
Din cauza campului intern prezent in jonctiune, perechea de electron-gol
poate fi generata la energii ale fotonilor substantiali mai mici decat
prin efectul tunel.
De fapt marginea energiei minime in spectrul fototensiunii este usual o exponentiala cu coada (imaginea de mai jos), a carei inclinare depinde de: marimea campului intern, de extinderea mai indepartata a cozii fotosensibilitatii pana la infrarosu. Daca un potential invers este aplicat jonctiunii si fotoconductivitatea spectruli este masurata, limita energiei minime a spectrului se schimba la energii mai mici astfel incat campul interior electric sa creasca.
Raspunsul fotovoltaic (unitati arbitrare)
|
| |||||
1.73 1.70 1.65 1.60 1.55 1.50 qv(ev)
Variatia raspunsului fotovoltaic de tensiune
In masurarea spectrului fotovoltaic trebuie tinut seama si de gradul de absorbtie a radiatiei la suprafata jonctiunii. Dca fotonii nu au suficienta energie, purtatorii generati inauntrul unei lungimi de difuzie de la suprafata se pot recombina rapid prin strat, inainte de a avea sansa de a imbogati jonctiunea si deci sa contribuie la fototensiune.
Modul de functionare al celulelor fotovoltaice
Cand un cristal pur de siliciu(A-B) este luminat de o raza de soare, unul sau mai multi electroni sunt indepartati de nucleu(C), in locul acestora formandu-se "gauri". Aceste "gauri" sunt umplute ulterior cu alti electroni, proces in urma caruia se degaja energie(D).
Tipuri de celule fotovoltaice
conventionale
subtiri
sferice
multijunctionale
policristaline
fara siliciu
Sistemele fotovoltaice alimenteaza in prezent, mii de sisteme de comunicatii izolate precum: sistemele de radio, telefoane, sisteme de control, etc.Datorita coroziunii metalelelor se foloseste protectia catodica alimentata de panouri fotovoltaice deoarece acestea pot furniza bateriilor un curent mic si constant.
Pentru utilizarea energiei solare este nevoie de conversia acesteia în alte forme de energie, conversii care sunt:
care prezintă o mare importantă în aplicatiile industriale (încălzirea clădirilor, prepararea apei calde de consum, uscarea materialelor, distilarea apei etc.). în cazul conversiei fototermice, adică a termoconversiei directe a energiei solare, se obtine căldura înmagazinată în apa, abur, aer cald, alte medii (lichide, gazoase sau solide). Căldura astfel obtinută poate fi folosită direct sau convertită în energie electrică, prin centrale termoelectrice sau prin efect termoionic; poate fi folosită prin transformări termochimice sau poate fi stocată în diverse medii solide sau lichide.
care prezintă importantă deocamdată în energetica spatială, unde conversia bazată pe presiunea luminii dă nastere la motorul tip "velă solară", necesar zborurilor navelor cosmice. Conversia fotomecanică se referă la echiparea navelor cosmice destinate călătoriilor lungi, interplanetare, cu asazisele "pânze solare", la care, datorită interactiei între fotoni si mari suprafete reflectante, desfăsurate după ce nava a ajuns în "vidul cosmic", se produce propulsarea prin impulsul cedat de fotoni la interactie.
care poate prin două moduri să utilizeze Soarele într-o reactie chimică, fie direct prin excitatii luminoase a moleculelor unui corp, fie indirect prin intermediul plantelor (fotosinteză) sau a transformării produselor de dejectie a animalelor. Conversia fotochimică priveste obtinerea pilelor de combustie prin procesele de mai sus.
cu mari aplicatii atât în energetica solară terestră, cât si în energetica spatială. Conversia fotoelectrică directă se poate realiza folosind proprietătile materialelor semiconductoare din care se confectionează pilele fotovoltaice. Problema a fost complet rezolvată la nivelul satelitilor si a navelor cosmice, dar preturile, pentru utilizările curente, sunt încă prohibitive.
Metode de transformare a energiei.
O celula fotoelectrica produce electricitate direct din energie solara.
Energia solara poate fi transformata pentru a fi folosita altundeva sau utilizata direct.
Energia solara directa cuprinde o singura transformare intr-o forma folosibila. De exemplu:
Energia solara indirecta cuprinde mai mult de o transformare pentru a ajunge la o forma utilizabila. Multe alte tipuri de generare a energiei sunt generate solar indirect. Statiile hidroelectrice produc energie solara indirecta.
Desfasurarea puterii solare
Desfasurarea puterii solare se bazeaza in mare parte pe conditiile locale si cereri.Dar toate natiunile industriale, impart o nevoie pentru electricitate; este o certitudine faptul ca puterea soara va fi din ce in ce mai folosita pentru a suplini ca suplinitor, fiind o electricitate ieftina si de incredere.
Numeroase instalatii tehnice fotovoltaice, cu o capacitate de 300 pana la 600 kW, sunt conectate la gratarele electrice din Europa si Statele Unite.Alte cercetari majore cerceteaza caile economice de stocare a energiei, care este colectata de la razele soarelui in timpul zilei.
Dezvoltarea comerciala a puterii solare concentrate
O
companie numita Stirling Energy Systems(SES-Sisteme energetice de miscare), din
SES a semnat recent un accord cu doua firme precum Southern California Edison si San Diego&Electric pentru a dezvolta un larg proiect solar in desertul Californiei sudice ce utilizeaza Dish Starling System(Sistemul de miscare cu farfurii) pentru a genera mari cantitati de electricitate solara.
Un avantaj al conceptiei SES este acela ca farfuriile opereaza in serii, si de aceeea, daca o farfurie trebuie scoasa din functiune pentru reparatii sau inlocuiri, acest lucru nu va afecta operatia globala.
Energia solara in Romania
Si la noi in tara exista preocupari in vederea folosirii energiei solare.
La Expozitia nationala a creatiei stiintifice si tehnice s-au prezentat doua proiecte interesante.
Prin conversia energiei radiante solare in energie termica, ceercetatorii Institutului national pentru creatie stiintifica si tehnica(INCREST), au reusit sa asigure apa calda la aproximativ 45-50˚ C. Energia obtinuta la beneficiar este, pentru un metru patrat de panou solar, ecivalenta cu energia livrata de 110 kg/m2/an, prin combustibilii lichizi arsi intr-o centrala termica obisnuita. Crearea si executarea de catre INCREST a panoului sa- realizatm la complexul de [relucrarea lemnului din Pitesti.
O serie de importante realizari in constructiile solare au fost effectuate in colaborare de catre INCERC si INCREST. Casa solara cu panouri helioconvertoare asigura apa calda de menaj pentru necesitatile a sase personae(240 l/zi), la temperaturi de 45-55˚ C in perioadele cu cer senin, indifferent de temperature de afara. In 1978 s-a construit o casa solara lsa Neptun.
Urmand filiera celulelor fotovoltaice observam ca efectele fotovoltaice constituie o clasa de fenomene in care lumina genereaza o tensiune de-a lungul unei portiuni a semiconductorului.
In prezent se cunosc cateva forme de conversie directa a energiei solare in energie electrica. Printre acestea se numara si efectul fotovoltaic, care transforma direct energia luminoasa in energie electrica.
In principiu, acest efect este provocat de doua fenomene fundamentale: crestera de perechi de electroni prin fotoionizarea unui semiconductor supus unei radiatii luminoase si separarea sarcinilor si colectarea lor inainte ca ele sa se recombine.
In evolutia sa , tehnologia fotovoltaica a condus in final la trei generatii de celule solare.Prima generatie o marcheaza fotopilele monocristaline cu Si, unde se realizeaza o jonctiune de tip N-P.
In a doua generatie se intalnescfotopilele din straturi subtiri de sulfura de cadmiu si telura de cadmiu , unde se realizeaza heterojonctiunea intre sulfura de cadmiu si sulfura cuproasa, intre telura de cadmiu si telura de cupru.
Cea de-a treia generatie o reprezinta fotopilele cu semiconductoare cu banda interzisa aflate inca in faza de studiu.
In productia de serie, fotocelulele cu monocristal de siliciu au randamentul energetic η=10−12% iar cea cu sulfura de cadmiu η=5%.
Prin urmare, cea mai importanta aplicatie a efectului fotovoltaic este conversia energiei solare in energie electrica. Pentru aceasta aplicatie parametrii dominanti sunt randamentul cinversiei si puterea de iesire.Spectrul solar dicteza tipul materialelor ce pot fi folosite pentru generarea de fotoelectricitate:o banda interzisa a semiconductorului mai mica => o portiune mai larga a spectrului utilizat, dar maximul fototensiunii obtinute este corespunzatoae minimului.
Un factor important in proiectarea celulei solare este optimizarea raspunsului spectral. Pentru aplicatiile spatiale in care absorbtia atmosferica nu intervine, optimul energiei barierei este de 1,6 eV.Absorbtia atmosferica va deplasa optimul energiei barierei spre energii mai mici. Celulele solare pot fi reprezentate prin aproximatie cu un circuit echivalent cu cel din figura de mai jos.
I
In figura anterioara RL este sarcina rezistiva si RS este rezistenta interioara a diodei. Radiatia absorbita inauntru unei lungimi de difuzie a jonctiunii genereaza un curent Isc. Acest current se desface in doua componente: o parte IL care curge prin sarcina si o parte IO care este injectat de-a lungul jonctiunii. Din cauza caderii de tensiune pe rezistenta RS, tensiunea VL de-a lungul sarcinii este mai mica decat fototensiunea generata de-a lungul jonctiunii:
VL=V−ILRS
Tinand cont de relatia anterioara precum si de relatia curentului fotovoltaic pentru o fototensiune V(uhnde I=IL), care se exprima astfel:
I=Isc−IO[exp qV / KT−1]
se obtine: VL=KT/q ln(1+(Isc−IL)/Io) −ILRS
Energia solara este considerata ca deosebit de promitatoare.
Tarile dezvoltate acorda o mare importanta activitatilor de cercetare in scopul gasirii celor mai eficiente scheme de valorificare.Trebuie subliniat ca dificultatile in obtinerea combustibililor clasici sunt de natura sa accelereze cercetarile si sa conduca la marirea aportului energiei solare in balanta de combustibil.
APLICATII
Pe "bancul de proba"
CENTRALELE SOLARE
In efortul de a diversifica sursele de energie, menit sa asigure in continuare dezvoltarea energeticii, specialistii si-au indreptat privirea sis pre Soare.Astrul zilei emana cu darnicie pe Pamant, numai in decurs de o saptamana, o energie echivalenta cu a tuturor surselor energetice ale planetei noastre.In viitor energia silara urmeaza sa joace un rol tot mai important in functionarea instalatiilor din intreprinderi, in asigurarea transporturilor, ca si in alte domenii ale activitatii umane.
Principala problema ce se ridica este colecterea acestei energii si mai cu seama colectarea ei.I domeniul colecterii, esentiala este celula fotovoltaica.se pare ca introducerea hidrogenului ca mediu de transmisie, depozitare si distribuire ar fi cea mai convenabila.pe langa aceasta s-a mai studiat incalzirea cu vapori, cu aer si sare topita.Astfel, inca din 1990 s-a inceput construirea unor centrale solare, care s-au aflat la inceput pe "bancul de proba".
Prin urmare, pe o suprafata de 10.793 m2 au fost instalate 201 de captatoare, care functionau cu un randament de 12%.In aceeasi perioada a fost obtinut un record al randamentului de 25%,aceasta centrala dispunea de 224 de oglinzi, fiecare cu un diametru de 11 m2.Productia acesteia se estimeaza la 250 kw/h.
Specialistii au ajuns atunci la concluzia ca este timpul sa fie instalata pe "bancul de proba " si o centrala helio-energetica-satelit, plasata pe o orbita geostationara.Aceasta centrala inzestrata cu celule fotovoltaice, ar receptiona permanent energia solara, intr-o cantitate de zece ori mai mare decat pe Pamant, und ear transmite-o sub forma de microunde.
O declaratie facuta de Aurel Dianu -un amator al acestui domeniu in anii '90-legata de acest tip de centrale solare, avea inca de pe atunci o nuanta de speranta:"Dupa calculele facute, o asemenea statie ar trebui sa aiba o lungime de 9 km si o latime de 5 km, iar panourile ce ar urma sa fie montate ar atinge greutatea de 50.000 tone fiecare, ceea ce ar necesita rachete foarte puternice pentru plasarea lor pe orbita.Cu toate acestea oamenii de stiinta sunt optimisti.ei sunt convinsi ca , nu peste mult timp, una sau mai mlte asemenea centrale, care azi ne par de domeniul fantasticului, vor ajunge pe "bancul de proba", evoluand in jurul planetei albastre si furnizandu-I energia de care este atat de insetata".Se pare ca optimismul oamenilor de stiinta a avut in cele din urma un finish.
Bolizii solari

Se pun mari sperante in perfectionarea automobilului electric, socotit a fi cel mai probabil urmas al actualelor masini cu motoare termice.Un automobile electric prezinta multe avantaje:este nepoluant, mecanica lui se simplifica, spatiul afectat calatorilor si sarcinii utile creste, motoarele lui au un randament net superior celor termice inca din stadiul actual, darn nu exista inca mijloace de acumulare a electricitatii sufficient de puternice pentru a asigura automobilului de acest tip o raza de actiune comparabila cu a celui clasic.
Noi folosim astazi energia Soarelui indirect atunci cand recurgem la combustibilii fosili.Daca petrolul provine din resturile fosile ale unor fiinte ce au utilizat energia solara, iar carbunii la fel, inseamna ca toti acesti combustibili fosili nu sunt decat un gen de acumulatori de energie ce nu pot fi refacuti.Odata consumati, ei nu se pot forma la loc decat in zeci de mii de ani.Putem in schimb considera intreaga planeta un urias panou solar ce acumuleaza energie sub forma combustibililor fosili.deducem din aceasta ca, odata epuizati "acumulatorii" fosili, energia solarta trebuie valorificata direct, asa cum fac fiintele vii.

Pamantul primeste de la Soare sub forma de radiatii o energie de circa 0,135 W/cm2 in stratosfera, ceea ce corespunde la mai mult de 10.000 kW/hectar la nivelul solului.Aceasta energie era valorificata de om in cele mai multe aplicatii concentrand-o cu ajutorul oglinzilor si transformand-o in energie termica.
Odata cu punerea la punct a elementelor fotovoltaice semiconductoare, ce au proprietatea de a transforma direct energia luminoasa in energie electrica, si trecerea la fabricatia in serie a acestora au fost deschise noi posibilitati de utilizare a enrgiei solare.
Primii beneficiari ai acestor surse de energie fotovoltaica au fost satelitii artificiali ai Pamantului.Pentru ei energia solara este abundenta si foarte la indemana.
Extinderea panourilor de captare a luminii Soarelui le poate permite sa obtina energia necesara instalatiilor de automatizare si telcomunicatii de la bord pentru o perioadade timp teoretic nelimitata.
Ideea de a construi un automobile cu panouri solare nu este noua.Aplicatii ale acestor panouri in domeniul constructiei automobilelor au fost brevetate si la noi in tara.
Exista, de exemplu, un brevet de inventie(care a fost realizat practice) pentru inglobarea unor cellule fotovoltaice in parbriz si celelalte geamuri laterale.Aceste celule furnizeaza curent electric pentru incarcaea bateriei atunci cand automobilul stationeaza.
In principal, modul de functionare al unui automobil cu propulsie fotoelectrica ar fi urmatorul:energia solara ce cade pe panourile masinii este furnizata unei baterii de acumulatoare.La nevoie, energia electrica furnizata de acumulatoare este transmisa unui motor electric de curent continuu ce propulseaza masina.In cazul in care deplasarea se face in plin soare, energia furnizata de panouri serveste direct propulsiei, acumulatorii fiiind silicitati numai atunci cand este umbra sau vehiculul urca pe o panta abrupta.
Incercarile de a construi astfel de vehicule au ramas la stadiul amatorismului pana cand un gru[p de entuziasti ai domeniului au avut idea de a institui un trofeu de traversare a Australiei, pe o lungime de 3004 km, intre orasele Darwin si Adelaide.Lansarea concursului a fost opera australienilor, deoarece pe acest continent soarele este foarte puternic si in acest mod initiatorii ar fi putut stimula proiectarea si constructia automobilelor electrice, care ar putea inlocui maine automobilul classic, in primul rand acolo.
Este un produs cu totul deosebit si pentru a sustine aceasta afirmatie va prezentam rezultatele din timpul cursei:viteza maxima atinsa- 113 km/h, viteza medie de parcurgere a intregii distante- 67 km/h.
Are forma unei jumatati de picatura de apa, forma anticipata si brevetata inca din perioada interbelica de inginerul roman Aurel Persu.Corpul automobilului este realizat din materiale ultrausoare imprumutate din industria aeronautica.Pe un sasiu din tevi de fibra de carbon a fost montata caroseria, ai carei pereti au fost realizati din folii de Kevlar(un material plastic modern) presate in straturi suprapuse cu numai 1,5 mm grosime.Colectorii solari din siliciu, de acelasi tip ca si aceia care furnizeaza energie satelitilor artificiali ai Pamantului, sunt foarte bine protejati de intemperii.
Pentru a nu se diminua calitatile aerodinamice ale automobilului, colectorii au fost inglobati in caroserie.Aceasta contine astfel 7200 de cellule distincte.Pentru al proteja pe conducatorul vehiculului de actiunea directa a razelor de soare, toata calota transparenta a fost acoperita cu o pelicula metalica, cu o grosime de cativa microni.desi are patru roti, autovehiculul este propulsat de una singura.cu alte cuvinte, o singura roata este cuplata la motorul electric.Acesta este un motor de curent continuu avand o conceptie de ultima ora.Puterea maxima furnizata este de circa 2 CP.

Ea totusi permite automobilului sa acelereze de la 0 la 100 km/h in mai putin de 20 secunde.Masa intregului ansamblu este de aproximativ 180 kg cu tot cu acumulatorii de tip zinc-argint.La bord se afla un calculator care asigura un consum de electricitate optim.Astfel, calculatorul "ordona" eliberarea de energie din acumulatori sau, invers, incarcarea acumulatorilor, atunci cand este necesar, chiar in timpul mersului.
Alaturi de acest vehicul cu propulsie solara au luat startul in cursa si vehicule mult mai simple.Unul dintre acestea venea tocmai din Hawaii.Acest vehicul folosea pentru instalarea celulelor nu numai planul orizontal, ci si niste suprafete laterale.Mai mult, formarea panoului solar a fost conceputa astfel incat sa permita utilizarea pentru propulsie a vantului lateral.Constructorii sustin ca acasa, in Hawaii, au obtinut, la probe, peste 40 km/h numai cu ajutorul vantului.In timpul cursei in Australia insa vantul nu a fost deloc favorabil.
Solutia cea mai raspandita printre constructorii amatori prezenti la start a fost aceeea de a adapta o cabina de planor vechi la un sasiu cu patru roti si de a monta deasupra cabinei un panou cu celule solare. Pentru a se spori randamentul instalatiei de incarcare a acumulatorilor, suprafata panoului este orientabila lateral.Aceasta a fost solutia utilizata de ocupantii locurilor 2 si 3 -care au sosit la doua zile si jumatate dupa invingator, dar la numai doua ore si jumatate intre ele. Cursa s-a sfarsit la cinci zile de la trecerea finishului de catre primul vehicul, astfel incat au terminat cursa regulamentar numai trei masini.
Acest concurs a demonstrate posibilitatea trecerii automobilului solar, din randul himerelor in cel al realizarilor tehnice de perspective.Automobilele prezentate la concurs au fost in majoritate improvizatii ce tindeau sa demonstrezeidei noi, fara a avea un character professional, cu una sau doua exceptii
.Daca automobilele moderne au nevoie de mult mai multa electricitate decat cele de acum o jumatate de secol, aceasta se intampla nu deoarece aparatul de bord consuma in plus, ci mai ales pentru a acoperi necesarul instalatiilor aferente confortului sporit pe care il ofera.
Automobilul solar este inca departe de cel classic in drumul sau de cucerire a soselelor lumii, dar, indiscutabil, primul pas a fost facut.Si in acest domeniu viitorul apartine tehnologiilor neconventionale.

Cutia postala cu semnalizator solar
Intrebuintand un emitator de foarte mica putere actionat de cateva celule fotovoltaice, cutia postala (special conceputa) isi anunta proprietarul ca are corespondenta. O sonerie sau un avertizor optic intra in functiune de indata ce in cutie s-a introdus corespondenta. Acelasi efect poate fi obtinut prin actionarea unui releu la deschiderea capacului cutiei si transmiterea prin doua fire a semnului direct la o sonerie.

Energia solara si impactul asupra mediului inconjurator
Energia solara, sursa aproape inepuizabila, datorita potentialului scazut pe care il are, de circa 1 kW/m2 la nivelul solului, necesita investitii mari pentru valorificare si suprafete intinse de captare.
Cercetarile sunt orientate spre realizaea caselor solare, a centralelor electrice, a dispozitivelor cu celule fotovoltaice, a pompelor pentru actionarea apei in sistemele de irigatie si a formelor massive de biofotosinteza accelerate.
Unul dintre programele cele mai ambitioase a fost cel al S.U.A., unde s-a preconizat ca la nivelul anului 2000 circa 2% din consumul de energie primara ar fi fost acoperit de energia solara, urmand ca aceasta cifra sa creasca la 14% in 2020.
Desi in multe lucrari energia solara este incadrata in randurile surselor asa-zise "curate" de energie, atat problema poluarii cu noxe cat si cea termica sunt prezente in cazul utilizarii centralelor solare, ce-i drept insa, intr-o masura mult mai mica.
Eventualitatea pierderilor locale de agenti termici, speciali folositi in diversele instalatii ale centralei, ar putea avea implicatii locale. Se apreciaza ca acest impact va fi de mica amploare, agentii folositi avand un grad redus al nocivitatii. Utilizarea energiei solare, ar trebui, in ansamblu, sa nu modifice bilantul termic al biosferei. Daca insa pentru instalatiile locale de utilizare a energiei solare(case, pompe, etc) este posibil sa nu apara repercursiuni asupra climatului local, pentru instalatiile mai mari este posibil sa apara influente asupra microclimatului.
Principala implicatie a introducerii pe scara larga a energiei solare ramane, in final, ocuparea spatiului. Astfel, pentru o centrala de 1000 MW avand un randament de 10%, suprafata ocupata atinge 90 km2.
Stiati ca...
...celulele fotovoltaice au mai aparut si ...
In Republica Dominicana s-a demarat un program de promovare a energiei electrice solare in mediul rural. In urma acestui program, inceput in anul 1985, s-au instalat peste 1000 de sisteme fotovoltaice.
Panourile fotovoltaice pot oferi o sursa de energie sigura si pentru perioade scurte de timp, sau in cazul in care este nevoie neaparata de electricitate. Acesta a fost cazul in SUA, Florida, dupa ce uraganul "Andrew" a distrus aproape toate posibilitatiile de alimentare cu energie electrica.
O instalatie fotovoltaica alimenteaza sistemul de comunicatii de pe varful Onyx in SUA,California. Statia se afla la 3300 de metri altitudine, conditiile meteo fiind adeseori foarte aspre cu vanturi ce ating o viteza de 200 km/h si zapezi ce depasesc 2 metri. Inainte de instalarea sistemului de alimentare solara, statia folosea 3 generatoare diesel de 7.5 kW ce consumau 26500 L de combustibil anual.
In Mali, Africa au fost instalate in jur de 100 de sisteme de extragere a apei alimentate fotovoltaic. Acest proiect a ajutat foarte mult societatiile sarace africane.
...despre energia termo-solara se mai stie ca...
1.Spitalul St. Rose din San Antonio,
Texas foloseste un sistem termo-solar de incalzire pentru 90% din totalul de
apa calda necesara. Sistemul are un bazin de 30000 de L si un colector cu o
suprafata de 5000 de metri patrati. Acest mod de obtinere a apei calde ajuta
spitalul sa economiseasca 17.000$ pe an.
2. Locatari acestui bloc din Honolulu, Hawai au optat in anul 1984 pentru folosirea energiei termo-solare la incalzirea apei datorita preturilor mari ale petrolului. Sistemul foloseste aproximativ 50 de colectori cu taler plat de 48 metri patrati si un bazin de 13500 l pentru asigurarea a 70% din totalul necesar de apa calda.
3. Aceasta centrala termo-solara
foloseste un sistem cu receptor central si are o putere de 10 MW.
4.In California de Sud (S.U.A.) exista 9 centrale cu sisteme de albii, numite si SEGS(Solar Electric Generating Systems) ce genereaza in total 354 de megawati. Sistemele cu albii sunt cele mai fiabile si economice sisteme termo-solare.
Certitudinile prezentului.
Pe 1 m2 de suprafata la nivelul solului, de-a lungul paralelei de 45o se pot capta annual 500-700x103 kcal, ceea ce reprezinta circa 75-100 kg cc (combustibil conventional considerat cu 700 kcal/kg), echivalent cu 75-100 kg de carbune de calitate superrioara sau 200-500 kg lignit, sau 40-80 m3 gaze naturale, sau 45-70 kg petrol.
Intre optimismul afirmatiilor ca energia solara este universala, gratuita, curate si inepuzabila si pesimismul celor care considerau ca energia solara este periodica, aleatoare, de mica densitate si ca transformarea ei in electricitate sau caldura ar "deposeda" tara noastra de teren agricol, s-a ales calea stiintifica a estimarii potentialului energetic economic solar si s-au definitivat doua categorii de solutii:una pentru uz individual, instalatii simple si ieftine de captare a energiei solare sic ea de-a doua pentru uz industrial, instalatii profesionalizate pentru producerea de apa si aer cald pentru uz menajer, abur tehnologic etc.
.Argumente ale viitorului
Pentru utlizarea pe viitor pe scara
larga a energiei solare pledeaza insusi costul acesteia. Astfel, in
Inca din 1986 se estima ca anul 2000 va aduce un aport solar de 2-10 % din necesarul de energie primara al omenirii, cifrele variind de la o tara la alta in functie de posibilitatile tehnologice si financiare, de pozitia geografica si disponibilitatile de combustibili clasici.
Si alte cifre au "pledat" convingator:in cazul conversiei in energie electrica, din energia medie anuala dispnibila la scara planetara la suprafata solului, de 800-1500 kWh/m2/an, in functie de solutiile tehnice utilizate se pot capta 80-150 kWh/m2/an, iar tot necesarul de energie primara al omenirii este echivalent cu enrgia ce se poate capta de la Soare, in conditiile de randament actual, pe o suprafata de circa 1.000.000 km2.
Cuprins
Soarele- Energie solara
Generalitati
Cum produce Soarele energie
Cum este transportata energia pe Pamant
2. Energia termo-solara
2.1 Istoria energiei termo-solare
2.2 Colectori cu taler plat
2.3 Componenetele unui colector cu taler plat
2.4 Transformarea energiei termo-solare in energie electrica
2.5 Sisteme de captare a energiei termo-solare
2.6 Aplicatii
2.7 Avantajele energiei termo-solare
3. Celule fotovoltaice
3.1 Modul de functionare al celulelor fotovoltaice
3.2 Tipuri de celule fotovoltaice
4. Conversia energie solare in alte tipuri de energie
4.1 Conversia fototermica
4.2 Conversia fotomecanica
4.3 Conversia fotochimica
4.4 Conveersia fotoelectrica
4.5 Metode de transformare a energiei
4.6 Desfasurarea puterii solare
4.7 Dezvoltarea comerciala a puterii solare concentrate
5. Aplicatii
5.1 Pe "bancul de proba"- Centralele solare
5.2 Bolizii solari
5.3 Cutia postala cu semnalizator solar
5.4 Stiati ca.celulele fotovoltaice au mai aparut si.
.despre energia termo-solara se mai stie ca.
5.5 Certitudinile prezentului
5.6 Argumente ale viitorului
6. Glosar
7. Bibliografie
Glosar
Celule fotovoltaice - celule ce transforma razele solare in electricitate folosind materilae
semiconductoare pentru captarea acestora.
Reactie de fuziune reactie ce are loc intre atomii de hidrogen , care se combina si
formeaza atomii de helium, in urma careia se degaja energie sub forma unor raze gamma.
Constanta solara cantitatea de energie solara ce atinge la un moment dat un anumit loc
de pe suprafata Pamantului.


|
Powered by https://www.preferatele.com/ cel mai tare site cu referate |
|