Documente online.
Zona de administrare documente. Fisierele tale
Am uitat parola x Creaza cont nou
 HomeExploreaza
upload
Upload




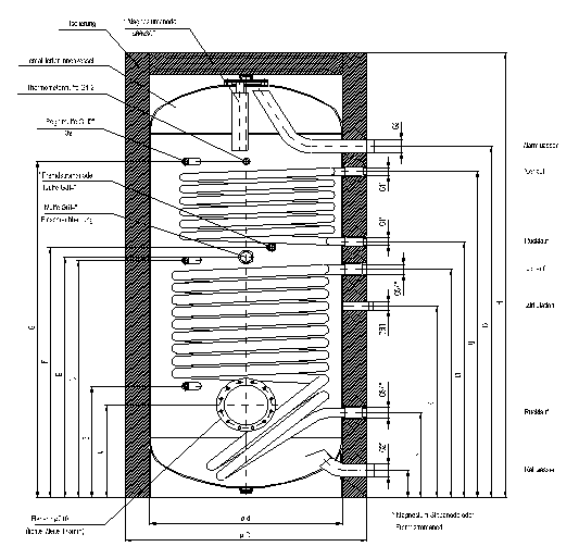
BOILERE UNIVALENTE (numai serpentina de jos) SI BIVALENTE

tehnica mecanica


ALTE DOCUMENTE

Descrierea tablourilor electrice de distributie de joasa tensiune si de automatizare
PRINCIPII GENERALE DE PROIECTARE A PROCESELOR TEHNOLOGICE DE PRELUCRARE MECANICA PROIECTAREA TEHNOLOGIEI DE EXECUTIE A UNUI CUTIT PENTRU CANELAT INTER
Rolls Royce Avon
Lista de control proiectata pentru a investiga tipul de greseli
ELECTRONIST, APARATE SI ECHIPAMENTE DE AUTOMATIZARE
Instrumente optice
STUDIUL STABILITATII SI DUCTILITATII HALELOR METALICE USOARE CU STRUCTURI IN CADRE CU SECTIUNI VARIABILE DE CLASA 3 SI 4
NOMENCLATURA NAVEI
Fisa de apreciere a sudorului
Instructiunile de utilizare si întretinere al compresoarelor cu surub de tip VARIO

BOILERE UNIVALENTE (numai serpentina de jos) SI BIVALENTE (2serpentine)

TIP VT 800, 1000 FRM / FRMR




























































Document Info


Accesari: 2277
Apreciat: hand-up

Comenteaza documentul:

Nu esti inregistrat
Trebuie sa fii utilizator inregistrat pentru a putea comenta


Creaza cont nou

A fost util?

Daca documentul a fost util si crezi ca merita
sa adaugi un link catre el la tine in site


in pagina web a site-ului tau.




eCoduri.com - coduri postale, contabile, CAEN sau bancare

Politica de confidentialitate | Termenii si conditii de utilizare




Copyright © Contact (SCRIGROUP Int. 2026 )