Stabilitatea arcului electric si a procesului de sudare
La sudarea cu arc electric a metalelor, arcul electric si sursa de sudare formeaza un sistem energetic reciproc dependent. De proprietatile acestui sistem sunt legate in mare masura calitatea sudurii si posibilitatile de folosire eficienta a utilajului de sudare. In cazul cel mai general, arcul se numeste stabil cand valorile medii ale parametrilor ce il determina, electrici si geometrici, raman neschimbati (in cadrul unor limite), pe toata perioada cat se fac observatiile.
Limitele in care variaza parametrii arcului depind de regimul de transport al picaturilor de metal, influenta campului magnetic propriu, felul curentului, tipul sursei de curent, etc.
Aprecierea daca un arc este stabil sau nu, se face studiind oscilogramele ridicate pentru curent si tensiune. In consideratiile facute pana acum s-au prezentat conditiile de natura fizica si electrica ale circuitului in care se gaseste arcul, pentru ca acesta sa arda stabil. In continuare, se va studia influenta proprietatilor sursei de alimentare asupra stabilitatii arcului.
In arcul electric cu electrod fuzibil se produc variatii bruste ale regimului electric in intervale de timp foarte scurte (sutimi de secunda).
Topirea electrodului si trecerea metalului sub forma de picaturi provoaca variatii bruste ale lungimii arcului si scurtcircuitari repetate ale sursei. Caracterul dinamic al sarcinii necesit 919j92j 9; ca sursa de alimentare sa indeplineasca anumite conditii speciale.
1 Stabilitatea statica a arcului electric si caracteristicile externe ale surselor de sudare
Se considera sistemul format dintr-o sursa de alimentare (S.A.) si un arc electric (fig. 1). Pentru fiecare valoare a curentului debitat Is, la bornele sursei va fi o anumita tensiune Us. Regimul stationar al sistemului este determinat de egalitatea tensiunilor si curentilor. Prin urmare, la o astfel de stare se poate scrie:
Ua = Us = Ur
Ia= Is = Ir
unde Ur si Ir reprezinta tensiunea si curentul in punctul de functionare (de regim).

Figura 1. Sursa de alimentare si arcul electric.
Prin caracteristica externa a sursei de sudare se intelege curba de variatie a tensiunii la borne in functie de intensitatea curentului debitat. Intre caracteristica externa a sursei si caracteristica statica a arcului trebuie sa existe o corelatie care sa asigure un proces de sudare stabil si uniform.
Pentru determinarea stabilitatii statice a sistemului din figura 1, se va analiza comportarea lui la abateri mici de la starea de echilibru.
Cele doua curbe (fig. 2), caracteristica externa a sursei (1) si caracteristica statica a arcului (2), se intersecteaza in punctele A si B, ce reprezinta punctele de ardere stationara a sistemului, puncte in care sunt satisfacute relatiile (1).

Figura 2. Caracteristica statica a arcului; caracteristica externa a sursei de sudare.
In punctul A - daca va creste curentul cu DI, tensiunea sursei devine mai mare decat a arcului si curentul creste pana ajunge in punctul B. Rezulta ca punctul A este un punct instabil de functionare.
In punctul B - daca va creste curentul cu DI, tensiunea sursei devine mai mica decat tensiunea arcului, curentul scade, revenindu-se astfel in punctul B. Punctul B va fi deci un punct stabil de functionare.
Caracteristicile externe trebuie sa indeplineasca urmatoarele conditii:
La mers in gol, sursa trebuie sa asigure o tensiune suficienta pentru aprinderea arcului electric;
Dupa aprindere, tensiunea sursei trebuie sa fie acordata cu aceea a arcului, ceea ce impune caracteristicii sursei sa varieze dupa cum cere caracteristica statica a arcului;
Intensitatea curentului de sudare trebuie sa fie cat mai constanta la variatii ale tensiunii in arc, deoarece la sudare lungimea arcului nu se poate mentine riguros exacta;
Raportul dintre curentul de scurtcircuit (Ik) si curentul de sudare (Is), trebuie sa varieze intre anumite limite. Daca Ik este prea mare, vor apare stropiri intense, iar daca Ik este mic in raport cu Is, apare fenomenul de lipire a electrodului de piesa. Valorile optime sunt date de intervalul Ik/Is = (1,21,4).
In general, o sursa de curent poate avea o caracteristica externa de forma curbelor (1), (2) sau (3) (fig. 3a). Analizand stabilitatea sistemului energetic format din sursele cu caracteristicile (1) si (2) si arcul electric, se constata ca punctele A si B sunt puncte instabile de functionare, deci singurele caracteristici utilizabile sunt cele coboratoare.

Figura Caracteristica externa a sursei.
Diferitele caracteristici coboratoare posibile sunt prezentate in figura 3b. Se observa ca in cele trei puncte de functionare A1, A2 si A3, curentii de sudare au valori apropiate. Ceea ce variaza in limite mari, este raportul Ik/Is. Pentru caracteristica (1), raportul Ik/ Iseste supraunitar, dar apropiat de valoarea 1. In cazul caracteristicilor de tipul (3) se observa ca sursa este improprie pentru sudare, punctul A3 fiind un punct de functionare in regim instabil.
In figura 4 sunt reprezentate variatiile caracteristicilor arcului cand lungimea arcului se modifica.
Figura 4. Modificarea caracteristicilor Figura 5 Variatia intensitatii
arcului cu lungimea acestuia. pentru doua caracteristici externe.
In cazul a doua caracteristici coboratoare de forma (1) si (2) s-a reprezentat in figura 5, variatia intensitatii curentului cu lungimea arcului pentru cele doua caracteristici externe. In aceasta figura se observa ca variatiile mai mici de curent, la modificarea lungimii arcului, se obtin pentru caracteristici de tipul (1), mai coboratoare. Rezulta ca acest tip de caracteristici sunt convenabile la sudarea manuala, deoarece variatii mari ale lungimii arcului curentul ramane aproape constant.
In concluzie, caracteristicile externe brusc coboratoare, asigura o limitare a variatiilor curentului la sudare si prin urmare un regim de functionare constant. Tensiunea de mers in gol trebuie sa fie suficient de mare pentru aprinderea arcului, dar nu va depasi tensiunea periculoasa prescrisa de N.T.S.M. Reglarea curentului de sudare pentru diferite diametre de electrozi si grosimi de material se realizeaza prin modificarea formei caracteristicii externe a sursei.
In figura 6 sunt prezentate diferite posibilitati de modificare a caracteristicii externe a surselor.

Figura 6. Variante de modificare a caracteristicii externe.
In figura 6a, sursele au caracteristici convenabile, deoarece tensiunea de mers in gol nu se schimba la variatia curentului de sudare. Sursele din figura 6b nu corespund, deoarece la curenti de sudare mici, cand ionizarea gazelor din coloana arcului este redusa, tensiunea de mers in gol este coborata.
Cazul ideal il reprezinta sursele avand caracteristici de tipul celor din figura 6c. In acest caz se observa ca la curenti mici, cand ionizarea gazelor din coloana arcului este mai redusa, tensiunile de mers in gol sunt ridicate, asigurand amorsarea si stabilitatea arcului.
2 Proprietatile dinamice ale surselor pentru sudare
In arcul electric cu electrod fuzibil, fenomenele se complica, deoarece intr-o secunda trec prin arc 20-30 picaturi si tot de atatea ori se scurtcircuiteaza sursa de alimentare, producandu-se o solicitare dinamica a ei. Datorita acestui fapt se produc variatii rapide ale intensitatii curentului si tensiunii, astfel incat numai caracteristica externa nu poate fi concludenta pentru aprecierea calitatilor sursei. Variatiile rapide ale parametrilor electrici, ce se produc in intervale de ordinul sutimilor de secunda, sunt reprezentate in figura 4.7.

Figura 7. Variatia parametrilor electrici.
In faza a I-a are loc scurcircuitul intre electrod si piesa; intensitatea curentului variaza de la valoarea zero la valoarea maxima (de varf) Ikv, in timpul tkv, apoi curentul de scurtcircuit scade si se stabilizeaza la valoarea de scurtcircuit de durata tk. Tensiunea arcului scade de la valoarea de mers in gol Uo la valoarea Uk, egala cu caderea de tensiune pe rezistenta de contact dintre electrod si piesa. Valoarea tk este timpul necesar pentru stabilirea curentului de scurtcircuit, deci prima perioada reprezinta trecerea de la regimul de mers in gol la regimul de scurtcircuit.
In faza a II-a, prin indepartarea electrodului de piesa, ca urmare a temperaturii ridicate, respectiv a campului electric intens, apare arcul electric. Tensiunea are un salt rapid pana la valoarea Uv, apoi scade la valoarea tensiunii de rezerva Ur, pentru ca ulterior sa creasca la tensiunea arcului Ua. Toate aceste fenomene se petrec in timpul ts de stabilizare a arcului electric. In acest timp, curentul de scurtcircuit se stabilizeaza la valoarea curentului de sudare Ia.
In faza a IlI-a, in timpul ta, arcul arde normal si se formeaza o picatura de metal topit in crestere care, la un moment dat, scurtcircuiteaza arcul electric pe o durata de timp tk (faza 1). Dupa desprinderea picaturii are loc o perioada de restabilire a arcului electric cu durata tR (faza 2) si fenomenele descrise se repeta cu o frecventa ridicata.
In urma studierii fenomenelor ce se produc in arcul electric cu electrod fuzibil, rezulta ca sursa trebuie sa-si modifice rapid cei doi parametri (tensiune, intensitatea curentului), manifestand o inertie minima. Numai daca aceasta conditie este indeplinita, procesul de sudare va fi constant si uniform. Sursa de sudare care reactioneaza rapid pe parcursul fazelor aratate va avea caracteristici dinamice bune, trecerea de la o stare stationara la alta facandu-se prin intermediul unor procese tranzitorii, datorita inertiei electromagnetice a sursei.
Experimental se constata ca pentru a reaprinde un arc electric intre doi electrozi incalziti, este necesara o tensiune de aproximativ 25V. Tensiunea sursei trebuie sa creasca deci, intr-un timp cat mai scurt, de la valoarea Uk ~ 0 la 25 V, acest timp fiind numit timp de restabilire tr. Pentru ca sursa sa aiba caracteristici dinamice bune, timpul de restabilire trebuie sa fie mai mic de 0,03 sec.
In afara acestui criteriu al timpului de restabilire, pentru a aprecia proprietatile dinamice ale surselor, se mai utilizeaza diferite alte criterii, cum sunt:
Criteriul rezistentei aparente a sursei de sudare:
![]()
Stabilitatea arcului este cu atat mai buna cu cat Rf este mai mare.
Criteriul r
![]()
unde imin este valoarea minima a curentului dupa indepartarea unui scurtcircuit. Se recomanda ca r > 0,7.
Criteriul P (pentru transformatoare de sudare):
![]()
In acest criteriu, Uo este tensiunea efectiva de mers in gol, Ikv este valoarea maxima a curentului de scurtcircuit, iar bk se determina pe oscilograma curentului in timpul procesului de sudare (fig. 8).
Figura 8. Oscilograma curentului la sudare.
S-a stabilit ca un transformator de sudare are o comportare dinamica buna daca PI
3 Reglarea curentului de sudare
Valoarea curentului de scurtcircuit se poate schimba prin modificarea fie a raportului de transformare, fie a reactantei transformatorului.
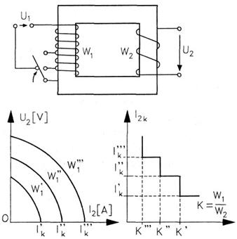
a) Modificarea raportului de transformare se face cu ajutorul unor prize pe primarul sau secundarul transformatorului (fig. 9):

Figura 9. Modificarea raportului de transformare.
Schimbarea raportului de transformare K prezinta dezavantajul ca odata cu micsorarea curentului, scade si tensiunea de mers in gol. Din acest motiv se prefera modificarea reactantei totale a transformatorului.
b) Modificarea reactantei totale se realizeaza printr-o constructie speciala a transformatorului, in mai multe variante:
I - Asezarea infasurarilor primare si secundare pe aceeasi coloana, la distanta variabila d (varianta infasurarilor mobile). Una din infasurari se realizeaza mobila si se poate deplasa cu ajutorul unui dispozitiv (fig. 10a). Prin marirea distantei d, reluctanta magnetica (Rm) scade datorita maririi fluxurilor de dispersie, deci inductivitatea L = C1-W2/Rm creste, conducand la cresterea reactantei X = w.L si implicit Ia reducerea valorii curentului I2k.
O alta varianta de reglaj este posibila in cazul transformatoarelor cu miez toroidal (fig. 10b). Miezul magnetic este circular, iar secundarul se poate roti pana la un unghi a = 180 . Caracteristicile externe si de reglaj (I2 = f(a)) sunt asemanatoare cu cele de la transformatoarele cu coloane si bobine mobile (fig. 10c). Prin acest procedeu se poate face o reglare continua a curentului de sudare. Dezavantajul acestei variante consta in faptul ca, pentru realizarea unor curenti mici, bobinele trebuie considerabil indepartate, ceea ce conduce la cresterea greutatii miezului.

Figura 10. Modificarea raportului de transformare cu infasurare mobila.
O alta problema o constituie rigidizare bobinei mobile pentru ca sa nu vibreze. In schimb, factorul de putere si coeficientul puterii aparente sunt bune in raport cu alte transformatoare: cosj = (00,4) si d
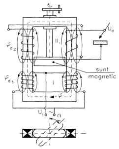
II - Metoda sunturilor magnetice

Figura 11. Transformator cu sunt magnetic.
Suntul magnetic are acelasi efect ca si variatia distantei dintre infasurari, conducand la marirea fluxurilor de dispersie, deci la cresterea reactantei. Schema de principiu a unui astfel de transformator este prezentata in figura 11.
Cresterea maxima a reactantei se obtine la valoarea de 90° a unghiului a (curentii cei mai mici de sudare).
Caracteristica externa si de reglaj are aceeasi alura ca si la transformatoarele cu bobine mobile. Modificarea tensiunii de mers in gol este neglijabila, iar reglajul curentilor de sudare se face continuu.
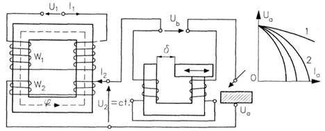
III - Metoda bobinei de reactanta separata
Transformatorul de sudare este monofazat, cu dispersie normala, tensiunea la bornele secundarului fiind aproape constanta la variatia curentului (curba 1). In momentul in care se intercaleaza in circuit bobina de reactanta, reactanta ei se insumeaza cu reactanta de dispersie a transformatorului si caracteristica externa a grupului format din transformator si bobina va fi coboratoare (curba 2) (fig. 12).

Figura 12. Reglarea curentului cu bobina de reactanta.
|