Curs pregatire instalatori - conditii privind instalarea microcentralelor -
- Cursul se adreseaza personalului firmelor care au ca obiect de activitate montarea / instalarea punerea in functiune, service-ul si intretinerea periodica a microcentralelor comercializate de firma ROMSTAL.
Instalarea centralelor termice
Locul de amplasare
- la alegerea locului de amplasare a unei centrale termice (microcentrala murala sau de pardoseala) se va tine cont de:
- conditiile impuse de legislatia aplicabila (standarde, norme, prescriptii tehnice etc) in vigoare, - cerintele impuse sau recomandate de producator, - parametrii maximali ( putere, debit, presiune, curent si tensiune electrica) ai echipamentului, -
- principiul de functionare al aparatului.
- este interzisa montarea microcentralelor:
- in dormitoare, camere de zi,
- sub sali de clasa, saloane de spital, sali de spectacole etc.
- in spatii unde se blocheaza caile de evacuare a persoanelor,
- pe pereti sau pardoseli construite din materiale combustibile, - in subsolul cladirilor atunci cand combustibilul folosit este GPL, - in incaperi unde sunt depozitate materiale inflamabile sau explozive, - in balcoane deschise sau in locuri unde exista pericol de inghet sau condens, - in incaperi unde se produce praf sau cu un grad ridicat de umiditate. - in incaperi unde exista posibilitati de poluare a aerului cum ar fi: frizerii, tipografii, curatatorii chimice, laboratoare etc.
- in bai (in cazul in care centrala este cu camera de ardere deschisa si tiraj natural).
Conditii de amplasare
Pentru centralele cu camera de ardere deschisa si tiraj natural:
Incaperea in care se monteaza microcentrala trebuie sa indeplineasca urmatoarele conditii: - sa aiba un volum interior minim, prevazut de legislatia in vigoare (I6/1 - 98) - sa asigure patrunderea aerului proaspat necesar arderii, - sa aiba un sistem de ventilare naturala sau mecanica, - sa permita evacuarea totala a gazelorde ardere, in exterior, deasupra acoperisului cladirii, - sa aiba prevazute suprafete vitrate (goluri in zidarie - ferestre, luminatoare).
volumul net incaperii trebuie sa fie de minim 18 mc pentru incaperi curente si minim 7,5 mc pentru bucatarii si oficii.
priza de aer proaspat trebuie sa fie neobturabila, practicata in peretele exterior (in cazul in care priza de aer se face dintr-o alta incapere aceasta va fi prevazuta cu priza de dimensiuni duble). Dimensiunea minima a prizei de aer va fi de 6 cmp pentru fiecare Kw putere instalata, dar nu mai mica de 100 cmp.
priza de aer va fi practicata la partea inferioara a incaperii, la maxim 10 cm de pardoseala.
suprafata vitrata (antiexplozie) trebuie sa fie de minim 0.03 mp/mc volum incapere - constructii din beton sau 0.05 mp/mc - constructii din caramida.
se considera suprafata vitrata golurile in zidarie in care se afla tocurile ferestrelor, luminatoarelor etc.
trebuie sa existe posibilitatea de eliminare a gazelor arse printr-un cos individual cu respectarea normelor specifice. Gazele arse nu pot fi eliminate in exteriorul cladirii, prin simpla traversare a unui perete.
la instalare se va prevedea un spatiu de acces in jurul aparatului (minim 0.4 m), precum si acces liber permanent asupra partii frontale.
centralele care folosesc combustibil GPL (propan sau butan) nu vor fi amplasate la subsolul cladirilor. Se admite instalarea in demisoluri dar, numai daca incaperea este prevazuta cu instalatie de detectie a scurgerilor de gaze combustibile si electrovana automata de inchidere a alimentarii cu combustibil amplasatain exteriorul camerei in care se afla montata microcentrala.
Pentru centralele cu camera de ardere inchisa si tiraj fortat:
in acest caz aspiratia aerului si evacuarea gazelor de ardere se poate face direct din/catre exterior, prin traversarea unui perete.
incaperea trebuie sa aiba suprafata vitrata (antiexplozie) de minim 0.03 mp/mc volum incapere - constructii din beton sau 0.05 mp/mc - constructii din caramida.
aceste microcentrale pot fi montate si in bai dar numai variantele cu camera inchisa de ardere si tiraj fortat si numai daca au un agrement tehnic emis de MLPTL in acest sens,
in cazul instalarii in baie alimentarea la reteaua electrica se va face numai printr-un intrerupator diferential (pentru detectarea strapungerii izolatiei electrice a componentelor centralei).
tabloul sau priza de alimentare electrica (inclusiv intrerupatorul diferential) trebuie sa fie in afara baii,
nu este necesara existenta unei prize de aer proaspat in incapere,
la instalare se va prevedea un spatiu de acces in jurul aparatului (minim 0.4 m), precum si acces liber permanent asupra partii frontale.
centralele care folosesc combustibil GPL (propan sau butan) nu vor fi amplasate la subsolul cladirilor. Se admite instalarea in demisoluri dar, numai daca incaperea este prevazuta cu instalatie de detectie a scurgerilor de gaze combustibile si electrovana automata de inchidere a alimentarii cu combustibil amplasatain exteriorul camerei in care se afla montata microcentrala.
Aspiratia si evacuarea gazelor de ardere se poate face atat printr-un kit coaxial cat si separat prin racorduri din /in afara cladiri,
2. Evacuarea gazelor de ardere
2.1 Pentru centralele cu camera de ardere deschisa, si tiraj natural:
sectiunea racordului
de legatura la cos trebuie sa pastreze, pe toata lungimea, cel putin sectiunea
de evacuare prevazuta pe centrala.
distanta de la iesirea din centrala pina la primul cot trebuie sa fie de minim doua diametre ale cosului.
Racordul de legatura la cos trebuie sa aiba, in orice punct, panta ascendenta, minim 3% (vezi figura alaturata).
cosurile vor fi prevazute cu camera de colectare a condensului si corpurilor solide, la partea inferioara, cu lungimea minima de 0.5 m (inclusiv racord de evacuare a condensului).
nu este permisa evacuarea directa a gazelor prin decuparea peretelui exterior,
cosul trebuie sa depaseasca intodeauna partea cea mai inalta a acoperisului (sau a corpurilor aflate in apropiere) cu min 0.5m (in figurile de mai jos sunt date cateva recomandari privind amplasarea cosurilor in functie de caracteriticile acoperisului).

Acoperis orizontal Acoperis cu panta 30 gr.

Acoperis cu panta 45 gr.
Alte recomandari privind constructia cosurilor:
- sa fie construite din materiale rezistente la temperatura si izolate termic.
- sa fie construite din materiale rezistente la solicitari mecanice si la actiunea agentilor corozivi existenti in gazele de ardere.
- canalul de evacuare sa aiba suprafata cat mai neteda, fara deformari.
La dimensionarea cosurilor se va tine cont de:
puterea termica a centralei,
tipul de combustibil,
debitul de gaze arse la sarcina nominala,
temperatura gazelor arse,
rugozitatea suprafetei interioare,
temperatura medie atmosferica,
altitudine.
- Este interzisa utilizarea microcentralelor cu camera de ardere deschisa si tiraj natural in locuinte comune, supraetajate, daca nu exista cos separat pentru fiecare aparat sau un cos comun care sa asigure evacuarea corecta a gazelor arse pentru toate centralele (in acest caz cosul avand o constructie speciala, prezentata in figura de mai jos).

2.2. Pentru centralele cu camera inchisa de ardere si tiraj fortat:
in acest caz aspiratia aerului proaspat si evacuarea gazelor de ardere se fac din /catre exteriorul incaperii in care este instalata centrala, debitul de aer fiind asigurat prin evacuarea fortata a gazelor de ardere (ventilator), aspiratia aerului fiind asigurata prin depresurizarea camerei de ardere.
exista posibilitatea aspiratiei / evacuarii prin acelasi tub (coaxial) sau prin racorduri separate de aspiratie si refulare, de aceiasi parte sau de pe parti diferite ale cladirii.
racordurile pot fi:
scoase direct prin peretii exteriori ai cladirii (kit coaxial sau racorduri separate) ,
conectate la un cos dublu sau la doua cosuri diferite,
mixte (aspiratia din exterior si refularea prin cos)
In cazul aspiratiei / evacuarii in exterior prin traversarea peretilor cladirii se recomanda respectarea urmatoarelor distante fata de elementele cladirii - figura urmatoare:

Legenda:
A - sub fereastra .......... ..... ...... ..........600 mm,
B - sub canale de ventilatie.........................600 mm,
C - sub acoperis.......... ..... ...... ...........300 mm,
D - sub balcon .......... ..... ...... ...........300 mm,
E - lateral fata de o fereastra.......................400 mm,
F - lateral fata de un canal de ventilatie......600 mm,
G - fata de tubulatura de evacuare a apei...300 mm,
H,I - fata de colturile cladirii.....................300 mm,
L - fata de sol .......... ..... ...... ............2500 mm,
M - intre doua cosuri in plan vertical.......1500 mm,
N - intre doua cosuri in plan orizontal......1000 mm,
O - fata de alta fatada, fara ferestre...........2000 mm,
P - fata de alta fatada, cu ferestre..............3000 mm.
lungimea totala a racordului (aspiratie + refulare) nu trebuie sa depaseasca cotele impuse de producator.
In cazul in care lungimea racordului este
prea mica se introduc flanse de reducere a debitului pe aspiratie astfel incat
debitul de aer vehiculat prin arzator sa se incadreze in limitele impuse,
se recomanda ca zonele orizontale ale cosului sa aiba panta usor descendenta (2-3 %) pentru evitarea patrunderii condensului sau apei de ploaie in centrala.
Prelungirea kit-ului coaxial se va face numai cu piese originale si cu respectarea tehnologiei de montaj.
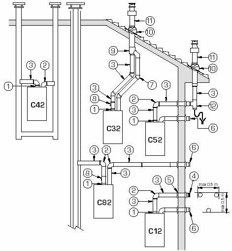
Modalitati de racordare
- montaj cu kit coaxial
- C42 - racord la cos cu sectiune dubla (pentru aspiratie si refulare),
- C32 - racord vertical deasupra acoperisului,
- C12 - racord orizontal prin peretele exterior.
- montaj cu doua racorduri
- C42: aspiratie si refulare din cosuri separate,
- C32: aspiratie si refulare de deasupra acoperisului,
- C52: aspiratie din exterior, refulare deasupra acoperisului,
- C82: aspiratie din exterior, refulare la cos,
-C12: aspiratie si refulare din exterior, prin perete.

3.
3.Racordarea la circuitul de combustibil.
Combustibil gaz metan,
racordul la reteaua de gaz se face cu teava de otel (racord rigid) sau cu tub flexibil de otel (omologat).
diametrul tevii de racord nu trebuie sa fie mai mic decat al tevii de intrare in centrala sau sa acopere debitul maxim al microcentralei.
este obligatorie utilizarea unui filtru stabilizator/regulator de gaz, cu domeniu de reglaj intre 10 si 30 mbari.
se recomanda ca filtrul stabilizator de gaz sa fie montat in pozitie orizontala si cu posibilitate de acces la prizele de masura a presiunii.
se recomanda (la centralele HERMANN este chiar obligatoriu) conectarea la intrarea de gaz cu racord holender si garnitura (sau robinet special din oferta ROMSTAL - cod 40RG0526).
presiunea de alimentare, in regim dinamic nu trebuie sa fie mai mare de 50 mbari inainte de filtrul stabilizator/regulator si mai mica de 20 mbari pe intrarea vanei de gaz.
presiunea statica maxima admisa la intrarea filtului stabilizator- regulator nu trebuie sa depaseasca 200 mbari iar la intrarea vanei de gaz 50 mbari.
conductele de gaz vor fi montate aparent in spatii uscate si cu acces permanent,
se vor monta pe cat posibil, pe elementele de rezistenta ale cladirii,
nu este admisa trecerea conductelor unui apartament prin alt apartament, prin spatii neventilate sau inglobate in elementele de constructie ale cladirii.
este interzisa trecerea conductelor prin cosuri si canale de ventilatie, prin incaperi neventilate, cu mediu coroziv sau cu umiditate excesiva, subsoluri si canale tehnice, poduri, dormitoare etc.
Combustibil GPL
Executia retelei de alimentare trebuie sa fie facuta de o firma autorizata conform I 31/99, art. 2.1.
Conectarea centralei se va face numai cu racord rigid (teava neagra).
Se va monta regulator de joasa presiune (37 mbari pentru propan si 30 mbari pentru butan) pe fiecare recipient static sau mobil.
Utilizarea GPL nu este permisa in cladiri care sunt racordate la reteaua de gaze naturale.
Nu se monteaza aparate consumatoare de GPL in spatii de acces si evacuare (casa scarii, coridoare, pivnite, poduri, garaje).
In cazul racordarii aparatelor la un grup de butelii mobile de gaz, se va tine cont de urmatoarele:
- La utilizatorii casnici este permisa utilizarea a maximum doua butelii de 26 l in aceiasi incapere.
- La agentii economici; 6 butelii pe nivel sau 3 butelii intr-o incapere.
- Volumul minim al incaperii in care se monteaza butelii de GPL va fi de :
- 10 mc pentru fiecare butelie chiar daca sunt montate inalte incaperi decat centrala.
- 7.5 mc in cazul utilizarii unei singure butelii, in bucatarii sau oficii.
- Buteliile nu se vor monta in locuri cu expunere directa la soare, in incaperi cu mediu coroziv sau cu temperaturi peste 35 gr.C.
4. Racordarea la circuitele hidraulice
Schema de principiu recomandata pentru instalarea in conditii optime a unei microcentrale este data in schema de mai jos.

- teu cu derivatie redusa - ¾'' - ½'' - ¾ ,
- teu egal ½'' ,
- robinet trecere ¾'' ,
- robinet trecere ½'' ,
- filtru de impuritati ¾'' ,
- filtru de impuritati ½'' ,
- filtru DEPURA 500,
- filtru DOSAPHOS ½''
Lipsa acestor elemente poate influenta negativ asupra accesibilitatii de intretinere si reparatii (robinetii de izolare, teurile de racord) sau poate duce la uzura prematura (defectarea) unor subansamble ale echipamentului (filtre). Lipsa filtrelor de impuritati pe returul instalatiei si pe intrarea de apa rece poate defecta pompa de circulatie, vana deviatoare sau schimbatoarele de caldura si, in acest caz, eventualele defectiuni aparute in perioada de garantie nu pot fi imputate furnizorului.
Alte recomandari
inainte de conectarea centralei la instalatie se recomanda (in cazul instalatiilor vechi este chiar obligatoriu) spalarea instalatiei pentru eliminarea eventualelor corpuri solide ramase de la montaj.
de asemenea la instalarea cazanelor de fonta este recomandat sa se spele interiorul cu un jet de apa pentru eliminarea eventualelor resturilor de span si nisip ramase din procesul tehnologic.
presiunea retelei de alimentare cu apa rece nu trebuie sa
depaseasca 5...6
duritatea optima a apei,din punct de vedere igienico - sanitar, trebuie sa fie 10...15 gr.F. La duritati mai mari se impune tratarea corespunzatoare a apei prin utilizarea unei unei statii de dedurizare sau a filtrelor cu polifosfati (DOSAFOSS) sau a filtrelor magnetice anticalcar. Un filtru cu polifosfati (sau unul magnetic) este de dorit in toate cazurile deoarece depuneri calcaroase apar si in cazul unei ape cu duritatea de 10.15 gr.F.
racordul de incarcare (completare) cu apa a instalatiei se va monta pe cat posibil pe turul centralei. In acest caz apa rece va patrunde mai intai in instalatie si nu in centrala, evitandu-se socurile termice in interiorul centralei (in cazul cazanelor de fonta acest lucru este foarte important).
in cazul centralelor termice echipate cu boiler de preparare acm se recomanda completarea cu apa a instalatiei de la racodul de iesire acm al boilerului.
5. Racordarea la reteaua electrica
Conectarea la reteaua electrica a centralei se face cu un cablu cu trei fire cu sectiunea de minim1.5 mmp. In cazul in care puterea electrica instalata este mai mare de 1,5 Kw (ex. - din tabloul centralei sunt alimentate si echipamentele auxiliare - pompe, injectoare, elemente de automatizare) sectiunea cablului se mareste corespunzator. In general, incarcarea electrica a unui conductor nu trebuie sa depaseasca 10 A / mmp.
Este strict necesar ca centrala sa fie conectata la centura de impamantare (rezistenta maxima a prizei nu trebuie sa depasesca 4 ohmi). Nu se admite legarea firului de impamintare la conducta de gaz, la partile metalice ale retelei de apa sau la nulul de lucru al retelei electrice.
In cazul in care exista elemente externe centralei (pompe, vane de amestec, termostate de comanda), cu alimentare de la retea, acestea se vor lega, de asemenea la centura de impamantare.
Alimentarea la retea a centralei se va face pe un circuit separat din tabloul de retea, protejat cu o siguranta bipolara, dimensionata corespunzator.
In cazul instalarii in bai sau medii cu umiditate ridicata se va monta pe alimentarea electrica un intrerupator diferential care sa deconecteze automat centrala de la retea cand izolatia electrica a unui subansamblu se deterioreaza si apar scurgeri de curent catre impamantare.
Se recomanda, pentru facilitarea operatiilor de service si intretinere, ca priza sau intrerupatorul de alimentare sa fie montat aproape de aceasta, la dispozitia operatorului (exceptie la montajul in baie).
In cazul montarii in baie priza si /sau intrerupatorul diferential se vor monta in alta camera sau in tabloul electric general.
In cazul echipamentelor (pompe, arzatoare etc) al caror curent de sarcina depasesc curentul maxim admis pe elementele de comutare ale schemei electrice (relee, termostate) se vor introduce relee intermediare sau contactoare dimensionate corespunzator.
Punerea in functiune
Punerea in functiune a unei centrale se va face cu respectarea stricta a prevederilor PT A1-2002.
In cadrul activitatii de punere in functiune operatorul trebuie sa se asigure ca:
Aparatul este racordat pe o instalatie corespunzatoare si in conditii de montaj care nu-i vor afecta negativ performantele si durata de viata.
Utilizatorul cunoaste caracteristicile aparatului si il utilizeaza corect.
Utilizatorul este convins ca aparatul este sigur in functionare si ofera confortul necesar.
Functionarea aparatului se face cu respectarea legislatiei in vigoare.
Conectarea la retelele de alimentare cu apa, energie electrica si combustibil si modul de evacuare a gazelor de ardere se face cu respectarea normelor legale privind prevenirea incendiilor si siguranta utilizatorului.
Pentru aceasta operatorul care efectueaza punerea in functiune trebuie sa cunoasca foarte bine echipamentul, sa aiba experienta in utilizarea instalatiilor aferente si sa aiba la dispozitie documentatia si dotarile tehnice necesare.
Pregatirea pentru PIF
Pregatirea pentru PIF contine verificarile privind indeplinirea conditiilor legale de instalare si functionare a aparatului si verificarile de ordin functional si de a parametrilor declarati de producator.
Conditii legale
verificarea documentelor privind achizitia aparatului de catre utilizatorul final (aviz tehnic de import, factura, certificat de calitate si garantie, documentatie tehnica).
verificarea documentelor privind executia si racordarea la circuitele tehnologice de apa, combustibil, evacuare gaze arse etc.
pregatirea documentelor care urmeaza a fi completate in cadrul PIF.
Conditii functionale
Inainte de prima pornire a microcentralei se vor efectua urmatoarele verificari:
Verificarea modului de racordare a microcentralei la circuitele tehnologice de:
alimentare cu apa,
alimentare cu combustibil,
aspiratie aer proaspat,
evacuare gaze de ardere,
alimentare cu energie electrica.
Verificarea racordarii la circuitele de incalzire si preparare apa calda menajera.
Verificarea dimensionarii corecte a elementelor si echipamentelor instalatiei:
conducte,
armaturi,
racorduri,
corpuri de incalzire,
boilere acm,
pompe, vane cu trei cai etc.
Existenta elementelor de siguranta si protectie a microcentralei:
supape de siguranta,
vase de expansiune,
supape de retinere,
dezaeratoare,
termostate, presostate,
filtre pe retelele de combustibil etc.
Verificarea parametrilor functionali ai circuitelor tehnologice:
verificarea presiunii si etanseitatii instalatiei,
verificarea presiunii aerului in vasele de expansiune,
existenta combustibilului pe conducta de alimentare (aerisirea conductei de gaz se poate face pe la priza de presiune de intrare a filtrului stabilizator / regulator),
verificarea presiunii in reteaua de gaze,
verificarea tirajului pentru cosul de evacuare a gazelor arse,
valoarea tensiunii electrice de retea,
existenta si masurarea prizei de impamantare.
Verificarea conexiunilor electrice la elementele de comanda si executie externe microcentralei:
conexiunile cablurilor electrice,
dimensionarea cablurilor electrice,
existenta si dimensionarea sigurantelor de protectie,
sensul pompelor trifazate etc.
|