Magnetronul
1.- Scopul lucrarii :
Determinarea sarcinii specifice a electronului prin metoda magnetronului.
Metoda de determinare a sarcinii specifice a electronului (e/m) are la baza studiul miscarii electronului in campuri electrice si magnetice. In acest caz, forta care actioneaza asupra electronului are o componenta de tip electric si o componenta Lorentz:
F = - e ( E + v B).
Dar din legea a doua a lui
F = m a.
Deci ecuatia de miscare a electronului are forma:
m a = - e ( E + v B).
Magnetronul este un tub electronic cu doi electrozi, avand o constructie speciala, a carui sectiune se poate observa in figura 1:

Catodul C, sub forma de filament este coaxial cu
anodul A. Tubul este plasat in interiorul unui solenoid S in asa fel incat
directia vectorului de inductie magnetica B coincide cu axa de simetrie a
magnetronului.
In cazul cand B = 0 , electronii, proveniti de la catod prin emisie termoelectronica, se vor deplasa radial spre anod sub actiunea campului electric E determinat de tensiunea U aplicata tubului.
In cazul cand B ¹ 0 , electronii sufera o deviatie perpendiculara pe viteza v si traiectoriile lor, care incep de la catod si se termina la anod, se curbeaza. Daca B devine suficient de mare, atunci se poate ajunge la situatia cand electronii plecati de la catod nu mai ating anodul. Aceasta se va intampla atunci cand traiectoria electronilor devine un cerc de raza r = R / 2. In aceasta situatie electronii vor forma o sarcina spatiala in jurul catodului, iar curentul anodic scade la zero.
Conditia de stabilitate a electronului in miscare pe traiectoria circulara de raza r= R /2 :
mv2 / (R/2) = e v B0 .
Iar aceasta viteza a electronilor este obtinuta prin accelerare la diferenta de potential U aplicata tubului:
mv2 / 2 =
Eliminand viteza intre cele doua ecuatii se obtine:
e/m = (8 U) / (R2 B0 ).
Stiind ca pentru un solenoid inductia B are expresia:
B = m 0 n I ; unde n - numarul de spire pe unitatea de lungime iar I - intensitatea curentului prin solenoid.
Se obtine : e /m = (8 U) / (m 0 nR2 I0 ) = K U / I0 .
Pentru montajul folosit in lucrarea aceasta K = 2,25 10 9 (S.I.), U este tensiunea in volti iar I0 este curentul la care fluxul de electroni se anuleaza (in amperi). Se poate deci determina sarcina specifica a electronului e/m ( C / Kg ).

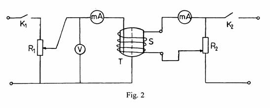
Dispozitivul experimental este format din doua
circuite: al tubului magnetron T si ecel al solenoidului S. Tubul este
alimentat cu tensiune reglabila cu ajutorul potentiometrului R1 si
care poate fi masurata cu ajutorul voltmetrului V. Solenoidul este alimentat cu
un curent reglabil prin potentiometrul R2 si care poate fi masurat
cu ajutorul miliampemetrului din dreapta. Curentul anodic (determinat de fluxul
de electroni ce strabate cele doua campuri) este masurat cu ajutorul celuilalt
miliampermetru:
2.- Masuratori efectuate :
Mentinand tensiunea U constanta, s-a variat valoarea curentului I ce strabate solenoidul, urmarindu-se determinarea acelei tensiuni I0 pentru care fluxul prin anod se anuleaza. In acest scop s-au masurat curentii "i" ce trec prin anod la valori ale lui I de la zero la 600 de miliamperi:
|
I (mA) |
U1 = 30 V |
U2 = 40 V |
U3 = 50 V |
i (mA) |
i (mA) |
I (mA) |
|
|
|
|||
Se observa ca fiecare din graficele i(I) are o portiune descrescatoare care poate fi aproximata liniar. Prelungirea acestei linii intersecteaza axa abciselor in I0j (intensitatea curentului de blocare). Daca inlocuim aceste valori in (8) vom obtine trei valori pentru sarcina specifica a electronului:
I01 = 620 mA pt U1 = 30V
I02 = 795 mA pt U2 = 40V
I03 = 650 mA pt U3 = 50V
De unde vom obtine:
(e/m)01 = 0.10887 10 12 C / Kg
(e/m)02 = 0.11321 10 12 C / Kg
(e/m)03 = 0.17308 10 12 C / Kg
3.- Concluzii :
Facand media:
e/m = 0.13172 10 12 C / Kg
4.- Raspunsuri la intrebari :
1. Cum se deplaseaza electronii fata de directia campului electric extern (E) aplicat?
Electronii se deplaseaza paralel cu directia campului electric extern, de la catod spre anod.
2. Cum se deplaseaza electronii fata de directia inductiei magnetice (B) ?
Electronii se deplaseaza perpendicular pe directia inductiei magnetice (B) si vor fi deviati de la directia initiala de catre o forta perpendiculara atat pe viteza, cat si pe inductia magnetica (B).
3. Ce reprezinta relatiile:
(2mv2 ) / R = evB0 - conditia de stabilitate a electronului in miscare pe traiectorie circulara de raza R/2.
(mv2 ) / 2 = eV - expresia conservarii energiei in miscarea electronului.
|