LUCRĂRI DE LABORATOR
ACTIONĂRI HIDRAULICE sI PNEUMATICE
CUPRINS
Lucrarea Nr. 1 - Aparatura ce intra în componenta sistemelor de actionare hidrostatica si simbolizarea ei................3
Lucrarea Nr. 2 - Pompe cu roti dintate.......... ..... ...... .................10
Lucrarea Nr. 3 - Pompe si motoare cu palete.......... ..... ...... ......14
Lucrarea Nr. 4 - Pompe si motoare cu pistonase axiale.....................20
Lucrarea Nr. 5 - Analiza constructiv-functionala si calculul cilindrilor hidraulici.......... ..... ...... .......... ..... ...... ...23
Lucrarea Nr. 6 - Analiza constructiv-functionala a distribuitoarelor cu sertar.......... ..... ...... .......... ..... ...... .........29
Lucrarea Nr. 7 - Analiza constructiv-functionala a aparaturii pentru reglarea presiunii.......... ..... ...... ...................34
Lucrarea NR. 8 - Analiza constructiv-functionala a aparaturii pentru reglarea debitului.............................38
Lucrarea NR. 9 - Elemente de înmagazinare a energiei hidrostatice Acumulatoare.......... ..... ...... ........................43
Lucrarea NR. 10 - Elemente pentru pregatirea aerului conditionat...46
Lucrarea NR.11 Scheme de actionare cu un singur cilindru pneumatic cu comanda directa......53
Lucrarea NR. 12 - Scheme pneumatice functionale........58
Lucrarea NR. 13 - Scheme de actionare cu un singur cilindru pneumatic cu comanda indirecta......63
LUCRAREA NR. 1
Aparatura ce intra în componenta sistemelor de actionare hidrostatica si simbolizarea ei
1.1. Obiectivul lucrarii
Lucrarea prezinta cele mai reprezentative elemente care intra în componenta sistemelor de actionare hidrostatica, rolul acestora, precum si modul de simbolizare a lor prin semne conventionale.
Lucrarea urmareste sa permita studentilor întelegerea si interpretarea schemelor de actionare hidrostatica.
1.2. Aspecte teoretice
Actionarea hidrostatica este actionarea care asigura o dubla conversie energetica, transformând energia mecanica în energie hidraulica si apoi din nou în energie mecanica la alti parametri cinematici si dinamici fata de cei de la intrare. Scopul acestei transformari este acela de a realiza miscarea, la iesirea din motorul hidraulic, în conditii de forta sau cuplu impuse si cu viteze impuse.
Sistemele de actionare hidraulice se împart în doua mari categorii:
hidrostatice, care înmagazineaza în agentul motor energie potentiala de tip hidrostatic caracterizata prin presiunea mediului hidraulic. În acest caz, energia potentiala a agentului motor se dezvolta pe o suprafata creând miscare si forta;
hidrodinamice, care vehiculeaza agent motor încarcat cu energie cinetica, materializata prin viteza acestuia, energie care se produce într-o pompa de tip centrifugal si care se transforma în energie mecanica într-un motor de tip turbina.
Prezenta lucrare va analiza doar structura si simbolurile elementelor ce alcatuiesc sistemul de actionare hidrostatic.
Sistemele de actionare hidrostatica se compun în general dintr-o pompa PH (figura 1.1.), elemente de distributie, reglare, control si protectie (EDRCP) si un motor hidraulic MH. Pompa PH , antrenata de motorul electric ME la cuplul Mi si turatia ni, aspira agentul motor din rezervorul Rz trimitându-l spre elementele de directionare si reglare cu presiunea pp si debitul Qp. Elementele de reglare modifica presiunea si debitul agentului furnizat de pompa la alti parametri pm si Qm care sunt necesari actionarii motorului hidraulic MH pentru a se putea obtine la iesire cuplul Me sau forta Fe cu turatia ne sau viteza ve, utile actionarii organului de lucru OL. De la motorul MH agentul motor este retransmis la rezervorul Rz.
Practic, într-un astfel de sistem au loc trei conversii energetice:
electro-mecanica, la nivelul motorului electric ME;
mecano-hidraulica, la nivelul generatorului hidrostatic (pompa PH);
hidro-mecanica, la nivelul motorului hidrostatic MH.

Figura 1.1. Sistemul de actionare hidrostatica
1.3. Desfasurarea lucrarii
În cadrul lucrarii vor fi prezentate principalele elemente care intra în componenta sistemelor de actionare hidrostatica.
Pentru întelegere, va fi facuta o analiza de principiu a modului lor de functionare si se va stabili simbolizarea utilizata în schemele de actionare.
Terminologia folosita în domeniul sistemelor de actionare hidrostatica este reglementata de STAS 6965 iar semnele conventionale folosite la reprezentarea în scheme a elementelor de actionare sunt reglementate de STAS 7145.
Principalele componente ale sistemelor de actionare hidrostatice sunt:
Pompele volumice (PH) - sunt ansamble care imprima mediului hidraulic de lucru energie hidrostatica caracterizata prin presiune (pP) si debit (QP). Ele receptioneaza energia mecanica produsa de o masina de forta si caracterizata de momentul Mi si turatia ni si o transforma în energie hidrostatica. Aproape toate pompele sunt actionate în miscare de rotatie.
Motoarele hidrostatice (MH) - sunt ansamble care primesc energia hidrostatica produsa de pompa 454s186e (presiune X debit) si o transforma în energie mecanica de rotatie (moment X turatie) la motoarele rotative sau de translatie (forta X viteza) la motoarele hidraulice liniare (cilindri de forta), pentru antrenarea mecanismului actionat (OL).
Uneori aceleasi ansamble pot fi atât pompe cât si motoare, depinzând de modul în care sunt montate. Unele pot functiona într-un singur sens (nereversibile), altele în ambele sensuri (reversibile).
Din punct de vedere a variabilitatii debitului vehiculat se disting pompe si motoare cu debit constant si cu debit variabil.
Simbolizarea pompelor si motoarelor rotative hidrostatice este în tabelul 1.1.
Motoarele hidraulice rectilinii (cilindri hidraulici) sunt din punct de vedere constructiv de tip cilindru - piston, motiv pentru care se mai numesc si cilindri de forta.
Tabelul 1.1.
|
Pompe si motoare rotative |
Pompe |
Motoare |
Pompe si motoare |
|
Cu debit constant, nereversibile |
|
|
|
|
Cu debit constant, reversibile |
|
|
|
|
Cu debit variabil, nereversibile |
|
|
|
|
Cu debit variabil, reversibile |
|
|
|
Din punctul de vedere al modului în care se realizeaza actionarea, respectiv al modului în care agentul motor actioneaza pe fetele pistonului, cilindri de forta pot fi: cu simplu sau cu dublu efect.
Din punct de vedere al raportului dintre diametrul tijei si a pistonului, pot fi:
cu diametrul pistonului mai mare decât diametrul tijei;
cu diametrul pistonului egal cu cel al tijei, adica cu pistoane plunjer.
Simbolizarea cilindrilor hidraulici este indicata în tabelul 1.2.
Tabelul 1.2.
|
Cilindri hidraulici |
Simbolizare în schema |
|
Cu simpla actiune, cu piston si tija unilaterala |
|
|
Cu simpla actiune, cu piston plonjor |
|
|
Cu dubla actiune si tija unilaterala |
|
|
Cu dubla actiune si tija bilaterala |
|
Elementele de distributie au rolul de a dirija agentul motor spre diferitele conducte ale schemei hidraulice. Echipamentul de distributie al actionarii hidrostatice este constituit din: robinete distribuitoare, distribuitoare cu bila, distribuitoare cu sertar (sertarase distribuitoare) si supape de sens unic (supape de blocare).
Sertarasele distribuitoare sunt cele mai raspândite elemente de distributie din sistemele de actionare hidrostatica si se întâlnesc într-o gama variata de solutii constructive de aceea, simbolizarea lor va cuprinde pe lânga simbolul propriu-zis si un cod numeric exprimat printr-o fractie ordinara unde la numarator se va înscrie numarul cailor hidraulice racordate la distribuitor iar la numitor, numarul fazelor de lucru pe care le poate realiza distribuitorul. Astfel ca 4/3 înseamna ca distribuitorul are 4 cai de racordare si 3 faze de lucru.
În tabelul 1.3 este indicata simbolizarea distribuitoarelor.
Tabelul 1.3.
|
Sertarase distribuitoare |
Simbolizare în schema |
|
Cu trei cai si doua pozitii de lucru |
|
|
Cu patru cai si doua pozitii de lucru |
|
|
Cu patru cai si trei pozitii de lucru, cu centrul închis |
|
|
Cu patru cai si trei pozitii de lucru, cu centrul la pompa |
|
|
Cu patru cai si trei pozitii de lucru, cu centrul la tanc |
|
|
Cu patru cai si trei pozitii de lucru, cu centrul în tandem |
|
Simbolizarea comenzii pentru comutarea distribuitoarelor în alta faza de lucru, se face printr-un dreptunghi alipit simbolului de baza (tabelul 1.4.), în dreapta sau în stânga lui.
Tabelul 1.4.
|
Felul comenzii |
Simbolul |
|
Manuala |
|
|
cu arc |
|
|
Hidraulica |
|
|
Pneumatica |
|
|
Electromagnetica |
|
Supapele de blocare asigura transmiterea debitului într-o singura directie pe conductele pe care se monteaza. Sub aspect constructiv, supapele de blocare se întâlnesc în varianta cu scaun. Pe scaun poate presa o bila sau un taler conic.
Simbolizarea acestor supape de sens este indicata în tabelul 1.5.
Tabelul 1.5.
|
Supape de sens |
Montajul |
Simbolizare în schema |
|
Supapa simpla de blocare cu arc |
de traseu |
|
|
de panou |
|
|
|
Supapa simpla de blocare fara arc |
de traseu |
|
|
de panou |
|
|
|
Supapa de blocare cu comanda hidraulica de deblocare |
fara arc |
|
|
cu arc |
|
Supapele de presiune sunt destinate asigurarii presiunii dorite pe anumite circuite hidraulice. Ele pot fi în pozitie normala, neactionate, normal închise sau normal deschise. Cele normal deschise au rol de supape de deversare (de descarcare) iar cele normal închise au rol de supape de siguranta.
Simbolizarea acestor supape este redata în tabelul 1.6.
Tabelul 1.6.
|
Supapa de presiune |
Simbolizare în schema |
|
Supapa de presiune normal închisa |
|
|
Supapa de presiune normal deschisa |
|
|
Supapa de presiune cu comanda diferentiala |
|
|
Supapa de siguranta (limitator de presiune cu actiune directa) |
|
|
Supapa de deversare (de descarcare) |
|
Echipamentul de reglare a debitului pe circuitele hidraulice consta în montarea unor rezistente fixe sau reglabile (drosele) pe circuit, care lamineaza debitul de agent motor, fractionându-l si administrându-l la valoarea dorita motorului hidraulic.
Din punct de vedere constructiv si al pozitiei de montare în schema hidraulica, droselele sunt de doua categorii:
drosele de traseu, care se monteaza direct pe conductele schemei hidraulice si care pot fi cu sau fara supapa de sens;
drosele de panou, care se monteaza pe panoul de comanda al instalatiei hidraulice si care sunt întotdeauna însotite de supape de sens.
Simbolizarea acestor elemente de reglare a debitului este data în tabelul 1.7.
Tabelul 1.7.
|
Echipamentul de reglare a debitului |
Simbolizare în schema |
|
Rezistenta hidraulica fixa |
|
|
Rezistenta reglabila (drosel) de traseu |
|
|
Drosel de panou în paralel cu o supapa de sens unic |
|
Echipamentul auxiliar al schemelor hidraulice se compune din: conducte, filtre, acumulatoar, rezervor (tanc), schimbator de caldura.
Conductele asigura circulatia agentului motor catre diferitele elemente ale schemei. Simbolizarea lor este redata în tabelul 1.8.
Tabelul 1.8.
|
Conducte |
Simbolizarea |
|||||||||||||||
|
Conducta de lucru |
Filtrele sunt elemente destinate purificarii agentului motor. Ele au rolul sa retina atât particulele mecanice cât si produsele de oxidare din agent. Într-o schema hidraulica trebuie sa existe minim trei filtre si anume: filtrul de umplere si aerisire, filtrul pe conducta de aspiratie a pompei si un alt filtru montat în schema hidraulica. Acumulatoarele sunt elemente care înmagazineaza o parte a energiei hidrostatice furnizata de pompe, constituind pentru schema hidraulica o rezerva de energie hidrostatica. Acestea se monteaza pe o derivatie a conductei de refulare a pompei. Scopul acumulatoarelor hidraulice este de a prelua volume de lichid sub presiune si de a le restitui ori de câte ori este necesar. Rezervorul (tancul) are rolul de a furniza agentul motor schemei hidrostatice precum si de a limita temperaturile de functionare ale acesteia. Simbolizarea acestor elemente este redata în tabelul 1.9. Tabelul 1.9.
Aparatele de masura si control au rolul de a masura si indica parametrii de lucru ai agentului motor: presiunea se masoara cu manometrul, debitul cu debitmetrul iar temperatura cu termometrul. Simbolizarea acestor aparate este indicata în tabelul 1.10. Tabelul 1.10.
În cadrul lucrarii se va analiza schema din figura 1.2. atât ca pozitie a elementelor în schema cât si a rolului lor.
LUCRAREA NR. 2 Pompe cu roti dintate Obiectivul lucrarii Lucrarea îsi propune sa prezinte una dintre pompele cel mai des utilizate în instalatiile hidraulice de putere medie, pompa cu roti dintate. Larga ei utilizare se datoreste simplitatii constructive, a fiabilitatii ridicate si a întretinerii usoare. Este o pompa cu debit constant deoarece datorita constructiei ei nu îsi poate modifica volumul specific. Pompa cu roti dintate realizeaza debite de pâna la 1000 l/min si presiuni maxime de 250 bari. Ea nu se utilizeaza ca motor decât în cazuri rare datorita cuplului motor redus pe care îl dezvolta. Aspecte teoretice Dupa numarul de roti dintate în angrenare si felul danturii pompele pot fi: cu doua roti (rotoare), care pot avea dantura exterioara sau interioara; cu mai multe roti dintate. Cele mai raspândite sunt pompele cu doua roti dintate (figura 2.1.), cu dantura exterioara.
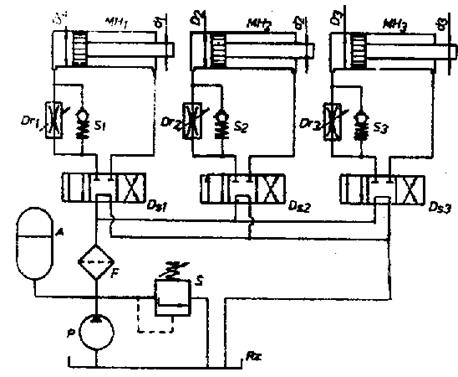
Figura 9. 5.Acumulator cu burduf 1-burduf; 2-corp; 3-element de protectie; 4-racord; 6-supapa. Acumulatoarele pneumo-hidraulice sunt cele mai raspândite si se bazeaza pe principiul comprimarii unei mase de gaz, de obicei azotul, deasupra unui piston, într-un burduf, sau deasupra unei membrane. Acumulatoarele cu piston au avantajul unei fiabilitati ridicate la presiuni si temperaturi înalte. Nu se recomanda a fi folosite ca amortizoare de vibratii. Acumulatoarele cu burduf au avantajul unei sensibilitati ridicate si a unei constructii simple si compacte. Acumulatoarele cu membrana prezinta avantajul frecarilor reduse si pot avea forma cilindrica sau sferica. Presiunea gazului din acumulatorul pneumo-hidraulic se afla în raport cu volumul acestuia în relatia data de legea transformarii politropice: p·Vn=const. (1) în care: p - presiunea gazului; V- volumul gazului; n- exponent politropic (n=1,25). Desfasurarea lucrarii Utilizând o schema ca cea din figura 9.6, adoptând anumite valori pentru parametrii de lucru din sistem (p, Q) si pentru dimensiunile functionale ale motoarelelor, se va face calculul de dimensionare pentru acumulatorul A.
Figura 9.6. Schema de alimentare a trei motoare hidraulice liniare Presiunea de preîncarcare trebuie aleasa astfel ca presiunea de lucru sa fie folosita cât mai eficient. În conditii politropice, încarcarea maxima se calculeaza cu relatia: p1=p20,2.p30,8 [bar] (2) unde: p1 - presiunea de preîncarcare a acumulatorului; p2, p3 - presiunea maxima respectiv minima din sistem. Volumul acumulatorului V1 se calculeaza cu relatia: V1= unde: Vx- volumul fluidului descarcat din acumulator [litri], se calculeaza cu: Vx= unde: Di,j - diametrul cilindrului oarecare [dm]; dj - diametrul tijei motoarelor diferentiale [dm]; si,j - cursa motoarelor [dm]; Ni,j - numarul de curse pe ciclu; Qp - debitul pompei [l/min]; tc - durata ciclului [min]. Volumul total al acumulatorului va fi dat de relatia: Vt =1,133·V1 [litri] (5) LUCRAREA NR.10 Elemente pentru pregatirea aerului conditionat Obiectivul lucrarii Lucrarea urmareste sa initieze studentii în cunoasterea elementelor necesare prepararii aerului comprimat. Prepararea aerului comprimat prezinta etapele: curatirea de impuritati mecanice si de umezeala - în acest scop se folosesc filtrele de aer; îmbogatirea fluxului de aer cu o anumita cantitate de ulei pulverizata în toata masa sa - în acest scop se folosesc ungatoarele de aer; reglarea presiunii aerului si mentinerea la o valoare constanta a ei - în acest scop se folosesc regulatoarele de presiune. Lucrarea are si scopul de a obisnui studentii cu alegerea si codul de comanda pentru elementele necesare prepararii aerului. Aspecte teoretice Buna functionare a unei sistem pneumatic este asigurata numai în conditia pregatirii corespunzatoare a aerului comprimat înainte de a-l introduce în circuit. Pentru aceasta, aerul comprimat furnizat de compresor la cca. 4...6 bari trebuie supus unui proces de purificare pentru a se elimina impuritatile, iar pentru buna functionare a instalatiei de actionare, i se va mari capacitatea de ungere prin pulverizarea în masa sa a unor particule de ulei. Totodata se va regla atent valoarea presiunii de lucru, necesara în instalatia de actionare, în vederea atingerii parametrilor ceruti. Toate aceste operatii, efectuate cu elemente specifice, constituie procesul de preparare a aerului. Pentru efectuarea operatiilor de mai sus, se asambleaza în sensul de curgere a aerului, în ordine: un filtru, un regulator de presiune si un ungator cu ceata de ulei. Aceste elemente formeaza un tot unitar cunoscut sub denumirea de statie de preparare a aerului comprimat. În figura 10.1 este prezentata o astfel de statie în componenta careia intra: un filtru de aer 1, un regulator de presiune 5, prevazut cu manometrul 4 si un ungator de aer cu ceata de ulei 6. Constructia unui filtru care elimina
impuritatile mai mari de 3 - filtrarea prin centrifugare, produsa de o rampa elicoidala (12), care prin lovirea aerului de peretii paharului (4), produce decantarea apei si a particulelor solide în partea de jos a acestuia. Sub actiunea fortei centrifuge si datorita racirii aerului ca urmare a destinderii lui în zona de deasupra deflectorului superior (6), se produce condensarea particulelor foarte fine de apa, care antreneaza si microparticulele ramase în suspensie care cad pe deflectorul inferior (14), de unde ajung în partea inferioara a paharului transparent (4) formând împreuna cu apa condensata rezidul (3); - filtrarea fina, care se realizeaza cu ajutorul unui cartus filtrant (13), format din straturi de materiale sinterizate, care retine particulele foarte fine de impuritati. Aerul astfel filtrat iese prin orificiul E. Dupa o perioada de folosinta cartusul filtrant trebuie înlocuit deoarece caderea de presiune pe filtru devine mult prea mare si randamentul instalatiei scade.
Figura 10.2. Filtru de aer Nivelul condensului din pahar nu trebuie sa depaseasca limita maxima, de aceea paharul este prevazut în partea de jos cu un robinet de golire (2). Montarea filtrelor în instalatie se face întotdeauna în pozitie verticala, adica cu paharul în jos. Alegerea filtrelor se face, determinând diametrul nominal tinând cont de doi parametri principali: - debitul maxim de aer comprimat, necesar actionarii pneumatice; - caderea de presiune maxima acceptata, în instalatia de actionare. De obicei constructorii de elemente pneumatice furnizeaza caracteristica de debit pentru dimensionarea corecta a filtrelor (figura 10.3).
Figura 10.3. Caracteristica de debit a unui filtru Orice statie de preparare a aerului comprimat are dupa filtru un regulator de presiune. Reglarea presiunii optime este absolut necesara, deoarece de valorile acestui reglaj depinde fiabilitatea elementelor ce compun instalatia. Cresterea presiunii peste valoarea optima conduce la uzura rapida a elementelor de actionare, iar scaderea presiunii sub aceste valori determina ineficienta instalatiei. Regulatorul de presiune este o supapa normal deschisa cu o camera interioara, care are un dublu rol: reducerea presiunii aerului comprimat pâna la o valoare optima si mentinerea acestei valori cât mai constanta. Cel mai des întâlnit regulator este cel cu membrana, prezentat în figura 10.4 Are o constructie relativ simpla ce consta dintr-un corp (7) asamblat prin suruburi cu capacul (1). Între cele doua piese se fixeaza ansamblul de comparare compus din membrana elastica (9), executata din cauciuc cu insertie textila, discul (3) si talerul (2). Arcul (10) este pretensionat între talerele (2) si (11) de surubul (12). Aerul patruns în regulator prin orificiul I, la presiunea pi, va trece spre iesirea E prin droselul format de organul de reglare în forma de taler (6). Pozitia talerului (6) este determinata de pozitia membranei (9) pe care o urmareste prin intermediul tijei (4), datorita fortei din arcul (10). Din echilibrul fortelor provenite din presiunea aerului ajuns prin orificiul (8), care actioneaza asupra talerului (3) si membranei (9), a fortelor provenite din arcurile (5) si (10) si a fortei elastice a membranei (9), se realizeaza o fanta f de trecere a aerului, între talerul (6) si scunul lui, spre conducta de iesire E, la presiunea pe. Fanta f joaca rolul unui drosel autoreglabil, prin care se limiteaza valoarea presiunii din conducta de iesire. Valoarea presiunii de iesire se stabileste în functie de forta din resortul (10), reglata manual de catre surubul (12), prin care se variaza fanta de droselare f. Mentinerea constanta a presiunii de iesire se realizeaza automat prin fortele care actioneaza asupra membranei. Daca presiunea de iesire creste, creste si presiunea care actioneaza asupra membranei, iar sub actiunea fortei din resortul (5), membrana si talerul coboara închizând fanta f. Astfel se mareste caderea de presiune pe fanta si presiunea la iesire scade pâna la valoarea reglata. Valoarea presiunii de iesire se va citi la un manometru , asamblat direct în corpul regulatorului, asa cum se vede în figura 10.1. Având în vedere modul de reglare a presiunii, prin intermediul ansamblului de comparare, regulatorelor de presiune li se mai spune si balante de presiune.
Figura 10.4 Regulatorul de presiune Alegerea unui regulator de presiune se face pe baza debitului necesar reglat în instalatia de actionare proiectata. Diametrul nominal sau marimea racordurilor este o caracteristica care se determina cu relatia: Dcalc=2 în care: Qnec - debitul de aer comprimat ce tranziteaza regulatorul [m3/s] w - viteza aerului, se accepta w=6 m/s. Alegerea
se face în conditia Dn Aerul
comprimat care a fost filtrat si uscat, nu are capacitate de ungere
si din acest motiv este necesara dispersarea în masa sa a unor
particule de ulei cu dimensiuni de cca.5 Instalatiile moderne de actionare pneumatica nu au nevoie de ungatoare deoarece elementele componente sunt livrate unse cu lubrifianti care îsi fac serviciul pe toata durata de functionare. Cu toate acestea, sunt instalatii care necesita lubrifierea aerului deoarece au componente ce nu pot fi unse pe viata. Toate ungatoarele se bazeaza pe acelasi principiu de functionare, si anume: creerea unei caderi de presiune prin trecerea curentului de aer, ce urmeaza a fi îmbogatit în ulei, printr-o portiune de diametru mai mic (figura 10.5).
Figura 10.5.Ungator cu ceata de ulei Aerul patrunde în ungator prin orificiul I si sufera o prima accelerare ca urmare a spatiului îngust prin care trebuie sa treaca între corpul (9) si piesa speciala (10), prevazuta cu o portiune eliptica. Aceasta piesa se poate roti în jurul axei verticale si astfel sa varieze sectiunea de trecere, ceeace are drept consecinta cresterea sau scaderea vitezei de curgere a aerului (sectiunea B-B). Totodata piesa (10) este prevazuta cu un canal radial, oblic fata de axa verticala, care este în comunicare cu orificiul de intrare si prin care circula o mica parte din aerul comprimat si care sufera o noua accelerare în spatiul îngust creat între piesa (10) si diuza (11) si de aici prin orificiile radiale ale piesei (12), patrunde în partea superioara a paharului (1). Ca urmare a depresiunii ce se produce, prin orificiul central al piesei (11) se extrage ulei din rezervorul secundar aflat sub capacul (7). Totodata, aceeasi depresiune determina absorbtia uleiului din pahar prin tubul imersat (13), supapa de sens unic (8) si tubul (6). Uleiul preluat din rezervorul secundar, este pulverizat în jetul de aer si patrunde sub forma de ceata în perna de aer aflata deasupra uleiului din pahar. Particulele mai mari de ulei se precipita datorita destinderii si numai aerul cu microparticule este antrenat în jetul de aer ce provine din circuitul principal spre orificiul de iesire E. Prin manevrarea droselului (4), aflat în corpul (9), se regleaza presiunea în rezervorul secundar aflat sub capacul (7), care are efect asupra debitului de ulei. La închiderea droselului (4), debitul de ulei este la maxim, iar la deschiderea completa, debitul este nul. Pentru o buna functionare a ungatoarelor se recomanda ca: ungatoarele sa functioneze în pozitie verticala; nivelul de instalare sa fie superior elementelor pe care le deserveste; locul de montaj sa fie vizibil si usor accesibil în vederea umplerii cu ulei si a efectuarii reglajelor; trebuie ca la montaj sa fie respectat sensul de curgere indicat de fabricant. 1.3. Desfasurarea lucrarii În cadrul lucrarii vor fi demontate, studiate si analizate elementele de preparare a aerului. Dupa masurarea dimensiunii conductei de alimentare cu aer se va indica seria grupului F.R.C. modular, folosind catalogul pentru "Echipamente pneumatice pentru automatizari industriale" produs de SMC (pag. 1.19 - 1.55). Se va urmari realizarea montarii lor în sistemul de actionare pneumatic. LUCRAREA NR.11 Scheme de actionare cu un singur cilindru pneumatic cu comanda directa Obiectivul lucrarii La realizarea unei instalatii de automatizare cu actionare pneumatica, o prima etapa consta în întocmirea unei scheme de principiu care sa redea în mod clar succesiunea operatiilor si fazelor care compun ciclul de functionare. Se stabilesc conditiile de pornire si oprire, conditiile de oprire în caz de avarie, precum si alte conditii specifice ciclului de lucru (temporizari, semnalizare optica sau sonora, posibilitati de reglaj a unor parametri etc.). Pe aceasta baza se trece la realizarea schemei functionale, în care sunt reprezentate cu ajutorul simbolurilor toate elementele care compun schema, precum si conexiunile dintre acestea, fara a se tine seama de amplasamentul real al acestor elemente. În general, orice problema de actionare, simpla sau complexa, poate fi solutionata în mai multe moduri. Schema optima este aceea care îndeplineste toate conditiile functionale impuse si este alcatuita dintr-un numar minim de elemente. Actionarile cu un singur motor pneumatic sunt utilizate frecvent pentru automatizarea unor operatii de prindere si alimentare cu piese, pentru deplasarea unor organe de lucru sau scule, precum si la dispozitivele de prehensiune ale manipulatoarelor si robotilor industriali. Lucrarea îsi propune sa obisnuiasca studentii cu întocmirea schemelor functionale de actionare pneumatica, în cazul când acestea se realizeaza cu un singur cilindru pneumatic. Prin realizarea practica si studierea unor scheme reprezentative si module functionale tip se urmareste sa se însuseasca metodologia, regulile de reprezentare si principiile generale ce stau la baza realizarii acestor scheme. Aspecte teoretice Pentru realizarea schemelor pneumatice, descrierea si întelegerea cât mai usoara a functionarii acestora, se folosesc unele notatii si reguli de reprezentare specifice. Se folosesc pentru identificarea elementelor, litere si numere în diverse combinatii, care sa ilustreze cât mai clar elementul respectiv. Din consideratii didactice, pentru diversele scheme s-au adoptat urmatoarele notatii: GPA - grup de preparare a aerului, compus din filtru + regulator (FR) sau filtru + regulator + lubrificator (FRL); C1, C2, C3....- motoare pneumatice liniare (cilindri cu piston sau cu membrana); MR1, MR2... - motoare pneumatice oscilante; DP1, DP2.....- distribuitoare pneumatice principale; D1, D2.... - distribuitoare pneumatice auxiliare; BP1, BP2...- distribuitore pneumatice cu comanda manuala de tip impuls (butoane pneumatice). ao, a1, bo, b1 - senzori de cursa: i=1,2..- numarul motorului; a1, b1 sau j=1 - senzorul pentru cursa maxima; ao, bo sau j=0 - senzorul pentru cursa minima (tija complet retrasa); DR1, DR2... - drosele simple; DC1, DC2... - drosele de cale; m1, m2... - comenzi manuale; x - semnale de intrare produse de senzori de cursa. Pozitionarea elementelor în schemele pneumatice se poate realiza în doua moduri: a) Dispunerea topografica - elementele sunt pozitionate în schema astfel încât sa sugereze dispunerea reala în instalatie. Aceasta dispunere se foloseste în cazul schemelor simple, cu numar redus de elemente, la care circuitele pot fi urmarite usor; b) Dispunerea pe nivele - elementele sunt grupate pe nivele astfel încât fluxul energetic si informational sa mearga de la partea inferioara a schemei catre partea superioara, iar secventele (fazele) ciclului de functionare sa se deruleze de la stânga la dreapta (figura 11.1). Nivelul superior este nivelul de "putere" (subsistemul de actionare) si cuprinde motoarele pneumatice, distribuitoarele principale si elementele de reglare a vitezelor (drosele). Motorul din stânga efectueaza prima cursa activa a ciclului, iar cel din dreapta ultima faza. Nivelul inferior cuprinde elementele de intrare (butoane, sesizore de cursa etc.). Între aceste doua nivele sunt amplasate pe nivelul "logic" elemente logice (SI, SAU etc.) si distribuitoare auxiliare care materializeaza diferite functii logice.
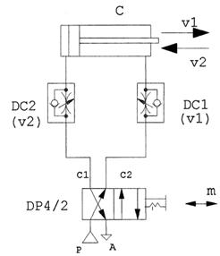
Figura 11.1. Dispunerea pe nivele a elementelor în schemele pneumatice Pentru alimentarea unui motor cu simpla actiune (simplu efect) - schema 1- este necesar un distribuitor principal cu cel putin doua pozitii de lucru si trei orificii active (DP 3/2), notate cu P sau 1 - sursa de presiune, A sau 3 - atmosfera si C sau 3 - consumatorul, în acest caz camera activa a motorului. În cazul motoarelor cu dubla actiune (dublu efect), distribuitorul principal trebuie sa aiba minim doua pozitii de lucru si patru orificii active P (1), A (3), C1 (4), C2 (2). Majoritatea distribuitoarelor pneumatice sunt de tipul 5/2, cu doua orificii de atmosfera, notate cu A1 si A2. Pentru oprirea pistonului motorului pneumatic liniar în pozitii intermediare pe cursa este necesar ca distribuitorul principal sa aiba trei pozitii de lucru (4/3 sau 5/3), iar în pozitia centrala toate orificiile sa fie închise (centru închis). Reglarea vitezelor de deplasare se realizeaza cu ajutorul rezistentelor reglabile, denumite si drosele, care permit modificarea locala a sectiunii de curgere a aerului. La amplasarea acestora în scheme trebuie avute în vedere urmatoarele reguli: Pentru fiecare viteza reglata este necesar un drosel care se conecteaza în schema astfel încât sa nu influenteze si alte viteze; Se recomanda ca reglarea vitezelor sa se realizeze prin controlul debitului de evacuare si numai daca acest lucru nu este posibil, prin controlul debitului de admisie în motor. Controlul debitului de evacuare permite o regla-re mai stabila a vitezei, dar aceasta solutie conduce la cresterea contrapresiunii în camera de evacuare a motorului si în consecinta la diminuarea fortei utile. Desfasurarea lucrarii Lucrarea este împartita în doua parti: în prima parte se studiaza schemele existente pe standurile de laborator, care evidentiaza principiile de baza si modul de utilizare a diferitelor module functionale; în cea de-a doua parte, se concep schemele, care sa raspunda cerintelor impuse, se realizeaza si se testeaza practic. Actionarile pneumatice cu un singur motor se pot realiza cu comanda directa sau indirecta (pilotata) pentru fiecare faza, în ciclu automat unic cu impuls de initiere sau cu functionare continua (ciclu repetat). Aceste variante de utilizare sunt prezentate în exemplele urmatoare. Comanda directa se utilizeaza în cazul când distanta dintre punctul de comanda (în care se gaseste operatorul) si motorul pneumatic este relativ mica. Distribuitorul principal DP, cu pozitie preferentiala (monostabil - figura 11.2) sau cu memorie (bistabil - figura 11.3 si figura 11.4), este actionat prin buton, prin maneta, prin pedala sau de catre un organ de masina.
Figura 11.2. Cilindru cu simpla actiune si revenire cu arc
Figura 11.3. Cilindru cu dubla actiune cu comanda manuala directa prin distribuitor bistabil si reglarea vitezei în ambele sensuri
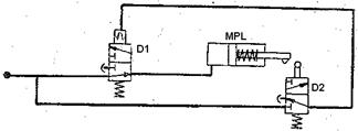
Figura 11.4. Cilindru cu dubla actiune cu comanda manuala directa prin distribuitor cu centru închis, cu reglarea vitezei în ambele sensuri În cazul schemei din figura 11.2 viteza pe cursa activa v1 este reglata prin controlul debitului admis, iar viteza de revenire v0 poate fi reglata, prin controlul debitului evacuat din motor. În schema din figura 11.3 distribuitorul principal de tip 4/2 impune pentru reglajul vitezelor folosirea droselelor de cale, montate pe circuitele dintre motor si distribuitor. În schema din figura 11.4 pistonul poate fi oprit în pozitii intermediare ale cursei deoarece distribuitorul care deserveste motorul este de tipul 5/3 cu centru închis. Reglarea vitezei în ambele sensuri se realizeaza cu drosele simple montate pe orificiile de atmosfera ale distribuitorului. Pistonul poate fi oprit în pozitii intermediare pe cursa. Daca distanta dintre cilindru si distribuitor este relativ mare, este totusi de preferat ca pentru reglarea vitezelor sa fie utilizate drosele de cale montate ca în figura 11.3. Se vor realiza schemele mentionate mai sus cu aparatura existenta în laborator si se va urmari functionarea instalatiei. LUCRAREA NR. 12 Scheme pneumatice functionale Obiectivul lucrarii Actionarile pneumatice participa functional în agregatele sau instalatiile deservite, ele oferind posibilitati de SELECTARE de semnal, SUCCESIUNE de operatii, MEMORARE s.a. În cadrul schemelor complexe pneumatice se întâlnesc asamblate între ele scheme functionale de sine statatoare care au rolul de a realiza anumite functii pneumatice de baza. Lucrarea îsi propune sa deprinda studentii cu posibilitatile de folosire a schemelor ce pot realiza pneumatic diverse functii (sI, SAU, NU, MEMORIE s.a.). Aspecte teoretice Comanda si alimentarea elementelor de executie - cilindri pneumatici, camere cu membrana etc. - se face cu ajutorul distribuitoarelor pneumatice. Prin combinarea acestor elemente si legarea lor în anumite moduri, se pot obtine diverse scheme FUNCŢIONALE, astfel: a) Functia sI (Fig.12.1) este un circuit pneumatic în care actiunea unui motor pneumatic liniar (MPL) se produce numai când alimentarea se face comandând distribuitoarele D1 sI D2 montate în serie. Aceasta schema se utilizeaza în cazurile: când vrem sa obligam un operator de la o masina sa comande o operatie atât cu mâna stânga cât si cu mâna dreapta; când conditionam comanda manuala si de închiderea unei usi de protectie; când se executa o actiune pe baza unor comenzi simultane din mai multe puncte, adica din punctul 1 si din punctul 2 si din 3 etc.
b) Functia SAU (figura 12.2) consta dintr-un circuit în care actionarea cilindrului MPL poate fi facuta comandând un distribuitor D1 SAU un alt distribuitor D2. Cele doua distribuitoare se monteaza în paralel iar între ele supapa dubla de sens SD, supapa ce permite alimentarea cilindrului prin distribuitorul D1 SAU prin distribuitorul D2. Aplicarea acestei scheme se utilizeaza când actionarea MPL se comanda dintr-un loc fix de munca sau din alte puncte disparate în jurul masinii. De exemplu o usa de la un garaj poate fi comandata local cu mâna sau poate fi comandata de la distanta calcând cu piciorul sau cu un vehicul peste un prag de comanda. c) Functia NU (figura 12.3) se aplica în cazul întreruperii unei actiuni. Cilindrul MPL la capatul cursei NU va mai fi alimentat deoarece limitatorul de cursa montat pe tija actioneaza asupra distribuitorului D2, care la rândul sau va comanda schimbarea pozitiei lui D1, astfel ca MPL nu va mai fi alimentat. Aceasta functie se aplica în toate cazurile de oprire automata a unei actiuni la un anumit moment, de exemplu în scopul evitarii unei avarii la aparitia unei presiuni sau a unei temperaturi peste limitele admise.
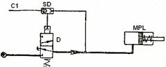
Figura 12.3. Functia NU Figura 12.4. Functia "Memorie permanenta" d) Functia Memorie permanenta (figura 12.4) realizeaza mentinerea unei comenzi data sub forma unui impuls. Cilindrul MPL ramâne alimentat, dupa ce distribuitorul D a primit o comanda scurta C1. Caracteristic acestui circuit este prezenta supapei duble de sens SD care, dupa întreruperea comenzii C1, mentine distribuitorul D în pozitia 2, astfel facându-se alimentarea în continuare a cilindrului pneumatic, deci supapa dubla SD a memorat permanent comanda C1. Datorita neetanseitatilor, aceasta stare se mentine totusi o perioada limitata de timp dar suficienta pentru a fi considerata practic "PERMANENTĂ". Iesirea din starea de actionare, adica întreruperea memoriei, se poate face prin diverse circuite suplimentare astfel: Distribuitorul D poate primi o comanda suplimentara C2 (figura 12.4); Pe conducta c se monteaza un al doilea distribuitor care la o comanda manuala sa puna MPL în legatura cu atmosfera si sa întrerupa comanda distribuitorului D1; În circuitul primar de alimentare se monteaza un distribuitor D2 care la comanda manuala întrerupe MEMORIA, oprind alimentarea MPL si a distribuitorului D. e) Functia Memorie temporara (figura 12.5) urmareste mentinerea (MEMORAREA) unei comenzi pe o perioada de timp limitata (TEMPORAR). Cilindrul pneumatic MPL este pus sub presiune atât timp cât presiunea aerului din rezervorul R se mentine superioara presiunii aerului din distribuitorul D1 de alimentare, altfel spus, MPL este sub actiune TEMPORAR, atât timp cât circuitul poate pastra (MEMORA) o comanda. Functionarea circuitului începe prin comanda mecanica a distribuitorului D2. Aerul comprimat trece prin D2, supapa de sens SS si umple rezervorul R. Când presiunea aerului a crescut peste presiunea din distribuitorul D1 se produce comutarea lui D1 si alimentarea cu aer a MPL. Dupa oprirea comenzii lui D2, droselul Dr permite temporizarea evacuarii aerului în atmosfera din rezervorul R, iar în momentul când presiunea a scazut sub presiunea aerului din distribuitorul D1, acest distribuitor îsi pierde comanda (MEMORIA) si întrerupe alimentarea cilindrului MPL. Aceasta functie are multiple aplicatii, de exemplu: o piesa apucata de mâna unui robot nu poate fi prelucrata atât timp cât ea nu este suficient de bine strânsa, atât timp cât instalatia nu MEMOREAZA un efect de presiune datorat strângerii pneumatice a piesei.
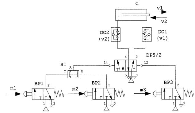
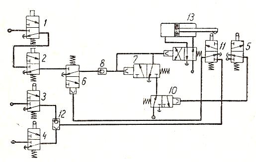
Figura 12.5.Functia "Memorie temporara" Figura 12.6.Functia "Interblocare" f) Functia Interblocare Unele operatii sau procese tehnologice INTERZIC categoric efectuarea simultana a doua sau mai multe operatii. De exemplu: este interzisa efectuarea operatiei de desfacere a unei piese în timpul operatiei de prelucrare a acesteia. Operatorul poate gresi si uita sa respecte aceasta conditie. În sprijinul securitatii omului si a procesului tehnologic, comanda pentru actiunea primei operatii BLOGHEAZĂ comanda celui de al doilea element de executie, de asemenea si comanda celui de al doilea element de executie BLOCHEAZĂ actiunea primului element. Aceasta blocare reciproca dintre cele doua comenzi reprezinta functia de INTERBLOCARE. În figura 12.6 pentru realizarea functiei de INTERBLOCARE sunt doua linii de executie A1 si A2, comandate de comenzile C1 si C2 prin distribuitoarele D1 si D2. În pozitia normala distribuitoarele sunt pregatite pentru primirea comenzii. În momentul efectuarii comenzii C1 aerul comprimat actioneaza elementul de executie A1 si comanda distribuitorul D2, blocând calea comenzii C2 spre actionarea A2 (D2 pe pozitia 2). Situatia este similara si când se emite, din starea de repaos, comanda C2 care produce blocarea comenzii C1 spre actionarea A1 (D1 pe pozitia 2). Astfel, cele doua comenzi C1 si C2 fiind INTERBLOCATE, schema nu permite efectuarea unei comenzi în timpul executarii celeilalte comenzi. În practica functiile descrise anterior sunt combinate între ele în cadrul unei scheme pneumatice. Schema efectuata trebuie sa corespunda functionarii instalatiei pe care o deserveste. Desfasurarea lucrarii Pentru a întelege cu usurinta aplicarea functiilor pneumatice se propune realizarea practica a schemei pneumatice care deserveste un agregat cu regim periculos de lucru: un cilindru pneumatic, montat pe batiul unei masini, urmeaza sa preseze într-o matrita o piesa din material granulos. Procesul de presare fiind periculos, operatorul trebuie obligat în acest timp sa paraseasca acest spatiu. Pentru aceasta, comanda operatiei trebuie efectuata de operant în alta încapere. În cele ce urmeaza este propusa schema de actionare pneumatica (figura 12.7) a agregatului.
Figura 12.7. Schema de actionare pneumatica a unui agregat periculos Fazele procesului tehnologic, în care se vor recunoaste FUNCŢIILE pneumatice sunt: Faza I - Scoaterea de catre operant a piesei prelucrate si alimentarea matritei cu materialul brut. Faza II - Iesirea operatorului din camera de presare, închiderea usii care la sfârsitul cursei sale comanda distribuitorul 3 SAU distribuitorul 4 (figura 12.7), care prin intermediul supapei duble de sens 12 alimenteaza distribuitorul limitator de cursa 11. Fiind la început de cursa, cilindrul pneumatic 13 tine distribuitorul 11 actionat, permitând aerului comprimat sa comande distribuitorul 6 anulând starea de siguranta în alimentare. Faza III - Operatorul executa comanda cu mâna stânga asupra distribuitorului 1 sI cu mâna dreapta asupra distribuitorului 2. Se trimete astfel o comanda sub forma de impuls distribuitorului 7 prin intermediul unei supape de sens unic 8. Distribuitorul 7 MEMOREAZĂ PERMANENT comanda pe care o transmite distribuitorului 9. Distribuitorul 9 având functia de releu amplifica comanda primita, într-o actiune de alimentare a cilindrului pneumatic 13 cu aer comprimat la puterea necesara operatiei de presare. Faza IV - Are loc operatia de presare, în care timp tija cilindrului pneumatic îsi continua cursa activa pâna la limita dinainte stabilita, prin pozitionarea unui distribuitor limitator de cursa 5. Faza V - La capatul cursei active, cama tijei cilindrului pneumatic 13, comanda distribuitorul limitator de cursa 5 si acesta anuleaza starea de alimentare permanenta a distribuitorului 10, care fiind înseriat cu distribuitorul 7 întrerupe starea de comanda MEMORATĂ PERMANENT de distribuitorul 9. Distribuitorul 9 schimba sensul de alimentare al cilindrului, urmând sa se desfasoare cursa de revenire a acestuia, pâna la pozitia de repaos, stare în care este mentinut de alimentarea permanenta cu aer comprimat. Faza VI - Operatorul deschide usa si intra în camera matritei pentru pregatirea unei noi operatii. Usa elibereaza comanda distribuitoarelor 3 SAU 4 si prin aceasta pune în legatura cu atmosfera conductele de comanda, permitând distribuitorului 6 sa asigure securitatea operatorului care lucreaza la matrita, anulându-se astfel orice comanda a cilindrului pneumatic 13, de catre alte persoane din afara. LUCRAREA NR. 13 Scheme de actionare cu un singur cilindru pneumatic cu comanda indirecta Obiectivul lucrarii În cadrul lucrarii se urmareste ca prin realizarea practica si studierea unor scheme reprezentative si sa se însuseasca metodologia, regulile de reprezentare si principiile generale ce stau la baza realizarii acestor scheme. Aspecte teoretice Comanda indirecta se utilizeaza în cazul când punctul de comanda este mai departat de punctul de lucru. Pentru a nu se utiliza conducte de lungime mare, distribuitorul principal se plaseaza în apropierea motorului pneumatic, iar pentru comanda acestora se folosesc distribuitoare pilot de dimensiuni mai mici (de tipul butoanelor pneumatice BP) sau se foloseste comanda electrica. Desfasurarea lucrarii Se vor realiza practic schemele din figurile de mai jos, se va analiza functionarea lor si parametrii ce pot fi reglati.
Figura 13.1. Cilindru cu dubla actiune cu comanda manuala indirecta prin impulsuri, atât pentru cursa de avans cât si pentru cursa de retragere În cazul din figura 13.1, distribuitorul cu memorie (bistabil) DP 5 memoreaza comenzile manuale de tip impuls. Functionarea este similara cu cea din figura 11.3, dar pentru obtinerea cursei de avans este necesar sa fie actionate simultan butoanele BP1 si BP2 (conditie de pornire).
Figura 13.2. Cilindru cu dubla actiune cu comanda indirecta prin impuls de initiere din doua puncte diferite Cilindrul din figura 13.2 efectueaza un ciclu unic de functionare avans-retragere, cu comanda indirecta prin impuls de initiere din doua puncte diferite (functia SAU) - BP1 sau BP2. Retragerea pistonului este comandata de sesizorul SC1, care la atingere va comanda schimbarea fazei de lucru a distribuitorului DP.
Figura 13.3. Cilindru cu dubla actiune cu pornire prin impuls manual si temporizare în pozitia avansat Cilindrul din figura 13.3 efectueaza un ciclu unic de functionare avans-retragere, pornirea facându-se prin impuls manual de la butonul m. Semnalul produs de sesizorul SC1 atinge valoarea necesara comutarii distribuitorului DP dupa un timp prestabilit prin reglarea sectiunii de umplere a capacitatii C din cadrul temporizatorului pneumatic de tip R-C.
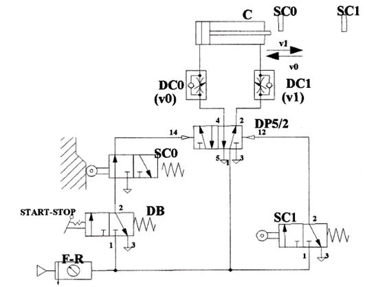
Figura 13.4. Cilindru cu dubla actiune, cu ciclu automat repetat continuu, cu reglarea vitezelor pe ambele curse Pistonul cilindrului din figura 13.4 efectueaza cursa de avans cu viteza v1, reglarea facându-se prin droselul DC1 si pe cea de retragere cu viteza v0, reglarea facându-se prin droselul DC0. Miscarea se initiaza când se actioneaza pe pedala distribuitorului bistabil DB trecându-l pe pozitia START. Ciclurile se repeta continuu pâna ce distribuitorul bistabil este trecut pe pozitia STOP când pistonul se opreste în pozitia initiala (retras). Opritorii SC0 si SC1 limiteaza cursa pistonului, ei actionând prin intermediul distribuitoarelor la care sunt conectati.
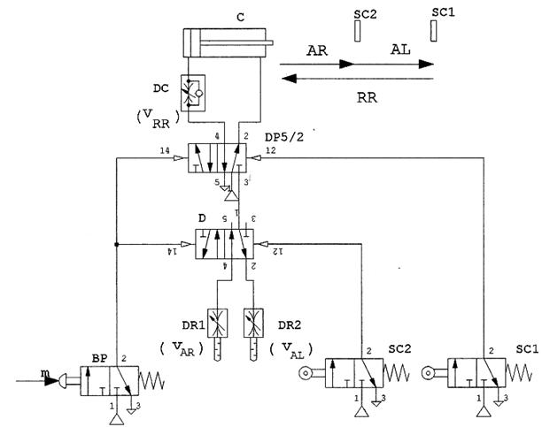
Figura 13.5. Cilindru cu dubla actiune pentru realizarea ciclului automat unic, avans rapid AR- avans de lucru AL- retragere rapida RR Cilindrul din figura 13.5 realizeaza un ciclu automat unic AR-AL-RR, cu pornire prin impuls manual de la butonul BP. Astfel sunt comutate simultan distribuitoarele DP si D, iar pistonul începe miscarea de avans cu viteza vAR controlata de droselul DR1. Prin activarea sesizorului SC2, distribuitorul D este comutat pe pozitia initiala. Viteza de avans este acum controlata de droselul DR2, reglat la o sectiune de curgere mai mica decât cea a lui DR1. La sfârsitul cursei de avans este activat sesizorul SC1. Aceasta comanda comutarea distribuitorului principal DP pe pozitia initiala si începerea cursei de revenire cu viteza reglabila vRR controlata de droselul de cale DC. Aplicatia 1. Studentul va stabili schema de actionare pneumatica a unui cilindru C cu dubla actiune si frânare la sfârsitul curselor, aflat în pozitia superioara în stare de repaos (figura 13.6). Cilindrul actioneaza capul de stantare al unei prese si el trebuie sa execute o miscare de coborâre cu viteza reglabila numai daca operatorul apasa simultan, cu ambele mâini (conditie de securitate) butoanele pneumatice BP1 si BP2 de tip 3/2 NC si sa revina automat, imediat ce operatorul a eliberat unul sau ambele butoane. Se va realiza practic schema si se va testa functionarea.
Figura 13.6. Schita masinii de stantat piese cu actionare pneumatica Aplicatia 2. Studentul va stabili schema de actionare pneumatica a unui cilindru C care comanda închiderea si deschiderea unei usi de la garaj (figura 13.7). Când usa este închisa, tija cilindrului este retrasa. Deschiderea usii se realizeaza prin apasarea butonului pneumatic BP1, aflat pe o parte a usii, sau prin apasarea butonului pneumatic BP2, aflat pe cealalta parte a usii. Închiderea usii se realizeaza automat la eliberarea butoanelor, dupa un timp de stationare reglabil în pozitia "deschis". Vitezele sunt reglabile pe toate cursele. Se va realiza practic schema si se va testa functionarea ei.
Figura 13.7. Schita sistemului de închidere-deschidere automata a unei usi de garaj Document InfoAccesari: 76077 Apreciat: Comenteaza documentul:Nu esti inregistratTrebuie sa fii utilizator inregistrat pentru a putea comenta Creaza cont nou A fost util?Daca documentul a fost util si crezi ca meritasa adaugi un link catre el la tine in site in pagina web a site-ului tau.
Copyright © Contact (SCRIGROUP Int. 2025 ) |