CONSTRUCTIA, DIAGNOSTICAREA, INTRETINEREA SI REPARAREA INSTALATIEI DE RACIRE
ARGUMENT
Progresele inregistrate de firmele avansate in ultimul deceniu, au demonstrat ca sistemele de racire ale motoarelor cu ardere interna reprezinta o parghie importanta in procesul de perfectionare a functionarii acestora, putind sa contribuie substantial la reducerea consumului specific de combustibil, a emisiilor poluante primare, a efectului de sera la scara globala, afectand direct fiabilitatea motoarelor si durata de viata a acestora.
Sistemul de racire trebuie sa asigure functionarea in conditii de siguranta a motorului cu ardere interna, transferand prompt si integral caldura degajata in timpul procesului de lucru, de la componentele cu stare termica critica chiulasa, pistoanele, cilindrii , de la agentii termici directi uleiul de ungere, aerul de ardere, combustibilul , mai departe, catre fluidul de racire si prin acesta, catre mediul inconjurator. Evacuarea caldurii trebuie sa fie astfel efectuata, incat sa se evite aparitia oricaror efecte negative in urma functionarii de lunga durata a motorului oboseala termica, deteriorarea suprafetelor expuse cavitatiei .
Un sistem de racire corect dimensionat mentine in orice situatie posibila de intalnit in exploatare, temperatura componentelor motorului solicitate termic si uneori a fiecarei zone importante a acestora in limite care garanteaza o buna functionare.
Evaluarea performantelor unui sistem de racire care echipeaza un autovehicul poate fi facuta conform standardelor in vigoare SAE J1393 1994 , SAE J819 1987 ; care prevad efectuarea unor teste in timpul carora autovehiculul respectiv trebuie sa fie condus conform cu conditiile si modul de operare specificat de producator.
Pentru a se putea obtine rezultate bune la testele amintite mai sus, este necesar ca sistemul de racire sa fie conceput, constituit si adaptat perfect cu motorul.
In cazul motorului cu aprindere prin scanteie, datorita contactului incarcaturii proaspete cu peretii calzi ai canalelor de admisie din chiulasa, cu supapa, cu peretii camerei de ardere, capul pistonului si peretii cilindrului se micsoreaza coeficientul de umplere din cauza cresterii temperaturii si reducerii densitatii incarcaturii retinute in cilindru la sfarsitul admisiei. Pe de alta parte in cazul unor temperaturi prea scazute ale peretilor cilindrului, se produce marirea pierderilor mecanice prin cresterea vascozitatii lubrifiantului si cresterea pierderilor de caldura scazand astfel randamentul indicat.
Functionarea indelungata a motoarelor in conditiile unor racirii exagerate conduce la uzuri premature ale pieselor datorita diluarii peliculei de ulei cu fractiuni grele de combustibil condensate pe cilindru sau prelinse din conducta de admisie.
Una dintre cerintele fundamentale ale sistemului de racire este asigurarea unei temperaturi relativ constante a cilindrilor in functie de lubrifiantul utilizat. De asemenea, este esential ca intensitatile de evacuare a caldurii din chiulasa sa fie stabilite din conditia asigurarii unui coeficient de umplere cat mai ridicat si a unor pierderi minime prin racire.
Cresterea performantelor motoarelor cresterea puterii si scaderea consumului de combustibil, precum si scaderea efectelor poluante se pot realiza printr-o racire mai intensa a chiulasei, deoarece se constata o crestere a coeficientului de exces de aer.
Cerintele esentiale ce trebuiesc indeplinite de catre sistemul de racire:
sa mentina
o temperatura relativ constanta a motorului evitand astfel
supraincalzirea sau supraracirea motorului indiferent de conditiile climatice
si de drum;
sa permita
desfasurarea proceselor termogazodinamice cu un randament cat mai
ridicat;
capacitate
cat mai ridicata raportul dintre suprafata de racire si volumul ocupat;
simplitate
constructiva si montaj facil;
greutate
cat mai mica si dimensiuni de gabarit cat mai reduse;
siguranta
si durabilitate in exploatare cat mai ridicate;
consum cat
mai mic de putere pentru antrenarea elementelor componente.
Capitolul I
Constructia instalatiei de racire
Datorita procesului termic care are loc in camera de ardere a motorului, gazele rezultate in timpul unui ciclu au o temperatura medie de 500 . . . 600°C. Aceste gaze incalzesc prin conductibilitate chiulasa, cilindrii, pistoanele si supapele, astfel ca, din aceasta cauza, se pot produce perturbatii in functionarea normala a motorului; astfel, nu se mai asigura o ungere normala a motorului, deoarece la temperatura de 600°C uleiul se arde si se depasesc limitele admisibile ale valorilor termice pentru mecanismul de distributie. De aceea, pentru functionarea normala a motorului, trebuie sa se asigure racirea elementelor care se incalzesc in contact cu gazele de ardere, respectiv peretii cilindrilor si ai chiulasei.Prin racirea acestor elemente se mentine temperatura peliculei de ulei de pe fata interioara a camasii cilindrului sub temperatura de descompunere si se realizeaza o uniformizare a temperaturii peretilor, ceea ce are ca efect evitarea dilatarilor inegale si a solicitarilor termice periculoase; se evita, de asemenea, pericolul care ar putea rezulta din reducerea rezistentei materialului, datorita temperaturii ridicate.
In functie de natura agentului de racire exista urmatoarele tipuri de instalatii de racire:
- instalatia de racire cu aer;
- instalatia de racire cu lichid.
INSTALATIA DE RACIRE CU AER
se elimina radiatorul;
se elimina pompa de apa si conductele.
In consecinta motorul este mai ieftin, mai usor cu 10 15% fata de cele racite cu apa, dupa pornirile la rece motorul se incalzeste imediat, se evita pericolul inghetului lichidului de racire, este usor de intretinut.
Cu toate avantajelc pe care le prezinta, acest sistem are o sfera de folosire limitata la automobile deoarece nu asigura o racire uniforma a motorului si ca urmare determina un consum marit de combustibil.
Racirea cu aer se foloseste in special la automobilele cu motoare de capacitate mica, precum si la motociclete.
Schema instalatiei de racire cu aer este reprezentata in ANEXA 1.
Racirea indirecta cu lichid. In prezent, la majoritatea motoarelor de automobil, racirea este asigurata printr-o instalatie cu circuit de apa sau lichid antigel in jurul cilindrilor. In functie de presiunea lichidului din instalatiile de racire, se deosebesc:
instalatii de racire la presiunea atmosferica;
instalatii de racire presurizate.
Suprapresiunea din instalatie este asigurata de capacul (busonul) radiatorului, prevazut cu doua supape:
supapa de evacuare care se deschide la o anumita suprapresiune fata de cea atmosferica pentru ca vaporii ori lichidul de racire in exces sa fie evacuate in afara;
o supapa de aspiratie, pentru patrunderea aerului in instalatie cand depresiunea in aceasta depaseste o anumita valoare.
In primul caz, vaporii de lichid sunt evacuati in atmosfera, in cel de al doilea caz intr-un vas de expansiune.
Instalatia de racire presurizata si capsulata reprezinta solutia moderna de racire a motoarelor, ea fiind aproape generalizata la automobile. Lichidul folosit la aceste instalatii este lichidul antigel care are un punct de inghetare scazut, fapt ce inlatura necesitatea schimbarii lui vara si iarna.
In aceste instalatii, racirea motoruiui se face in felul urmator: caldura inmagazinata in peretii cilindrilor este preluata de apa care se afla in camasa de apa a motorului, apa incalzita trece printr-un racitor, numit radiator, unde cedeaza caldura in aerul exterior, racindu-se, din radiator, apa racita ajunge din nou in camasa de apa a motorului si in felul acesta circuitul se repeta in mod neintrerupt in tot timpul functionarii motorului. Circulatia apei se poate realiza cu ajutorul unei pompe.
Atentie! Periodic trebuie urmarit nivelul antigelului in vasul de expansiune, acesta trebuie sa se situeze intre limita maxima si minima.
Cand se lucreaza cu antigel se va evita contactul cu el deoarece este toxic.
Antigelul se inlocuieste dupa maxim 3 ani chiar daca concentratia lui este corespunzatoare.
Schema instalatiei de racire cu lichid este reprezentata in ANEXA 2.
1.3 PARTILE COMPONENTE ALE INSTALATIEI DE RACIRE
Instalatia de racire cu lichid a motorului cuprinde in principal:
radiatorul;
pompa de
racire;
termostatul;
ventilatorul;
vasul de
expansiune;
racordurile
de cauciuc (ANEXA 3).
Radiatorul - Preluarea caldurii de la lichidul de racire si transmiterea acesteia mediului ambiant se realizeaza prin intermediul radiatorului. Pentru a realiza transferul de caldura radiatorul trebuie sa dispuna de o mare suprafata (15…25 m2).
Radiatorul se compune din doua rezervoare, unul superior si altul inferior, confectionate din tabla de alama sau otel. Legatura intre ele se realizeaza prin mai multe tevi subtiri, prevazute cu aripioare. Rezervorul inferior al radiatorului este prevazut cu o teava de iesire a apei reci , cu un robinet de golire si cu suporturile de fixare a radiatorului.
Radiatorul se fixeaza in afara motorului, pentru a fi expus total curentului de aer, in vederea racirii in ce!e mai bune conditii.
Pentru asigurarea debitului de aer necesar racirii motorului, in special cand functioneaza la sarcina mare si viteza mica, instalatia de racire este prevazuta cu un ventilator, care se gaseste montat pe axul pompei de racire in dreptul radiatorului. Ventilatorul este antrenat, de obicei, printr-o curea catre arborele cotit.
Schema radiatorului si schema de realizare ale corpului activ sunt prezentate in ANEXA 4
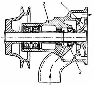
Pompa de apa asigura circulatia fortata a lichidului in instalatia de racire. La automobile sint folosite pompe de racire centrifuge.
Pompa de lichid are rolul de asigura recircularea lichidului in sistemul de racire, si se utilizeaza in general pompa de tip centrifugal. Presiunea necesara acestor pompe este de 0,0350,15 MPa. Asigurarea unei circulatii in bune conditiuni prin canalizatii se realizeaza la o presiune de 0,030,05 MPa, in realitate se cauta ca presiunea din sistemul de racire sa fie mai mare cu 0,080,1 MPa fata de necesar pentru a impiedica formarea vaporilor in anumite puncte ale instalatiei de racire.
Pompa de apa este actionata de la arborele cotit al motorului printr-o transmisie cu curea, raportul de transmitere fiind de 0,8…1,95.
Fig. 2. Pompa de lichid: 1-rotorul pompei; 2-corpul pompei; 3-garnitura de etansare.
Variante constructive ale pompei cu lichid sunt reprezentate in ANEXA 5.
Corpul pompei este montat pe blocul motor si comunica cu rezervorul inferior al radiatorului si cu partea inferioara a camasii de racire.
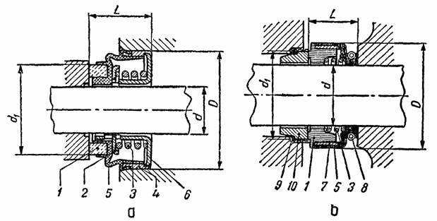
Fig. 3. Garnituri de etansare a) cu fixare in carcasa; b) cu fixare pe arbore
1-inel de alunecare; 2-saiba de presare; 3-arc; 4-carcasa; 5-camasa de etansare; 6,7-carcasa; 8-inel de fixare; 9-inel de etansare; 10-inel de frecare.
In timpul functionarii motorului, rotorul este pus in miscare, antrenand prin paletele sale apa din pompa. In felul acesta, lichidul de racire vine in contact cu peretii cilindrilor si ai camerelor de ardere, dupa care trece in bazinul superior al radiatorului. Locul apei refulate de pompa este luat de apa care patrunde prin conducta de aspiratie ce este in legatura cu bazinul inferior al radiatorului. In modul acesta, pompa asigura o circulatie neintrerupta a apei in instatatia de racire a motorului.
Slabirea sau ruperea curelei de antrenare a pompei de apa duce la cresterea excesiva a regimului termic de functionare al motorului. La automobilele la care alternatorul, pompa de apa si ventilatorul sunt antrenate de aceeasi curea, ruperea curelei se poate deduce din aprinderea martorului luminos care semnalizeaza functionarea alternatorului, din bordul automobilului.
Pentru etansarea lagarelor rotorului se utilizeaza garnituri speciale prezentate in fig. 3.
La proiectare se pot adopta datele orientative prezentate in tabelul urmator.
Tab. 1. Dimensiuni ale inelelor de etansare
|
|
Diametrul arborelui |
Diametrul exterior |
Lungimea de montaj |
Diametrul inelului de alunecare |
|
Dimensiunea |
d [mm] |
D [mm] |
L [mm |
d1 [mm] |
|
13x30x15 |
|
|
|
|
|
17x35x16 |
|
|
|
|
|
22x42x18 |
|
|
|
|
|
27x27x19 |
|
|
|
|
|
12x26x16 |
|
|
|
|
|
14x28x16 |
|
|
|
|
|
16x33x18 |
|
|
|
|
|
18x36x18 |
|
|
|
|
|
20x38x18 |
|
|
|
|
|
24x43x20 |
|
|
|
|
este o supapa dubla, care dirijeaza automat circulatia apei in instalatia de racire, in functie de temperatura, regland si mentinand temperatura apei in instalatia de racire, in limite normale (80…100°C) asigurand functionarea optima a motorului.
Temperatura optima de functionare a motorului care asigura randament maxim si uzura minima a motorului este cuprinsa intre 90 si 95°C si este asigurata prin inchiderea si deschiderea termostatului la temperaturile limita.
Termostatul este compus dintr-un burduf (capsula) solidar printr-o tija cu o supapa ce poate obtura doua orificii si anume:
- orificiul de acces spre radiator;
- orificiul de acces spre pompa.
In interiorul burdufului se afla un lichid volatil, ceara
sau alt material ce se dilata usor.
Supapa
este actionata de presiunea rezultata din vaporizarea lichidului volatil sau
prin dilatarea materialului din burduf, care se obtine la temperatura de regim
pentru care a fost reglat termostatul (80 100°C). In stare de repaus si la
temperaturi ale apei sub valoarea celei de regim, supapa inchide orificiul de
acces spre radiator si il deschide pe cel de acces spre pompa. In felul acesta,
apa circula de la motor la pompa si invers (circuital mic), realizindu-se
incalzirea rapida a apei pana la temperatura de regim stabilita.
Pentru mentinerea acestei temperaturi, supapa este
actionata in asa fel incat ambele orificii sunt partial deschise, apa circuland
o parte spre radiator si o parte spre pompa.
Daca
se depaseste temperatura de regim, supapa deschide orificiul de acces spre
radiator si inchide orificiul de acces spre pompa. Ca urmare, apa circula de la
motor la radiator, unde cedeaza o parte din temperatura acumulata, trece in
continuare prin pompa la motor {circuitul mare) pana cand se ajunge iarasi la
temperatura optima.
Blocarea termostatului in pozitia inchis determina supraincalzirea motorului deoarece lichidul de racire nu parcurge ambele circuite (circuitul mare si circuitul mic) fapt ce poate duce la arderea garniturii de chiulasa.
Blocarea termostatului in pozitia deschis nu permite motorului sa ajunga la temperatura de regim 90….95°C, fapt ce duce la consum marit de combustibil deci o conducere neecologica a automobilului.
Ventilatorul - Intensificarea circulatiei aerului prin radiator este realizata cu ajutorul ventilatorului. Se utilizeaza ventilatoare de tip axial prezentate in fig. 5.

Fig. 5. Constructia si amplasarea ventilatorului
Paletele ventilatorului au un anumit profil sau sunt inclinate sub un unghi de atac de 4050o in asa fel incat sa se asigure aspiratia aerului cu pierderi minime de lovire. Unghiurile de iesire ale profilului paletelor sunt in general de 350. Latimea paletelor este de 30…70mm, iar grosimea tablei din care se ambutiseaza este de 1,25…1,8 mm. Diametrul exterior se plaseaza in limitele 0,3…0,7m. Se utilizeaza ventilatoare cu patru sau sase palete cea mai larga raspandire avand-o insa ventilatoarele cu patru palete asezate perpendicular sau in X (70o respectiv 1100).Antrenarea ventilatorului se poate realiza de aceeasi curea cu pompa de lichid daca este plasat pe rotorul pompei sau cu o transmisie separata.
In ultimul timp se practica utilizarea unor cuplaje care permit functionarea ventilatorului numai cand este necesar sau antrenarea printr-un motor electric.
Capitolul II
Functionarea instalatiei de racire
2.1 FUNCTIONAREA INSTALATIEI DE RACIRE CU LICHID
Instalatia de racire a motorului de autoturism cu lichid cu circulatie fortata si presurizata permite ridicarea temperaturii de fierbere la circa 110 0C.
lichidul din jurul camasilor de racire din blocul motor (1) se ridica in
camasile de racire din chiuloasa (2), avacuand caldura, apoi prin termostatul
(3) este dirijat fie spre motor de catre pompa de apa, cand temperatura este
sub 70 grade celsius, fie spre radiatorul (5) prin racordul (4) cand
temperatura trece de 70 grade celsius, pentru racire de catre ventilatorul (8),
montat pe axul pompei de apa sau actionat electric si comandat de termocupla
(12). Apoi pompa (7) aspira lichidul din radiator prin racordul (6) si-l
recircula prin camasile de racire din blocul motor.
Variatia de volum a lichidului de racire datorata diferentelor de temperatura
este preloata de vasul de expansiune (10), prin racordul (9); busonul cu supapa
dubla (11) asigura mentinerea unei presiuni constante
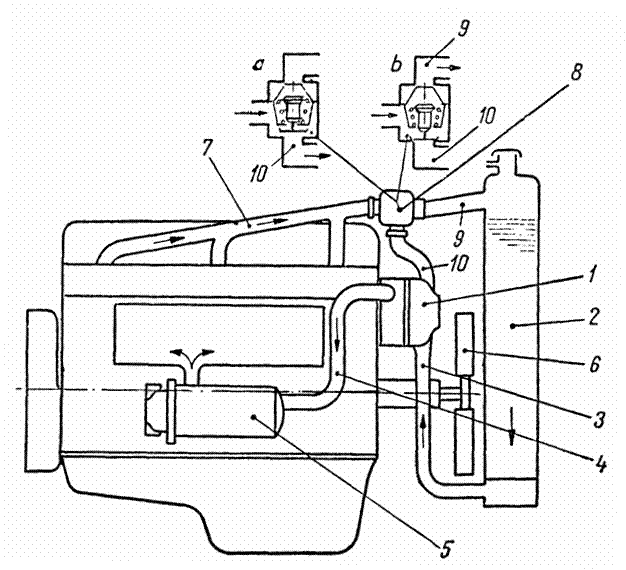
INSTALATIA DE RACIRE A MOTORULUI DE AUTOCAMION este o instalatie de racire cu lichid si circulatie fortata si presurizata,avand urmatoarele circuite de racire:
CIRCUITUL PRINCIPAL
CIRCUITUL DE DRENAJ SI COMPENSARE
Este asezat deasupra motorului si cuprinde rezervorul de completare –condensare cu doua conducte, una de legatura cu bazinul inferior si alta de legatura cu pompa de apa siindeplineste urmatoarele functii:
- compenseaza lipsa de lichid in cazul inclinarii motorului;
- fiind asezat deasupra radiatorului nu permite ca presiunea apei in coloana de aspiratie sa scada sub valoarea limita la care se pot produce vapori.
CIRCUITUL SECUNDAR
2.2. FUNCTIONAREA INSTALATIEI DE RACIRE CU AER
Instalatia de racire cu aer se foloseste la motoarele de motocicleta,la care aerul rece patrunde printre aripioarele cilindrului si chiulasei (expuse deschis in atmosfera),datorita vitezei de deplasare. La motoarele de automobile, se foloseste nsistemul de racire cu aer ,prin intermediul unui ventilator(turbina) care introduce aerul sub presiune printre aripioarele cilindrilor si chiulaselor cu care sunt prevazute.
Ventilatorul are rolul de a trimite un curent puternic de aer peste cilindri si chiulasa. Debitul acestuia este de 4-5 ori mai mare decat al ventilatorului de la sistemul de racire cu lichid.
Unele motoare au ventilatoare cu palete cu pas variabil reglat automat prin termostat, in functie de temperature motorului.
Cilindrii si chiulasa motorului racit cu aer sunt prevazuti prin constructive cu aripioare turnate corp comun sau atasate, care au rolul de a mari suprafata de racire.
Avantajele sistemului de racire cu aer sunt: incalzirea mai rapida a motorului la pornire;constructiamai simpla a chiulasei si a blocului motor(fara camasa de apa);evitarea neajunsului creat de depunerea de piatra; intretinerea mai simpla; nu prezinta pericol de inghet; uzuri mai mici ale cilindrilor ,ca urmare a unei incalziri mai rapide dupa pornire;cost mai redus.
Dezavantaje:
imposibilitatea unui control precis al racirii;
racirea insuficienta a zonelor calde ca urmare a conductibilitatii termice inferioare a aerului in comparative cu apa;
zgomot puternic al ventilatorului;
la putetre egala motorul policilindric racit cu aer este mai lung din cauza aripioarelor de la cilindri si prin urmare este mai greu.
Datorita celor mentionate racirea cu aer se aplica mai frecvent la MAC grele, dat fiind ca acestea lucreaza mai bine la temperature mai mari ale cilindrilor si la MAS de cilindrie mica.
Capitolul III
Calculul instalatiei de racire
3.1. PRINCIPII DE CALCUL A INSTALATIEI DE RACIRE
Instalatia de racire are rolul de a prelua, transporta si transmite mediului inconjurator o parte din caldura dezvoltata in cilindrii motorului pentru a mentine un regim termic optim a pieselor motorului. Performantele de durabilitate ale motorului sunt influentate de oscilatiile regimului termic al pieselor mecanismului motor fata de valoarea optima. Astfel, la temperaturi scazute ale peretilor camerei de ardere si cilindrilor combustibilul poate condensa si spala pelicula de ulei accentuand procesele de uzura; la temperaturi ridicate rezistenta mecanica a piselor se diminueaza, in plus pelicula de ulei poate fi distrusa prin ardere si daca se asociaza si cu cresterea dilatarii pieselor se poate ajunge la gripajul cuplei cinematice, cilindru-piston.
La proiectarea instalatiei de racire la MAS, se adopta acele solutii constructive prin care se poate mentine o temperatura relativ constanta camasilor de cilindru pentru a asigura o functionare corecta a grupului camasa-segment-piston. Intensitatea racirii chiulasei se stabileste din conditia asigurarii unui coeficient de umplere ridicat si a unor pierderi minime prin racire. Performantele de putere si economicitate sunt mai bune la motoarele la care se asigura intensitati de racire mai ridicate ale chiulasei in raport cu cilindrul, de asemenea apare si o diminuare a nivelului unor componente nocive din gazele de evacuare.
La proiectarea instalatiei de racire la MAC, intensitatea racirii chiulasei se stabileste din conditiile de rezistenta a materialelor camerei de ardere si supapelor, precum si pentru a se asigura ungerea tijelor supapelor. Intensitatea racirii cilindrilor se stabileste din conditia asigurarii unei bune ungeri a grupului cilindru-segment-piston, deoarece este de preferat ca peretii cilindrilor sa fie mentinuti la un regim termic mai ridicat pentru a se asigura formarea amestecului aer-combustibil la diferitele regimuri de functionare ale motorului.
Indiferent de tipul motorului instalatia de racire trebuie sa raspunda urmatoarelor cerinte:
a) Sa asigure desfasurarea proceselor de schimb de gaze cu pierderi minime;
b) La toate regimurile de functionare ale motorului si conditiile climaterice si de drum sa asigure un regim termic optim;
c) Consum mic de putere pentru antrenarea diverselor elemente;
d) Siguranta si durabilitate in functionare;
e) Constructie simpla cu dimensiuni de gabarit cat mai reduse;
Instalatia de racire cu lichid trebuie sa valorifice fenomenele naturale care insotesc procesul de evacuare a caldurii. Sensul circulatiei fortate a lichidului de racire trebuie ales in asa fel incat sa nu se opuna circulatiei acestuia prin termosifon. Circulatia lichidului nu trebuie sa impiedice deplasarea ascendenta a bulelor de vapori sau de aer datorate aspiratiei lui prin neetanseitati.
Traseele de curgere a lichidului nu trebuie sa permita formarea de pungi de vapori si de aer in camasile de racire din bloc, chiulasa, racorduri, carcasa pompei, deoarece poate produce dezamorsarea circuitului provocand in cazul blocului si chiulasei supraincalziri locale, urmate de uzuri, fisuri si perturbari ale proceselor din cilindri.
Instalatia de racire trebuie conceputa in asa fel incat sa poata fi golita in totalitate de lichid.
Amplasarea circuitului de alimentare a pompei de lichid trebuie sa asigure preluarea lichidului racit (de la partea inferioara a radiatorului) pentru a se evita aspirarea vaporilor produsi in camasile din bloc si chiulasa care determina reducerea debitului pompei si a durabilitatii ei.
Exista tendinta de a se renunta la introducerea lichidului direct in camasile din blocul cilindrilor, deoarece favorizeaza racirea pronuntata a camasilor cilindrilor la unele regimuri de functionare.
La unele constructii lichidul de racire este introdus in chiulasa numai o mica cantitate trecand in camasile din bloc, iar restul este returnat spre radiator, in acest caz camasile de racire ale blocului nu sunt inseriate in circuitul principal al lichidului,circulatia lichidului in camasile de racire ale blocului se realizeaza datorita aspiratiei acestuia printr-o mica fereastra plasata in zona pompei de apa, lichidul se introduce direct in pompa si nu in radiator.
Schemele instalatiei de racire sunt prezentate in ANEXELE 7, 8, 9.
3.2 CALCULUL INSTALATIEI DE RACIRE CU LICHID
Calculul fluxului de caldura preluat de instalatia de racire
Pentru a realiza in procesul de proiectare a unei dimensionari corecte al elementelor instalatiei de racire trebuie sa se determine fluxul de caldura preluat de instalatia de racire. Acestea se determina din ecuatia de bilant termic al motorului:
[kJ/h] (1)
unde:
- fluxul de caldura disponibil obtinut prin arderea
amestecului carburant;
- fluxul de caldura transformat efectiv in lucru
mecanic;
- fluxul de caldura preluat de instalatia de
racire;
- fluxul de caldura evacuat cu gazele arse;
- fluxul de caldura rezidual al bilantului
energetic.
Impartind membrul drept al ecuatiei de bilant cu membrul stang, se obtin fractiunile de caldura, din cea disponibila:
In ecuatia (2) termenul fr reprezinta fractiune de caldura preluata de instalatia de racire. In calculele de proiectare fr = 23…35 % la MAS si fr = 20…30 % pentru MAC.
Valorile din zona superioara a intervalului indicat se adopta in cazul motoarelor supraalimentate.
Fluxul de caldura preluat de lichidul de racire se poate determina cu relatia:
[kJ/h] (3)
sau:
[W]
unde: Pe - puterea efectiva [kW];
ce - consumul specific de combustibil, [g/kW.h];
Qi - puterea calorica inferioara a combustibilului [kJ/kg].
Calculul radiatorului
La majoritatea radiatoarelor lichidul circula vertical iar aerul pe orizontala, la autoturisme in special este posibil ca si lichidul sa circule pe directie orizontala.
Fig. 6. Variatia temperaturii aerului si lichidului Fig. 7. Schema de calcul a radiatorului
Evolutia temperaturilor aerului si lichidului la intrarea si iesirea din radiator rezulta din fig. 6, unde s-au folosit urmatoarele notatii:
til, tel - temperatura lichidului la intrarea respectiv la iesirea din radiator;
tia, tea - temperatura aerului la intrarea respectiv la iesirea din radiator.
La un regim stationar, caldura preluata de radiator de la lichid este egala cu cea cedata de acesta aerului.
Folosind notatiile se calculeaza urmatorii parametrii:
(5)
si ![]()
unde: tma, tml - temperatura medie a aerului respectiv lichidului in radiator;
tm - diferenta medie de temperatura intre lichid si aer.
Pentru proiectare se pot adopta urmatoarele valori ale temperaturilor:
Se pot scrie urmatoarele ecuatii pe baza schemei prezentate in fig. 7.
unde: Al, Aa - ariile suprafetelor in contact cu lichidul, respectiv cu aerul [m2];
tc1, tc2-temperaturile medii ale peretilor tubului [K];
- coeficientul de conductibilitatea termica a tubului;
- grosimea peretelui tubului [m];
,α2 - coeficientii de transmitere a caldurii de la lichid la peretii tubului respectiv de la radiator la aer.
Pentru a transmite fluxul de caldura
mediului
inconjurator este necesara aria suprafetei de schimb de caldura in contact cu
aerul, data in relatia:
unde: krad - coeficientul global de schimb de caldura a radiatorului.
[kJ/m2hK] (8)
In calculele de proiectare se pot adopta urmatoarele valori:
Debitul de lichid
care trebuie sa
treaca prin radiator pentru a transmite fluxul de caldura
, este dat de relatia:
[m3/s] (9)
unde: δl - densitatea lichidului;
cpl - caldura specifica a lichidului la presiune constanta
(cpl = 4,185 kJ/kgK - apa; cpl = 2,9 kJ/kgK etilenglicol);
Δtl - caderea de temperatura a lichidului in radiator [K].
Numarul de tuburi 'it' ale radiatorului se determia admitand ca lichidul curge prin tuburile radiatorului cu o viteza cuprinsa wl = 0,4…0,8 m/s,
(10)
unde: At - aria sectiunii transversale de curgere a unui tub.
Suprafata de racire in contact cu lichidul este:
[m2] (11)
unde: pert - perimetrul interior al tubului;
hrad - inaltimea radiatorului.
La calculul radiatorului pe baza calculelor statistice pot adopta urmatoarele valori
Aa/Pe = (0,15…0,20) [m2/kW] - pentru autoturisme si (0,20…0,36) [m2/kW] - pentru autocamioane.
Capacitatea instalatiei de racire Vl se determina tinand seama ca numarul de treceri ale lichidului prin circuit trebuie sa fie zt = 10…20 treceri/minut.
[m3] (12)
Tinand seama de puterea motorului la constructiile actuale sunt utilizate urmatoarele valori: Vl/Pe = (0,11…0,22) [l/kW] pentru autoturisme si Vl/Pe = (0,18…0,36) [l/kW] pentru autocamioane.
Coeficientul de compactitate, este un criteriu de apreciere al perfectiunii constructiei radiatorului, el se defineste prin relatia:
unde: Af - aria suprafetei frontale a radiatorului;
lrad - grosimea corpului de racire.
La constructia actuala jcom = 900…1300 [m2/m3].
Calculul ventilatorului
Calculul ventilatorului tine seama de calculul radiatorului.
Debitul de aer necesar pentru racirea radiatorului se calculeaza cu relatia:
unde: a- densitatea aerului la temperatura si presiunea mediului ambiant;
ca - caldura specifica a aerului (la temperatura de 50…550C, ca= 1,050 [kJ/kgK];
Δta - incalzirea aerului in radiator ( Δta= 20…300C).
Debitul de aer pe care trebuie sa-l asigure ventilatorul se verifica pe baza ecuatiei de debit:
(15)
in care:
Afl - aria suprafetei frontale libere a radiatorului care este mai mica decat aria suprafetei frontale Af a radiatorului din cauza nervurilor si tevilor de apa:
Afl = jl.Af,
unde jl = 0,60…0,85 si reprezinta coeficientul suprafetei libere a radiatorului;
wa - viteza aerului la intrarea in radiator (wa = 9…13 m/s, cand se ia in considerare
si viteza de deplasare a autovehiculului; wa = 6…9 m/s cand nu se ia in considerare viteza de deplasare a autovehiculului).
Calculul ventilatorului se porneste de la debitul de aer
necesar racirii
si de la caderea
de presiune in circuitul de aer Δpa.
(16)
unde: Δpar - caderea de presiune in radiator;
Δpam - caderea de presiune in montajele anexe (masca, jaluzele, carcasa intermediara),
Δpam = (0,35…1,10). Δpar.
Caderea de presiune a circuitului de aer este cuprinsa intre 60…100 kPa.
Puterea necesara antrenarii ventilatorului se determina cu relatia:
(17)
unde: ηv - randamentul ventilatorului: ηv=0,55…0,65 pentru palete profilate turnate
Date constructive pentru calculul ventilatorului le gasim in tabelul 2.
Tab.2. Date constructive pentru calculul ventilatorului
|
Parametrul |
Date constructive |
|
1.Diametrul ventilatorului, in m |
|
|
2.Lungimea paletei, in mm |
|
|
3.Latimea paletei, in mm |
|
|
4.Grosimea paletei, in mm |
|
|
5.Viteza periferica a elicei, in m/s |
|
|
6.Unghiul de inclinare, dintre planul radiatorului si planul paletei, in grade: |
|
|
- pentru palete drepte |
|
|
- pentru palete convexe |
|
|
7.Distanta de la muchia elicei la radiator, in mm |
|
|
8.Jocul relativ al elicei cu carcasa |
|
|
9.Viteza curelei, in m/s |
|
|
10.Raportul de transmitere de la arborele cotit |
|
|
11.Numar de palete |
|
|
12.Caderea totala de presiune in circuitul de aer, in kPa |
|
|
13.Puterea ventilatorului, in kW |
|
Viteza periferica a ventilatorului se calculeaza in functie de caderea de presiune impusa acestuia:
in care: ψ1 - coeficient ce depinde de forma paletelor: ψ1 = 2,8-3,5 pentru palete plane;
ψ1 = 2,2-2,9 pentru palete curbe profilate.
Diametrul ventilatorului axial se calculeaza cu urmatoarea formula:
(19)
unde: wv - viteza aerului in ventilator (wv =13….30 m/s).
In aceste conditii turatia ventilatorului va fi:
Calculul pompei de lichid
Circulatia lichidului de racire in instalatia de racire se realizeaza prin intermediul pompei de lichid. Pompa de lichid trebuie sa realizeze o cadere de presiune 'pp' suficienta pentru a invinge rezistentele hidraulice la deplasarea fortata a lichidului.
Portiunea de circuit
Caderea de presiune
[m H2O]
Conducta de legatura
Camasa de apa din bloc
Radiator
TOTAL
(uneori chiar 12,00)
Radiatorul introduce mai mult de jumatate din rezistentele hidraulice si exista pericolul ca in cazul in care tuburile de apa se infunda, presiunea lichidului sa fie mai mica decat presiunea de vapori. In acest caz apare fenomenul de cavitatie, urmat de formarea de bule de vapori care in regimuri de presiuni mari sunt comprimate brusc, provocand socuri care deterioreaza mai ales pompa.
Prevenirea fenomenului de cavitatie se realizeaza daca presiunea lichidului la intrarea in pompa 'p' este mai mare decat presiunea de vapori 'pcav' si satisaface relatia:
(21)
Pompa de lichid este centrifuga cu un rotor cu palete drepte sau curbate inapoi Debitul teoretic al pompei este dat de relatia:
(22)
unde:
- debitul lichidului de racire;
ηh - randamentul volumetric al pompei ( ηh = 0,8…0,9).
Pentru calculul rotorului se porneste de la marimile reprezentate in figura 8.
Aria sectiunii de intrare a lichiului in canalele rotorului pompei se determina luand in considerare debitul teoretic ce trebuie vehiculat de pompa
(23)
unde: c1 - viteza lichidului la intrarea in pompa (c1 = 1,0…2,5 m/s);
ro - raza butucului rotorului [m];
r1 - raza de intrare a lichidului in reteaua de palete [m].
(24)
La constructiile existente numarul de palete z = 4…8, si ele sunt profilate in asa fel ca la intrarea lichidului in canalele rotorului sa nu apara pierderi prin lovire.
La proiectare se adopta unghiurile de intrare in limitele: α1 = 900 si β1 = 40…550.
Calculul razei exterioare al rotorului r2 se realizeaza pe baza vitezei tangentiale u2 care este exprimata prin relatia:
unde: ηp - randamentul pompei ( p = 0,2…0,4);
- densitatea lichidului.
Unghiurile vitezelor la iesire se aleg intre urmatoarele limite α2 = 8…120 si β2 = 35…500.
Raza maxima a rotorului rezulta:
(26)
np- turatia rotorului pompei [min-1].
La constructiile existente valorile pentru razele r1 si r2 se gasesc in limitele; r1 = 17…35 mm, r2 = 30…55 mm.
Latimea paletelor la intrare si iesire se determina in functie de debit:
[m3] (27)
unde: δ - grosimea paletelor; δ = (3…5).10-3 m;
Latimile calculate trebuie sa se inscrie in limitele b1 = 12-35 mm si b2 = 10-25 mm.
Puterea absorbita de pompa de lichid se determina cu relatia:
(28)
daca
se exprima [m3/s]; pp in [N/m2].
Valorile calculate sunt acceptabile daca se inscriu in limitele Pp = (0,005…0,010)
3.3. PRINCIPII DE PROIECTARE A INSTALATIEI DE RACIRE CU AER
Instalatia de racire cu aer are aplicatii mai restranse la motoarele pentru autovehicule din urmatoarele considerente:
MAS racit cu aer cu acelasi raport de comprimare ca la motorul racit cu lichid prezinta o mai mare inclinatie la detonatie datorita regimului termic superior. De asemenea nu se pot atinge parametrii energetici superiori din cauza temperaturii ridicate a peretilor camerei de ardere si instabilitatii termice a lubrifiantilor utilizati.
La aceeasi putere motorul racit cu aer are un gabarit superior fata de motorul racit cu lichid.
Fig.9. Schema ventilatorului centrifugal Fig.10. Scheme de ventilatoare axiale
Motorul racit cu aer este mai zgomotos si puterea preluata de ventilatorul instalatiei este superioara puterii preluate de instalatia racirii cu lichid.
La motoarele de motocicleta mici, racirea se realizeaza fara ventilator, circulatia aerului fiind asigurata de deplasarea motocicletei. La motoarele de cilindree mare pentru autoturisme, autocamioane, etc. racirea cu aer este asigurata printr-un ventilator axial (fig. 10) sau centrifugal (fig. 11).
Antrenarea ventilatorului cu ajutorul unei turbine cu gaze arse, pe langa faptul ca asigura autoreglarea racirii functie de sarcina, elimina consumul de lucru mecanic de la arborele cotit.
Calculul instalatiei de racire cu aer
Calculul sistemului de nervurare
Proiectarea instalatiei de racire cu aer are in vedere ca eficacitatea instalatiei de racire depinde de profilul aripioarelor de racire (fig. 11).
Fig.11. Caracteristici constructive ale nervurii la racirea cu aer
Se pot adopta diferite profile ale aripioarelor de racire:
a) profil parabolic;
b) profil triunghiular;
c) profil trapezoidal;
d) profil dreptunghiular.
Calculul se prezinta pentru nervura dreptunghiulara ale carei elemente geometrice si functionale sunt: d - grosimea nervurii; h- lungimea nervurii; s - pasul de nervurare; z - numarul de nervuri; Dv - diametrul varfului nervurii; De - diametrul exterior al cilindrului; Ls - lungimea de nervurare; So - marimea golului dintre nervuri; j - distanta dintre nervurile a doi cilindrii alaturati (fig. 12 si fig. 13).

Fig.11. Elementele dimensionale de calcul Fig.12. Elemente dimensionale care intervin
la calculul ale nervurii nervurilor a doi cilindri alaturati
Se pot adopta dimensiunile prevazute in tabelul 4.
Tab. 4. Dimensiunile aripioarelor de racire
|
Material |
Grosime s [mm] |
Pas t [mm] |
Lungime l [mm] |
|
|
Otel Aliaj de Aluminiu Fonta |
3,5…4,0 jos |
|
|
|
Calculul elementelor geometrice si functionale ale nervurilor se desfasuara in modul urmator:
A) - Lungimea de nervurare;
unde: b - coeficient (b =1,0…1,3); S - cursa pistonului
B) - Aria teoretica a nervurilor in contact cu aerul:
C) - Aria reala a nervurilor in contact cu aerul:
(31)
unde: j - factor de forma (j
D) - Aria exterioara a cilindrului in contact cu aerul:
E) - Aria totala de schimb de caldura:
(33)
F) - Aria de curgere a aerului printre doi cilindri:
(34)
G) - Debitul de aer necesar pentru racirea unui cilindru:
(35)
unde: ti - temperatura aerului la intrarea intre cilindri (ti to = 35…400C);
te - temperatura aerului la iesire (te= 80…1000C);
δa - densitatea aerului determinata pentru temperatura medie;
- fluxul termic ce trebuie preluat de la cilindru prin
sistemul de nervuri;
- fluxul de caldura ce trebuie preluat de
instalatia de racire;
i - numarul de cilindri ai motorului
(37)
- temperatura medie a aerului (
)
H) - Viteza de curgere a aerului prin nervuri
(38)
I) - Aria totala de schimb de caldura
(39)
unde: tmpe - temperatura medie a peretelui exterior al cilindrului (tmpe = 140…1600C);
- temperatura medie a aerului (tma=60…700C);
cce - coeficientul de convectie echivalent:
in care:
(41)
(42)
(43)
unde: cc - coeficient de convectie;
de - diametrul echivalent;
E - eficienta nervurii (E=0,4…0,9);
Bi - criteriul lui Biot;
λs - coeficient de conductibilitate: λs = 210 kJ/mhk - pentru fonta;
= 730 kJ/mhk - pentru aluminiu.
J) - Caderea de presiune intre carcasa si mediul ambiant:
in care:
(45)
unde: Δp1 - rezistenta gazodinamica a nervurii;
K) - Puterea de antrenare a ventilatorului aferenta unui cilindru
(46)
unde: ηv - randamentul ventilatorului ( ηv = 0,6…0,8).
Capitolul IV
Intretinerea defectiuni si repararea instalatiei de racirE
4.1. INTRETINEREA INSTALATIEI DE RACIRE
Intretinerea acestei instalatii cuprinde operatii de control,verificare, ungere, reglare si curatire, dupa cum urmeaza:
Ø verificarea etansietatii organelor component ale instalatiei;
Ø controlul nivelului lichidului din radiator (vasul de expansiune) zilnic, care se completeaza cu apa curata sau lichid antigel , in timp ce motorul functioneaza;
Ø ungerea rulmentilor pompei de apa (daca nu sunt capsulati),cu unsoare consistent , la fiecare 10.000 km;
Ø verificarea intinderii curelei de ventilator , la 10.000-15.000 km ,care nu trebuie sa faca o sageata mai mare de 15-20 mm la o apasare cu o forta de 30-40 N la mijlocul dinstantei dintre cele doua fulii. In caz ca e mai mare se regleaza prin modificarea pozitiei generatorului de curent, dupa slabirea piulitelor de fixare;dupa reglare,se strang din nou piulitele.O intindere insuficienta a curelei duce la racirea insuficienta, iar o curea prea intinsa duce la uzarea rulmentilor pompei de apa si a generatorului de curent (alternator).
Ø spalarea cu jet de apa a radiatorului prin indepartarea impuritatilor, la 10.000 km;
Ø spalarea racitoului cu jet de apa la 60.000 km sau anual;
Ø controlul punctului de congelare a lichidului de racire cu ajutorul termodensimetrului anual;
Ø inlocuirea lichidului antigel, o data la doi ani, folosind palnia speciala si sistemul de aerisire a instalatiei;
Ø inlocuirea termostatului , la 60.000 km;
Ø curatirea depunerilor de piatra din instalatie , care reduce capacitatea de racire;
Ø piatra se depune sub forma de crusta calcaroasa pe peretii organeleor, provenita din saruri in urma evaporarii apei, mai ales cand se fac completari ale nivelului cu apa dura.
Dizolvarea pietrei depuse se face pe cale chimica cu solutii acide ,pentru blocurile de aluminiu sau bazice, pentru cele din fonta.
Se utilizeaza cel mai adesea solutia bazica formata din:10% carbonat de sodiu (soda de rufe), 5% petrol lampant si restul apa.
Solutia acida cea mai folosita este compusa din 10% acid clorhidric si restul apa. In functie de blocul motor, se umple instalatia cu una din aceste solutii,punandu-se motorul in functiune circa 10 min se opreste si se lasa 8-10 h;se pune din nou motorul in functiune circa 5 min si apoi se goleste instalatia;urmeaza o spalarecu apa curate,cu motorul in functiune 3-5 min dupa care se goleste si se umple cu apa curate,pentru o functionare normala a motorului.
Pentru evitarea depunerilor de piatra a carei curatire necesita o operatie complicata se recomanda utilizarea si completarea nivelului de apa evaporate ,cu apa care are duritatea scazuta sau utilizind metode de reducere cu permutit(nisip fin care contine sodiu):acesta intra in reactie cu sarurile de calciu si magneziu pe care le dizolva.
4.2. DEFECTIUNI ALE INSTALATIEI DE RACIRE
In general, defectiunile instalatiei de racire duc la supraincalzirea sau la incalzirea insuficienta a motorului.
Supraincalzirea are drept cauze: pierdere de apa , slabirea sau ruperea curelei de ventilator , termostatul defect sau blocat , functionarea necorespunzatoare a pompei de apa sau a ventilatorului , infundarea sau spargerea radiatorului , depunerii de piatra.
Pierderea de apa in exterior pot avea loc pe la racorduri, radiator, pompa de apa, busoane, care se observa prin scurgeri in timp cat motorul nu este in functiune. Pierderile interioare au loc datorita spargerii garniturii de chiulasa sau inelelor de cauciuc de la cilindri deformarii suprafetelor de etansare dintre bloc si chiuloasa, strangerii insuficiente a suruburilor de chiulasa. Se constata prin formarea de bule de aer in bazinul superior al radiatorului la turatie ridicata sau a picaturilor de apa galbui de pe tija de ulei .
Remedierea consta in strangerea colierelor , inlocuirea racordurilor defecte , inlocuirea garniturii de chiulasa sau inelelor cilindrilor , strangerea suruburilor de chiulasa in ordinea indicata (de la mijloc spre exterior),rectificarea suprafetelor de imbinare a chiulasei sau a blocului motor.-cureaua insuficient stransa se remediaza prin slabirea piulitelor generatorului si modificarea pozitiei , pana la intinderea corecta;apoi se strang piulitele;daca este rupta , cureaua se inlocuieste
Termostatul este defect sau blocat se datoreste deteriorarii burdufului sau capsulei, scurgerii lichidului sau pastei din interior, ceea ce poate bloca supapa prin pozitia inchisa.
Constatarea se face prin controlul radiatorului, care daca este rece in timp ce carcasa termostatului si motorul sunt incinse, iar la accelerarea motorului nu se observa nici o induire a apei in radiator.
Remedierea se realizeaza prin inlocuirea termostatului
Functionarea necorespunzatoare a pompei de apa se datoreste ruperii penei de fixare a rotorului sau depresarii ei de pe arbore , iar uneori din cauza inghetarii apei , ruperii paletelor rotorului.Defectiunea se depisteaza prin observarea unei unduiri slabe in bazinul superior al radiatorului , la accelerarea motorului .
Remedierea se executa prin inlocuirea penei rupte sau asigurarea unei presari corespunzatoare;in cazul ruperii paletelor turbine, se inlocuieste complet rotorul pompei.
La ventilator se pot deforma sau rupe paletele. Daca paletele ventilatorului sunt deformate se indreapta , iar cand sunt rupte se inlocuieste ventilatorul.
Infundarea radiatorului se datoreste impuritatilor sau ruginei .Se remediaza prin desfundare chimica sau mecanica cu ajutorul unor tije prin deplasare longitudinal in interiorul tevilor ,apoi se sulfa cu aer comprimat.
Incalzirea insuficienta a motorului este cauzata de blocarea supapei termostatului in pozitie deschisa , cand apa trece spre radiator nepermitand incalzirea rapida a motorului.Remedierea consta in inlocuirea tremostatului.
Defectarea indicatorului de temperatura (bec rosu de control sau termometru) presupune controlarea traductorului sau indicatorului de la bord, aparatul defect se inlocuieste, la fel si pentru instalatia de semnalizare a avariilor.
4.3. REPARAREA INSTALATIEI DE RACIRE
Cele mai importante defectiuni au loc la pompa de apa, ventilator, radiator si termostat , dupa cum urmeaza:
Pompa de apa se demonteaza de pe motor, desfacand colierele, racordurile si cureaua ventilatorului se dezamsambleaza, apoi se constata defectele si se repara in deosebi corpul si arboreal; fisurile sau rupturile se repara prin sudura si ajustare sau prin lipire cu rasini epoxidice. Dupa reparare, se face proba hidraulica la 3-4 bar.
suprafata deformata se reconditioneaza prin rectificare plana, admintandu-se o abatere de 0,05 mm;
filetele uzate, inclusive cel pentru gresor, se refac prin incarcarea cu sudura, gaurire si refiletare la cota nominal, sau se refileteaza la cata majorata;
rulmentii uzati se inlocuiesc;
arborele incovoiat se indreapta la rece cu ajutorul presei; abatarea maxima este de 0,05 mm;
arborele uzat se rectifica , se cromeaza si se rectifica rotund la cota nominal;
canalul de pana largit se incarca cu sudura si se frezeaza un altul decalat la 180° sau se rectifica si se inlocuieste pana;
fisurile sau rupturile paletelor rotorului se incarca prin sudura si se rectifica; daca sunt rupte mai mult de doua palete sau ruptura este prea grava , se inlocuieste rotorul;
locasul pentru axul pompei de apa uzat se reconditioneaza prin bucsare dupa alizare, dupa care se face rectificarea la cota nominala;
dupa reparare se controleaza abaterea rotorului in locasul din corpul pompei, jocul axial al rotorului admis este de 0,08 mm, apoi se asambleaza componentele.
Ventilatorul poate prezenta ca defectiuni :
deformarea paletelor;
fisurarea sau ruperea paletelor;
slabirea paletelor in locurile de imbinare;
deformarea orificiilor suruburilor de fixare pe fulie.
Radiatorul se curate mai intai cu jet de apa si aer comprimat , apoi se fierbe in solutie cu soda caustic 10% pentru indepartarea pietrei si impuritatilor depuse dupa care se supune controlul in baia de apa ,introducand in interior aer comprimat sub presiunea de 1,5 bar.
Termostatul se controleaza functional intr-o baie de apa incalzita progresiv, urmarind in acelasi timp , cu un termomentru ca inceperea deschiderii supapei sa se faca la 70 °C, iar la 85…90 °C sa fie complet deschisa. Sub 70°C supapa trebuie sa fie complet inchisa.
Racitorul de ulei poate avea tevile sparte sau supapa defecta. Tevile sparte se lipesc, iar supapa se regleaza; cand nu este etansa pe scaun, se rodeaza cu pasta apoi se face proba de etansare a racitorului ca si la radiator.
Capitolul V
Norme de sanatate si securitate in munca la repararea instalatiei de racire
La repararea pieselor componente si a mecanismelor de miscare de rotatie se vor respecta toate masurile de tehnica securitatii muncii si a locurilor de munca unde se realizeaza lucrarea respectiva.
Pentru montarea si demontarea acestor mecanisme , in vederea evitarii accidentelor, se vor folosi scule nedetiorate si dispositive in stare buna de functionare. Operatiile de demontare a unei masini, instalatii aferente masinii sau a unei piese trebuie sa se desfasoare sub supravegherea directa a maistrului.Inainte de a incepe demontarea se va studia documentatia tehnica si se vor stabili masele pieselor grele care vor fi manevrate numai cu mijloace de ridicat si transportat. De asemenea, se vor asigura spatiile de acces intre masinile si utilajele ce sunt in reparatie, precum si iluminarea corespunzatoare a fiecarui loc de munca.
Ø pentru inlaturarea pericolului la care sunt supusi muncitorii care lucreaza la diferite instalatii si masini, se vor elabora instructiuni proprii acestor locuri de munca,care se vor afisa la locuri vizibile;
Ø spatiile destinate pentru lucrarile de reparatii si intretinere a masinilor si instalatiilor aferente,trebuie sa satisfaca fluxul tehnologic stabilit pentru aceste operatii,conditiile de protective si igiena muncii si a stingerii incendiilor;
Ø dupa terminarea executarii lucrarilor de reparatii planificate la autovehicule si instalatii conducatorii de unitati si subunitati(sectie, atelier) ,vor organiza receptia in comisie a acestora,in conformitate cu prevederile legilor in vigoare ,fiind interzisa totodata trimiterea in exploatare sau punerea in functiune a instalatiei autovehiculului sau instalatiilor aferente daca acestea nu au toate aparatorile si dispozitivele de protectie montate si in buna stare,inclusiv dispozitivul de blocare a cabinei,instalatia de protective de punere la pamant,la masini si intalatiile acestora. nu se va interveni;
Ø conducatorii de unitati si subunitati(sectii,ateliere)vor lua masuri de asigurare a instalatiilor de ventilatie naturala sau mecanica la toate locurile de munca,unde se degaja gaze,praf,pulberi,vapori toxici etc.;
Ø incaperile si locurile de munca vor fi iluminatein mod corespunzator natural sau artificial;
Ø este interzis a se incepe rodajul motoarelor pana cand nu s-a asigurat sistemul de evacuare a gazelor in exteriorul halei sau atelierului.Tubulatura pentru evacuarea gazelor va fi bine fixate si protejata contra deteriorarii;
Ø canalele pentru lucru trebuie sa fie mentinute in stare curate ,sa aiba asigurat:iluminatul la tensiune nepericuloasa 12/24V,scurgerea apei si sa nu fie aglomerat cu piese.La toate canalele trebuie instalate podele de trecere care vor fi montate ori de cate ori canalul nu este ocupat cu un vehicul;
Ø masinile vor fi introduse in hale si ateliere pentru a fi reparate numai dup ace au fost spalate corespunzator, evacuat combustibilul din rezervoare si dupa ce s-au desfacut legaturile de la accumulator. Spalarea se va face in locuri special amenajate pentru astfel de operatii. In timpul spalarii se va urmari sa nu se indrepte jetul de apa sub presiune asupra instalatiei electrice a masinii si chiar a instalatiei electrice aflate in preajma rampei de spalare pentru evitarea pericolului de electrocutare;
Ø spalarea sau dregresarea pieselor ,subansamblurilor se va face in bai de degresare special amenajate.Acolo unde nu sunt se vor folosi detergent si petrol;
Ø petrolul lampant sau benzina se pot folosi numai in cantitati mici la spalarea pieselor si numai in bai specialeprevazute cu capace amenajate si dispuse in locuri ferite de pericolul incendierii sau aprinderii;
Ø este interzis muncitorilor sa fumeze in timpul cind se lucreaza la spalarea autovehiculelor, sa execute lucrari de sudura sau sa foloseasca lampi de benzina aprinse;
Ø se va asigura o buna aerisire naturala sau prin instalatii mecanice de ventilatie,;la intrarea in aceste incaperi se vor afisa placute avertizoarecu urmatorul text: ”INTRAREA CU FOC DESCHIS IN ACEASTA INCAPERE ESTE INTERZISA”.
La interventia repararii instalatiei de racire se vor respecta urmatoarele norme:
Ø nu se va interveni la repararea instalatiei de racire cu motorul pornit;
Ø nu se va interveni la repararea instalatiei de racire cand motorul este fierbinte(motorul este infierbintat la o temperature mai mare de 750C-800C);
Ø colierele racordurilor de cauciuc se vor desface doar cu motorul oprit;
Ø nu se va interveni la intinderea curelei de ventilator cu motorul pornit. Pericol de accident la paletele ventilatorului, poate antrena mana intre curea si fulie (pompa de apa; ventilator etc.)
BIBLIOGRAFIE
ANEXE
ANEXA 1 - Schema sistemului de racire cu aer
1-motor; 2- ventilator; 3, 4- aripioare
ANEXA 2 - Schema instalatiei de racire cu lichid
1- radiator; 2- pompa de apa; 3- termostat;
4- vas de expansiune; 5- tub flexibil de cauciuc;
6- iesirea din pompa de apa a circuitului mic;
7- intrarea in radiator a circuitului mare;
8- intrarea in pompa de apa a circitului mic;
9- intrarea in pompa de apa a circuitului mare;
10- busonul radiatorului
ANEXA 3 - Racorduri


ANEXA 4

Schema radiatorului

Schema de realizare ale corpului activ cu: a)tuburi si placi
b) tuburi si benzi; c) tuburi lamelare
ANEXA 5 - Pompe de lichid
Pompa de lichid cu rulment special
Pompa de lichid dubla
ANEXA 6 - Instalatia de racire a motorului de autoturism cu lichid
1- blocul motor ; 2- chiuloasa ; 3- termostatul; 4, 6, 9 – racorduri; 5- radiator;
7 – pompa; 10 - vasul de expansiune; 11 - busonul cu supapa dubla; 12 - termocupla.
ANEXA 7 - Schema instalatiei de racire deschisa

a) circuitul scurt deschis; b) circuitul scurt inchis
1.pompa apa; 2.radiator; 3.racord de legatura;
4.racord legatura pompa apa –racitor de ulei;
5.racitor ulei; 6 ventilator; 7.retur;
8.termostat; 9.conducta intrare apa in radiator
ANEXA 8 - Schema instalatiei de racire circuit inchis

ANEXA 9 - Schema instalatiei de racire pentru autoturism dotat cu MAC

|