Constructia si functionarea sistemului de transmisii mecanice
1. Consideratii generale asupra sistemelor de transmisii mecanice.
Fig. 1. tipuri de transmisii mecanice simple (mecanisme elementare ale miscarii de rotatie).
1C - Roata de curea conducatoare
2C - Roata de curea condusa C – Curea de transmisie
Fig. 3. Transmisie prin curele cu arbori paraleli
3. Transmisiile cu lant (fig. 4.)
functioneaza tot cu element intermediar (lantul
), care transmite miscarea de la roata de lant
conducatoare (
) la roata de lant condusa (
), prin contactul fortat dintre dintii rotilor
si rolele lantului; sensul de rotatie al celor doua
roti este intotdeauna identic.
2L - Roata de lant condusa L - Lantul de transmisie
Fig. 4. Transmisie cu lant
- Roata conducatoare
- Roata condusa
Fig. 5. Transmisie cu roti de frictiune
Pentru transmisiile cu roti de
frictiune raportul de transmitere (
), poate fi exprimat prin relatia:
(4)
Dintre transmisiile prezentate, angrenajele au cea mai larga utilizare, datorita avantajelor pe care le prezinta in raport cu celelalte tipuri de transmisii mecanice:
1. Reductor de turatie in trei trepte, conico-ciliindric
Reductor de turatie in doua trepte cilindro-melcat
3. Reductor de turatie in doua trepte, coaxial,
cu angrenaje cilindrice cu dinti inclinati
Fig. 6. Scheme cinematice ale unor tipuri reprezentative de reductoare de turatie utilizate in constructia de masini
2 Constructia si functionarea sistemului de transmisii mecanice proiectat.
Proiectarea unui sistem de transmisii mecanice presupune alegerea, sau impunerea prin tema, a unei structuri complexe care sa aiba in componenta urmatoarele parti:
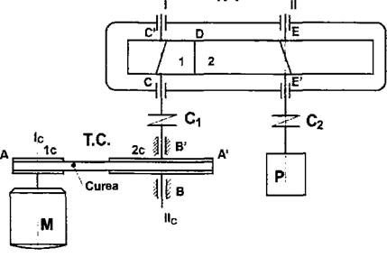
R.T.

Fig. 7. Schema cinematica a sistemului de transmisii mecanice
Ic si Iic sunt arborele conducator si, respectiv, cel condus al transmisiei prin curele;
1c si 2c – rotile de curea conducatoare si condusa;
B si B’ – cuplele de rezemare ale arborelui condus al transmisiei prin curele;
I si II – arborele conducator, respectiv, cel condus ai reductorului de turatie;
1 si 2 – rotile dintate (conducatoare si condusa, care formeaza angrenajul cilindric);
C, C’, E si E’ – reazemele cu rulmenti ale arborilor reductorului de turatie;
D – cupla superioara, de tip angrenaj;
C1 si C2 – cuplaje, ca elemente de legatura si transmisie.
Organele de masini care alcatuiesc sistemul de transmisii astfel structurat pot fi grupate dupa cum urmeaza:
a. In cadrul transmisiei prin curele:
Rotile de curea (1c si 2c);
Arborele conducator si arborele condus al transmisiei prin curele (Ic si Iic);
Curelele de transmisie;
Penele de fixare a rotilor de curea;
Rulmentii pentru rezemarea arborelui condus al transmisiei prin curele (B si B’);
b. In cadrul reductorului de turatie:
Rotile dintate care alcatuiesc angrenajul (1 si 2);
Arborele conducator (I) si cel condus (II);
Reazemele cu rulmenti ale arborelui conducator (C si C’) si ale arborelui condus (E si E’);
Penele pentru ansamblarile rotilor dintate;
Carcasa si diverse accesorii ale acesteia (suruburi, piulite, saibe, buson, capace, garnituri de etansare, nivela de ulei etc.);
c. Organe de legatura:
Cuplajele de legatura dintre transmisia prin curele si reductorul de turatie (C1) si cel dintre reductor si pompa (C2).
Din punct de vedere structural – al elementelor si cuplelor cinematice care compun sistemul de transmisii abordat – acesta are in componenta urmatoarele entitati , de tip elemente si de tip legaturi:
a. In cadrul transmisiei prin curele
Elemente cinematice:
subansamblul arbore conducator al transmisiei prin curele (Ic si 1c, pana);
subansamblul arbore condus al transmisiei prin curele (IIc si 2c, pana);
curelele trapezoidale de transmisie;
elementul fix;
Cuplele cinematice:
legaturile dintre rotile de curea si curele (A si A’);
reazemele subansamblului arborelui Iic (B si B’);
b. In cadrul reductorului de turatie
Elemente cinematice:
subansamblul arbore conducator al reductorului (I si 1, pana);
subansamblul arbore condus al reductorului (II si 2, pana);
elementul fix – carcasa reductorului de turatie;
Cuplajele cinematice:
legatura dintre rotile dintate (D – cupla superioara);
reazemele subansamblelor arborelui I si II (cuplele C, C’, E si E’);
c. Cuplajele de legatura sunt pozitionate intre transmisia prin curele si reductorul de turatie (C1) si, respectiv, dintre reductorul de turatie si pompa (C2); aceste elemente de legatura, din punct de vedere structural, sunt considerate cuple cinematice.
Functionarea sistemului de transmisii mecanice
Miscarea si energia mecanica furnizata de elementul de actionare (motorul electric asincron , M) se transmite, din aproape in aproape – pe traseul creat prin fluxul cinematic – pana la masina de lucru (P).
Astfel, de la axul motorului, pe care este montata roata de curea conducatoare, miscarea se transmite prin intermediul curelelor de transmisie la axul condus al acesteia si apoi, prin intermediul cuplajului C1, la arborele conducator al reductorului de turatie.
De aici, prin intermediul angrenajului format din rotile 1-2, miscarea si puterea ajunge la arborele condus al reductorului de turatie si mai departe, prin cuplajul de legatura C2, la axul masinii de lucru (pompa).
Acest mod de functionare este caracterizat de cateva particularitati cinematice si dinamice ale fluxului cinematic:
a. Sensurile de rotatie:
intre arborii transmisiei prin curele (arborii Ic si IIc) nu are loc schimbarea sensului de rotatie;
intre arborii reductorului de turatie (arborii I si II) sensul de rotatie este inversat (angrenajul exterior);
global, de la axul motorului de actionare si pana la axul pompei, miscarea de rotatie isi schimba deci sensul o singura data;
b. elementele apartinand aceleiasi axe geometrice cu turatia (si, implicit, viteza unghiulara) identica;
axul motorului si subansamblul arbore conducator al transmisiei prin curele (M, Ic si 1c);
subansamblul arbore condus al
transmisiei prin curele, cuplajul C1 si subansamblul arbore
conducator al reductorului de turatie au aceeasi turatie
(IIc, 2c, C1, I si 1), mai mica decat cea a elementelor de
pe axa geometrica precendenta; acest fapt datorandu-se valorii
raportului de transmitere al transmisiei prin curele (
), care este supraunitara;
subansamblul arbore condus al
reductorului, cuplajul de legatura si axul pompei (II, 2, C2
si P) au turatia identica si mai mica decat cea a axului
precendent; acest fapt se datoreaza valorii raportului de transmitere al
reductorului de turatie (
), care este de asemenea supraunitar;
pe cele trei axe geometrice, turatiile sunt diferite si descrescatoare, astfel incat de la motorul de actionare la axul pompei turatia este redusa in doua trepte;
ambele mecanisme componente (transmisia
prin curele si reductorul de turatie) functioneaza ca mecanisme
reducatoare de turatie:
si
;
reducerea succesiva de turatie (viteza unghiulara) este insotita de o crestere similara a momentului de torsiune transmis pe fluxul cinematic; valorile corespunzatoare se vor determina succesiv, in fiecare punct in cadrul capitolului urmator;
legaturile dintre elementele cinematice ale sistemului de transmisii analizat se realizeaza prin cuple cinematice; acestea sunt caracterizate de anumite valori – totdeauna subunitare – ale randamentului mecanic; acest fapt determina totdeauna o diminuare succesiva a energiei transmise pe fluxul cinematic, de la motor la pompa; bilantul randamentelor mecanice, pierderile de putere mecanica si valorile acestora, in fiecare punct al sistemului, se vor calcula in capitolul urmator.
In cazul unor transmisii mecanice care au o complexitate mai mare, cuprinzand fie un numar mai mare de transmisii mecanice, fie transmisii care au structura compusa (reductoare in doua sau mai multe trepte), abordarea analizei de mai sus va fi similara.
Sensurile de rotatie ale elementelor situate pe axele geometrice ale sistemului se pot determina in functie de sensul de rotatie al arborelui motor si de tipurile de transmisii elementare care compun sistemul.
In proiectarea sistemelor de transmisii mecanice se va tine seama de faptul ca, odata cu cresterea complexitatii acestuia, vor apare drept consecinte urmatoarele efecte:
reducerea mai accentuata a turatiei la elementul condus si cresterea corespunzatoare a momentului de torsiune la iesirea din sistem;
accentuarea pierderilor de putere mecanica datorita implicarii, in cadrul sistemului de transmisii, a unui numar sporit de cuple cinematice.
Din acest motiv, la proiectarea unor sisteme de transmisii mecanice la care nu este impusa componenta acestora, se va avea in vedere o structurare cat mai simpla, care sa evite o diminuare prea accentuata a randamentului global.
|