MATERIALE sI TEHNOLOGII PRIMARE 1.
LUCRAREA DE LABORATOR NR. 3.
DURITATEA MATERIALELOR METALICE
1. PRINCIPIUL LUCRĂRII
Duritatea reprezinta capacitatea unui corp de a se opune tendintei de distrugere a straturilor superficiale de catre un alt corp, care actioneaza asupra sa cu presiuni localizate pe arii foarte reduse si care nu capata deformatii permanente.
Duritatea unui corp se apreciaza prin valoarea unor caracteristici conventionale, obtinute īn urma unor īncercari nedistructive. Avantajele acestor īncercari sunt: se pot executa direct asupra pieselor finite, aparatele au o productivitate ridicata, sunt amplasate direct īn atelier si nu necesita un personal de īnalta calificare.
Clasificarea metodelor de īncercare la duritate se face considerānd drept criteriu modul īn care are loc actiunea de distrugere a straturilor superficiale. Din acest punct de vedere, metodele de īncercare sunt:
- cu aplicare statica a sarcinii (prin zgāriere, prin imprimare, prin pendulare, prin rulare);
- cu aplicare dinamica a sarcinii, care la rāndul lor, pot fi: dinamico-elastice si dinamico-plastice.
Cele mai raspāndite metode sunt cele cu aplicare statica a sarcinii, prin imprimarea unui penetrator, avānd o anumita forma, pe suprafata piesei de īncercat. Duritatea se exprima printr-o cifra dependenta de marimea amprentei (urma remanenta lasata de penetrator pe suprafata piesei).
|
|
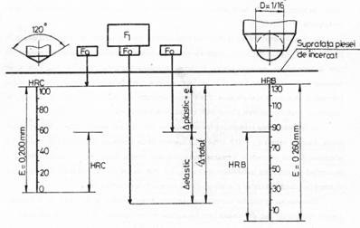
Metoda Brinell, standardizata prin STAS 165, consta īn imprimarea un timp dat, cu o forta F a unei bile de otel calit sau din carbura de wolfram, cu diametrul prescris D, perpendicular pe suprafata piesei de īncercat si masurarea diametrului d, al amprentei (vezi figura 3
Duritatea Brinell se exprima ca o marime conventionala, prin valoarea numerica data de formula:
(1)
īn care F este forta aplicata asupra penetratorului, īn N
3.1 Schema
īncercarii de duritate prin metoda Brinell
pentru ca cifrele de duritate sa fie reproductibile, parametrii īncercarii trebuie alesi astfel īncāt sa se asigure similitudinea geometrica (a = constant, ceea ce va conduce la urmatoarea conditie 0,24D < d < 0,60D) si pastrarea constanta a raportului k = F/D2, numit grad de solicitare;
timpul de mentinere al fortei trebuie sa fie suficient pentru epuizarea curgerii materialului si obtinerea unei amprente cu dimensiuni constante (cu scaderea duritatii, timpul de mentinere creste);
grosimea minima a probelor supuse īncercarii trebuie sa fie amin = 8h, pentru a se evita influenta suportului piesei;
īn vederea evitarii influentelor reciproce īntre zonele ecruisate din jurul urmelor si ale marginilor piesei, se recomanda ca distanta dintre centrele a doua amprente sa fie bmin = 4D, iar distanta de la marginea piesei pāna īn centrul primei amprente, sa fie cmim = 3D.
Simbolizarea duritatii Brinell se face indicānd diametrul bilei, D, īn mm, sarcina F, īn kgf si timpul de mentinere īn secunde, īn cazul īn care acestea difera de conditiile normale de īncercare care sunt: D = 10 mm, F = 3000 kgf, T = 15 secunde (de exemplu duritatea perlitei obisnuite este de 200 HB).
Cunoscānd cifra duritatii se poate aprecia valoarea rezistentei la rupere, īn daN/mm2, a materialului cu relatii de forma: = q HB, unde q = 0,35 pentru otel carbon si slab aliat sau Rm = (HB - 40)/6 pentru fonte cenusii.
B. Īncercarea de duritate Vickers
Metoda Vickers, standardizata prin STAS 492, consta īn imprimarea un timp dat cu o forta F, a unui penetrator de forma unei piramide patratice drepte, din diamant, perpendicular pe suprafata de īncercat si masurarea diagonalei, d, a urmei remanente (vezi figura 3.2 a).
Duritatea Vickers se exprima ca o marime conventionala, prin valoarea numerica data de formula:
(2)

Figura 3.2. Schema īncercarii de duritate dupa metoda Vickers;
stabilirea geometriei penetratorului.
Geometria penetratorului, piramida patratica dreapta cu unghiul diedru a doua fete laterale opuse de 1360, s-a obtinut pornind de la īncercarea de duritate Brinell, executata astfel īncāt sa se obtina d = 0,372 D (vezi figura 3.2 b). Aceasta geometrie face ca amprentele sa fie īntotdeauna asemenea, rezultānd ca cifra de duritate obtinuta nu depinde de sarcina. Adāncimea de patrundere a penetratorului h = 1/7 d, face ca metoda sa poata fi utilizata la determinarea duritatii straturilor subtiri si a constituentilor metalografici, putāndu-se folosi sarcini foarte mici. Din punct de vedere al marimii sarcinii, metodele de īncercare Vickers se clasifica īn:
- īncercare Vickers: F = 5; 10; 20; 30; 50; 100 kgf;
- īncercare Vickers cu sarcini mici : F = 0,5; 1; 2; 3; 4 kgf;
- microduritate Vickers: F = 0,005; 0,010; 0,020; 0,050; 0,100; 0,200 kgf.
Simbolizarea duritatii se face indicānd forta de īncercat si timpul de mentinere īn cazul īn care acestea sunt diferite de cele normale, care au valorile F = 30 kgf, t = 15 secunde (de exemplu, duritatea ledeburitei este de aproximativ 700 HV5).

2. CONŢINUTUL sI SCOPUL LUCRĂRII
Lucrarea va cuprinde:
- studierea principiilor teoretice si deprinderea modului de lucru cu aparatele de masurare a duritatii prin metodele Brinell, Vickers si Rockwell;
- masurarea duritatii unor piese prin metodele indicate, calcularea valorilor duritatii folosind relatiile de calcul expuse si compararea lor cu valorile citite direct īn STAS;
- rezolvarea unor probleme practice privind alegerea parametrilor de lucru (penetrator, sarcina, timp de mentinere) la masurarea duritatii unor piese la care se cunosc unele date sumare privind calitatea materialului, tratamentele termice la care a fost supus, modul de prelucrare etc.;
- stabilirea unor corelatii īntre duritate si alte caracteristici ale materialului (duritate - rezistenta la rupere);
- compararea duritatii obtinute prin cele trei metode pentru un material dat.
Scopul lucrarii este īmbogatirea cunostintelor teoretice ale studentilor si familiarizarea cu elementele de lucru practic necesare pentru efectuarea corecta si rapida a īncercarilor de duritate.
3. CONŢINUTUL REFERATULUI
Referatul īntocmit va cuprinde principiile de lucru si concluziile īn urma parcurgerii tuturor etapelor prezentate īn lucrare.
Datele rezultate īn urma efectuarii determinarilor prin cele trei metode se vor trece īntr-un tabel de forma celui de mai jos.
|
Material starea |
K |
F [N] |
D [mm] |
t [s] |
d1 [mm] |
d2 [mm] |
d [mm] |
HB |
|
|
|
|
|
|
|
|
|
|
|
|
Valoarea medie: .......HBD/F/t
Rezistenta la rupere: Rm = q HB = ........daN/mm2
Duritate echivalenta: .......HV
(STAS R883-82) .......HRB (HRC)
|