ALTE DOCUMENTE |
INSTALAŢIA DE ALIMENTARE CU INJECŢIE DE BENZINĂ
O acceleratie;
O viteza stabilizata a vehiculului;
O deceleratie;
Mentinerea unui regim minim (relati).
Raspunsul la aceste cereri se face prin sapânirea perfecta a :
circuitului de admisie al aerului,
circuitului de alim 232d36c entare cu benzina.
Starea mecanica a motorului ( distributie,compresie,nivel uzura.)
Starea sistemului de evacuare.
Starea sistemului de aprindere.
Starea sistemului de alimentare aer/benzina.
Calitatea carburantului.
Concluzii :
Aceste stari influenteaza direct calitatea energiei furnizata de motor.
În cazul în care motorul nu functioneaza corect,este inutil de a acuza sistematic sistemul de injectie fara a verifica ansamblul elementelor mecanice.
Asadar, înainte de a interveni asupra sistemul de injectie, amintiti-va de ce depinde arderea într-un motor.
Indicele octanic arata usurinta pe care o are respectivul carburant de a se autoaprinde.
Heptanul caruia îi este atribuita cifra « 0 » ( carburantul se autoaprinde usor )
Iso-octanul caruia îi este atribuita cifra « 100 » ( carburantul rezista la autoaprindere)
Ex. : Benzina Fara Plumb 95 se comporta ca un amestec compus din 95% iso-octan si 5% heptan.
RON : Research Octane Number (indice octanic de cercetare ; comportamentul carburantului la regim scazut si în acceleratie.
MON : Motor Octane Number (indice octanic motor) ; comportamentul carburantului la regimuri ridicate si sarcina plina ( cel mai semnificativ dar si cel mai putin utilizat )
|
INDICE |
SUPER PLUMB |
SUPER CU POTASIU |
CARBURANT FARA PLUMB |
SUPERCARBURANT FARA PLUMB |
|
RON |
|
|
|
|
|
MON |
|
|
|
|
Comburantul.
Gazos.
Dozat.
Omogen.
Combustie
incompleta.
Randament slab,
Consum,
Poluare cu
hidrocarburi
(HC)
Si monoxid de
carbon
(CO),
Calamina.
Pe de alta parte , pentru motoarele moderne cu sisteme de depoluare, se cauta ca amestecul sa fie foarte aproape de imbogatire 1 adica la un raport stoechiometric corespunzator dozajului ideal de 1/14,8.
|
RANDAMENT. Obtinerea de maximum de energie din fiecare particula de benzina.Trebuie arsa toata benzina, deci este necesar un mic exces de aer. Acesta este dozajul economic si va fi folosit pentru regimurile medii. |
PUTERE. Trebuie ca viteza de propagare a flacarii sa fie cât mai mare posibil. Este necesar un mic exces de benzina. Este dozajul de putere.Va fi folosit pentru regimurile înalte în cazul în care se doreste puterea maxima. |

Aceasta omogenitate va influenta viteza de ardere.
recuperarea unei forte pe capul
pistonului si de asigurarea cu
ajutorul mecanismului
biela-manivela CUPLUL MOTOR.
Arderea cea mai RAPIDĂ este CEA MAI BUNĂ
( ea este de ordinul a 2 milisecunde )
Durata arderii depinde de .
aer-benzina si imprejurimile sale
Amorsarea.
Pentru ca un amestec aer-benzina sa
se aprinda trebuie adus un punct din
masa sa gazoasa la o temperatura
suficient de mare numita :
TEMPERATURA DE APRINDERE
Propagarea.
Începând din acest punct,amestecul
începe sa se aprinda în etape succesive
iar avansarea frontului de flacara se face în
etape progresive si regulate :
ARDEREA ESTE EXPLOZIVA
Putere pentru performate rutiere ( accleratie, viteza maxima. )
Consum minim pentru o autonomie cât mai mare si un cost energetic cât mai redus.
Fiabilitatea motorului.
Pentru ca presiunea arderii sa fie corect sincronizata în interiorul motorului, este necesara aprinderea corburantului cu un avans care depinde de :
regimul motor.
presiunea din colector.
temperatura apei si a aerului.
Pentru a întelege mai bine, o mica recapitulare a unor notiuni de fizica.
Daca o forta F îsi deplaseaza punctul de aplicatie, spre exemplu deplasând un corp, ea efectueaza un lucru mecanic.
Notiunea de putere este legata de notiunea de lucru mecanic si timp.Prin definitie, puterea unei masini este egala cu lucrul mecanic efectuata de aceasta masina împartit la timpul folosit de masina pentru a produce acest lucru mecanic.

Forta F care ne intereseaza este cea care se exercita asupra capului pistonului si care este rezultatul presiunii importante datorata arderii amestecului aer-benzina.
Cu cat arderea este mai rapida cu atât cresterea de temperatura deci si cresterea de presiune va fi mai rapida.
Gratie arderii complete a amestecului carburant putem obtine cuplul motor.Când toata benzina este arsa, se degaja un maxim de energie si ne permite sa recuperam un maxim forta pe capul pistonului, care este transmisa prin intermediul mecanismului biela-manivela la arborele cotit.
Reamintim totusi ca notiunile de putere si cuplu depind puternic de caracteristicile tehnice ale motorului ( raport cursa-alezaj ; distributie ; motor multisupapa ; motor atmosferic sau supraalimentat)
Exemple de curbe de putere si cuplu.

Cum putem constata pe aceste curbe,pentru :
o anumita stare tehnica a motorului,
o anumita calitate a carburantului si a comburantului,
motorul furnizeaza un cuplu si o putere variabila cu regimul.Variatia este data de umplerea mai mult sau mai putin importanta a cilindrului cu amestec.
Detonatii.
Debutul arderii se produce normal, dar
datorita unei cresteri de presiune,
amestecul care nu este atins
de frontul de flacara arde în totalitate. Acest
fenomen este favorizat de folosirea unui
carburant cu cifra octanica prea
mica în comparatie cu raportul de
compresie al motorului

Autoaprinderea.
Este aprinderea spontana a amestecului
înaintea aparitiei scânteii de la bujie. Este
datorata unei compresii excesive care
creste temperatura peste nivelul de
aprindere al amestecului
|
|
Pre-aprinderea. Este o aprindere necomandata care apare înaintea scânteii de la bujie. Se produce datorita existentei în camera de ardere a punctelor calde (electrodul bujiei sau supapa de esapament prea calde, particule de carbon) |
|
|
|
Ardere anarhica. Întâlnirea dintre doua fronturi de flacara produce o unda de soc : DETONAŢIA a carei energie provoaca o incalzire brutala si se poate ajunge pâna la ruperea electrodului bujiei sau spargerea capului pistonului. Detonatiile specifice regimurilor de repriza, sarcina plina si regim mic, se sting usor, durata lor este scurta deci sunt mai putin periculoase. Dar, detonatiile produse la sarcina plina si regim maxim pot cauza stricaciuni importante motorului. |
|
Nu trebuie confundata ARDEREA cu EXPLOZIA.
|
ARDEREA |
EXPLOZIA |
|
Nu se produce instantanei în interiorul motorului. Ea se propaga în masa gazoasa cu o viteza de aproximativ 30m/s. |
Eate o ardere extrem de rapida. Ea se propaga în amestec cu o viteza mai mare de 400 m/s (in cazul explozivilor viteza este de 4000 la 10000 m/s). |
Pentru aceasta nu trebuie neglijate bazele elementare ale punerii la punct a unui motor, înainte de a trage concluzia ca sistemul de injectie este cel care nu functioneaza corespunzator..
Care sunt efectele unei puneri la punct defectuoase?
Reglajul jocului supapelor.
Influenteaza asupra compresiei motorului.
|
|
Consecinte : Deteriorarea supapelor. Motorul risca sa nu porneasca (compresie prea slaba) Motorul porneste greu la cald si la rece Motorul nu are performante. Motorul consuma si polueaza mult. Motorul are ezitari. Calculatorul de injectie risca sa primeasca date eronate. |
|
Calajul distributiei. Motorul nu porneste ( dinti sariti). Motorul nu are performante (dinti sariti) Calculatorul de injectie risca sa primeasca date eronate. |
|
|
Filtru de aer ancrasat.
|
Motorul porneste dar apoi se îneaca. Poate avea reprize ezitante. Fum negru la esapament. Motorul nu are performante. Motorul consuma. |
|
Filtru de benzina imbâcsit sau debit al pompei de benzina anormal Motorul nu demareaza (lipsa de Motorul nu are preformante (presiune prea mica) Motorul porneste apoi se opreste. |
|
|
Priza de aer.
|
Pornire la rece si la cald dificila. Motorul porneste apoi se Relanti instabil (Ajutajul pe Reprize ezitante. Relatiul poate fi mai ridicat. |
|
6.Linia de esapament obturata
|
Demaraj dificil. Lipsa de performate. Demaraj imposibil |
Sorb.
Pompa de benzina.
Filtru de benzina.
Regulatorul de presiune.
Rampa de injectie.
Amortizorul de pulsatii.
Injectoarele.
Dispozitivul de prea-plin,
Dispozitivul anti depresiune,
Protectia la suprapresiune,
Dispozitivul anti-golire la rasturnarea vehiculului.

|
: Dispozitivul de prea-plin. : Supapa anti rasturnare. : Supape de siguranta la presiune / depresiune. : Clapeta obturatoare. : Orificiu de restrictionare. |
: Legatura cu atmosfera prin canistra. : Conducta anti-refulare la umplere. : Orificiu de evacuare a aerului în : Orificiu de umplere al rezervorului. |
Supapa anti-rasturnare.
În cazul în care autovehiculul se rastoarna, aceasta supapa nu permite golirea rezervorului prin conducta ce duce la canistra de carbon activ.
Nu permite introducerea de benzina cu plumb sau de motorina în rezervor.
Observatie : Alimentarea electrica a pompei se face prin intermediul unui releu si este comandata de calculatorul de injectie.
Pompa electrica de benzina.
Placa suport.
Joja de combustibil.
Sorb.
tiile posibile de montaj ale popei ar putea fi
Joja cu pompa imersate.
Joja cu pompa si regulator imersate.
Joja cu pompa,regulator si filtru imersate.
|
Aspiratia. Supapa de securitate. Pompa multicelulara cu rulouri. |
Rotorul motorului electric. Supapa anti-retur. Refulare. |
Etanssare.
Carcasa filtrului.
Obturator.
Nervura.
Element filtrant din hârtie.
Support element filtrant.
Sita.
Regulatorul de presiune
controleaza debitul pe retur catre rezervor pentru a obtine o
presiune diferentiala
Regulatorul de presiune functioneza pe baza presiunii din colector.
Rolul sau este de a adapta presiunea carburantului în functie de presiunea din colectorul de admisie.
|
|
Admisia. Returul spre rezervor. Supapa. Membrana. Arc. Racord la colectorul de admisie. Presiune colector |

Pbenzina = 2,5 + (- 0,7) = 1,8 bar.
Dar injectoarele lucreaza la : 1,8 - (-0,7) = 2,5 bar.
CONCLUZIE:
Rezervor.
Anasamblu pompa - joja.
Regulator de presiune.
Filtru de benzina.
Rampa injectoare.
Injector.
Calculatoarele de injectie care functioneaza cu u sistem de alimentare « fara retur » au suferit câteva modoficari fata de cele cu regulator pe rampa, deoarece sistemul lucreaza acum cu o presiune constanta de alimentare cu combustibil.
Simultana (toate injectoarele sunt comandate în acelasi timp)
Semi secventiala (doua câte doua),
Secventiala (unul câte unul).
|
Injector clasic. (ex. Siemens DEKA sau BOSCH) Acul injectorului. Miez magnetic. Înfasurare magnetica. Conexiune electrica. Filtru. |
Injector înecat. (ex. Siemens DEKA II) Conector. Inel toric de etansare. Guler de mentinere a inelului toric. Sita. Corp metalic. Bobinaj. |
Pentru injectia directa, fiecare injector pulverizeaza injectia direct în camera de ardere.
Injectorul de pornire la rece.
La temperaturi scazute ale mediului ambiant, o parte de combustibil se condenseaza pe peretii colectorului de admisie. Pentru a usura pornirea motorului în aceste conditii, este necesar sa se mareasca debitul de combustibil injectat în momentul startului. Durata de actionare a supapei injectorului de start este stabilita de termocontactul temporizat, care sesizeaza si urmareste temperatura motoruli. Prin activitatea injectorului, amestecul carburant se îmbogateste coeficientul de exces de aer , fiind cu putin mai mic de unu.
Ce se întâmpla în injector
În injectoarele electronice si cele mecanice de-a lungul exploatarii se creaza depozite de reziduri datorita compozitiei organice a benzinei si a impuritatilor din aceasta ce trec de filtrele care au rolul sa le opreasca. Ciclurile repetate de pornire-functionare-oprire implicând schimbarea temperaturii motorului creeaza în timp modificarea parametrilor injectoarelor datorita acumularii de reziduri în injector; dupa oprirea motorului componenta "light" din benzina ramasa în injector se volatilizeaza, iar impuritatile (rasini, lacuri, ceara, rugina) din benzina se depun în extremitatea inferioara a injectorului.
Acestea se ard datorita supraâncalzirii injectorului dupa oprirea motorului si în timp ajung sa creeze depozite care obtureaza sau chiar blocheaza orificiile (dimensiuni de ordinul micronilor) prin care se pulverizeaza benzina; de asemenea aceste depozite nu mai permit închiderea perfecta a valvei din injector.
Consecinte:
Daca injectorul nu mai reuseste sa pulverizeze benzina conform parametrilor proiectati, daca cantitatea de benzina introdusa în cilindru nu mai poate fi controlata si în concordanta cu regimul de functionare al motorului atunci functionarea în conditii optime a motorului este compromisa. De exemplu daca injectorul nu închide perfect dupa oprirea motorului, presiunea din circuitul de alimentare cu benzina va forta scurgerea unei cantitati de benzina prin injector în galeria de admisie pâna la scaderea presiunii din circuitul de alimentare la valori aproape de zero.
Problemele generate de functionarea defectoasa a unui injector sunt multiple - porniri grele la rece si la cald sau chiar imposibilitatea pornirii, ezitari în momentul accelerarii, lipsa de putere a motorului, cuplu motor scazut, consum ridicat de combustibil, ralanti instabil si neregulat, emisii de noxe peste limita normala, avarierea convertorului catalitic si a senzoruli lambda.
Curatirea injectoarelor cu ultrasunete.
Exista doua modalitati de curatare, de fapt una de curatare si testare si una de întretinere.
Injectoarele se pot curata efectiv si testa doar daca sunt demontate de pe motor ; ele sunt montate pe un echipament specializat de testare si diagnoza unde sunt verificate înainte si dupa un ciclu de curatare cu ultrasunete.
Injectoarele se pot curata (întretine) prin nedemontarea lor de pe motor, alimentând motorul cu o solutie agresiva fata de depunerile care se doresc îndepartate si functionarea acestuia, timp limitat la turatia de mers în gol. Din pacate nu se poate "masura" precis rezultatul acestei operatiuni, nu se pot depista defecte de solenoid, nu se poate verifica atomizarea fluxului de benzina pulveruzat de injector, nu se poate verifica timpul si corectitudinea fluxului, nu se pot face masuratorile volumetrice si nu se pot compara volumele de combustibil livrate de injectoare, care pot sa difere în proportie de maxim 4%.
Distrugerea partiala sau totala a sistemului de injectie,
Gripajul sau proasta etansare a unui element.
Principiile de curatenie trebuie aplicate de la filtrul de carburant pâna la injector.
Utilizarea unei surse de caldura exterioara
![]()

1 Bobina primara.
2 Bobina secundara.
3 Miez.
4 Calculator.
5 Bujie.
primarului.
Dupa încarcarea bobinei,
circuitul primar se închide.
Pentrudescarcarea bobinei,
circuItul primar se deschide
ceea ce induce o tensiune foarte
mare în secundar ; astfel
apare scânteia la bujie.
Tensiunea este în functie de urmatorii factori :
De presiunea din camera de ardere.
De dozajul amestecului aer-benzina.
De electrozii bujiei (temperatura,distanta,forma).
De temperatura din camera de ardere.
LA RELANTI
LA REGIM MAXIM
Cel putin 350°C
Pentru a evita ancrasarea
(la nivelul izolatorului)
Mai putin de 850°C pentru a evita
deteriorarea prin ardere


Motorul nu porneste (verificati conformitatea, starea si reglajele).
Lipsa de putere a motorului.
Consum excesiv de benzina.
Relanti instabil.
Reprize ezitante, sincope la regim stabilizat sau în accelerare usoara.
Autoaprinderi
Deteriorarea pistonului.
Atentie :
Sistemul de alimentare cu benzina si de aprindere se pot defecta dar nu sunt întotdeauna responsabile pentru toate disfunctiunile motorului.
Daca exista o singura bobina, aprinderea este de tip distribuit.
Daca exista mai multe bobine, aprinderea este statica si va fi necesar 1 semnal de comanda pentru maxim 2 cilindrii.
O bobina si un etaj de iesire sunt afecate la fiecare 2 cilindrii.Fiecare din extremitatile înfasurarii secundare este legata la o bujie a unui cilindru diferit.
Comanda se efectueaza pe timpul se compresie al unui cilindru si pe timpul de evacuare al celuilalt.Astfel avem scânteie simultana în doi cilindrii diferiti.Sistemul nu necesita sincronizarea cu arborele cu came.

O bobina si un etaj de iesire comandate de calculator în functie de ordinea de aprindere sunt distribuite fiecarui cilindru.
Deoarece calculatorul este cel care gestioneaza în mod direct încarcarea bobinei, acesta poate face si un diagnostic al circuitului de aprindere primar.
Acest diagnostic nu este posibil când calculatorul comanda un etaj de putere.
|
Factor |
Tensiunea de ionizare |
||||||||||||||||||||||||||||||
|
|
Factori care influenteaza durata scânteii :
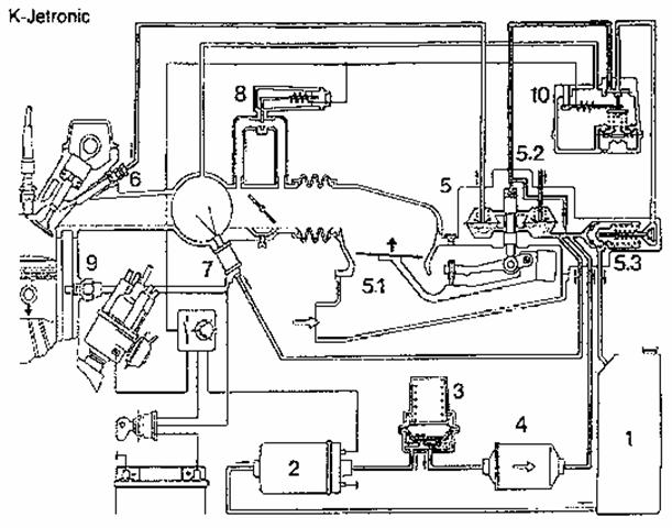
Acest sistem nu mai corespunde actualelor norme de depoluare a motorului. Instalatia functioneaza astfel: pompa electrica aspira combustibilul din rezervor si îl trimete catre acumulatorul 4, iar apoi în filtru de unde merge în unitatea de cântarire, care este o parte componenta a regulatorului de amestec sub presiune.Presiunea de
combustibil este pastrata O componenta importanta a circuitului este debitmetrul de aer, care functioneaza conform principiului corpurilor flotante: platoul circular într-un flux de aer de forma conica pâna când forta de apasare a aerului, care se exercita pe fata platoului, echilibreaza greutatea acestuia. Informatia se duce de aici printr-un sistem de pârghii mecanice care dirijeaza combustibilul la injectoare în functie de aerul înregistrat.
- rezervor 2 - pompa electrica 3 - acumulator de combustibil 4 - filtru 5 - regulator de amestec 6 - injector 7 - injector de pornire 8 - comanda aerului aditionat 9 - termocontact temporizat 10 - regulator de amestec.
Detalii privind pistonasul de comanda si supapa de reglaj la sistemul K - Jetronic. b,c - pistonasul de comanda cu supapele de mentinere constanta a diferentei de presiune; d,c - supapa de reglaj a presiunii de comanda în perioasa de încalzire. În aceasta pozitie de echilibru, care este functie de cantitatea de aer aspirat, pistonul de comanda plaseaza într-o pozitie determinata regulatorul de carburant 17. În acelasi timp un rol important îl joaca si termocontactul temporizator.
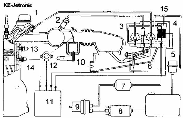
2 - hexagon de strângere3 - element bimetalic4 - înfasurare de încalzire5 - contact.Datorita relatiei lineare dintre debitmetru si distribuitorul de carburant si datorita pârghiei de actionare asupra pistonului de comanda, care reuneste cele doua parti într-o singura unitate, se obtine o adaptare precisa si stabila pentru un coeficient de aerTermocontactul reprezinta de fapt un circuit electromagnetic, care controleaza durata injectiei în timpul regimurilor de pornire a motorului sau întrerupe functionarea când temperatura e crescuta.Tehnica a avansat si nevoia unui sistem mai complex cu informatii mai precise a impus combinarea sistemelor mecanice de injectie cu cele electrice.O încercare ce pentru o perioada a fost chiar o solutie la ceea ce se dorea, a fost KE - Jetronic. Construita pe baza schemei K - Jetronic, folosind aceeasi structura de reglare, are înlocuite regulatoarele mecanice de presiune cu altele comandate electric în baza datelor functionale preluate de la senzori, în vederea optimizarii amestecului.Semnalele sunt preluate de la diversi senzori cum ar fi: potentiometrul pentru stabilire a pozitiei platoului debitmetrului, termocontacte, sonda lambda, sunt prelucrate de un modul electric pentru pregatirea amestecului si vor fi influentate de urmatoarele functii: îmbogatirea amestecului la pornire, la acceleratii, la suprasarcini, domeniul de turatii, reglarea factorului de aer si corectia cu altitudinea. |
|
Calculator electronic. Captorul de pozitie/viteza si dantura . Captorul de presiune colector. Rampa si injectoarele de benzina. Corpul clapeta cu potentiometru. Actuator relanti. Bobine aprindere. |
Captor temperatura aer. Captor temperatura apa. Sonda de oxigen. 11 Pompa electrica si regulator de presiune carburant Senzor de detonatii. Canistra cu carbon activ. E.G.R. |
|
|
|
Pozitia motorului.
El se compune dintr-un bobinaj înfasurat în
jurul unui magnet permanent.Dispune la capatul
sau de un element nunit coroana danturata.
Aceasta coroana prezinta mai multi dinti. De
fiecare data când un dinte trece prin fata
captorului, are loc o modificare a câmpului magnetic ceea ce conduce la o inductie a unui curent în bobinaj.
Calculatorul electronic analizeaza:
Tensiunea. Ea este proportionala cu viteza piesei mobile.Dar tensiunea este în acelasi timp functie de distanta ce separa captorul de corana danturata ( întrefierul )
Frecventa. Numarând numarul de impulsuri într-un timp dat, calculatorul poate deduce viteza.El poate compara doua masuratori de viteza succesive si astfel sa afle acceleratia.
L
Continuitatea înfasurarii,
Rezistenta captorului,
Izolarea,
Tensiunea la viteza de antrenare cu demarorul,
Starea coroanei danturate.
|
Depresiune |
Presiune |
|
|
|
Presiunea atmosferica
Presiunea absoluta : referinta este zero absolut ( corespunzator vidului total ).
|
Presiune siune |
|
|
1000 mb |
cu 1000 Hpa |
Presiune atmosferica.
Sa luam un exemplu :
Într-o anvelopa citim cu ajutorul unui manometru o presiune de 2 bar.
Dar manometrul da o presiune relativa la presiunea atmosferica.
Daca avem o citire în presiune absoluta aceasta ar fi de 3 bar la o presiune atmosferica de 1 bar (1000mb)
Avem relatia :
Presiunea absoluta = Presiunea relativa + Presiunea atmosferica.
Obsevatie În limbaj curent folosim notiunea de bar sau submultiplul sau, milibar, unitatea în Sistemul International pentru presiune fiind Pascal ( Pa ). « 1 bar = 105 pascal ».
Avem la dispozitie doua tipuri de captori.
Varianta atmosferica.
Tensiunea în B contact pus, motor oprit = ± 5 v.
Varianta supraalimentata
Tensiunea în B contact pus,motor oprit = ± 2,5 V.
Remarca: Exista, pentru anumite calculatoare, un mod degradat care permite ignorarea captorului de presiune atunci când el este defect.
L
Continuitatea,
Tensiunea de alimentare,
Variatia tensiunii de iesire în functie de presiune,
Legatura pneumatica,
Coerenta între citirea pe pompa de depresiune si pe tester.
La altitudine, contrapresiunea din esapament scade.Rezulta o diminuare a recircularii interne de aer din motor iar datorita presiunii constante din colector are loc o saracire a amestecului la relanti si sarcini mici.
Calculatorul reactualizeaza presiunea atmosferica:
FLa fiecare punere a contatctului,
FLa fiecare apasare la fund a pedale acc. ( mai putin la turbo)
FDe fiecare data când presiunea din colector este mai mare decât presiunea atmosferica memorata ( mai putin turbo).
Exista pentru anumite calculatoare, un mod degradat care permite ignorarea captorului de presiune atunci când el este defect.
În acest caz calculatorul « reconstituie »presiunea din colector plecând de la informatia de sarcina ( dat de potentiometrul de la clapeta ) si de la turatia motorului
|
|
carburant. O sonda de temperatura integrata în circuitul de racire masoara temperatura motorului si transmite un semnal electric catre calculator. Conector. Corp Termistanta. |

Acest captor poate, prin intermediul calculatorului de injectie, sa comande GMV-ul la viteza mica sau mare, indicatorul temperatura motor ca si martorul de alerta la supraîncalzire aflat la bord.
L
Continuitatea,
Alimentarea
Variatia rezistentei functie de temperatura.

Permite informarea calculatorului de injectie asupra pozitiei clapetei de acceleratie pentru a stabili strategia potrivita :
Informatia de sarcina.
Strategia de injectie si aprindere.
PR : Gestionarea relanti-ului si întreruperea injectiei în decelerare.
PA : Dozarea puterii, debuclarea reglarii îmbogatirii si reactualizarea valorii de presiune atmosferica ( corectia altimetrica )
Autorizeaza modul degradat al captorului de presiune absoluta ( pentru anumite calculatoare ).
Autorizeaza modul degradat al debitmetrului masic de aer.
Masa metalica este supusa vibratiilor
motorului si comprima mai mult sau mai
putin elementul piezo-electric.
Acesta din urma emite impulsuri electrice
care sunt trimise spre calculator. În cazul
existentei detonatiilor, apar vibratii de o
anumita frecventa care se transforma în
impulsuri electrice de acceasi frecventa.
Calculatorul primeste aceste informatii,
detecteaza unde s-a produs detonatia si
corecteaza avansul necesar pentru
fiecare cilindru.
Apoi, daca fenomenul nu mai este
sesizat de senzor, calculatorul readuce,
putin câte putin, avansul la valoarea
intiala din cartograma urmând o
strategie bine determinata.
Blindaj.
Corp.
surub.
Element piezo.
Masa metalica.
Principiul senzorilor piezo-electrici se
bazeaza pe urmatorul fenomen: un soc,
adica o variatie de presiune, pe un corp
ceramic sau cu o structura cristalina
provoaca aparitia unei diferente de
potential la extremitatile corpului ( sau o
variatie a rezistentei în cazul
piezo-rezistiv ) în functie de directia
socului primit.
Fenomenul este reversibil. Adica o
tensiune aplicata unui cristal va
povoca deformarea acestuia din urma.
Observatie: În caz de pana la acest senzor, calculatorul va reduce cu câteva grade avansul la aprindere
|
Conformitatea valorilor date de constructor : |
|
|
L |
Continuitatea firelor. |
O baterie furnizeaza o tensiune nominala de 12V. În functie de conditiile de functionare, aceasta tensiune poate sa varieze între 8 si 16 V si influenteaza timpul de deschidere mecanic al injectoarelor, deci cantitatea de carburant injectata.
Timpul de deschidere scade pe masura de tensiunea bateriei creste. Pentru a evita acest lucru si deci de a pastra timpul mecanic de deschidere constant, timpul de injectie real aplicat la injectoare este corectat functie de tensiunea bateriei.
Are rolul de a informa calculatorul asupra vitezei vehiculului.
Informatia este preluata de la un generator de impulsuri plasat pe cablul kilometrajului, sau pe sistemele noi, informatia provine de la calculatorul de ABS, care informeaza celelalte calculatoare de viteza vehiculului.
|
Conformitatea valorilor date de constructor : |
|
|
L |
Continuitatea firelor. |
Rolul sau este de a informa calculatorul despre continutul de oxigen din gazele de esapament.
Un senzor denumit senzor de oxigen sau sonda lambda l este montata pe galeria de esapament sau în apropiere de intrarea catalizatorului.

|
1 Teaca de protectie. 2 Element ceramic. 3 Filet. 4 Dulie de contact. 5 Dulie de protectie. |
6 Conectori electrici. 7 Ceramica scaldata de gaze de esapament. 8 Ceramica scaldata de aer curat 9 Rezistenta de încalzire. |
În anumite faze de functionare daca temperatura sondei este insuficienta, ea este încazita electric.
Emisiile puternice de gaze de esapament apar atunci când carburantul este incomplet ars, motorul este defectos reglat, când se porneste sau se opreste motorul sau la deplasarea cu viteza redusa, sonda masoara în mod constant cantitatea de oxigen ramasa neconsumata în urma arderii ECU (Electronic Central Unit - calculatorul central al masinii) foloseste semnalele primite de la sonda penntru a ajusta amestecul în vederea obtinerii amestecului ideal: 14,8 kg aer cu un kg benzina fara plumb, pentru asa-numitul factor lambda este egal cu unu. Sonda lambda asigura sporirea eficientei catalizatorului, dar si emisii reduse de noxe în atmosfera. În sarcina maxima a motorului, de exemplu la viteza de vârf, pentru a mentine viteza, sistemul este dezactivat pentru a preveni saracirea exagerata a amestecului. Sonda lambda are rolul de a regla amestecul aer-benzina - prin comanda asupra injectiei de benzina - astfel încât acest amestec sa fie convenabil regimului de moment al motorului. Daca sonda detecteaza prea mult oxigen gazul evacuat, înseamna ca motorul merge cu un amestec prea sarac (în combustibil); prin urmare, este marita cantitatea de benzina. Daca, dimpotriva, este prea putin oxigen în evacuare, înseamna ca amestecul este prea bogat si ECU reduce cantitatea de benzina din admisie. Defectarea sondei duce la functionarea anormala a motorului. La fel si defctiunile de etansare a admisiei de aer/circuitelor de reglaj vacuumatic - asa-numita admisie de "aer fals" - induce în eroare sonda Lambda care da informatia ca amestecul este prea sarac. Prin urmare, electronica (Ecu) va "pompa " mai multa benzina în cilindri (corespunzator cantitatii de aer aspirat în mod normal + cel fals) si motorul va functiona cu detonatii în evacuare, eventual se " îneaca ". Dupa reglajul amestecului aer-combustibil necesar unei arderi cât mai bune, gazele evacuate ajung în asa - numitul "catalizator " unde, într-adevar, gazele se oxideaza la contactul cu platina. Functionarea defecta a unui motor cu o sonda de O2 (Lambda) defecta determina utilizarea de amestecuri bogate, rezultând un consum marit de benzina, deteriorarea în scurt timp a catalizatorului si uzura prematura a motorului, provocata de excesul de benzina care ajunge în baia de ulei. Prin folosirea unui astfel de echipament se poate ajunge la o reducere a emisiilor de pâna la 90%.
Cum functioneaza sonda
Amplasata pe tubulatura de evacuare, sonda Lambda este un conductor de curent electric a carui intensitate variaza în functie de cantitatea de oxigen care traverseaza sonda. În interiorul acesteia exista un material ceramic poros, din dioxid de zirconiu (ZrO2). Intensitatea curentului prin placa de zirconiu variaza în functie de numarul de molecule de oxigen care traverseaza materialul ceramic. Deoarece sonda functioneaza optim doar la temperaturi mari, "la rece" , pâna când gazele de esapament ating temperaturi de 600oC, sonda este încalzita de o rezistenta din interiorul ei, dupa care caldura îi va fi furnizata chiar de temperatura gazelor de esapament. Anumite modele de autoturisme au chiar mai multe sonde, amplasate înaintea catalizatorului (la unele modele exista sonde amplasate pe fiecare gura de evacuare de la fiecare cilindru în parte), dar si dupa catalizator, pe traseul tubuluturii de evacuare a gazelor arse. Constructorii recomanda verificarea sondei la fiecare 30 000 de kilometrii sau la fiecare doi-trei ani de functionare a masinii si schimbarea sondei în cazul când apar probleme în functionarea acesteia.
Cum stim daca sonda lambda este defcta
Din pacate, simptomele unui senzor lent sau defect nu sunt întotdeauna evidente.
Printre simptomele sondelor lambda defecte sunt:
- Esec la testul emisiilor (caracteristic, o concentratie mare de CO si/sau HC)
- Catalizator deteriorat (cauzat de o concentratie mare de carburant)
- Consum crescut de combustibil (cauzat de o concentratie mare de carburant)
- Motorul functioneaza neregulat
- Performante reduse.
Care sunt cauzele defectarii sondei lambda
Sonda lambda se poate defecta prematur daca este contaminata cu fosfor rezultat din consumul excesiv de ulei, silicon din scurgerile sistemului de racire, utilizarea produselor de etansare din silicon în motor si unii aditivi pentru carburant. Chiar si o cantitate redusa de benzina slab rafinata poate defecta o sonda lambda. Factorii de mediu, precum stropii de pe sosea, sarea, uleiul si murdaria pot cauza defectarea senzorului, ca si socurile termice, tensiunea mecanica sau manevrarea incorecta.
Cum se poate testa sonda lambda
Testarea nu etse complicata dar se face obligatoriu în service si de catre personal calificat. O sonda defecta poate fi detectata rapid si usor cu un volt-ohm-metru digital, dar una lenta poate fi diagnosticata numai cu un osciloscop sau un scopmetru profesional.
Unde sunt situate sondele lambda Au scopuri diferite
Înca din anul 1980 sondele lambda sunt în dotarea standard a majoritatii autovehiculelor cu motoare pe benzina. În mod normal, sondele lambda sunt situate în sistemul de evacuare, înaintea catalizatorului, pentru a masura emisiile de noxe. Din anul 1996, odata cu utilizarea sistemelor de diagnosticare OBDII, autovehiculele necesita si sonde lambda suplimentare, în spatele convertorului catalitic, pentru a asigura functionarea corecta a acestuia.
Ce este o sonda lambda universala
Bosch a creat pe piata specifica un program pentru sonde lambda universale. Acestea îndeplinesc cerintele de functionare OE si au un sistem patentat de conectori, ce faciliteaza instalarea. Acest sistem de conectori s-a dovedit a fi etans, protector împotriva contaminarii si rezistent la efectele temperaturilor extreme si ale vibratiilor motorului. În prezent, Bosch pune la dispozitie 9 tipuri de sonde lambda universale, pentru a oferi performante cât mai apropiate de cele ale sondelor din prima dotare.
Care este importanta conectorului sondelor lambda universale
Sondele lambda sunt foarte sensibile la influentele din mediul înconjurator. Daca sonda lambda universala este montata pe autovehicul, firele ei lipindu-se prin diferite metode, atunci semnalul trimis catre ECU poate fi alterat. De aceea Bosch a brevetat conectorul pentru sondele universale, cu ajutorul caruia conectarea sondei lambda universale se realizeaza foarte simplu si sigur la cablajul autovehiculului. Conectorul este rezistent la vibratii, temperaturi si umiditate extrema.
De ce trebuie înlocuita o sonda lambda defecta
Conform unui studiu realizat în anul 1996, sondele lambda uzate sunt "singura sursa importanta de emisii excesive în cazul autovehiculelor cu injectie de carburant".
Agentia de Protectie a Mediului din SUA (EPA) si Comisia din California pentru Resursele Aerului (CARB) au descoperit ca înlocuirea sondei lambda era necesara la 42% - 58% din numarul total de autovehicule care emiteau cantitati mari de hidrocarburi sau monoxid de carbon. Testarea sondelor lambda conform procedurilor de service ale producatorilor de autovehicule si înlocuirea unei sonde lambda lente sau uzate poate economisi între 10% si 15% mai mult carburant si se amortizeaza într-un an numai din economisirea carburantului, în timp ce emisiile autovehiculului sunt coborâte la nivelul corespunzator. De asemenea, poate reduce posibilitatea ca o concentratie mare de carburant sa deterioreze catalizatorul autovehiculului.
În vederea mentenantei sau a reparatiei sistemului, sunt câteva operatii care pot fi executate:
Centralizarea informatiilor si memorarea defectelor pentru a permite citirea cu ajutorul dispozitivelor de diagnostic.
Comanda a diferiti actuatori cu ajutorul dispozitivelor de diagnostic.
Pe anumite vehicule este chiar posibila reprogramarea softului calculatorului pentru a modifica anumiti parametri.
În cazul înlocuirii unui calculator este important si necesar sa se respecte anumite reglaje :
Pe vehiculele echipate cu sistem antidemaraj, calculatorul primeste automat codul provenit de la antidemaraj.
ATENŢIE LA ÎNCERCĂRILE CU UN ALT CALCULATOR,
EXISTĂ RISCUL BLOCAJULUI CALCULATORULUI !
Calculatoarele noi trebuie adaptate tipului de vehicul pe care vor fi montate (trebuie facuta configurarea calculatorului).
ATENŢIE
a) Principiu de functionare.
Calculatorul de injectie actioneaza electric diferiti actuatori. Acestia realizeaza diferite functiuni ale sistemului cum ar fi : injectia în fiecare cilindru, alimentarea pompei de benzina, etc.
Principalele evolutii ale sistemului de injectie multipunct :
Injectia simultana, relee în cascada si comanda aprinderii prin MPA.
Injectia semi-secventiala, relee independente, captor de soc si comanda bobinelor de inductie.
Gestionarea injectoarlor cu un calculator dedicat.
Remarca În cazul în care vehiculul este echipat cu sistem multiplexat, captorul de soc este înlocuit printr-o informatie provenind de la calculatorul airbag.
Releul pompei de benzina alimenteaza circuitul de putere al pompei, iar în anumite cazuri si diferiti consumatori cum ar fi, injectoarele, electrovana de purjare canistra carbon activ, etc.
|
Pe anumite sisteme , strategii particulare ale calculatorului de injectie interzic comanda releului ( in jur de 3 secunde ) de la punerea contactului. |
|
L |
Alimentarea 12V a reului de alimentare a pompei de benzina. Circuitul de comanda al releului de alimentare a pompei de benzina. Circuitul de putere al releului de alimentare si a pompei de benzina. Functionarea electromecanica a releului. |
Este comandat de un +DPC si/sau o masa comandata de calculator.
L
Alimentare, continuitate, izolare,
Rezistenta bobinei, diodele,
ATENŢIE
Scopul reglarii relantiului este de a obtine un regim stabil de functionare gestionând cantitatea de aer aspirata.Reglarea relantiului nu poate fi facuta decât daca calculatorul are informatia « picior ridicat ».
Temperatura apei motorului.
Functia climatizare si puterea absorbita.
Presinea din circuitul hidraulic al directiei asistate.
Încarcarea bateriei..., etc.
Debitul de aer este controlat prin :
Pozitia voletului corpului calpeta.
Fie printr-o derivatie a acestuia.
Corectia regimului de relanti se face gratie comandei primita de corpul clapeta motorizata.Reglarea deschiderii clapetei permite reglarea cantitatii de aer absorbita de motor.
Motor pas cu pas.
Electrovane cu una sau doua înfasurari.
|
Conformitatea valorilor date de constructor : |
|
|
L |
Rezistenta, Izolarea liniilor de comanda si contactul PR, Alimentarea motorului, Starea liniei contactului PR, Conformitatea « RCO relanti », Conformitatea potentiometrului, Modul comanda daca este posibil, |
Reglarea imbogatirii serveste la buna functionare a catalizatorului.
![]()
Imbogatirea este un raport între diyajul real si cel ideal. Un amestec sarac (R<1) contine mai putin carburant, un amestec bogat (R>1) contine mai mult carburant.
![]()
FDozajul de randament (1/18) : Acest dozaj în exces de aer, permite arderea completa a benzinei ce intra în camera de ardere.Este utilizat la sarcini medii si mari
FDozajul de putere (1/12) : Acest dozaj cu exces de benzina permite cresterea vitezei arderii.Este utilizat atunci când se doreste maximum de putere a motorului în situatia « Picior Apasat Complet », în reprize si la relanti
Amestec sarac : 15/18 = 0,85 ÎMBOGĂŢIRE < 1.
Curba de dozaj.
Lambda este un raport între dozajul ideal si cel real. Un amestec sarac (l>1) contine mai mult aer iar (l<1) mai putin aer.
![]()
Daca proportia oxigenului este foarte diferita între cele 2 fete ale sondei, proprietatile materialului din care este confectionata provoaca un salt de tensiune în jurul valorii de îmbogatire 1.
Aceasta valoare (variatia de tensiune) este vizibila cu ajutorul dispozitivelor de diagnostic.
|
|
În jurul valorii de îmbogatire 1, o usoara variatie a imbogatirii provoaca o variatie importanta a tensiunii. Acest lucru permite calculatorului sa raspunda foarte rapid la schimbari.. |
|
Conformitatea valorilor date de constructor : |
|
|
L |
Continuitate. Rezistenta. Alimentarea circuitului de încalzire. |
Atentie : Sonda poate fi contaminata cu plumb ca si de produse pe baza de silicon si sa scada astefel eficacitatea sistemului de depoluare.
Sistemul lucreaza în « Bucla Deschisa »
Sistemul va lucra în bucla deschisa atâta timp cât conditiile de functionare ale motorului sunt incompatibile cu reglarea îmbogatirii (dozaj neadaptat) si/sau atâta timp cât sonda nu a atins temperatura sa nominala de functionare.
Temporizare la demaraj (amestec bogat).
Functionare la rece.
PA si variatii de sarcina rapide ( dozaje de putere ).
Taierea injectiei în deceleratie.
Mod degradat (sonda defecta ).
Sistemul lucreaza în « Bucla Înschisa ».
Reglarea îmbogatirii este activa.
Calculatorul va corecta timpul de injectie, pentru conservarea imbogatirii egala cu 1.
Aceste corectii sunt vizibile cu ajutorul dispozitivelor de diagnostic.
Valoarea se poate gasi în intervalul 0 - 255, valoarea medie fiind 128.
|
|
Exemple de adaptare a îmbogatirii.
Injectoarele sunt ancrasate.Timpul de injectie calculat initial pentru a obtine îmbogatirea egala cu 1 nu mai este suficienta.
Calculatorul trebuie sa creasca timpul de injectie.Valoarea este centrata pe 180, dar imbogatirea 1 este mentinuta.
|
Injectoarele se ancraseaza si mai mult.Calculatorul nu mai poate aduce corectii mai sus de 255, amestecul devine prea sarac iar îmbogatirea scade sub 1. Eficacitatea catalizatorului scade si autovehiculul polueaza.
Pâna în zilele noastre sistemele de injectie
au evoluat constant..Motivul acestei evolutii îl constituie faptul ca
poluarea are o mare acoperire în dezbaterile comunitatii europene
si mondiale.De altfel, a avut loc o evolutie rapida a normelor
de poluare, obligând constructorii sa faca eforturi mari pentru
a-si aduce produsele spre un nivel de poluare care sa se apropie de
zero în viitorul apropiat.
|
Controlul vizual si auditiv al catalizatorului si un test de prezenta a plumbului în esapament. Etanseitatea tubulaturii de esapament. |
|||||||||||||||||||
|
|
|
|||||||||||||||||||
|
|
|
L
Multimetru : Continuitate, izolarea firelor,
Rezistenta si izolarea bobinei,
Alimentarea.
CLIP: Defectele,
Parametrii daca este posibil,
Detectarea de impulsuri,
Modul comanda.
Osciloscop : Vizualizarea semnalului.
Diagnostic Dignosticul mecanic al electrovanei de catre calculator nu este pe moment posibila.Totusi sisteme particulare pentru normeleE.O.B.D sunt în cercetare.
Circuitul aval de calpeta de acceleratie (relanti si sarcini mici): vaporii sunt reaspirati de represiunea dintre motor si clapeta de acceleratie.
Motoarele au un grad mai mare de depoluare iar pentru a satisface normele EURO III gradul de poluare a fost redus cu 50% fata de EURO II
Calculatoarele sunt capabile sa detecteze orice anomalie care ar duce la o emisie de poluanti superioara normei.Calculatorul are strategii speciale de control al organelor de depoluare.
În momentul în care o anpmalie provoaca o poluare excesiva, se aprinde un martor pe tabloul de bord (martorul MIL Malfunction Information Light sau martorul EOBD).

MIL : Malfunction Information Light
EOBD : European On Board Diagnostics.
2 Diagnosticul rateurilor de ardere.
3 Diagnosticul sondei lambda amonte.
Diagnosticul catalizatorului.
Aprinderea martorului MIL (Malfunction information Light) pentru toate defectele care duc la o depasire a pragului de poluare EOBD.
Memorarea defectelor EOBD.
Memorarea parametrilor motor la detectarea defectului memorat EOBD (freeze frame).
Determina clipirea martorului MIL pentru rateuri de ardere importante (Misfire) care pot distruge catalizatorul
Diagnosticul functional al catalizatorului.
Diagnosticul al sondei lambda amonte.
Diagnosticul rateurilor de combustie cu doua nivele de detectie :
Detectia rateurilor de combustie slabe.
Detectia rateurilor de combustie ce pot antrena distrugerea catalizatorului.
Un rulaj este detectat atunci când sunt îndeplinite urmatoarele conditii :
Demarajul motorului.
Faza de rulaj în timpul careia diagnosticul este considerat facut.
Taierea contactului.
Un Warm-up este detectat daca urmatoarele doua conditii sunt îndeplinite:
Temperatura apei trebuie sa fi crescut cu aproximativ 22°C fata de temperatura avuta la pornirea motorului.
Temperatura apei trebuie sa creasca la o valoare de aproximativ 70 °C.
Trama memorizata (freeze frame) este o zona de memorie în care putem face o « fotografie » a contextului la momentul la care pana EOBD a fost memorizata.
Exista o singura zona de memorie pentru toate defectele.
Prima pana îsi ia locul în memorie si ea nu poate fi scoasa decât de o pana de prioritate mai mare.
e) Definitia unui defect valid.
a) Strategia de diagnostic EOBD.
Diagnosticul rateurilor de ardere si diagnosticul electric este facut permanent.
Celelalte organe de depoluare sunt testate o singura data pe rulaj (diagnosticul nu este permanent).Totusi aceste secvente de test nu au loc întotdeauna. Vehiculul trebuie sa ruleze în anumite conditii pentru a se putea face un diagnostic:
Conditii de temperatura.
Conditii de viteza.
Temporizare dupa pornire.
Conditii motor (Presiune colector, regim, pozitie clapeta acceleratie,....).
Daca calculatorul detecteaza o pana valida timp de trei rulaje consecutive, atunci :
O pana EOBD este memorizata.
Se cere aprinderea martorului MIL.Aceasta cerere va fi luata în considerare numai daca pana considerata este autorizata pentru aprinderea martorului.
O trama de parametrii motor este memorizata în momentul detectarii defectului (freeze frame).
Pentru stingerea martorului MIL, nu trebuie detectata aceeasi pana valida timp de trei rulaje consecutive.
Pentru a repune la zero defectele EOBD ( defect pe dispozitivul de diagnostic ) memorizate, nu trebuie detectata pana valida timp de 40 de warm-up consecutive .
Defectul rateurilor de combustie care pot distruge catalizatorul, nu duc la memorarea de defect EOBD.Nu provoaca decât aprinderea intermitenta a martorului MIL.Atunci când defectul dispare martorul se stinge.
Daca la punerea contactului, temperatura apei, aerului sau a presiunii din colector sunt în afara anumitor plaje de valori, atunci diagnosticul functional la catalizatorului, a sondei de oxigen si detectarea rateurilor de ardere un vor fi autorizate pâna la urmatoarea punere a contactului.
Daca calculatorul detecteaza o pana la captorul de temperatura apa, aer sau presiune colector, diagnosticul nu este autorizat.
Daca sonda de oxigen amonte este defecta, diagnosticul catalizatorului un pote fi facut.
Diagnosticul functional al sondei de oxigen si a catalizatorului nu pot fi facute niciodata în acelasi timp.
Daca diagnosticul sondei de oxigen si a catalizatorului sunt în curs, purjarea canistrei este închisa iar adaptivii sunt blocati la ultima lor valoare.
De a repera o disfunctionalitate, care poate o depasire a pragurilor de poluare EOBD.
De a alerta o disfunctionalitate, care antreneza o distrugere a catalizatorului.
R : Rateuri detectate.
Calculatorul vede în permanenta regularitatea semnalului volantului motor. Rateurile de ardere provoaca un aciclism motor si antreneaza o scadere a cuplului.Turatia motorului nu este regulata. Observarea unei perturbatii a semnalului volant (marire a perioadei) permite observarea unei arderi defectuoase.
Observatie Pragul de detectare este adaptat unui punct de functionare « presiune si regim » al motorului. Acest diagnostic este facut practic în continuu pe ansamblul rulajului.Nerealizarea sa sau recunosterea unor rateuri de ardere antreneaza inhibarea altor diagnostice EOBD.
Rateurile de combustie slabe care antreneaza o depasire a pragului de poluare EOBD. Ele provoaca aprinderea martorului EOBD daca detectarea defectului este efectuata în trei rulaje consecutive.
Rateurile de combustie puternice antreneaza distrugerea catalizatorului. Ele provoaca o aprindere intermitenta si imediata a martorului EOBD.
Degradarea mecanica a componentelor (spargere, taierea firului) care se traduce printr-o pana electrica.
Degradarea chimica a componentelor care duce la o marire a timpului de raspuns a sondei si care se traduce printr-o perioada de trecere de la tensiune mica la tensiune mare crescuta.
Detectarea panei.
Test static al sondei de oxigen.
Pe anumite calculatoare, este posibila efectuarea unui test static al sondei de oxigen amonte cu ajutorul trusei de diagnostic.
Principiul consta în creerea de variatii importante ale îmbogatirii, în scopul umplerii cu oxigen a catalizatorului.
Daca catalizatorul este bun, va absorbi oxigenul iar tensiunea furnizata de sonda de oxigen aval va ramâne constanta.
Daca este uzat, oxigenul nu va mai putea fi stocat, iar acest lucru va antrena o variatie a tensiunii în sonda de oxigen aval.Cu cât catalizatorul este mai uzat cu atât oscilatia va fi mai importanta.
VIITORUL SISTEMELOR DE INJECŢIE.
Marile firme orienteaza sistemele de injectie catre un common rail, unde presiunea de injectie creste semnificativ. Un nou sistem de injectie aflat în teste si probabil cât de curând si folosit este injectia directa de benzina cu controlul electronic al curgerii - asa zisa - metoda orbital.
Noile sisteme de injectie de benzina sunt mai economice si mai ecologice. Ţinând cont de faptul ca în aproximativ 70 de ani resursele energetice ale planetei se vor epuiza, se cauta solutii pentru înlocuirea actualelor propulsoare pentru autovehicul. Datorita unei politici agresive, de cercetare-dezvoltare dusa de marile companii producatoare de motoare, rezultattele au început sa apara. Astfel o solutie pentru mâine poate fi autoturismul hibrid unde sistemul de injectie este înlocuit cu un circuit electric.
Vastul domeniu al motoarelor ramâne deschis tinerilor ingineri, care în avântul tineresc pot gasi solutii fiabile pentru acel mâine imprevizibil.
Volvo Cars a lansat variante ale modelelor sale propulsate cu bioetanol fiind un combustibil complet ecologic. Aceasta gama ecologica a fost extinsa si cu noul Volvo C30.
"Interesul pentru etanol ca si combustibil pentru vehicule a crescut în Europa", spune Gerry Keaney, Vicepresedinte la Departamentul de Marketing, Vânzari si Servicii la VolvoCars. "Din acest motiv ne extindem gama de modele pe un total de 9 piete. Primele tari ce vor primi variantele cu FlexiFuel vor fi Marea Britanie, Irlanda, Franta, Spania, Olanda, Belgia, Elvetia si Norvegia. Este foarte încurajant ca piata de desfacere este în expansiune si ca initiativele politice în acest sens au fost deja luate", a continuat Gerry Keaney .
Franta a anuntat ca în 2007 erau în constructie 500 de statii de alimentare cu E85 (un amestec 85% etanol si 15% benzina). Combustibilul va fi produs local, din produse agricole. În prezent sunt 23 de fabrici care produc etanol în Europa, iar aceasta cifra este de asteptat sa creasca la peste 60 pâna la sfârsitul lui 2008. În aceste conditii aproximativ 1,8 milioane de litri de etanol sunt produse anual în Uniunea Europeana, în principiu, din orice sursa de biomasa: porumb, sfecla de zahar, celuloza.
Trei din cele noua modele Volovo-C30, S40, si V50 - sunt acum disponibile în variante alternative FlexiFuel. Acestea sunt propulsate de motoare de motoare cu 4 cilindri, cu aspiratie normala, ce produc 125CP. Bioetanolul si benzina sunt înmagazinate în acelasi rezervor de 55 litri. Motorul a fost modificat pentru a sustine proprietatile corozive ale etanolului. Valvele sistemului de injectie au fost întarite si marite, pentru ca acum este injectat mai mult combustibil, energia dezvoltata E85 fiind mai mica fata de benzina. De asemenea si softul de calibrare a fost updatat pentru puterea etanolului. Sistemul de manageament al motorului supravegheaza precis amestecul de combustibil din rezervor si automat ajusteaza injectoarele si sistemul de aprindere.
Daca masina ruleaza cu E85, emisiile folosite de CO2 scad cu pâna la 80% comparativ cu aceeasi masina ce merge cu benzina. " Un combustibil alternativ nu va fi capabil sa înlocuiasca complet combustibili fosili de astazi, dar gama de modele ecologice va fi din ce în ce mai raspândita în viitor. Diferitii combustibili si tehnologii vor fi dezvoltate în paralel. Etanol reduce dependenta de combustibilii traditionali iar programul Volvo FlexiFuel va contribui vital la strategia noastra de protejare a mediului", a încheiat Gerry Keaney.
Specificatii tehnice:
Motor: 4 cilindri cu benzina/E85
Cutie de viteze: manuala cu 5 trepte
Putere maxima: 92 kw (125CP)
Cuplu maxim: 165 Nm la 4000rpm
Acceleratia 0 - 100 km/h: 10,8s
Viteza maxima: 200km/h
Mazada a expus în premiera la Salonul Auto de la Tokyo noua genertie a motorului rotativ RENESIS pe benzina, care echipeaza modelul concept Taiki, motorul rotativ cu alimentare alternativa hidrogen - benzina aflatîn dotarea noii Mazda 5 Hydrogen RE Hybrid.
.
Constructorul japonez a demarat procesul de dezvoltare a motorului rotativ cu injectie directa 16X, cu o capacitate de 1600cc, care marcheaza evolutia structurii de baza a acestui tip de moto. Acesta noua generatie este prima cu alimentare pe benzina care foloseste injectia directa. Desi dimensiunile motorului au crescut, acesta a ramas la fel de compact si de usor ca si generatia actuala, fiind si mai economic. Pentru noul motor s-a utilizat si aluminiul, reducându-se astfel gerutatea automobilului pe care este montat.
Mazda 5Hydrogen RE Hybrid reprezinta o abordare noua pentru motorul rotativ. Acest model beneficiaza de un motor rotativ cu alimentare combinata pe hidrogen si benzina, dispus transversal, ce dezvolta cu aproximativ 40% mai multa putere decât cel ce echipeaza modelul RX-8 Hydrogen RE, rezultând astfel o performanta mai buna la accelerare. Noul motor pe hidrogen a necesitat si dezvoltarea unui nou sistem hibrid care sa-i faciliteze functionarea. Motorul rotativ pe hidrogen conventional prezenta un cuplu mic si o eficienta scazuta la turatii mici. Noul sistem depasesete aceste neajunsuri si extindeautonomia pentru alimentarea cu hidogen la aproximativ 200 km, de doua ori mai buna decât pentru modelul RX-8.


Mazda a dezvoltat de asemenea un nou tip de motor diesel prin intermediul caruia consumul de combustibil si emisiile de noxe sunt reduse cu pâna la 10%. Prin utilizarea unui sistem common rail cu presiune ridicata a combustibilului si a piezo-injectoarelor a crescut foarte mult eficienta motorului. Pentru noul motor diesel de 2l, în paralel cu folosirea aluminiului au fost reduse dimensiunile si greutatea partilor componente, în scopul obtinerii unei greutati similare cu a versiunii pe benzina. Rezultatul a fost nu doar cresterea performantei, ci si atigerea unui consum mai bun si reducerea zgomotului produs de motor. Motorul este echipat cu o turbina în doua faze care faciliteaza obtinerea unor emisii reduse de CO2 si a unui consum redus de combustibil. O contributie semnificativa la realizarea performantelor mentionate anterior o are sistemul de catalizare utilizat, care permite atât o ardere mai buna a combustibilului, cât si tratarea gazelor ne arse adecvat.
SISS (SMART IDLE STOP SYSTEM).
Mzda a mai prezentat la Tokyo si un sistem destinat automobobilelor utilizate cu precadere în oras. Smart Idle Stop System este proiectat astfel încât sa opreasca motorul atunci când acesta se afla la ralanti (la semafor sau în blocajele din traficul cotidian) si sa îl reporneasca automat când exista intentia de deplasare. Sistemul si-a dovedit eficienta reducând consumul de combustibil cu aproximativ 10% în cadrul mai multor teste efectuate în Japonia. Sistemele conventionale de acest tip folosesc un dispozitiv electric pentru a reporni motorul. Spre deosebire de acestea, SISS injecteaza benzina direct în cilindrii motorului în timp ce acesta este oprit. În acest mod, sistemul nu economiseste doar combustibil, ci permite si o repunere în functiune a motorului mai rapida si mai silentioasa, comparativ cu a unui sistem obisnuit.
În anul 2008, înrautatirea climei si campania intensiva în favaoarea protejarii mediului, promovata de politicieni concurenti, precum Al Gore, a redeschis subiectul masinilor cu hidrogen în America. Unii savanti, vazând ca lansarea noului tip de vehicul nu e doar o gluma, s-au grabit sa avertizeze ca exista cai mai simple si mai ieftine.
De pilda, fizicianul Joseph Romm, care a lucrat în ultimii ani la Departamentul Statelor Unite pentru Energie, nu s-a sfiit sa critice public alegerea politicienilor, precizând ca masina cu hidrogen cu celule de combustie este cea mai putin eficienta si cea mai scumpa metoda de a actiona un vehicul.
Când a fost întrebat, totusi, cam încât timp va fi disponibila pe piata de consum, el a raspuns categoric: "Nu în timpul vietii noastre si daca ar fi dupa mine, niciodata. E o prostie."
Producatorii se înghesuie
Nu e prea limpede cine a hotarât ca masina cu celule de combustie pe baza de hidrogen merita sa devina realitate, dar marii producatori de autoturisme s-au luat unul dupa altul si au produs, cu totii, noi modele de masini. Uni mai precauti, au optat pentru actionarea dubla, atât pentru benzina, cât si electrica, prin celule de combustie.
Lista celor care au investit în noua tehnologie este lunga si merita sa fie mentionata, întrucât e greu de crezut ca dupa ce au facut primele modele, vor renunta usor la ideea folosirii lor. Astfel dintre firmele care au produs deja masini cu celule de combustie mentionam: Toyota, Hyundai, BMW, Daimler Chrysler, Ford, General Motors, Honda, Mazda, Nissan, Morgan Motor Company si Volskswagen.
Între ele, singura care a construit si a vândut deja autobuze cu celule de combustie a fost Daimler Chrysler, care a produs masinile Mercedes - Benz Citaro, cumparate de primaria Londrei înca din octombrie 2005.
În anul 2007, înca trei mari uzine de utobuze au lansat linii de fabricatii pentru masinile de hidrogen: Thor Industries, Irisbus si Fuel Cell Bus Club.
Doua probleme grave:
Dincolo de costurile, pe care omenirea este gata sa le plateasca pentru a reduce poluarea, mai ramân doar doua mari impedimente.
Primul ar fi gerul, întrucât toate celulele cu combustie produc, în loc de gaze toxice, aburi de apa, care pot îngheta în timpul iernilor deosebit de friguroase, blocând în acest fel producerea curentului electric. Solutia propusa: acumularea de rezerve, pentru urgente.
Al doilea impediment ar fi lipsa statiilor de hidrogen pe drumurile publice, care s-ar putea rezolva prin statii duble, de carburanti traditionali si hidrogen, asa cum încarca Norvegia.
Se estimeaza ca înlocuirea vehiculelor clasice cu cele pe baza de hidrogen va consta aproximativ un trilion de dolari, numai în Statele Unite.
Primele statii de hidrogen în Norvegia.
O statie de petrol a companiei Statoil, din orasul norvegian Forus, a fost echipata si cu o pompa de hidrogen, înca din august 2007. Masinile care au buteliile de hidrogen goale pot oprii la aceasta statie exact ca la o pompa de benzina si se pot alimenta cu hidrogen lichid, printr-o instalatie speciala de presurizare. Patronii spun ca la început aveau doar trei patru clienti pe zi, dar acum numarul lor a crescut deja de câteva zeci de ori. Norvegienii s-au aratat foarte interesati de noile tehnologii.
Desi în aceasta tara nu exista un producator local de autoturisme cu motoare pe baza de hidrogen, norvegienii au adoptat modelul japonez Toyota Higlander FCHV. Pe 5 iulie 2007, compania Statoil a mai deschis înca patru pompe de hidrogen, pe coasta de sud a Norvegiei. Programul prevede crearea unui lant continuu de statii de hidrogen, între Oslo si Stavanger, aflate la cel mult 570 de kilometri una de alta, întrucât un rezervor de hidrogen este suficient penrtu 600 de kilometri de drum.
La realizarea acestui proiect, numit HyNor (de la " Hydrogen for Norvegia"), participa acum 40 de corporatii partenere. În 2008, se vor deschide primele statii de hidrogen si în capitala tarii, Oslo.
Ce sunt celule de combustie
Un biolog italian, Luigi Galavani, care studia anatomia batracienilor, a descoperit ca broastele moarte pe care le diseca se contractau atunci când le atingea cu bisturiul sau. Era anul 1786, iar Galvani a fost pus în încurcatura privind natura acestui fenomen si cauzele lui. Raspunsul a fost dat în anul 1790, de omul de stiinta italian Alessandro Volta.
Picioarele broastelor se contractasera deoarece lichidele din interiorul lor reactionau la contactul cu doua metale diferite: alama (din lamelele cu care era prinsa broasca pe masa de studiu) si fierul (din otelul bisturiului). Aceasta combinatie forma o pila electrica simpla (corpul broastei fiind un soi de electrolit între cele doua metale), iar curentul produs de pila contracta muschii picioarelor batracianului.
Volta a facut apoi o pila electrica punând o hârtie umeda între discuri de cupru si zinc, iar mai târziu a inventat prima baterie din lume, care era formata dintr-o coloana de pile electrice facute din placi de zinc si de argint, cu separatoare de hârtie îmbibate în apa sarata.
Cum functioneaza celulele
Dupa Volta, s-au inventat multe forme de pile electrice. Celulele de combustie functioneaza oarecum similar pilei electrice, transformând energia chimica a reactiei de ardere în energie electrica. Ele produc electricitate prin eliberarea combustibilului (în cazul nostru hidrogen) la anod si a oxidantului (aer care contine oxigen în proportie de 20%) la catod.
Cele doua gaze, hidrogenul si oxigenul din aer, se combina (spunem ca hidrogenul arde) în prezenta unui electrolit. În timpul reactiei, între cei doi electrozi apare o diferenta de potential, adica se produce electricitate. Apa rezultata din reactie, fiind sub forma de vapori, se elimina de la sine, lasând electrolitul curat si gata pentru o noua reactie.
În celulele de combustie se introduce hidrogen de fiecare data când se foloseste electricitatea, pentru ca ele stocheaza energia electrica produsa, asa cum fac de regula bateriile. O alta deosebire fata de baterii este faptul ca cei doi electrozi, anodul si catodul, nu se consuma si ramân stabili.
Celulele de combustie pot functiona si cu alcool, dar atunci, în afara de vapori de apa, rezulta si o cantitate mica de bioxid de carbon, mult mai redusa decât daca s-ar arde benzina.
Mecanismul intim al producerii curentului.
Sa spui ca în timpul reactiei dintre hidrogen si oxigen rezulta altceva decât energie calorica si apa ar fi doar o aberatie chimica. Azi totusi oamenii de stiinta au reusit sa creeze o grupa întreaga de polimeri, permeabili fata de trecerea protonilor, pe care îi folosesc ca electroliti în celulele de combustie. Scopul izolarii protonilor este dorinta de a-i "determina" pe electroni sa faca mai întâi "un ocol" înainte de a participa la reactia de ardere. Polimeriise plaseaza între cele doua placi: catod si anod.
Molecula de hidrogen ajunsa la anod se disociaza în prezenta unui catalizator din platina în protoni si electroni. Protonii trec prin membrana si ajung la oxigen, în timp ce electronii sunt dirijati mai întâi printr-un fir, în afara celulei, unde parcurg un circuit electric, si abia apoi ajung la catod, unde participa la finalizarea moleculei de apa. Asa se produce curent electric cu ajutorul celulelor de combustie.
Folosind mecanismul descris mai sus, ingineriiau creat primele masini care nu polueaza deloc.

Ele sunt alimentate cu hidrogen din niste butelii, plasate sub bancheta din spate, iar motorul care învârte rotile este electric si este plasat sub capota, ca majoritatea motoarelor. La mijloc, sub podea, se afla bateria de celule de combustie, adica "centrala electrica" a masinii. Toate masinile care poarta inscriptia "Fuel Cell" se bazeaza pe acest sistem, dar, de regula, nu ard hidrogen, care este foarte scump, ci etanol produs din cereale (un fel de tuica cu gust prost).
Automobilele electrice ataca piata.
Israelienii vor avea o retea de alimentare a bateriilor folosite de masinile ecologice. Grupul Renault - Nissan Motor va transforma în curând Israelul într-o pista de lansare la drum lung a automobilului electric.
Aventura în care se hzardeaza Renault se dovedeste incitanta si pentru guvernul de la ierusalim, care este dispus sa investeasca, pentru început, 200 milioane de dolari în infrastructura necesara punerii în circulatie a masinilor ecologice. Vehiculele vor fi echipate cu baterii de litiu si vor intra pe piata israelita în 2011.
Automobilul electric va devenii în curând un fenomen de masa. Cel putin asa sustin constructorii de automobile de la Renault, care spun ca este pentru prima oara când s-a pus la punct un sistem complet pentru ca acest proiect sa ajunga la soroc.
Statul israelian ofera avantaje fiscale, un operator care va pune în functiune un sistem de încarcare a bateriilor si un constructor care va crea un autovehicul menit sa îndeplineasca un anumit set de cerinte.
Cei trei parteneri sunt convinsi ca vor câstiga pariul, deoarece Israelul este locul ideal pentru o astfel de încercare. Constructorii francezi vor sa vânda în Israel între 10000 si 20000 de masini electrice anual.
Pretul petrolului care se afla într-o continua crestere si ultimele reglementari internationale cu privire la protectia mediului le dau sperante mari celor de la Renault. Ei sunt siguri ca prototipul lor va cuceri în scurt timp soselele lumii.
Un milion de kilometrii fara reparatii.
Numarul autovehiculelor ecologice care se afla în circulatie pe drumurile internationale este, cu siguranta, mult mai mic decât cel prevazut initial. Azi totusi, aceasta masina, care nu emite noxe, continua sa reprezinte solutia pe termen lung, deoarece va costa mai putin, iar pretul energiei necesare pentru a o conduce va fi infim fata de pretul benzinei. Masina electrica prezinta si alte avantaje seducatoare.
Este mult mai simplu de întretinut, iar motorul sau poate sa reziste pâna la un milion de kilometrii fara reparatii majore. În conditii optime, drumuri fara denivelari, trafic normal si o corecta gestionare a bateriei, automobilul ecologic poate sa parcurga 50 de kilometri cu baterii de plumb, între 80 si 100 de kilometri cu baterii de nichel - cadmiu, iar bateriile pe baza de litiu îi confera o autonomie de pâna la 200 de kilometri. Vehiculele rutiere electrice au vazut lumina zilei la începutul secolului XX, iar primul prototip a atins o viteza de 100 de kilometri pe ora.
soferii vor primii factura ca la mobil.
În politica de mediu dusa de Israel este inclusa si "viziunea verde" a lui Peres care, pâna acum, a încurajat investitii masive si în panourile solare. "Israelul nu poate avea o economie înfloritoare daca nu este receptiv la ideile noi, cum ar fi, de exemplu, folosirea pe scara larga a masinii electrice", a spus presedintele Peres cu ocazia încheierii contractului cu Renault. Vânzarea transportului electric, propusa de antreprenorul de software, israelianul Shai Agassi, va functiona dupa modelul adoptat de dealerii de telefonie mobila.
Partea de hard, adica masina, va fi subventionata, iar cumparatorii vor plati lunar o indemnizatie de deplasare, în acest caz kilometrii fiind taxati asa cum sunt taxate minutele în cazul facturii emise pentru telefonul mobil. Pretul nu va fi fluctuant, iar cresterile repetate si uneori, alarmante ale pretului la benzina vor fidate uitarii.
"Plinul" va putea fi facut fara probleme în cazul masinilor electrice, di momentul în care va fi creata o retea de reîncarcare a bateriilor. La "pompa" însa nu se va mai livra benzina, ci baterii pe baza de litiu sau energie electrica.
Bateria pe litiu, mai ieftina de trei ori decât benzina.
Israelul este terenul ideal pentru a experimenta aceasta noua tehnologie, sustin producatorii. Este o tara mica în care circula aproximativ un milion de masini, iar 90% din populatie parcurge mai putin de 70 de kilometri pe zi. Bateria pe baza de litiu care va "hrani" noul automobil ecologic îi va permite acestuia o autonomie de 100 de kilometri în oras.
Modelul ecologic al celor de la Renault va fi asamblat pe caroserie Kangoo sau Megane si va avea performantele unui motor termic de 1,6 litri. Modelul economic va beneficia de un abonament lunar.
Cumparatorul va fi proprietarul masinii, dar va închiria bateria pe care va putea sa o încarce sau sa o schimbe într-o retea formata din 500 000 de statii aflate pe teritoriul israelian. Costul lunar al reîncarcarii bateriei va fi, pentru un automobilist, de 60 de dolari pe luna, în comparatie cu consumul lunar mediu al unui automobilist obisnuit care , în Israel se ridica la 200 de dolari Bateria pe baza de litiu este considerata cea mai performanta în materie de stocare a electricitatii si va fi folosita pentru alimentarea noilor automobile ecologice din Israel, produse de francezi.
Afacerea cu automobile eco are si neajunsuri.
Masinile sunt silentioase, iar pasagerii sunt scutiti de vibratiile pe care le produc, în timpul mersului, automobilele obisnuite. Cu toate avantajele pe care le prezinta autovehiculele electrice, exista si voci care sustin ca în aceasta afacere exista si puncte nevralgice. Din punct de vedere tehnic, încarcarea bateriilor nu se poate face fara pierderi.
Acestea sunt reprezentate de nivelul randamentului dat de centrala electrica, de scurgerile de energie înregistrate în timpul transportului pâna la beneficiar sau de ranadamentul motorului electric. Toti acesti factori contribuie la reducerea eficientei energetice.
Bateriile sunt grele, fapt care conduce la un consum mai mare de energie în timpul deplasarii autovehiculului. Contin metale grele, în mare parte toxice, iar reciclarea lor ridica probleme. Iar daca aceste baterii sunt încarcate cu energie nucleara, vehiculele electrice devin, la rândul lor, responsabiel de efectele nocive ale industriei atomice.
|