INSTALATII DE AUTOMATIZARE
Reprezinta ansamblul de aparatura destinata sa conduca si sa regleze parametrii functionali ai unui sistem complex de producere a caldurii sau de climatizare.
Se compune in principiu din:
Releele (contactori) pentru pornirea sau oprirea pompelor si arzatoarelor
Vanele de separatie cu 2 cai, motorizate
Vanele cu 2 si 3 cai pentru reglaj
Accesorii
Reprezinta toate elementele complementare cu ajutorul carora se pot imbunatati performantele unei instalatii de automatizare. In acest sens, in gama DANFOSS avem:
module de comunicatie la distanta, la un dispecerat central (modul LON - tip ECA 82, modul RS 232 - tip ECA 81)
modul de relee pentru multiplicarea unor comenzi (tip ECA 80)
panou de camera cu senzor de ambianta,display de afisaj a temperaturii interioare si posibilitatea de setare a acesteia (ECA 60)
panou de camera (telecomanda) care, in plus de ECA 60 , permite si programare saptamanala (ECA 61).
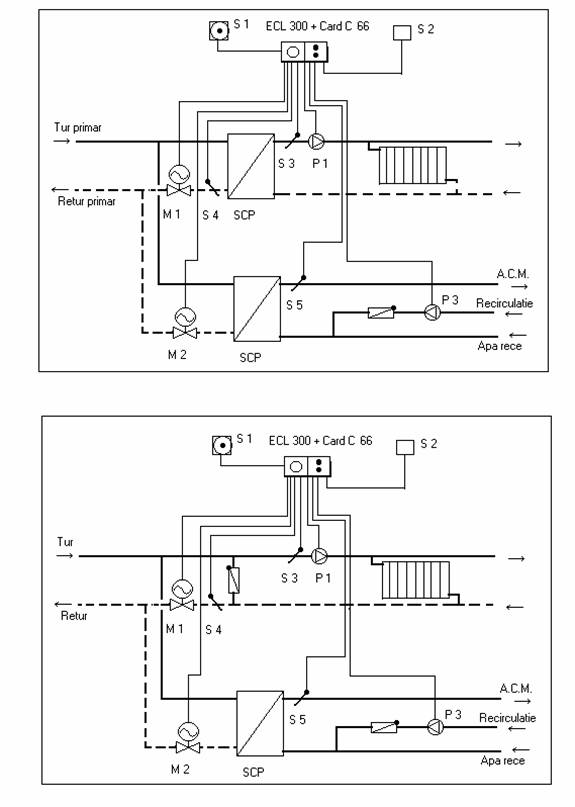
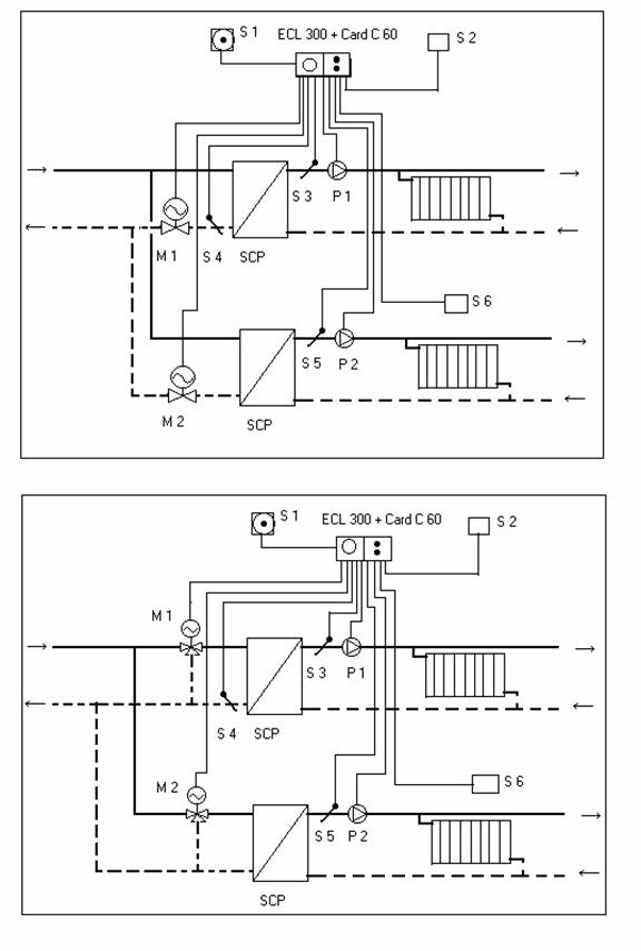
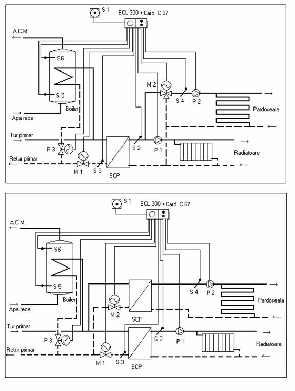
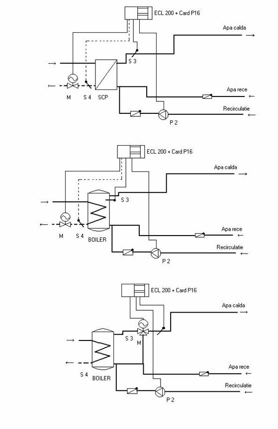
In desenele anexate se prezinta o serie de scheme de automatizare , posibil de realizat cu regulatoare ECL 200 si ECL 300, folosind diferite carduri.





|