fusurile
paliere īn jurul carora se īnvārte arborele cotit;
fusurile
manetoane de care se prind bielele;
bratele
arborelui cotit;
contragreutati
de echilibrare;
flansa
arborelui cotit pe care se monteaza volantul;
volantul.
Ca si biela,
arborele cotit este supus solicitarilor de catre forta de presiune
a gazelor si fortele de inertie. Aceste solicitari au
caracter variabil si transmit arborelui cotit eforturi de torsiune,
īncovoiere, īntindere, compresiune si forfecare. Suprafata fusurilor
este solicitata la strivire. O caracteristica a solicitarilor
arborelui cotit o constituie oscilatiile de torsiune la care este supus
datorita succesiunii desfasurarii ciclurilor motoare la
cilindrii motorului. Practic arborele cotit este antrenat prin impulsuri. Spre
exemplu la un motor cu patru cilindri īn linie putem avea ordinea de aprindere
1-3-4-2 (ordinea de aprindere este succesiunea īn care se
desfasoara ciclurile motoare la cilindrii aceluiasi motor).
Īn aceasta ordine primeste arborele cotit forta de presiune a
gazelor de la pistoane. Pentru a amortiza aceste vibratii de torsiune la
unele motoare se monteaza pe capatul liber un amortizor de
vibratii.
Īn figura 3.32 a
este prezentat amortizorul cu masa de inertie 1, vulcanizat cu
elementul de cauciuc 2, de paharul de otel 3. La regimul de
rezonanta lucrul mecanic al momentului excitant se pierde īn
deformatiile elastice ale elementului de cauciuc. Efectul de amortizare
este si mai pregnant la constructia prezentata īn figura 3.32.b.
Īn acest caz apare o frecare uscata suplimentara prin faptul ca
masa 1 se fixeaza cu stifturile 3 de discul de frictiune 4
strāns cu arcurile 5 de corpul 6. Un alt exemplu este prezentat īn figura
3.32.c unde spatiul dintre masa 1 si corpul ermetic 3 se umple cu un
lichid vāscos, de exemplu silicon. Bucsa de reazem 2, din bronz, se
introduce cu joc.
Pentru
uniformizarea miscarii de rotatie se monteaza pe
flansa arborelui cotit o roata masiva numita volant. Cu cāt
sunt mai putini cilindrii cu atāt neuniformitatea miscarii este
mai mare si deci volantul trebuie sa fie mai greu. Practic, volantul
este un motor inertial. El acumuleaza energie īn timpul motor
(destinderea) si o cedeaza īn ceilalti timpi.
Fusurile paliere sunt de obicei identice
dar la unele motoare exista un fus mai lung - fusul central - care este
ceva mai solicitat decāt celelalte. La unul din fusuri se face fixarea
axiala a arborelui prin montarea unor cuzineti cu umar sau a
unor inele facute tot din material antifrictiune.
Fusul pentru
fixarea axiala se alege de catre proiectant īn functie de tipul
ambreiajului. Daca este un ambreiaj clasic, cu disc de frictiune
atunci fixarea axiala se face la palierul din mijloc. Daca, īn
schimb, ambreiajul este hidraulic atunci fixarea arborelui se face la palierul
de lānga ambreiaj pentru ca dilatatiile termice ale arborelui sa
nu afecteze jocul dintre elementele ambreiajului. Se poate fixa arborele cotit
si īn partea din fata atunci cānd transmisia mecanismului de
distributie o solicita.
Ungerea fusurilor arborelui cotit trebuie
realizata prin presiune. Fusurile paliere sunt alimentate cu ulei din
rampa centrala (conducta lunga cāt carterul motorului īn care
pompa de ulei refuleaza uleiul sub presiune). De la fusurile paliere
uleiul ajunge la fusurile manetoane prin orificii practicate prin bratele
arborelui cotit ca īn figura 3.33.

Īn timpul exploatarii datorita
uzurilor normale arborele cotit sufera anumite modificari. Dintre
acestea cea mai frecventa este uzura fusurilor. Uzura se datoreaza
frecarii (sa nu uitam ca lagarele arborelui cotit sunt
lagare de alunecare si nu de rostogolire - nu sunt rulmenti -
iar coeficientul de frecare este de cel putin 100 de ori mai mare). De
cele mai multe ori uzurile nu sunt uniforme si astfel lagarele devin
conice, ovale, hiperboloidale... la uzuri de 0,1... 0,2 mm pe diametru apar
solicitarile cu soc care se manifesta prin batai
puternice īn zona carterului motorului. Īn aceste conditii arborele
trebuie reparat. Fiind o piesa relativ scumpa, īnca din faza de
proiectare se prevede posibilitatea de reperare a acestuia. Metoda
folosita este metoda treptelor de reparatii. Aceasta consta din
readucerea fusului, prin rectificare, la forma geometrica
initiala (cilindrica) pāna cānd suprafata nu mai
prezinta zone nerectificate (asa numita "rectificare la curat") urmānd ca
apoi sa se continue prelucrarea pāna la obtinerea dimensiunii
prestabilite ca si cota de reparatie cea mai apropiata. De
obicei īntre cote exista o diferenta de diametru de 0,25mm.
Dupa rectificare arborele se poate monta īn acelasi bloc motor numai
daca se utilizeaza cuzineti mai grosi care sa
compenseze stratul de material uzat si stratul de material prelucrat prin
rectificare. La arborii cotiti pentru autoturisme se prevad maxim
patru cote de reparatie iar la arborii cotiti de mari dimensiuni
(deci mai scumpi) se prevad chiar si sapte cote de
reparatii.
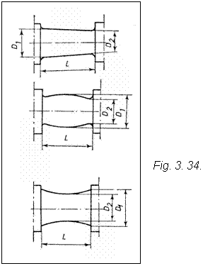
Īn figura 3.34 se pot
vedea cāteva forme pe care le pot obtine fusurile arborelui cotit īn urma
uzarii.
Stelajul arborelui cotit
reprezinta generic dispunerea unghiulara a manivelelor arborelui
cotit.
Stelajul se alege (de
catre proiectant) īn functie de numarul si dispunerea
cilindrilor motorului. Dispunerea unghiulara a manivelelor pentru motoare
īn patru timpi cu cilindri dispusi īn linie este prezentata īn figura
3.35.