PROTHERM
CAZAN DE PERETE COMBINAT

Nota: Numarul de serie al cazanului este īnscris pe eticheta atasata pe spatele panoului frontal. Aceasta parte tehnica ofera o descriere a functiunilor de baza ale cazanului, respectiv a modului de exploatare īn conditii de sigurant& 939d33j #259;.
I.
Notiuni introductive
īn cazul constatarii unor neetanseitati la sistemul de alimentare cu gaz metan, opriti alimentarea si anuntati unitatea de service sau furnizorul de gaz metan.
Alimentarea cu energie electrica:
īn cazul īntreurperii alimentarii cu energie electrica, cazanul se va opri si va reporni īn mod automat la revenirea alimentarii.
Alimentarea cu apa:
cazanul face parte dintr-un sistem sub presiune, etans si din acest motiv umplerea si golirea de apa a sistemului trebuie efectuata de o persoana competenta.
Presiunea normala de functionare īn sistemul de īncalzire este de 1-2 bar. Daca presiunea va scadea sub valoarea de 1 bar este necesara completarea imediata cu apa. Pentru o functionare corespunzatoare si silentioasa trebuie realizata aerisirea completa a sistemului . Scaderea presiunii īn sistem indica o neetanseitate. Pentru īnlaturarea acesteia chemati instalatorul dvs. Īn cazul supraīncalzirii, caznul este protejat de un senzor de temperatura care va opri īn mod automat cazanul. Daca se īntāmpla acest lucru chemati unitatea de service.
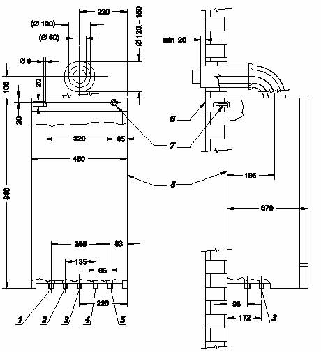
Panoul de comanda (fig. 1) este situat pe partea frontala a cazanului si este protejat de un capac. De aici se realizeaza pornirea/oprirea precum si reglarea īn timpul functionarii.
2. Manometru; 6. Buton reset;
3. Buton control temperatura A.C.M.; 7. Īntrerupator principal;
4. Buton control temperatura A.T.; 8. Afisaj electronic.
5. Comutator iarna/vara;
Īnaintea punerii īn functiune verificati:
conectarea electrica;
presiunea de lucru a AT (īntre 1-2 bar);
deschideti robinetul de gaz.
Comutati īntrerupatorul 7 pe pozitia pornit "I" si sele.ctati modul de functionare (iarna/vara).
Oprirea cazanului se realizeaza cu ajutorul īntrerupatorului 7 pe pozitia "O". Īn cazul unor opriri de lunga durata īnchideti robinetul de alimentare cu gaz metan.
Selectarea modului iarna/vara se realizeaza cu ajutorul butonului 5. Īn modul de functionare iarna, cazanul va prepara AT (cu temperatura reglata de la butonul 4), precum si ACM (temperatura reglata de la butonul 3) īn concordanta cu comenzile primite de la termostatul de camera daca este montat. Īn modul vara cazanul va prepara doar ACM. Prepararea ACM este īntotdeauna prioritara fata de īncalzirea AT.
Īn timpul functionarii pe afisajul electronic vor fi afisate, īn cazul unor defectiuni, codurile de defect. Anularea se realizeaza cu butonul 6.
Umplerea cu apa a cazanului se realizeaza printr-un robinet īncorporat de catre o persoana competenta. Suprapresiunile vor fi descarcate de supapa de siguranta īncorporata. Īn cazul pierderii presiunii din sistem, sau a picurarii continue la supapa de siguranta chemati unitatea de service.
Pentru o īntretinere corecta se recomanda efectuarea unei revizii tehnice anuale, sau īn cazuri speciale de cāte ori este nevoie, de catre o unitate specializata.
Putere maxima consumata .............................. KW .......... ..... ...... ...... 30,5
Putere minima consumata .............................. KW .......... ..... ...... ....... 12,1
Putere maxima utila .......... ..... ...... ........ KW .......... ..... ...... ....... 27,4
Putere minima utila .......... ..... ...... ......... KW .......... ..... ...... ....... 10,0
RANDAMENT
Randament nominal .......... ..... ...... ......... % .......... ..... ...... .......... 81
Randament la sarcina 30% ............................. % .......... ..... ...... ........... 76
ĪNCĂLZIRE
Temperatura .......... ..... ...... ....................... oC .......... ..... ...... .... 30-85
Vas expansiune .......... ..... ...... ................... l .......... ..... ...... ....... ..... 7
Presiune īn vas expansiune .......... ..... ...... bar .......... ..... ...... .......... 1
Presiune maxima de lucru .......... ..... ...... .. bar .......... ..... ...... .......... 3
Temperatura maxima de lucru .......................... oC .......... ..... ...... ........... 85
Volumul maxim al sistemului ............................ l .......... ..... ...... ............. 130
APĂ CALDĂ MENAJERĂ
Debit ACM pentru Δt = 30 oC .......... ..... ...... .... l/min .............................. 13,1
Debit ACM pentru Δt = 35 oC .......... ..... ...... .... l/min .............................. 11,3
Debit minim .......... ..... ...... .......... ..... ...... .. l/min .......... ..... ...... . 2
Presiune maxima de alimentare .......... ..... ...... .... bar .......... ..... ...... ..... 6
Presiune minima de alimentare .......... ..... ...... .... bar .......... ..... ...... ..... 0,5
Temperatura .......... ..... ...... .......... ..... ...... .. oC .......... ..... ...... .. 40-60
ELECTRIC
Tensiunea de alimentare .......... ..... ...... ............. V/Hz .......... ..... ...... .. ~230/50
Intensitate .......... ..... ...... .......... ..... ...... ...... A .......... ..... ...... ........... 0,8
Putere .......... ..... ...... .......... ..... ...... ............. W .......... ..... ...... ........... 180
Grad de protectie .......... ..... ...... .......................... IP .......... ..... ...... ........... IP 44
DIMENSIUNI
Latime .......... ..... ...... .......... ..... ...... ........... mm .......... ..... ...... .......... 450
Īnaltime .......... ..... ...... .......... ..... ...... ......... mm .......... ..... ...... .......... 880
Adāncime .......... ..... ...... .......... ..... ...... ...... mm .......... ..... ...... .......... 370
Greutate .......... ..... ...... .......... ..... ...... ......... kg .......... ..... ...... ............ 42
RACORDĂRI
Īncalzire tur/retur .......... ..... ...... ........................... mm .......... ..... ...... .......... 22
ACM intrare/iesire .......... ..... ...... .......................... mm .......... ..... ...... .......... 15
Gaz metan .......... ..... ...... .......... ..... ...... ........ mm .......... ..... ...... .......... 22
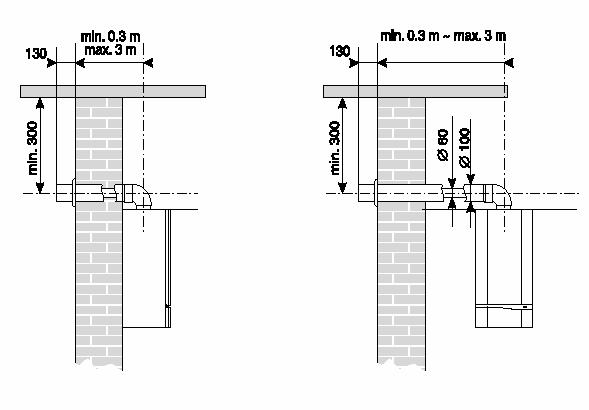
Gaze ardere/aer intrare .......... ..... ...... .................... mm .......... ..... ...... ....... 60/100
Lungimea tubului de evacuare orizontal .......................... m .......... ..... ...... .......... 0,3-3
Lungimea tubului de evacuare vertical ............................. m .......... ..... ...... ......... 0,5-5
GAZ METAN
Presiune pe arzator .......... ..... ...... ............................. mbar .......... ..... ...... ..... 2,1-15,0
Presiune nominala .......... ..... ...... .......... ..... ...... mbar .......... ..... ...... .......... 20
Diuze .......... ..... ...... .......... ..... ...... ................... Ų mm .......... ..... ...... .......... 1,2
CONSUM GAZ
Q max .......... ..... ...... .......... ..... ...... .................... m3/h .......... ..... ...... ........... 3,2
Q min .......... ..... ...... .......... ..... ...... .................... m3/h .......... ..... ...... ............ 1,3
Consum aer .......... ..... ...... .......... ..... ...... ........... m3/h .......... ..... ...... ............. 135
KW mbar KW mbar
Dimensiuni de baza

Tur ¾" 5. Retur ¾"
Iesire ACM ½" 6. Perete
Alimentare gaz ¾" 7. Fixare pe perete
Intrare apa rece ½" 8. ?
Diagrama pompei

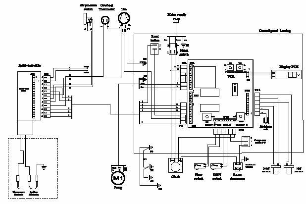
Principiu de functionare

Presostat 15. Senzor temperatura ACM
Ventilator 16. Iesire ACM
Schimbator de caldura 17. By pass automat
Arzator 18. Tur
Vana gaz 19. Golire
Vas expansiune 20. Microīntrerupator
Pompa 21. Senzor presiune
Senzor debit 22. Vana cu 3 cai
Punct masura presiune 23. Presostat diferential apa
By pass 24. Microīntrerupator
Supapa de siguranta 25. Schimbator de caldura secundar
Retur 26. Senzor AT
Intrare AR 27. Termostat supraīncalzire
Alimentare gaz
Instalare:
Instalarea cazanului se va efectua cu pastrarea urmatoarelor distante minime, respectiv distantele recomandabile pentru service.
Pozitia cosului de evacuare gaze arse

Distantele minime acceptabile pentru pozitionarea cosului de evacuare fata de anumite repere sunt urmatoarele:
a. Sub fereastra ... 300
b. Sub aerisitor
c. Sub acoperis
d. Sub balcon
e. Lānga fereastra
f. Lānga aerisitor
g. Lānga conducta verticala
h. Fata de coltul cladirii (exterior)
i. Fata de coltul cladirii (interior)
j. Fata de sol sau alt nivel
k. Īntre doua cosuri verticale
l. Īntre doua cosuri orizontale
Sistemul de īncalzire
Cazanul 28 KTV este compatibil cu orice sistem de īncalzire (ex. radiatoare, aeroterme, etc.).




















|