|
|
Daca facem analiza diagramei de inflamabilitate data īn fig 7.6.2.1 se constata ca īn conditiile īn care procentul de oxigen depaseste 11%, se intra īn zona de inflamabilitate si apare pericolul autoaprinderii acestui amestec de gaze.
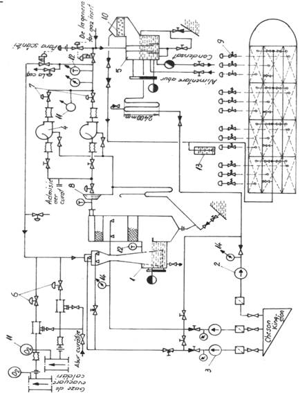
fig. 7.6.2.2 Schema instalatiei cu gaz inert
De aici rezulta marea importanta a instalatiei de gaz inert, pentru ca la golirea magaziilor de marfa (titei) īn loc de aer se introduce gaz inert ceea ce face improbabila aparitia unui incendiu sau declansarea unei explozii la bord.
Īn figura (7.6.2.2) este prezentata schema instalatiei cu gaz inert de a 353d32d rdere pentru un petrolier, la care se asigura cu aceasta inertarea tancurilor de marfa.
Gazele arse sunt trimise prin armaturile 6 īn turnul de spalare 1(unde sunt racite si curatate de compusii sulfurosi), de unde sunt aspirate de ventilatoarele 4 prin separatoarele de picaturi 8 si refulate prin armaturile 7 īn īnchizatorul hidraulic 5. De aici gazul inert, prin filtrul de cocs 10, este trimis īn tancurile de marfa care sunt astfel protejate la explozie si incendiu. Īnchizatorul hidraulic 5 are rolul de a īmpiedica vaporii de hidrocarburi sa migreze din tancuri spre galeria de evacuare a caldarinelor.
Instalatiile sunt prevazute o serie de dispozitive automate de semnalizare care realizeaza protectia magaziilor de marfa, prin īnchiderea gazului inert dupa cum urmeaza:
- analizatoare de oxigen 11, care semnalizeaza cresterea concentratiei de oxigen peste valoarea de 8%;
- traductoare de temperatura, care semnalizeaza depasirea temperaturii peste limita de 40 C;
- traductoare de presiune 13, care semnalizeaza limita inferioara de 0,02 bari;
- traductoare de presiune 14, care semnalizeaza lipsa presiunii apei de racire;
Observatie Traductorul de temperatura si presiune apa deconecteaza ventilatorul iar cel de presiune gaz, la presiune atmosferica deconecteaza pompele de marfa care au debit prea mare īn raport cu debitul instalatiei de gaz inert.
Pornirea instalatiei īncepe, īn mod necesar, cu alimentarea cu apa a īnchizatorului hidraulic 5 si a turnului de spalare 1.
Īn conditiile īn care cantitatea de gaze furnizate de caldarina nu este suficienta, (debitul de gaze de ardere trebuie sa fie suficient de mare pentru a putea alimenta īn decurs de o ora cel putin 25% din volumul celui mai mare compartiment protejat īn acest mod) acestea vor fi furnizate īntr-un generator automat de gaz inert..
7.7. INSTALAŢII DE STINS INCENDIU CU HIROCARBURI HALOGENATE
Stingerea incendiilor cu hirocarburi halogenate (haloni) se poate face prin diverse procedee cum ar fi: cu jet compact, cu jet pulverizat si sub forma de aerosoli. Halonii pot fi refulati asupra focarului incendiului fie din instalatii fixe fie din stingatoare portabile.
Observatie Pentru stingerea locala a unui incendiu de lichide combustibile se recomanda ca instalatia sa fie astfel proiectata si utilizata, īncāt cea mai mare parte a agentului de stingere sa se vaporizeze īn flacara, deasupra substantei aprinse. Īn acest caz procesul de stingere este determinat de trei fenomene si anume:
1.Vaporizarea picaturilor de agent de stingere;
2.Amestecarea vaporilor de agent de stingere cu vaporii de combustibil;
3.Interactiunea fizico-chimica īntre vaporii de haloni si vaporii de combustibil.
Pornind de aici se observa ca primul fenomen si anume cel de vaporizare a hidrocarburilor halogenate are cea mai mare importanta si implicit ne intereseaza initierea acestei prime etape cu eficienta maxima. Astfel se constata ca īn conditiile īn care picaturile de agent de stingere (halon) sunt prea mici, acestea se vaporizeaza īnainte de a ajunge deasupra focarului, iar īn cazul īn care sunt prea mari trec prin zona de ardere fara a se vaporiza total. Īn ambele situatii eficacitatea stingerii este redusa si īntre aceste limite se gaseste situatia optima, care este caracterizata prin vaporizarea totala a substantelor volatile pe īntregul traseu de miscare a jetului.
Literatura de specialitate explica eficacitatea instalatiilor cu haloni raportāndu-se la compararea cu instalatiile de stins incendiu cu dioxid de carbon din punctul de vedere al eficacitatii si toxicitatii amestecului. Astfel se constata ca, de exemplu, tetrafluordibrommetanul este de 10 ori mai eficient decāt dioxidul de carbon si de 20 de ori decāt vaporii de abur.
Ca procedee de stingere halonii pot fi refulati īn spatii īnchise unde se va asigura o concentratie suficienta stingerii incendiului sau dupa caz pentru magaziile de marfa la petroliere o concentratie care sa asigure excluderea formarii unui amestec explozibil. Instalatiile sunt asemanatoare cu cele de stins incendiu cu CO2 cu deosebirea ca pentru antrenarea hidrocarburilor halogenate se folosesc agenti de antrenare cum ar fi azotul sau dioxidul de carbon care reprezinta suportul de transport de la locul de depozitare la locul incendiului sau la locul de inertizare a unui amestec explozibil. Este de preferat utilizarea azotului deoarece solubilitatea halonilor este mai redusa īn raport cu cea a dioxidului de carbon si se obtine astfel o eficienta mai ridicata la vaporizare.
Aceste instalatii au la baza principiul izolarii suprafetei incendiate cu un strat de spuma groasa, strat ce īntrerupe accesul aerului spre focar si astfel prin absenta oxigenului se stinge focul.
Spuma poate fi :
- chimica - prin amestecarea a doua substante ( acid + baza );
- aeromecanica - formata dintr-o substanta spumogena, care amestecata cu aer si apa formeaza un strat gros ce se dispune pe suprafata incendiata.
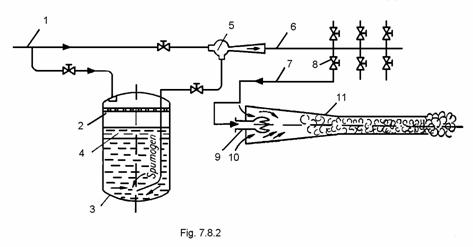
Instalatia de stins incendiu cu spuma aeromecanica se gaseste la bordul navelor īn doua variante: cu formare interioara a spumei (fig.7.8.1.) si cu formare exterioara a spumei (fig.7.8.2.).
Observatie: Stingerea produselor petroliere se face numai cu spuma.
Pentru calculul instalatiei de stins incendiu cu spuma, se admite debitul specific de spuma qs, dat de Registrul Naval Romān.
unde:
este suprafata compartimentului cel mai mare
ce se gaseste la bordul navei si de obicei acesta este
compartimentul de masini.
Pentru a stabili caracteristicile geometrice, volumul buteliei se va calcula cu relatia de mai jos:
unde i = indice de spumare
De obicei se adopta doua butelii cu substanta spumogena, pentru ca una din ele sa ramāna plina tot timpul, chiar daca s-a folosit instalatia de stins incendiu cu spuma pentru stingerea unui incendiu sau īn cadrul verificarilor lunare.
Fig. 7.8.1 Schema instalatiei de stins incendiu cu formarea interioara a spumei aeromecanice
tanc de apa + agent spumogen
butelie cu aer comprimat
reductor presiune
ajutaj
furtun flexibil

fig. 7.8.2 Schema instalatiei de stins incendiu cu formarea exterioara a spumei aeromecanice
Pentru evitarea distrugerii spumei, tubulatura trebuie sa fie cu cāt mai putine coturi sau variatii bruste de sectiune si īn general trebuiesc reduse cāt mai mult rezistentele locale.
Spuma folosita la stingerea incendiilor consta din 90% aer, 9,6% apa si 0,4% īn volum substanta spumogena. Ea se foloseste pentru stingerea incendiilor īn īncaperile diesel-generatoarelor, magaziile substantelor usor inflamabile, tancuri de marfa ale petrolierelor, compartimentele de masini si caldari, compartimentele de pompe ale petrolierelor, etc.
|