PROIECT LA SENZORI-TRADUCTOARE-MASURARI
SISTEM PENTRU MASURAREA TEMPERATURII INTRE 0..100ºC
PLANUL LUCRARII
CAPITOLUL I: PRINCIPII DE MASURARE
I.1. CONSIDERATII INTRODUCTIVE.
I.2. SCARI DE TEMPERATURA . UNITATI DE MASURA
I.3. PRINCIPIILE FUNCTIONALE ALE TRADUCTOAREOR DE TEMPERATURA. CASIFICARI.
I.4. TRACTOARE DE TEMPERATURA CU CONTACT BAZATE PE EFECTE TERMOMECANICE
I.4.1. TRADUCTOARE DE TEMPERATURA BAZATE PE PRINCIPIUL DILATARII CORPURILOR
I.4.1.1. TRADUCTOARE DE TEMPERATURA CU TIJA
I.4.1.2. TRADUCTOARE DE TEMPERATURA BIMETALICE
I.4.1.3. TRADUCTOARE DE TEMPERATURA CU REZERVOR (TERMOMETRICE)
I.5. TRADUCTOARE MANOMETRICE
I.6. TRADUCTOARE DE TEMPERATURA CU CONTACT BAZATE PE EFECTE TERMOELECTRICE
I.7. TRADUCTOARE TERMOREZISTIVE
I.7.1. TERMOREZISTENTE
I.7.2. TERMISTOARE
I.7.3. ADAPTOARELE TRADUCTOARELOR DE TEMPERATURA CU ELEMENTE SENSIBILE REZISTIBILE
I.8. TRADUCTOARE DE TEMPERATURA CU DISPOZITIVE SEMICONDUCTOARE
I.9. VERIFICAREA TRADUCTOARELOR DE TEMPERATURA CU CONTACT
CAPITOLUL III: PROIECTAREA BLOCURILOR COMPONENTE
III.1. CONVERTOR ANALOGIC-DIGITAL
III.2. BLOCUL DE AFISARE
CAPITOLUL IV: REALIZAREA PRACTICA A PROIECTULUI
CAPITOLUL V: CALIBRAREA CIRCUITULUI
CAPITOLUL VI: LISTA DE MATERIALE
BIBLIOGRAFIE
Capitolul I
PRINCIPII DE MASURARE
I.1. Consideratii introductive. Definitii
Notiunea de temperatura isi are originea in anumite senzatii ale organelor de simt umane prin intermediul carora se pot face aprecieri referitoare la starea termica a corpurilor.
Fundamentarea stiintifica a notiunii de temperatura este data prin intermediul termodinamicii si fizice statice care studiaza forma de miscare a materiei denumita "miscare termica".Proprietatea de tranzitivitate permite compararea temperaturii pentru sisteme diferite fara a le pune in contact termic,folosind un anumit corp ca intermediar.
In vederea eliminarii caracterului conventional al termperaturii empirice, pornind de la principiul al doilea al termodinamicii se defineste notiunea de termperatura termodinamica T ca fiind inversul factorului integrant al expresiei schimbului de caldura in sistemele termodinamice.
dS=dQ/T
Unde dS este variatia elementara a entropiei sistemului si dQ este caldura schimbata corespunzatoare.
Se poate demonstra ca la o trecere cvasistatica reversibila a unui sistem termodinamic de la o stare la alta temperatura T nu-si schimba sensul si se postuleaza astfel ca temperatura termodinamica poate avea numai valori pozitive,de unde si denumirea de temperatura absoluta.Este de observat ca intre valorile temperaturii absolute T si cele ale temperaturii empirice θ se pot stabili relatii dependente de modul conventional in care se determina si se exprima θ.
I.2. Scari de temperatura. Unitati de masura
In principiu,constructia unei scari de temperatura presupune atribuirea de valori arbitrare θ1, θ2, temperaturilor corespunzatoare unor fenomente fizice cu o buna reproductibilitate (de exemplu, solidificarea sau fierberea substantelor pure).Intervalul θ2-θ1 se imparte intr-un numar N oarecare de parti egale ,rezultind subintervalul de baza care se adopta ca unitate a scarii si caruia i se atribuie denumirea de grad de temperatura.
1ºC=(θ2-θ1)/N
In continuare se alege o proprietate fizica P a unui anumit corp (denumit corp termometric)care depinde liniar de temperatura cu suficient de buna aproximatie pe intervalul [θ1, θ2]. Ca exemple de astfel de proprietati se pot mentiona dilatarea termica,variatia rezistentei electrice cu temperatura etc. In aceste conditii scara de temperatura este definita de relatia:
unde P2-P1, reprezinta variatia proprietatii P pentru intervalul considerat, iar P-P1,este variatia corespunzatoare pentru θ.
Se observa ca impartind variatia P2-P1,a proprietatii P in N parti egale se obtine:
care exprima valoarea in grade a intervalului determinat de temeperatura de masurat θ in raport cu referinta θ1.
Potrivit relatiilor de mai sus,rezulta ca se pot construi scari termometrice diferite in functie de valorile adoptate conventional pentru intervalul [θ1, θ2] si de proprietatea P. Mai mult decat atat ,scarile de temperatura pentru acelasi interval si acelasi tip de proprietate pot conduce la valori numerice diferite pentru θ, [θ1, θ2]in functie de particularitatile corpului termometric.
In prezent exista doua tipuri de scari de temperatura adoptate de Conferinta Generala de Masuri si Greutati:
Scara termodinamica de temperatura (STT);
Scara internationala practica de temperatura (SIPT).
Scara termodinamica de temperatura,denumita si scara Kelvin,este o scara absoluta , construita pe baza teoremei lui Carnot care deriva din principiul al doilea al termodinamicei.
La cea de a 13-a Conferinta Generala de Masuri si Greutati din 1967 s-a adoptat,pe linia celor de mai sus,urmatoarea definitie:
"Temperatura de baza este temperatura termodinamica al carui simbol este T; unitatea de temperatura termodinamica este kelvinul cu simbolul K. Kelvinul este fractiunea 1/273,16 din temperatura termodinamica corespunzatoare punctului triplu al apei".
Aceeasi Conferinta a stabilit ca, in afara temperaturii termodinamice T, exprimata in kelvini, se poate folosi si temperatura Celsius θ, pentru care punctul zero se afla cu 0,01ºK sub punctul triplu al apei.
=T-273,15 ºC
Un interval sau o diferenta de temperatura au aceeasi valoare indiferent de modul de exprimare in grade Kelvin sau grade Celsius.
I.3. Principiile functionale ale traductoarelor de temperatura. Clasificari.
Temperatura reprezinta una dintre marimile cele mai frecvent masurate in numeroase domenii datorita faptului ca in majoritatea proceselor fizice,chimice,biologice,naturale sau artificiale,intervin fenoimene de natura termica.
Supravegherea si/sau reglarea temperaturii pot fi intilnite practic in toate ramurile industriale,principalele scopuri fiind optimizarea fluxurilor termice in procesele tehnologice,intocmirea bilanturilor de energie termica,evaluarea si reducerea pierderilor prin transfer de caldura,asigurarea si mentinerea anumitor conditii climatice in fazele de productie,depozitare sau transport, etc.
Valorile temperaturilor care trebuie masurate variaza in limite largi de la 200ºC pana la 3000-3500ºC.
O prima clasificare a traductoarelor de temperatura, bazata pe modul in care elementul sensibil preia energia de la mediul a carui temperatura se masoara,permite sa se distinga doua mari categorii:
traductoare de temperatura cu contact;
traductoare de temperatura fara contact.
In cazul primei categorii elementul sensibil se afla in contact direct cu mediul, preluarea energiei termice efectuandu-se prin conductibilitate sau convectie.Traductoarele de temperatura cu contact reprezinta categoria cea mai frecvent utilizata in domeniul: 200.1600ºC.
Problema cea mai importanta ,din punct de vedere al preciziei, este aceea a influentei pe care o exercita introducerea elementului sensibil asupra campului de temperatura existent in mediul de masurat. Transferul de caldura de la mediul de masurat la elementul sensibil necesita un anumit timp, de dorit cat mai redus, pana la atingerea echilibrului termic.Constantele de timp caracteristice acestor traductoare sunt sensibil mai mari decat ale traductoarelor pentru alte marimi si ele reprezinta un indicator de performanta esential in proiectarea sistemelor de reglare.De asemenea trebuie relevata necesitatea unor mijloace de protectie a elementului sensibil la imersia acestuia in medii corozive,metale topite, etc.
Pentru temperaturi mai ridicate,pana la 3000 3500ºC,la masurarea temperaturii pe suprafete,sau in cazul unor obiecte in miscare,sunt intrebuintate traductoarele de temperatura fara contact care functioneaza pe baza radiatiilor emise de corpirile aflate la temperaturi ridicate.Elementul sensibil,situat in afara mediului a carei temperatura se masoara,are capacitatea de a detecta,la o distanta convenabila,energia radianta pe o anumita lungime de unda (radiatia monocromatica) sau pe intreg spectrul de radiatie (radiatia totala).
Traductoarele de temperatura fara contact,fiind folosite la temperaturi inalte, se mai numesc si de tip pirometric.
I.4. Traductoare de temperatura cu contact bazate pe efecte termomecanice.
Principiul de functionare. Aceasta categorie de traductoare cu elemente sensibile a caror functionare se bazeaza pe proprietatea corpurilor de a-si modifica un parametru (lungimea,volumul presiunea) dependent de temperatura mediului in care sunt imersate,efectul fiind o deplasare liniara sau unghiulara, prelucrata corespunzator de catre adaptor.
I.4.1. Traductoare de temperatura bazate pe principiul dilatarii corpurilor.
Prin utilizarea unor metale cu coeficienti de dilatare liniara mari se realizeaza traductoare de temperatura cu tija si bimetalice, iar pe baza dilatarii lichidelor se obtin traductoare de temperatura cu rezervor (termometrice).
I.4.1.1. Traductoare de temperatura cu tija.
Aceste traductoare se bazeaza pe proprietatile de dilatare liniara ale corpurilor.Astfel,daca se considera o tija metalica de lungime l0 la temperatura q aceasta va avea lungimea l la temperatura teta conformitate cu relatia:
l=l Dmed. q q
unde Dmed. este coeficientul de dilatare liniara medie, pe intervalul de temperatura considerat q q al tijei.
Caracteristici, utilizari: In mod obisnuit traductoarele de temperatura cu tija asigura o precizie de 1.5%, pe un domeniul maxim de temperatura 0.1000ºC, tija avand lungimea de 40.600mm .Se utilizeaza ca termocontacte pentru supravegherea si semnalizarea depasirii limitelor in rezervoare de prelucrare sau in depozite,iar asociate cu amplificatoare tip ajutaj-paleta ca traductoare de temperatura cu semnal de iesire pneumatic. Au avantajul ca urmaresc temperatura medie, fiind ieftine, robuste, cu putere mare de actionare si dejavantajul ca sunt putin precise, de dimensiuni mari, cu timp mare de stabilizare.
I.4.1.2. Traductoare de temperatura bimetalice.
Traductoarele de acest tip au la baza acelasi fenomen de dilatare a corpurilor solide diferentiindu-se de cele cu tije prin modul de constructie al elementelor sensibile.
In practica, pentru cresterea sensibilitatii, elementul sensibil bimetalic se realizeaza sub forma plan spiralata sau elicolidala din aliaje metalice (fier-nichel-crom) pentru lamela coeficient mare de dilatare termica, respectiv din invar pentru lamela cu coeficient mic de dilatare termica.
Similar traductoarelor cu tija, cele bimetalice sunt in principal utilizate-excluzand constructia de aparate indicatoare de temperatura-la realizarea releelor termice.
Caracteristici, utilizari: In general traductoarele de temperatura bimetalice se utilizeaza la supravegheri si reglari bipozitionale pentru procese termice simple,cu domeniul de masurare maxim cuprins intre -100ºC si 600ºC, asigurand o precizie de 1.3%. Au avantajul ca sunt foarte ieftine robuste,forta mare de actionare,dar au dezavantajul ca sunt mai putin precise de dimensiuni mari, cu timp mare de raspuns.
I.4.1.3. Traductoare de temperatura cu rezervor.
Functionarea acestor traductoare se bazeaza pe dilatarea volumetrica a lichidelor aflate in incinte prevazute cu contacte,care au rolul de a sesiza atingerea unor valori de temperatura prestabilite ;avand forme si constructii similare termometrelor cu lichid se mai numesc si termometre cu contacte sau termometre regulatoare.
Principiul de funtionare al termometrelor regulatoare se bazeaza pe variatia volumetrica cu temeperatura a lichidului termometric in conformitate cu relatia:
Vq=Vq [1-αmed.(q q
unde Vq , Vq sunt volumele lichidului la temperaturile q si q, iar αmed. este coeficientul mediu de dilatare volumica a lichidului in intervalul de temperatura q q , la care s-a aplicat corectia de dilatare volumica a rezervorului si capilarului unde se pastreaza, respectiv are loc expansiunea lichidului.
Termometrele cu contacte se construiesc in doua variante:
cu contacte electrice fixe;
cu contact electric mobil (wertex).
Caracteristici, utilizari: Datoria preciziei ridicate si domeniile mari de utilizare termometrele cu contact mobil sunt folosite in instalatiile de termostatare,camerele climatice, etc.; pentru protectia contactului electric a termometrului se utilizeaza fie relee intermediare de curenti mici care comanda circuitele de forta, fie circuite electronice cu prag adecvate.
I.5. Traductoare de temperatura manometrice.
Traductoarele manometrice sunt sisteme inchise alcatuite dintr-un rezervor R, dintr-un manometru M si dintr-un tub capilar de legatura TC.
Principiul functional - constructiv. Functionarea acestor categorii de traductoare se bazeaza pe variatia cu temperatura a presiunii sau volumului unui fluid aflat intr-un recipient inchis etans.
Variatia de presiune, rezultata ca efect a variatiei de temperatura aplicate fluidului de lucru,este preluata cu elemente sensibile elastice de presiune si transformata intr-o deplasare liniara sau unghiulara ,care este apoi prelucrata corespunzator in adaptor pentru scopuri de indicare, sesizare de valori limita sau reglare directa.
In cele mai multe aplicatii fluidul de lucru este un lichid (parafina, in gama 140.200ºC; glicerina, in gama 0.160ºC; alcool in gama -50.300ºC; xilenn, in gama -40.300ºC etc.), existand insa si variante cu vapori saturati (propan, in gama -40.0ºC; clorura de metil in gama 0.120ºC si altele ) si mai rar, se utilizeaza un gaz (azotat, heliu, bioxid de carbon), in gama -210 .550ºC impartita in subdomenii, in functie de tipul gazului.
In cazul utilizarii vaporilor saturati ,lichidul din rezervor ocupa aprox. 2/3 din volumul acestuia,iar tubul capilar are terminatia permanent imersata in lichid,astfel ca presiunea dependenta de temperatura,dupa o lege neliniara,se datoreaza vaporilor saturati aflati in spatiu ne ocupat de lichid.
Caracteristici, utilizari: Avantajele majore ale traductoarelor de temperatura manometrice constau in constructia lor simpla si in faptul ca nu necesita surse auxiliare de energie ,presiunea rezultata in functionare fiind suficienta sa actioneze elementele de executie simple de tip contact electric sau robinet de reglare;aceste avantaje explica larga lor utilizare industriala,care a tras dupa sine o mare varietate constructiva.
I.6. Traductoare de temperatura cu contact bazate pe efecte termoelectrice.
In aceasta categorie intra traductoarele de temperatura cu cea mai mare diversitate constructiva si utilizare industriala,deoarece acopera un domeniul larg de temperatura cu o buna precizie, au o constructie relativ simpla si pretabila unei productii de serie mare,nu prezinta piese in miscare, sunt capabile sa lucreze in medii ambiante agresive variatii mari de presiune, umiditate temperatura, vibratii, socuri, etc.
Elementele sesibile cu frecventa de utilizare cea mai mare ale traductoarelor bazate pe efecte termoelectrice sunt termocuplurile, termorezistentele, termistoarele, peliculele rezistive, semiconductoarele; acestea se prezinta in diverse tipodimeniuni si forme constructive, recomandabile unei anumite aplicatii sau pentru un domeniu mai larg, dand astfel posibilitatea utilizatorului sa implementeze solutia cu eficienta maxima.
La baza functionarii acestui tip de traductoare sta proprietatea unor metale pure si aliaje semiconductoare de a-si varia rezistenta cu temperatura.
I.6.1. Traductoare de temperatura cu termocupluri.
La baza functionarii acestui tip de traductoare, denumita si termocupluri ,stau efectele Peltier-Thomson asupra unui cuplu din doua metale cu proprietati termoelectrice cat mai diferite.
Termoelectrozii sunt confectionati din materiale omogene fara impuritati,tensiuni mecanice,deformari,care trebuie sa dezvolte o tensiune t.e.m.in functie de temperatura ,cat mai mare,sa aibe o conductibilitate termica ridicata un coeficient de variatie cu temperatura a rezistentei electrice mic,sa fie rezistente la coroziune, socuri termice si mecanice, sa nu-si schimbe in timp caracteristice.
Pentru masurari de temperatura in reactoare nucleare se utilizeaza termocupluri PtMo(5%)-PtMo(0,1%), care acopera acelasi domeniu de masurare ca si termocupluri PtRh-Pt, folosirea acestuia din urma nefiind indicata intrucat rhodiul, intr-un flux de neutroni, se transforma usor in paladiu, ducand la decalibrarea termocuplului.
Ca termocupluri nemetalice se mentioneaza: MoSi2-WSi2, utilizat in medii agresive pana la 1700ºC; grafit ZrB2, utilizat la masurari in metale topite pana la 1800ºC; aceste termocupluri sunt putin raspandite datorita fragilitatii, dimensiunilor mari si slabe reproductibilitati in procesul de fabricatie;au avantajul ca pot functiona la valori ridicate de temperatura.
Limita maxima de utilizare a unui termocuplu depinde si de diametru termoelectrozilor.
Sensibilitatea
Ktc este de valori reduse nefiind
l.7. Traductoare de temperatura cu elemente sensibile rezistive.
In functie de natura materialului utilizat in confectionarea elementului sensibil se disting:
termorezistente realizate din metale prin bobinare spatiala/plana si prin depunere pe suporturi izolante;
termistoare,obtinute prin sinterizarea unor pulberi de oxizi metalici.
I.7.1. Termorezistente.
Cele mai raspindite termorezistente in aplicatiile industriale se obtin prin bobinarea antiinductiva,pe un suport izolant, rezistent la variatii mari de temperatura;elementul sensibil astfel obtinut se introduce in teci de protectie, prevazute cu dispozitive de prindere si cutii de borne similare celor utilizate la termocupluri.
Pentru exprimarea si compararea proprietatilor termice ale materialelor folosite la confectionarea elementelor sensibile se utilizeaza coeficientul de temperatura, definit pe intervalul 0.100ºC prin relatia sau raportul W100 al rezistentilor.
unde R0, R100 reprezinta rezistentele firului la 0ºC, respectiv 100ºC.
S-a observat experimentul ca W100 este cu atit mai mare cu cat puritatea metalului utilizat este mai ridicata, crescand deasemenea odata cu inlaturarea tensiunilor mecanice ale firului rezistiv.
Alte caracteristici care permit compararea termorezistentelor intre ele sunt:
materatul din care este confectionat elementul sensibil (platina, cupru, nichel, mai rar wolfram si molibden);
valoarea rezistentei la 0ºC - R0 - si eroarea sa tolerata(se construiesc termorezistente de100 +0,1%; 100 +0,2%; 50 +0,1%; 50 +0,2%; mai rar 46 +0,1% si 53 +0,1%;
constanta de timp (se disting termorezistente cu constanta de timp mica T<15s, medie 15s<T<90s si mare T>90s);
intervalul de masurare, in functie de care exista termorezistente de joasa temperatura (-200.+30ºC), medie temperatura (0.250ºC), de inalta temperatura (0.650/850ºC);
gradul de protectie mecanica, climatica ,antiexpoziva;
clasa de precizie delimitata prin eronarea tolerata admisa raportului W100 (clasa I ±0,0005, clasa II ±0,001, clasa III ±0,002).
Pentru proprietatile sale - punct de topire ridicat (1772ºC), rezistenta la medii oxidante, reproductibilitatea foarte buna a valorii rezistentei electrice pentru orice temperatura din domeniul de utilizare - platina este metalul cel mai utilizat in realizarea termorezistentelor pentru aplicatiile industriale.
Legatura dintre rezistenta termorezistentei de platina R teta si temperatura teta este, pentru domeniu 0.630,74ºC, de forma:
Rθ=R (1+Aθ+Bθ2)
iar pentru domeniul -182,962.0ºC:
Rθ=R [1+Aθ+Bθ2+C(θ-100)θ3]
in care A=3,98e-3 1/grad, B=-5,8e-7 1/(grad2), C=-4e-4 sunt constante determinate pentru platina pura (puritatea≥99,999%).
In mod uzual domeniul de lucru al termorezistentelor de platina este -200.650ºC, iar in constructii speciale, poate fi estins pana la 850ºC. Spre temperaturi inalte apare fenomenul de volatilizare, care este contracarat prin folosirea unei sarme de platina cu dimetru mare (diametru firului este tipic 0,05mm, dar poate ajunge pana la 0,5mm atunci cand se doreste extensie a limitei superioare a domeniului de utilizare).
Folosirea termorezistentelor din platina fara teaca de protectie , impusa de necesiattea obtinerii unei constante de timp foarte mici, trebuie facuta cu precautie mai ales in medii gazoase, deoarece, in contact cu amestecurile combustibile, platina devine catalizator accelerand procesul de ardere, consecinta fiind eronarea temperaturii masurate.
Cuprul permite realizarea unei bune reproductibilitati deoarece se poate obtine cu puritate inaintata pe cale electrolitica, termorezistentele din cupru fiind utilizate pe doneniul -50C.180ºC, intrucat peste 180ºC apare fenomenul de oxidare, producand alterarea ireversibia a proprietatilor de reproductibilitate.
Nichelul are o buna sensibilitate si liniaritate dar,datorita aparitiei fenomenului de oxidare a temperaturi ridicate, termorezistentele tehnice se utilizeaza in domeniul -60C.180ºC.
Wolframul prezinta o buna liniaritate si o rezistenta mecanica ridicata, astfel ca se confectioneaza termorezistente din fire de diametru mic (10.15μm),utilizate pe domeniul 0C.+600ºC; woframu este folosit cu predilectie fara teaca de protectie, in medii gazoase cu viteze mari de curgere, sub forma de elemente sensibile cu fire calde.
In mod uzual pe aceasi suport izolat se realizeaza unu sau doua elemente sensibile; pentru protectia la agresivitatea mediului de lucru tecile de protectie pentru termorezistente se confectioneaza din:cupru - indicate pentru masurarea temperaturilor joase; otel de constructie OLT45, recomandate pentru temperaturi pozitive in medii neutre; otel inoxidabil, indicate la temperaturi pozitive in medii oxidante sau reducatoare (tecile ceramice nu sunt utilizate dat fiind domeniul mai restrans de masurare al termorezistentelor comparativ cu cel a termocupurilor).
Deoarece de la cutia de borne pana la adaptor rezistenta termorezistentei este adusa prin intermediul unui cablu, care introduce suplimentar o rezistenta de linie, este indicat ca valoarea nominala R0 sa fie cat mai mare.Tendinta de stadndardizare pe plan mondial din domeniul sistemelor si echipamentelor de automatizare se rasfrange si asupra termorezistentelor (de exemplu, pentru cazul termorezistentelor de platina destinate aplicatiilor industriale, marile firme produc cu predilectie Pt100 cu W100=1,385).
Datorita diametrului mic al firului puterea disipata pe o termorezistenta este redusa;pentru ca nu exista pericolul incalzirii prin efect Joule, curentu admisibi printr-o termorezistenta nu depaseste 1mA -pentru cele cu sarma de 0,05mm - respectiv 10mA - pentru cele cu diametru sarmei de 0,1.0,5mm.
I.7.2. Termistoare
Termistoarele sunt materiale semiconductoare care isi modifica rapid si intr-o plaja de variatie mare rezistenta electrica sub actiunea unor variatii reativ reduse de temperatura. Dependenta rezistenta-temperatura respecta aproximativ o lege exponentiala de forma:
in care RT, R0 sunt rezistentele termistorului a temperaturile T, respectiv T0 in Kelvini [K], iar b este o constanta care depinde de materialul din care este confectionat termistirul.
Se remarca faptul ca un termistor are coeficientul de variatie cu temperatura negativ, intrucat:
si deoarece constanta b[k] este de valori mari (intre 2500 si 13000), sensibilitatea unui termistor este de 8.10 ori mai mare decat a unei termorezistente, dar caracteristica statica este puternic neliniara.
Exista si termistoare cu coeficient de variatie cu temperatura pozitiv - denumite pozistoare care prezinta o scadere lenta a rezistentei pana la o temperatura de prag, urmata de o crestere brusca; datorita acestei proprietati se utilizeaza la realizarea sesizoarelor de temperatura sau ca "sigurante" cu revenire automata.
In masurarile continue de temperatura se utilizeaza termistoare cu coeficienti negativ liniarizate prin dispunerea unei rezistente invariante cu temperatura in serie sau in parale cu termistorul
Termistoaree se realizeaza din amestecuri de oxizi cu proprietati semiconductoare ca: oxizii de Mn, Ni, Co, Cu, U, Fe, Zn, Al, Mg; dupa obtinerea unei pulberi prin macinare, se preseaza sub forma de discuri, baghete sau perle, apoi se sinterizeaza la temperaturi si inatmosfere riguros controlate.
Realizarile tehnologice actuale permit obtinerea de termitoare cu repoductibilitate a caracteristicii rezistenta/temperatura sub 1.2% pe domenii de utilizare cuprinse intre -80ºC si 150ºC.
In mod obisnuit domeniul de masurare a temperaturii cu ajutoru termistoarelor este: 100ºC.400ºC, iar in constructie speciala - denumite termistoare refractare - se poate extinde domeniul pana la 1200ºC.
Termistoarele utilizate in masurari au rezistenta R0 la temperatura de referinta (de obicei 25ºC) de ordinul K-lor, in consecinta rezistenta de linie nu infuenteaza masurarea ca in cazul termorezistentelor; in acelasi timp, fiind in constructii miniatura ,puterea disipata este foarte redusa , de aceea curentul de functionare este de valori mici.
Constanta de timp a termistoarelor este de valori reduse, fiind infuentata de materilul utilizat penrtu protectie.
Datorita sensibilitatii ridicate,ca si posibilitatile foarte mari de liniarizare pe intervale mici, aplicatiile majore ale termistoarelor sunt pe domenii restranse de temperatura.
I.7.3. Adaptoarele traductoarelor de temperatura cu elemente sensibile rezistive.
Termorezistentele si termistoarele fac parte din categoria elementelor sensibile parametrice - necesita energie auxiliara in procesul de masurare a rezistentei electrice -astfel ca, in principiu, adaptoarele destinate acestora sunt de tipul convertor rezistenta-semnal unificat de iesire. Pentru realizarea adaptoarelor se au in vedere o serie de particularitati ca:
Varitia redusa a rezistentei termorezistentei - in special pe domenii mici - ca si necesitatile impuse de precizia de masurare, implica utilizarea de metode de punte in intrare ,alimentate in c.c. si lucrand in regim echilibrat/dezechilibrat;
Distanta relativ ridicata intre elementul sensibil si adaptor impune controlul riguros al rezistentelor de linie prin utilizarea in intrare - dupa caz - a conexiunii elementului sensibil cu 2, 3 sau 4 conductori;
Neliniaritatea caracteristicii statice a elementului sensibil - mai ales in cazul folosirii termorezistentelor - ca si a puntii de masurare - pentrul cazul puntilor lucrand in regim dezechilibrat - impun utilizarea de circuite de liniarizare in structura adaptorului;
Separarea galvanica a semnalului unificat de iesire din adaptor in raport cu elementul sensibil si/sau cu sursele de alimentare, impusa de conditiile concrete in care se utilizeaza traductorul;
Modalitatea diferita de conectare a traductorului in sistemele de supraveghere/control prin utilizarea conexiunii pe doua respectiv patru fire.
Puntile de masurare utilizate la intrarea adaptoarelor sunt, de regula, punti Wheatstone rezistive alimentate in curent continuu, unul din brate constituindu-l elementul sensibil;de asemenea, tot in cadrul acestora, sunt incluse anumite elemente de reglaj, pentru echilibrarea initiala, deplasarea punctului de zero, etc; iar in anumite situatii, asa cum se va preciza in continuare la cele lucrand in regim dezechilibrat, se prefera rupturi de punti modificate in vederea obtinerii unei dependente liniare cu variatia elementului sensibil.
Punti de curent continuu in regim echilibrat. Pentru situatia functionarii in regim echilibrat a puntii rezulta:
La conexiunea cu doua conductoare:
Rθ=R -(r +r
astfel ca rezistentele celor doua conductoare(r1 si r2) pot conduce la erori semnificative,mai ales cand distanta dintre locurile de plasare ale termorezistentei si ale adaptorului (care include puntea de masurare) este mare;in plus, chiar daca se inseriaza cu R2 o rezistenta de valoare r1+ r2,variatia cu temperatura a rezistentelor conductoarelor de legatura nu este in totalitatea compensata,deoarece acestea strabat un mediu ambiant a carui temperatura, de regula difera de cea a mediului in care este plasat adaptorul.
La conexiunea cu trei conductoare:
Rθ=R +(r -r
astfel ca, prin alegerea convenabila a conductoarelor,se poate asigura egalitatea r2-r1, fiind posibila compensarea rezistentei firelor de legatura(se are in vedere totodata ca,traseul conductoarelor fiind acelasi, influenta temperaturii mediului se manifesta identic asupra acestora). Aceasta conexiune - cea mai utilizata de aplicatiile industriale - denumita si configuratie standard, este recomandata pentru traseele pana la 15m, pentru care variatiile de rezistenta ale conductorului suplimentar r3 nu influenteaza asupra tensiunii din diagonala de alime.are a puntii.
La conexiunea cu doua conductoare si bucla de compensare:
Rθ=R +(r +r )-(r +r
si prin alegerea conductoarelor astfel ca (r3+r4)=(r1+r2), toate avand acelasi traseu,rezulta cea mai buna compensare a rezistentei firelor de legatura; in multe aplicatii, dat fiind consumul ridicat de conductor,pentru situatia in care influenta temperaturii mediului asupra rezistentei liniei r1+r2 este neglijabila, se inlocuioesc conductorii r3+r4 printr-o rezistenta reglabila pe carcasa adaptorului,reducandu-se la conexiunea termorezistentei prin doua conductoare,la care se inseriaza R2 cu rezistenta r1+r2;
La conexiunea cu patru conductoare se utilizeaza doua configuratii obtinute prin comutatorul k-rezultand pe pozitia a
Rθ=R +(r -r
iar pe pozitia b
Rθ=R +(r -r
astfel ca, facand semisuma celor doua valori, rezulta:
Aceasta modalitate se aplica numai in masurarile de laborator care necesita obtinerea unor precizii ridicate.
I.8. Traductoare de temperatura cu dispozitive semiconductoare.
Principiul de functionare. Aceasta categoirie de traductoare cu elemente sensibile a caror functionare se bazeaza pe dependenta de temperatura a tensiunii directe - in cazul unei diode semiconductoare - respectiv a tensiunii baza-emitor - in cazul unui tranzistor - atunci cand acestea sunt strabatute de un curent constant;avand la baza proprietatile dispozitivelor semiconductoare anterior evidentiate s-au realizat circuite integrate,sub forma de dioda Zener sau sursa de curent, la care semnalul de iesire este proportionat cu temperatura absoluta.
Dioda semiconductoare poate fi folosita ca element sensibil de temperatura avand in vedere ca dependenta dintre curent prin curentul prin jonctiune Ia si tensiunea de polarizare direnta Ua se exprima prin relatia practica:
in care q - masa electronului, I0 - curentul de saturatie, k - constanta lui Boltzmann, T - temperatura absoluta, iar m este un coeficient care ia valori intre 1 si 2.
Se observa ca relatia, dupa o prelucrare simpla, poate fi scrisa in forma:
care arata faptul ca, la alimentarea diodei aflate in polarizare directa cu un curent constant Ia=const., intre tensiunea Ua si temperatura T se obtine o dependenta liniara.
In mod obisnuit, o dioda semiconductoare cu siliciu are sensibilitatea de 2.2,5mV/C, cu o buna sensibilitate in timp, fiind posibil de utilizat ca element sensibil de temperatura in domeniul 20.100/120ºC; totusi sensibilitatea sa redusa cu temperatura, care implica masuri suplimentare in prelucrarea tensiunii Ua si amplificarea acestuia, a facut ca raspandirea diodei semiconductoare in aplicatii sa fie redusa.
Tranzistorul bipolar se poate utiliza ca element sensibil de temperatura avand in vedere ca dependenta curentului de colector Ic, in functie de tensiunea baza-emitor UBE in cazul cand UCE este suficient de mare si UBE>>kT/q la conexiunea emitor comun este de forma:
unde: a - factorul de amplificare in curent direct; Ies - curentul de saturatie al diodei emitor-baza masurat cu colectorul scurtcircuitat la baza.
Printr-o prelucrare similara celei aplicate unei relatii anterioare,relatia de mai sus poate fi scrisa in forma:
rezultand o dependenta liniara intre UBE si T, in ipoteza ca Ic=const. si neglijand efectul factorului rezidual.
Senzorii integrati de temperatura folosesc tranzistoare, functionand la densitati diferite ale curentului de colector, astfel ca diferenta dintre tensiunile baza-emitor a doua tranzistoare este direct proportionala cu temperatura absoluta. Pentru obtinerea diferentei UBE[mV]=k·T2 [K] se lucreaza fie cu tranzistoare duale strabatute de curenti de colector diferiti, fie cu tranzistoare de arie diferita,strabatute de curenti de colectori identici. O alta modalitate, mai recenta,consta in utilizarea unui singur tranzistor multiemitor operat in mod alternativ la doua nivele diferite ale curentului de colector, obtinadu-se astfel o diferenta de tensiune baza-emitor direct proportionala cu temperatura absoluta.
Senzorul integrat de temperatura BM335, incapsulat intr-o capsula de tranzistor,asigura un domeniu de functionare intre - l0 C.+l00 C, cu o eroare de neliniaritate de maximum l C
Un exemplu de senzor integrat de temperatura,realizat cu tranzistoare identice, strabatute de curenti de colector diferiti, este sursa de curent AD590.
Circuitul AD590, cu o sensibilitate tipica de lA/K, asigura pe domeniul de temperatura - 55 C.+l50 C o precizie de 0,5 C; alimentarea acestuia se poate face de la o sursa de tensiune continua intre +4V si + 30V.
Fiind o sursa de curent dependent de temperatura absoluta,senzorul integrat AD 590 nu necesita circuite de compensare a referintei sau a firelor de legatura,iar precizia ridicata elimina utilizarea schemelor de liniarizare.
I.9. Verificarea traductoarelor de temperatura cu contact.
Verificarea elementelor sensibile din gama larga de tipuri functional constructive de traductoare de temperatura cu contact se vor face exemplificari privind verificarea,dat fiind marea lor raspandire industriala, pentru cele avand ca element sesibil termocupluri ,respectiv termorezistente.
Verificarea termocuplurilor si termorezistentelor tehnice se face in conformitate cu dispozitiile legale cuprinse in NTM 5-05-82, respectiv NTM 5-07-82, constand, in principiu, din verificarea conditiilor tehnice de constructie.
Verificarea conditiilor tehnice de functionare la o termoreziztenta consta in verificarea rezistentei electrice la 0 C - prin imersarea acesteia intr- un vas Dewar - la 100 C - prin utilizarea unei bai termostat - si la cel putin inca o temperatura apropiata limitei superioare de utilizare folosind bai speciale bazate pe fierbere ale substantelor specifice in SIPT -68.
O termorezistenta se considera buna dupa verificare daca atat valoarea Wl00, cat si valorile rezistentei electrice gasite la temperaturile masurate se inscriu in erorile tolerate,precizate de standard.
Masurarea rezistentei termorezistentei se poate face cu o punte Wheatstone de clasa 0,0l utilizand pentru termorezistenta conexiunile cu 2, 3 sau 4 fire (la conexiunea cu 2 fire si partial cu 3 fire se va tine seama de eroarea suplimentara introdusa de cablurile de legatura), sau cu ajutorul unui compensator de clasa 0,0l, folosind o rezistenta etalon si o conexiune cu patru conductoare pentru termorezistenta.
Capitolul II
SCHEMA BLOC A SISTEMULUI DE MASURARE. FUNCTIONARE.
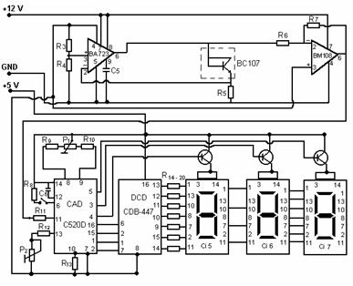
In realizarea proiectului utilizat o metoda proprie de masurare a temeperaturii pe intervalul 0.100 C ce are urmatoarea schema bloc:

Tranzistorul T2 constituie senzorul de temperatura. S-a folosit proprietatea cunoscuta ca tensiunea care cade pe o jonctiune semiconductoare variaza liniar cu temperatura (dVBE/dT=-2,2mV/C). S-a utilizat un tranzistor la care s-a scurtcircuitat colectorul la baza. Se prefera un tranzistor in capsula metalica, cu o constanta termica a capsulei cat mai mica, pentru a micsora inertia masurarii.
Circuitele integrate care alcatuiesc acest bloc se alimenteaza cu 12V. CI1 este de tip bA723. Acest integrat asigura un curent constant prin T2 si in acelasi timp asigura o impedanta mica de iesire pentru atacul etajului urmator.
Se observa ca elementul T2 (senzorul de temperatura) este montat intre iesirea si intrarea inversoare (pinul 2). Intrarea neinversoare (pinul 3) este polarizata la un potential constant (tensiunea de referinta 7,15V de la pinul 4 divizata cu R3-R4).
Mentionam ca tensiunea de referinta (7,15V) este legata la masa celei de-a doua surse (de 5V).
Tensiunea de iesire a CI1 - bA723 se aplica, prin intermediul lui R6 la intrarea inversoare a ampificatorului operational CI2, montat deci in conexiunea inversoare. CI2 este de tip bA108A, amplificatorul operational cu deriva termica redusa. Acest AO este de percizie, avand curenti de polarizare si tensiuni de offset suficient de redusi pentru a evita compensarile de offset.
Mecanismul de masura al termometrului analogic este urmatorul cu cat temperatura de masurat creste, caderea de tensiune pe jonctiunea T2 scade cu 2,2mV la fiecare grad Celsius. Deci scade si tensiunea aplicata la intrarea inversoare a CI2 (pinul 2) prin intermediul lui R6 deoarece aceasta tensiune pe jonctiunea T2 plus caderea de tensiune pe R5 (care este constanta ,rezistenta fiind parcursa de un curent constant).
Intrarea neinversoare a CI2 (pinul 3) este la un potential constant (potentialul UREF.=7,15V care este comun cu masa celei de-a doua surse).
La temperaturi pozitive tensiunea de la iesirea CI1 (pinul 6) este totdeauna mai mica decat tensiunea pe intrarea neinversoare a CI2 (pinul 3). Deci la iesirea CI2 (pinul 6), tensiunea v-a fi pozitiva si cuprinsa intre 0V la 0 C si 1000mV la 100 C
Amplificarea se poate regla din R7.
La temperaturi negative tensiunea de iesire a CI1 este mai mare decat tensiunea pe inrarea neinversoare a CI2, deci tensiunea la iesirea CI2 v-a fi negativa, cuprinsa intre 0V la 0 C si 100mV la 10 C
Datorita comportarii liniare a variatiei caderii de tensiune pe jonctiunea semiconductoare cu temperatura, calibrarea se va face doar la 0 C si 100 C (trebuie sa se obtina la iesirea CI2, pinul 6, 0V la 0 C si 1000mV la 100 C fata de masa sursei de 5V).
Semnalul aplicat la intrare (pinul 11) prin intermediul lui R11 este cuprins intre 0mV si 1000mV (corespunzator temperaturilor de 0 respectiv 100 C). La iesirile (pinii 1, 2, 15, 16) se obtine semnalul in cod BCD, care se aplica lui CI4 la intrarile 1, 2, 6, 7. Circuitul CI4 este un decodor BCD 7 segmente. Semnalul obtinut la iesirea lui se aplica prin grupul R14 R celor trei afisoare cu 7 segmente.
Circuitul demultiplexor de pe schema-bloc este realizat cu T3, T4 si T5.
Capitolul III
PROIECTAREA BLOCURILOR COMPONENTE
III.1. Alegerea convertorului analog numeric.
Conversia analog numerica este realizata cu circuitul integrat C520D. Acesta are iesiri multiplexate pe 3 digiti (-90.000.999). Este compatibil pin la pin cu circuitul integrat CA3162(E) si are urmatoarele caracteristici principale:
Conversie A/D dubla panta;
Sursa de tensiune de referinta interna ultra stabila de tip "band-gap";
Intrare diferentiala;
Generator de tact intern - nu necesita semnal de tact ("clock") extern;
Se poate alege modul de conversie : SAMPLE cu viteza mica (4Hz) sau viteza mare (96Hz) si HOLD, cu mentinerea informatiei afisate;
Operare mutiplexata cu eficienta mare;
Parametri maximi admisi:
tensiune de alimentare maxima(intre terminalele 7 si 14): +7V;
tensiune de intrare maxima (terminalele 10 si11 la masa):=15V.
structura interna pe blocuri a integratului C520D(CA3161E)este redata in figura urmatoare:
Capitolul IV
REALIZAREA PRACTICA A PROIECTULUI
Schema bloc si cablajul circuitului sunt urmatoarele:

Capitolul V
CALIBRAREA CIRCUITULUI
Pentru reglare se procedeaza in felul urmator :
Se leaga punctul A la masa sursei de 5V si se regleaza din P1 astfel incat sa avem afisata valoarea 0 C
Se desface lagatura la masa si se aplica cu o sursa in punctul A o tensiune da 1000mV (cu legatura spre pinul 6 al CI2 desfacuta );
Se regleaza P2 pana cand se obtine afisata valoarea de 100 de C
Se repeta reglajul. Deci P1 este pentru reglajul de nul , iar P2 pentru calibrare.
Mentionam ca la inchiderea intrerupatorului H (Hold), masuratoarea afisata se retine (memoreaza), dar la deschiderea intrerupatorului se va afisa imediat noua valoare masurata , deoarece intern circuitul lucreaza , blocandu-se doar afisajul pe timpul inchiderii comutatorului H. Rezistenta R8 trebuie sa aiba valoarea de 12KW, cat recomanda fabricantul circuitului C520D (pentru ca tensiunea pe pinul 6 - Hold - sa fie cuprinsa intre 0,8V si 1,6V).
Privind tabela de adevar a acestui integrat ,se observa ca pinii 3 si 4 se pot lega la +5V, dar nu este obligatoriu deoarece chiar si neconectati acesti pini se gasesc in starea "1" logic.
Pentru calculul rezistentelor R14 R trebuie avut in vedere faptul ca C520D are iesirile mutiplexate, deci intr-o fractiune de secunda nu pot fi aprinsi toti cei trei digiti , ci numai cate unul ,prin rotatie. Datorita vitezei mari de multiplexare si inertiei ochiului omenesc , noi vom vedea toate cele trei cifre aprinse .Deci vom avea intr-un anumit interval de timp cel mult 7 LED-uri aprinse (7segmente). Considerand un curent de 40mA/segment, consumul maxim este de 280mA. In mod normal, curentul printr-un segment este de 10mA, dar s-a luat mai mare, tinand cont de faptul ca el nu mai este aprins tot timpul si si pentru a avea o luminozitate corespunzatoare. Nu trebuie depasit curentul maxim de varf repetitiv (60mA).
La curentul ales (40mA/segment), caderea de tensiune pe un segment este de aproximativ 2,3V. Adunand si caderea de tensiunea CE a tranzistorului saturat, obtinem aproximativ 2,5V. Deci:
Caderea de tensiune pe un segment la curentul de 10mA este de cca. 1,5V.
Tranzistoarele T3, T4 si T5 trebuie sa suporte un curent de minimum 280mA. Toate piesele utilizate la realizarea termometrului sunt produse in industria romaneasca de componente.
Capitolul VI.
LISTA DE MATERIALE
Rezistente:
R W
R =68KW
R =68,1KW
R =9,1KW
R =41,2KW
R =12KW
R , R10=20KW
R =12KW
R =1KW
R =12KW
R R =62KW
R W
Potentiometre:
P =10KW
P =3,3KW
Condensatoare:
C =1nF
C =220nF
Tranzistori:
T = T3= T4= T5=BC327 (BC328)
T =BC107
Circuite integrate:
CI bA
CI bM108A
CI =C520D(AD2020)
CI =MMC4511
CI CI =MDE2101..4R (MDE2101..4V)
BIBLIOGRAFIE
Ø Emil Sofron - "Afisarea alfanumerica a informatiei" - Editura Militara 1981.
Ø Gabriel Ionescu - "Traductoare pentru automatizari industriale" - Editura Tehnica 1996.
Ø Stelian Dumitrescu - "Aparate de masurat si automatizari in petrol si petrochimie" - Editura Didactica si Pedagogica 1983.
Ø Valentin Sgarciu - "Circuite, componente si sisteme pentru automatizari" - Editura Politehnica 1995.
|