Stabilirea structurii unitatii
3.1 Generarea conceptelor
Compunerea, cinematica si constructia masinilor-unelte agregat sunt determinate de trei criterii: constructiv, tehnologic si cinematic.
Criteriul constructiv Are ca obiect de analiz 212r173c 9; piesa. Se stabilesc suprafetele ce urmeaza a fi prelucrate, pozitia reciproca a acestor suprafete, precum si suprafetele de bazare si directiile din care sa se poata realiza operatiile de prelucrare. Componenta si constructia masinilor-unelte agregat depind de constructia piesei si anume: de forma semifabricatului;forma, numarul si pozitia reciproca a suprafetelor care urmeaza a fi prelucrate; precizia dimensionala, de forma si de pozitie; caliatea suprafetelor de prelucrat.
Acesti factori determina directiile de prelucrare, aferente atât piesei cât si masinii.
Directia de prelucrare a piesei, este axa tehnica definita în sens geometric si legata de suprafata de prelucrat, fiind identica cu axa geometrica a fiecarei suprafete de revolutie sau cu normala pe suprafata plana, ce urmeaza a se prelucra.
Directia de prelucrare a masinii, este definita similar cu a piesei, dar este legata de postul de lucru. Se aleg de catre constructor în functie de constructia si dimensiunile de gabarit ale unitatilor de lucru. În general directia si numarul directiilor de prelucrare ale masinii difera de cele ale piesei. Principiul fundamental în constructia agregatelor consta în aducerea directiilor de prelucrare ale piesei, peste directiile de prelucrare ale masinii dupa care sunt plasate unitatile de lucru si sculele.
Numarul si sensul directiilor de prelucrare sunt impuse de configuratia constructiva a piesei si de tipul sistemului de transfer adoptat. Planele de asezare, fixare, alimentare si transport anuleaza directiile de prelucrare ale masinii.
Criteriul tehnologic, ia în considerare procesul tehnologic pentru prelucrarea piesei si modul în care fazele procesului tehnologic pot fi realizate pe masini-unelte agregat.
Gradul de divizare sau de concentrare a procesului tehnologic determina numarul posturilor de lucru, iar modul de prelucrare al pieselor determina felul agregarii.
Grad maxim de concentrare a procesului tehnologic se realizeaza prin prelucrarea simultana a piesei pe un post de lucru fix, rezultând un agregat monopost fix.
Gradul optim de concentrare a procesului tehnologic se realizeaza prin prelucrarea succesiva a piesei la mai multe posturi de lucru, rezultând un agregat serie care poate fi, dupa forma traiectoriei, de transport cu: masa liniara; masa circulara; cu tambur indexabil.
În scopul maririi productivitatii, a eliminarii strangularilor în fluxul tehnologic masinile se construiesc cu doua sau mai multe posturi agregate în paralel, rezultând un agregat paralel.
Agregarea consta în compunerea masinii-unelte agregat din subansamble tipizate în constructie modulara si dispunerea lor într-o anumita ordine. Dupa modul de organizare a posturilor de lucru exista trei metode de agregare: serie; paralel; mixta.
Criteriul cinematic. La compunerea si constructia masinilor-unelte agregat se tine seama de felul si numarul miscarilor de generare si auxiliare. Aceste miscari determina constructia unitatilor de lucru, de transport si a unor unitati speciale.
3.2 Selectarea conceptului
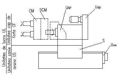
În fig. 3.2 se prezinta structura unei unitatii de lucru cu urmatoarea specificatie a elementelor componente: UL - unitatea de lucru; CF - unitatea cap de forta;
UAP - unitatea arbore principal; Uap - unitatea actionare principala; CM - cap multiax;
SCM - suport cap multiax; S - sanie; Uaw - unitate de avans.
Capul de forta poarta si asigura miscarea principala a sculelor. Se compune din unitatea actionare principala Uap si unitatea arbore principala UAP. Constructia arborelui principal depinde de procesul de prelucrare. Arborii principali fixati în pinole deplasabile trebuie descarcati de solicitarile la încovoiere si axiale.
Actionarea principala este de obicei electromecanica. Mecanismul de reglare al turatiilor poate fi cu roti de schimb sau cu cutie de viteze.
Unitatea de sanie sustine capul de forta si realizeaza miscarea de avans, asigurând ciclul de lucru. Se compune din sania propriu-zisa S si actionarea de avans

Fig. 3.2
Uaw. Actionarea de avans poate fi electromecanica cu mecanism de reglare a vitezelor de avans cu roti de schimb sau cu motor de curent continuu, hidromecanica si pneumohidraulica. De obicei sunt tipizate.
Observatie: Capetele multiax se monteaza pentru prelucrarea simultana a mai multor gauri.
|