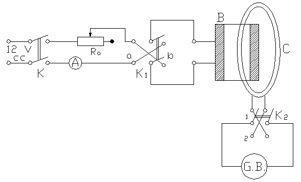
Verificarea legii circuitului magnetic in regim
stationar cu ajutorul cordonului lui Rogowski

B - bobina etalon sau de masurat
C - cordonul lui Rogowski
GB - galvanometrul balistic
A - ampermetru feromagnetic 5-10 A, clasa de precizie 0, 747i84h 5
Ra - rezistenta reglabila formata dintr-un reostat de 13 W si 6,3 A
K - intrupator bipolar
K1, K2 - inversoare bipolare
Lucrarea are drept scop verificarea legii circuitului magnetic in regim stationar cu ajutorul cordonului Rogowski. Se va verifica astfel egalitatea dintre tensiunea magnetomotoare si solenatie date de relatia:
sau tinand seama de relatiile de mai jos:
Etalonarea schemei de masura.
Se introduce cordonul printr-o bobina cu N1 spire si se trece prin ea un curent de 3 A reglat cu Ra. Se intrerupe curentul cu K1 si se citeste deviatia maxima a galvanometrului. Cu relatia:
se determina K. Se dau mai multe valori curentului si se determina de asemenea K. Se ia valoarea medie a acestor determinari.
Toate valorile citite se trec in tabelul 1.
Verificarea proportionalitatii tensiunii magnetomotoare cu solenatia si a independentei ei de forma curbei de integrare.
Se conecteaza in montaj doua sau mai multe bobine legate in serie. Cordonul se aseaza astfel incat sa inlantuie numai o bobina. Se intrerupe si se restabileste curentul citind in acelasi timp deviatiile galvanometrului. Pentru o valoare a curentului se fac mai multe citiri schimband pozitia cordonului. Se introduce cordonul prin cele doua bobine si se dau de asemenea mai multe valori curentului, citind galvanometrul balistic. Pentru o valoare a curentului se schimba pozitia cordonului dandu-i diferite forme. Se va constata identitatea citirilor. Toate datele de mai sus se trec in tabelul 1.
Verificarea dependentei tensiunii magnetomotoare de sensul curbei de integrare si de semnul solenatiei.
Se introduce cordonul in bobina si se regleaza curentul la 3 A. Cu comutatorul K2 pe pozitia (1) se inchide K1 pe pozitia (a) si se citeste deviatia la galvanometru cu semnul ei. Se deschide K2 si apoi se deschide si K1 (pentru ca galvanometrul sa nu mai devieze). Se inchide K2 pe pozitia (2) iar K1 se inchide brusc tot pe pozitia (a). Se noteaza aceasta deviatie care trebuie sa fie egala si de semn contrar. Se procedeaza la fel cu comutatorul K2 inchis pe pozitiile 1 si 2 iar K1 inchizandu-se pe pozitia (b). Se noteaza toate deviatiile cu semnul lor. Se trece brusc comutatorul K1 de pe pozitia (a) pe pozitia (b) mentinand K2 inchis pe o pozitie. Se observa ca deviatia se dubleaza. Se noteaza si se trece in tabelul 1. se observa deviatia (sensul ei) la inchiderea si deschiderea comutatorului K1. Pentru ca spotul galvanometrului sa revina repede la zero se va deschide intotdeauna K2 dupa efectuarea masuratorii.
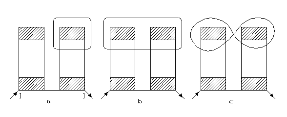
Verificarea compunerii solenatiilor.
Se leaga in circuit doua bobine egale avand solenatiile de acelasi semn. Se stabileste un curent de 3 A. Se introduce cordonul prin bobine asa cum se vede in figurile de mai jos si se manevreaza K1 citindu-se deviatiile la galvanometru. Datele se trec in tabelul 1.
Se va vedea si care este deviatia galvanometrului atunci cand solenatiile sunt de semn contrar si se va explica fenomenul.

Determinarea numarului de spire al unor bobine.
Se introduce pe cordon o bobina cu un numar de spire necunoscut. Se regleaza curentul la 3 A. Se manevreaza K1 si se citeste deviatia la galvanometru. Cu relatia:
se determina numarul de spire al bobinei.
TABELUL 1
|
Nr. determin. |
Felul bobinelor |
Pozitia cordon |
I |
α div |
K |
|
|
N sp. |
|
[A] |
[div] |
[Asp/d] |
[Asp] |
[Asp] |
|
|||
|
|
Det. K=2,34 |
|
|
|
|
|
|
|
|
|
K1a K21 |
|
|
|
|
|
|
|
|
|
K1a K22 |
|
|
|
|
|
|
|
|
|
K1b K21 |
|
|
|
|
|
|
|
|
|
K1b K22 |
|
|
|
|
|
|
|
|
|
K1b K21 |
|
|
|
|
|
|
|
|
|
|
|
|
|
|
|
|
|
|
|
|
|
|
|
|
|
|
|
|
|
Det. nr. spire |
|
|
|
|
|
|
|
|