|
|
MANUALE DIDATTICO
Famiglia: Caldaie Murali
Gruppo: PREMISCELAZIONE
Modelli: MICROSMART
Edizione 1 datata 14 Marzo 2002
![]()

INDICE
GAMMA DI CALDAIE
Identificazione della gamma di caldaia.
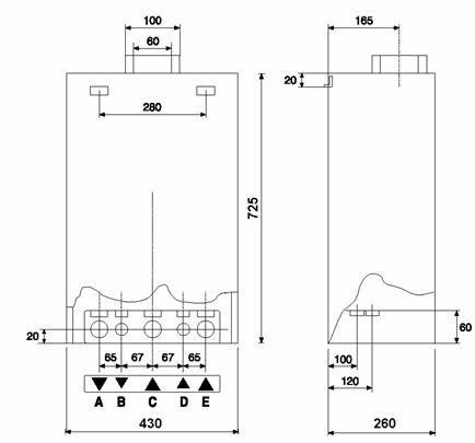
dimensioni delle caldaie ed ubicazione degli attacchi
IMPIANTO IDRAULICO
Modo riscaldamento
MODO SANITARIO
CIRCOLATORE
Scambiatore primario
Gruppo idraulico
Gruppo distribuzione idraulico
Smontaggio del gruppo idraulico di distribuzione
Valvola idraulica a tre vie
Smontaggio della valvola idraulica a tre vie
Pressostato circuito riscaldamento
Pressostato sanitario
Vaso di espansione riscaldamento
Scambiatore sanitario
IMPIANTO GAS
Valvola gas
Applicazioni sulla valvola
Bruciatore principale
Taratura delle pressioni
Manutenzioni
Bruciatore
Scambiatore primario
IMPIANTO EVACUAZIONE FUMI
Camera stagna
Ventilatore
Pressostato aria
DESCRIZIONE SCHEDA ELETTRONICA
Alimentazione elettrica
Parametri di funzionamento: funzioni di controllo
Parametri di funzionamento: sonda esterna
Procedura ed esempi pratici
Visualizzazione impostazioni
Codici errore
Arresto di blocco: (deve intervenire l'operatore)
Arresto di sicurezza: (viene rimosso al cessare del motivo che l'ha provocato)
Logica e sicurezze
Procedura di reset
Tempo di sicurezza e riaccensione
Accenditore
Rilevazione fiamma
Controllo sovratemperatura
Regolazioni sulla scheda elettronica
Gestione ventilatore
Protezione circolatore
Antigelo
Anticalcare
Tasto Confort
Funzione spazzacamino
Modo Test
Modo riscaldamento
Modo sanitario
Collegamenti
La nomenclatura delle caldaie si realizza mediante una serie di codici alfanumerici con una interpretazione diretta:
|
LEGENDA: | |
|
XX |
Indica la potenza massima utile in KW |
|
R |
Indica caldaia per solo riscaldamento |
|
M |
Caldaia mista |
|
FF o TURBO o CS |
Indica la presenza di una camera di combustione stagna con espulsione dei prodotti della combustione mediante l'ausilio del flusso forzato indotto da un ventilatore. |
|
I |
Accensione con controllo di fiamma ionizzato |
|
Tank |
Sono le caldaie predisposte per l'allacciamento a un bollitore di capacità notevole (100 - 150L) |
Al riguardo si può osservare la facilità di installazione degli attacchi della caldaia.

LEGENDA
|
A. mandata impianto B. uscita acqua calda C. ingresso gas D. entrata acqua fredda |
E. ritorno impianto F. mandata bollitore G. ritorno bollitore |
(A) mandata acqua calda riscaldamento
(B) mandata acqua calda sanitario
(C) ingresso acqua fredda
(D) ritorno riscaldamento
Modo riscaldamentoIn modo riscaldamento, il circolatore spinge l'acqua del circuito primario attraverso il corpo dello scambiatore che la riscalda. All'ingresso della valvola a tre vie la temperature dell'acqua è sentita dalla 15515u2016p sonda di mandata riscaldamento. Il pressostato differenziale verifica il buon funzionamento del circolatore. La valvola a tre vie motorizzata resta in posizione riscaldamento; l'acqua va direttamente verso i radiatori. La temperatura dell'acqua di ritorno è controllata dalla sonda ritorno impianto posta all'ingresso dello scambiatore primario. In caso di cattiva circolazione attraverso i radiatori, il by-pass automatico s'aprirà al fine di lasciar passare fino a 350 l/h. |
|
MODO SANITARIOIl pressostato sanitario tramite il consenso del sistema reed fa cambiare la posizione della valvola a 3 vie motorizzata, chiude il circuito riscaldamento, apre il circuito verso lo scambiatore sanitario (se la caldaia sta funzionando in riscaldamento). Se la caldaia è in posizione "Estate" o è intervenuto l'orologio programmatore / termostato ambiente la valvola deviatrice è posizionata in sanitario e quindi il pressostato sanitario dà unicamente il consenso all'accensione. L'acqua del circuito primario attraversa quindi lo scambiatore a piastre e trasmette le sue calorie all'acqua sanitaria. La temperatura dell'acqua calda è misurata all'uscita dallo scambiatore a piastre dalla sonda sanitaria posta sul gruppo idraulico mandata |
|
CIRCOLATOREDotato di disareatore automatico incorporato, che permette la separazione dell'aria nella zona di maggior turbolenza dell'acqua.
Sfogo aria
Valvola sfogo aria automatica
Vite che permette l'accesso all'alberino del circolatore per poterlo sbloccare
Motore monofase 230V 50 Hz
Alberino in ceramica e girante in plastica
Corpo disaeratore in ghisa che permette la riduzione del rumore e delle vibrazioni
Curve dei circolatori (tenendo conto delle perdite di carico della caldaia)

Scambiatore primario Corpo dello scambiatore in rame trattato al silicone contro la corrosione.
Trasmette il calore dei prodotti della combustione all'acqua che circola sia nei radiatori, sia nello scambiatore sanitario.
Lo scambiatore visto il ridotto spazio della camera di combustione è sviluppato in altezza e facilmente asportabile per manutenzione.
È un gruppo multifunzione, facilmente smontabile dotato di:
Pressostato di sicurezza nel primario.
Sonde NTC di controllo temperatura (due sonde per il primario, una in mandata e l'altra sul ritorno, ed una per il sanitario).
By-pass automatico
Rubinetto di carico dell'impianto.
Rubinetto di svuotamento dell'impianto.
Filtro ed attuatore acqua
Valvola deviatrice motorizzata a 3 vie.
Valvola di sicurezza del circuito primario (3 bar) con tubetto di scarico.
Il gruppo di distribuzione permette di collegare in un solo pezzo il vaso d'espansione, la valvola di sicurezza, il rubinetto di scarico, il ritorno riscaldamento e lo scambiatore a piastre. Inoltre il gruppo filtro/regolatore offre il segnale al pressostato differenziale sanitario (reed) quando c'è richiesta del sanitario.
Scarico delle sovrappressioni.
Valvola di sicurezza tarata a 3 bar.
Presa pressione del manometro.
Rubinetto di scarico.
Raccordo del vaso espansione.
Ritorno riscaldamento.
Entrata dell'acqua fredda sanitaria.
Gruppo filtro/regolatore sanitario.
Presa pressione segnale positivo dell'acqua sanitaria.
Presa pressione segnale negativo dell'acqua sanitaria.
Raccordo del circolatore.
Ritorno By-Pass.
Ritorno circuito primario dello scambiatore a piastre.
Mandata acqua fredda sanitaria verso lo scambiatore a piastre.
L'acqua fredda sanitaria
rientra nel gruppo idraulico di distribuzione (1).
L'acqua attraversa il filtro/regolatore sanitario in (2) e scende la sua pressione.
L'acqua fredda va verso lo scambiatore a piastre attraverso l'apertura (3).
La pressione (4) è positiva a monte del regolatore ed è negativa (5), a valle del regolatore. Questa differenza di pressione comanda il pressostato differenziale sanitario che fa commutare la valvola a 3 vie elettricamente.
Verificare che la pressione massima di rete non superi i 6 bar; in caso si rilevassero pressioni superiori è opportuno installare un riduttore di pressione.
La minima pressione per il funzionamento dei dispositivi che regolano la produzione di acqua calda sanitaria è 0,2 bar (solo per caldaie MFFI).
È possibile inserire
all'ingresso sanitario un limitatore di portata a pasticca per evitare
l'erogazione di eccessiva quantità di acqua con conseguente abbattimento della
temperatura di consegna.
Smontaggio del gruppo idraulico di distribuzioneIl gruppo filtro/regolatore sanitario (1) si svita dal gruppo distribuzione.
Il tappo (2) contiene il filtro (3).
Il regolatore (4) è avvitato sul tappo.
Il regolatore è composto da un diaframma (5) su cui si monta una valvola (6) che è sostenuta da una molla (7). Questo sistema permette di creare la differenza di pressione necessaria al funzionamento del pressostato differenziale sanitario
|
|
Ingresso acqua dallo scambiatore Sonda riscaldamento Sonda sanitario Pressostato differenziale di rilevazione del circolatore FRONTE |
|
|
By-pass riscaldamento Mandata riscaldamento Uscita acqua sanitaria calda verso l'utenza Uscita acqua calda dallo scambiatore sanitario Uscita primario verso lo scambiatore sanitario RETRO |
La valvola a tre vie funge da "scambio " idraulico al fine di deviare l'acqua del circuito primario verso lo scambiatore sanitario al passaggio d'acqua sanitaria. Sulla valvola a tre vie si raccordano le sonde riscaldamento (Premiscelazione) e sanitaria, il pressostato differenziale e lo scambiatore a piastre.
La valvola a tre vie è mossa dal motore elettrico alimentato dalla centralina.
L'acqua proveniente dallo scambiatore primario (1) diretta verso l'uscita riscaldamento è deviata verso lo scambiatore sanitario.
In modo sanitario, così come in modo riscaldamento, il pressostato (4) controlla il funzionamento del circolatore e consente il flusso del gas al bruciatore.

A) Svitare la sonda riscaldamento (1) (solo Premiscelazione). Svitare la sonda sanitario (2).
B) Dopo aver tolto le 4 viti, togliere la calotta superiore (6). Togliere la membrana (3), il pistoncino (4) e la sua molla (5).
C) Svitare il tappo di testa (10). Estrarre l'otturatore (8) e la sua molla (9).

A) Svitare il raccordo (1). Estrarre il By-Pass automatico (2).
B) In caso di perdite di carico rilevanti nel circuito riscaldamento, l'acqua del circuito primario passerà per l'apertura (2). L'apertura (1) è la presa di pressione negativa del pressostato. Visto la sua posizione in rapporto al By-Pass, ha la stessa pressione che avrebbe se fosse situata sotto il circolatore.
C) Svitare il raccordo di testa (3). Controllare l'otturatore (1) e la sua molla (2)
|
Membrana Pistoncino Molla Calotta superiore Organi di tenuta 5a.Fermo 6. Scatola micro Presa pressione negativa Presa pressione positiva |
Il pressostato lavora per differenza di pressioni. Quando il circolatore gira, il pressostato chiude il circuito elettrico e da il consenso al funzionamento della caldaia. Se il circolatore non funziona o non crea sufficiente differenza di pressione da chiudere il contatto del pressostato differenziale, la caldaia non parte e il display multifunzione segnala il codice A21. La pompa rimane alimentata per 40 secondi poi si ferma. Una volta rimosso il difetto, premendo il tasto di sblocco, la caldaia riprende a funzionare. |
|
|
Calotta superiore pressostato sanitario Molla inox Pistoncino pressostato differenziale circolatore Membrana per pressostato |
|
valvola di gonfiaggio staffa fissaggio raccordo |
Caratteristiche: Capacità: 6 Litri Pressione d'azoto: 1 Bar Il vaso ha la funzione di assorbire le dilatazioni dell'acqua del circuito primario ad ogni rialzo della temperatura della caldaia. È costituito da due parti separate da una membrana in caucciù. Da un lato miscela l'azoto, dall'altro l'acqua del circuito primario. La camera d'azoto (che può essere compressa) assorbe l'aumento di volume dell'acqua dovuto all'aumento della temperatura. Il vaso è concepito per un impianto di riscaldamento di circa 120 o 150 litri max. |
|
|
Scambiatore a piastre inox. Potenza 23 kW Lo scambiatore è dotato di un fermo non in asse per consentire il posizionamento nel modo corretto. L'acqua proveniente dal corpo riscaldamento rientra in (A) e riesce in (B); al fine di riscaldare l'acqua fredda sanitaria che entra (C), e che esce calda in (D). |
|
La valvola gas è del tipo HONEYWELL VR4605 questo tipo di valvola gas a controllo combinato elettrico e pneumatico è adatta per caldaie ad alto rendimento assistite da ventilatore sul circuito di combustione il modulatore a comando pneumatico consente di dosare la quantità di gas al bruciatore proporzionalmente alla portata istantanea d'aria Ricambi sulla valvola. La valvola non ha parti di ricambio Ad un suo malfunzionamento va sostituita interamente. La valvola del gas è ad apertura totale quindi senza lenta accensione meccanica. Il gas giunge al bruciatore principale se esistono le seguenti condizioni: a) operatori alimentati contemporaneamente con la tensione di 220 Vac b) modulatore pneumatico riceve la pressione d'aria generata dal ventilatore |
|
Modulatore pneumatico: non necessita tensione di alimentazione ed invia al bruciatore la quantità giusta di gas in funzione del segnale di pressione aria che gli si applica.
Il rapporto di lavoro è di 1:1
Tipo premiscelazione: necessita solamente aria primaria che unita alla giusta quantità di gas da origine alla combustione.
Bruciatore ceramico composto da due piastre microforate alloggiate sopra un supporto in lega d'alluminio. La caldaia funziona solamente con gas tipo G20 (met) con iniettore composto da 6 fori da 3mm di diametro.
Taratura delle pressioniControllare la pressione di alimentazione del gas all'ingresso della valvola
valori normali: 200 mm/ca per gas metano (min. 170 )
la pressione massima ammessa all'ingresso della valvola è di 450mm/ca
Regolazione del minimo sulla valvola
questo valore risulta identico sia in produzione riscaldamento che sanitario e va misurato sulla presa di pressione uscita tramite un manometro digitale
|
G20 (met) |
G30-31 (GPL) |
CO2 (met) |
CO2 (GPL) |
|
|
Premiscelazione |
16 mm/ca |
NO |
NO |
Tali
valori sono soggetti a variazione nel tempo dovuto al preriscaldamento dell'aria
comburente quindi si fa una migliore taratura misurando il valore del CO2 a
caldo
Procedura: avviare la caldaia in modo riscaldamento e premere contemporaneamente i tasti confort+sblocco la caldaia si posiziona alla minima potenza (il ventilatore riduce sensibilmente la velocità) e tramite la vite di regolazione off-set (inserto torx da 4) aumentare in senso orario o diminuire nel senso antiorario la pressione gas al bruciatore, sino a raggiungere i valori sopra riportati.
3) Regolazione del massimo sulla valvola gas
questo valore è valido per il sanitario
|
G20 (met) |
G30-31 (GPL) |
CO2 (met) |
CO2 (GPL) |
|
|
Premiscelazione |
64 mm/ca |
NO |
no |
Tali
valori sono soggetti a variazione nel tempo dovuto al preriscaldamento
dell'aria comburente quindi è obbligo misurare il valore del CO2
procedura: avviare la caldaia in sanitario e selezionare la massima temperatura sulla manopola corrispondente attendere qualche secondo per far arrivare a regime il ventilatore (aumenta la velocità) e tramite la vite di regolazione throttle aumentare o diminuire la pressione gas al bruciatore, sino a raggiungere i valori sopra riportati
Regolazione della massima potenza sulla scheda
valida per la caldaia in funzionamento riscaldamento
valori da scegliere in base al gas ed al fabbisogno calorico dell'ambiente secondo il diagramma allegato
agire sul potenziometro del riscaldamento (PR) sulla scheda elettronica

visualizza il valore minimo
visualizza il valore massimo (100% della potenza)
Regolazione lenta accensione
valida sia per la partenza in sanitario che in riscaldamento
valori da scegliere tra la potenza massima e minima secondo il diagramma sopra riportato
agire sul potenziometro lenta accensione (RLA) sulla scheda elettronica
La pulizia delle due piastre ceramiche va fatta con aria, non usare parti metalliche o appuntite per asportare eventuali sporcizie, controllare lo stato dell'oring tenuta gas sotto il bruciatore e pulire il filtro aria.
Aspirare le scorie tra le lamelle aiutandosi con pennello oppure smontarlo e lavare con acqua.
Camera stagnaTipo C La caldaia di tipo C è un apparecchio a camera stagna con condotto coassiale o sdoppiato per la presa d'aria comburente ed evacuazione dei gas di combustione (fumi) direttamente all'esterno. |
|
Il ventilatore ha la funzione di alimentare il bruciatore con la corretta quantità d'aria per la combustione e di vincere le perdite di carico del camino.
La tensione di lavoro varia da un minimo di 80Vca sino ad un massimo di 260Vca e di conseguenza anche il numero dei giri.
All'interno del ventilatore troviamo un sensore Hall che ha il compito di controllare costantemente la velocità e non deve variare di + o - 300 giri altrimenti manda la caldaia in arresto di blocco A33.
|
velocità ventilatore |
||
|
max |
min |
|
|
Premiscelazione |
4920rpm |
2400rpm |
Il ventilatore viene fornito come
ricambio completo di coclea aria in alluminio.
smontare tutta la coclea aria e pulire, aprire ventola e convogliatore d'aria, controllare la guarnizione di tenuta della coclea aria.
La caldaia non ha installato il pressostato aria.
Ricordiamo che la caldaia lavora con un rapporto 1/1 aria - gas, quindi quando le portate d'aria diminuiscono (aumentano le portate di carico allo scarico fumi) diminuisce la quantità di gas e quindi la potenzialità della caldaia.
Al di sotto di un certo valore di portata d'aria la combustione avviene ma la corrente di ionizzazione scende al di sotto di 1mA, non si ha più la rilevazione fiamma e di conseguenza si ha lo spegnimento della caldaia. La caldaia tenta la riaccensione altre 2 volte per poi passare al blocco segnalato con A01.
La tensione minima di alimentazione deve essere di 187vac, sotto questi valori si hanno problemi di funzionamento generale mentre la tensione massima è di 265vac.
La scheda alloggia due tipi di fusibili:
2 x 3,15A slow per la fase e neutro
2 x 0,5A slow per la bassa tensione (non cambiabili)
Alla scheda necessita la polarizzazione in caso di errato collegamento il display di bordo visualizzerà l'errore E21
|
|
Legenda:
|
A. Jumper B. Microprocessore di controllo C. Jumper rilevazione fiamma (questo jumper non va assolutamente spostato dalla posizione 2-3) D. Ritardatore di accensione E. Regolazione massima potenzialità di riscaldamento F. Regolazione lenta accensione G. Selettore modalità funzionamento H. Termostato regolazione riscaldamento J. Modulo controllo remoto K. Microprocessore principale L. Relè M. Fusibili (2 x 0,54A SLOW) |
N. Trasformatore toroidale (PRI:230V-50Hz; SEK: 10V-0,8VA; SEK: 10V-3,5VA; SEK: 10V-3,5VA;) O. Fusibili (2 x x3,5A SLOW) P. Connettore a terra Q. Accenditore R. Connessione alla scheda madre S. Spia Comfort T. Tasti di programmazione U. Tasto Comfort V. Display alfanumerico W. Connessione al PC X. Tasto di settaggio e sblocco |
La scheda deve essere specializzata attraverso il posizionamento dei jumper A (vedi libretto istruzione).
I dettagli dei singoli connettori sono rilevabili dai libretti d'installazione.
Come si può vedere esiste una scheda principale ed una scheda display.
La scheda display visualizza, durante il normale funzionamento, con il display di sinistra una serie di operazioni (vedi tabella)
|
codice |
stato |
|
|
|
O<.> C<.> C. c<.> d<.> d. h<.> b b. |
Reset scheda Stan-by Riscaldamento, bruciatore spento Riscaldamento, bruciatore acceso Riscaldamento post-circolazione Sanitario, bruciatore spento Sanitario, bruciatore acceso Sanitario, post-circolazione Bollitore, bruciatore spento Bollitore, bruciatore acceso |
N.B.
|
< > |
puntino lampeggiante sul display di sinistra, indica "bruciatore spento" |
|
puntino fisso, indica "bruciatore acceso |
Con il display di destra a doppia cifra vengono mostrate:
in stato Riscaldamento: temperature mandata impianto
in stato Sanitario: temperatura acqua alla consegna dell'impianto.
Togliendo la mostrina si giunge al pulsante di settaggio (il medesimo che a mostrina montata ci fa il reset) e i due pulsanti di programmazione +/-
La
generazione del setpoint e la richiesta di calore sono esplicate nel diagramma
seguente, relativo alla modalità riscaldamento
Il controllo remoto e l'orologio sono disponibili come Kit accessorio: nello schema precedente è evidente come nel caso non sia installato un dispositivo di questo tipo, il calcolo del setpoint dipende da una sonda esterna (se installata) eseguito dalla scheda.
NOTA: è inoltre possibile una configurazione che preveda la presenza di un Controllo Remoto e di una Sonda Esterna contempora-neamente.
In questo caso la temperatura di mandata è calcolata in funzione della Temperatura Esterna e della Temperatura Ambiente.
In questo modo è possibile effettuare una modulazione particolarmente efficiente che permetta di ottenere un confort notevole abbinata al risparmio di combustibile.
L'influenza del T.A. e dell'orologio programmatore sono esposte nel diagramma seguente, tenendo presente che:
T.A. ON/OFF installato: contatto aperto o chiuso controllato dal sensore di temperatura del T.A.
T.A. ON/OFF non installato: contatto chiuso (ponticello).
Orologio installato: contatto aperto o chiuso controllato dalle impostazioni orarie inserite dall'utente.
Orologio non installato: contatto aperto
Schematizzazione dell'influenza del T.A. e dell'orologio sulla richiesta di calore e sul calcolo del setpoint (temperatura di mandata del circuito primario) tramite i valori di temperatura esterna:
|
Nel caso di utilizzo della sonda esterna, la scheda elettronica a microprocessore calcola la temperatura di mandata più idonea tenendo conto della temperatura all'esterno e del tipo di impianto. Il microprocessore può fare ciò in quanto è possibile stabilire un legame tra la temperatura esterna e la temperatura di mandata dell'acqua. Tale legame si traduce in una "curva termica". |
T mandata [°C] |
T esterna [°C] |
Il tipo di curva va scelta in funzione della temperatura di progetto dell'impianto e dell'entità delle dispersioni presenti nella struttura.
La temperatura di mandata influisce direttamente sulla temperatura ambiente, per cui fare riferimento a quest'ultima, equivale a indicare variazioni sulla temperatura dell'edificio.
Il tipo di curva si imposta attraverso i comandi della scheda display posti sotto il coperchio della scheda stessa (bottoni di programmazione + / - ) Nel caso la curva prescelta non fosse la più idonea per il tipo di impianto può essere cambiata (selezionare una più appropriata) o spostata fino a ottenere il comportamento termico dell'apparecchio e del sistema desiderato.
|
NB: L'effetto ultimo dell'agire sulle curve termiche è quello di modificare il comportamento dell'impianto nei confronti della temperatura ambiente. Se la curva impostata è selezionata sottostimando le necessità termiche dell'edificio, ovvero è troppo "bassa", è possibile che l'ambiente non si scaldi a sufficienza (la caldaia giunge al setpoint prima che l'ambiente giunga alla temperatura desiderata) con la conseguente sensazione di freddo nel locale. |
T mandata [°C] |
T esterna [°C] |
Procedura ed esempi praticiSituazione che si verifica se in ogni condizione di temperatura esterna (e dunque in ogni stagione) si ha sempre freddo. È necessario traslare la curva parallelamente a se stessa, ovvero innalzare la temperatura di mandata (e dunque la T.ambiente) a parità di temperatura esterna. È possibile eseguire questa operazione tenendo premuto per 5 secondi il tasto di sblocco, fino a vedere comparire sul display la lettera "d" e successivamente selezionare il tasto di programmazione "N" (tasto di programmazione "+"; per spostare la curva verso sinistra. Schiacciando successivamente il tasto di programmazione possiamo spostare ancora la curva sempre verso sinistra per avere effetti più consistenti sulla temperatura ambiente. In questo modo si impostano successivamente temperature dell'acqua, in uscita dalla caldaia, più alte, che influenzano la temperatura ambiente aumentandola fino ai valori desiderati. |
T mandata [°C] |
T esterna [°C] |
(A)
prima della
correzione (B) dopo la correzione
|
Viceversa è possibile abbassare la temperatura d'uscita dalla caldaia se l'ambiente risulta troppo caldo. Ciò è possibile utilizzando il tasto "O" (tasto di programmazione "-"; In questo modo nelle stesse condizioni climatiche (temperatura esterna) otteniamo un ambiente più freddo.
(A)
prima della
correzione (B) dopo la correzione | T mandata [°C] |
T esterna [°C |
Se d'inverno l'ambiente è troppo freddo (mentre in primavera la temperatura è adeguata) è necessario impostare una curva più ripida. Per fare ciò è necessario schiacciare il tasto di sblocco per 5 secondi e successivamente schiacciarlo più volte fino alla comparsa della lettera "F" tramite i tasti "+" e "-". Vedere diagramma.
|
Inverno: ambiente troppo freddo |
Inverno: ambiente troppo caldo |
||
|
T mandata [°C] |
T esterna [°C] |
T mandata [°C] |
T esterna [°C] |
Viceversa, se d'inverno l'ambiente è troppo caldo mentre in condizioni climatiche meno gravose la temperatura ambiente è adeguata, è necessario scegliere una curva meno ripida, operando nello stesso modo. Vedere diagramma
|
Primavera: ambiente troppo freddo | ||||||
|
T mandata [°C] |
T esterna [°C] |
Se si verifica la condizione che per basse temperature all'esterno l'ambiente risulta adeguatamente riscaldato (inverno) mentre in condizioni climatiche favorevoli l'ambiente non è sufficientemente riscaldato (primavera) è necessario prima scegliere una curva più bassa ("F" sul display e poi "-") e poi traslarla verso l'alto ruotando il potenziometro riscaldamento.
(A)
prima della
correzione (B) dopo la
correzione curva intermedia |
Primavera ambiente troppo caldo | ||
|
T mandata [°C] |
|
Nella situazione opposta (ambiente troppo caldo in primavera e adeguatamente riscaldato in inverno) si opera prima la scelta di una curva più alta ("d" e "+") e poi si "sposta" ruotando il potenziometro riscaldamento. Vedere diagramma. |
|
Per un edificio con isolamento, materiali ed esposizione standard si consiglia inizialmente di non spostare la retta parallelamente a se stessa (non si usa la funzione "d" che viene utilizzata solo in caso di stabile palesemente con scarso isolamento o per modifiche, dopo un periodo di prova, in cui valutare l'entità dei cambiamenti necessari). Se è installato un orologio programmatore è possibile impostare diverse temperature per le ore diurne e per quelle notturne. È dunque possibile abbassare la temperatura che la scheda calcola in relazione ai valori forniti dalla sonda esterna di una quantità decisa dall'utente per il funzionamento notturno. |
Per fare ciò è necessario selezionare la funzione notte "u" nel seguente modo: premere il tasto di sblocco per 5 secondi fino a vedere comparire il carattere "d" premere ancora una volta lo stesso tasto per veder comparire il carattere "u" selezionare con il tasto di programmazione "+" e "-" un valore compreso tra 0 e 10, in funzione dell'entità dell'abbassamento notturno della temperatura desiderata. |
Le condizioni generali da seguire al momento dell'installazione sono le seguenti:
CURVA 1: impianti a pavimento (pannelli radianti a bassissima temperatura) temperatura di progetto 30/20°C
CURVA 2: impianti a pavimento (pannelli radianti, impianti radianti a piastre a bassa temperatura) temperatura di progetto 40/30°C
CURVA 3: impianti convenzionali a bassa temperatura (radiatori in ghisa e alluminio, impianti radianti a piastre). Temperatura di progetto 60/45°C.
CURVA 4: impianti convenzionali a bassa temperatura (radiatori in ghisa e alluminio; impianti radianti a piastre). Temperatura di progetto 75/60°C.
CURVA 5: impianti con temperatura più alta (radiatori, termoconvettori, ventilconvettori). Temperatura di progetto 90/75°C.
|
T mandata calcolata [°C] |
T esterna [°C] |
T mandata calcolata [°C] |
T esterna [°C] |
Premendo per 5 secondi il tasto SET/RESET si accede all'impostazione di:
|
Funzione |
Codice display |
Valori impostabili |
|
|
Post circolazione |
A |
01, 03, 06, 09, 12, 15minuti, CO (24 ore) |
|
|
Scelta campo temperatura |
R | ||
|
solo sulle ECO | |||
|
DTroom (solo con sonda esterna) |
d |
-5 ... +5 (riferimento 20°C) regolazione di una traslazione |
|
|
Dtnigth (solo con sonda esterna) |
n |
0 ... 10 regolazione notturna traslazione |
|
|
Slope (solo con sonda esterna) |
F |
1 ... 5 (curve termiche inclinazione) |
|
|
Slave address |
S |
81 ...89 ; BME address=81 |
|
|
Test mode |
t |
max; min |
|
Si passa dall'uno all'altro digitando in sequenza il tasto settaggio.
Premendo per 10 secondi il tasto SET/RESET si accede alla visualizzazione di:
|
Parametro |
Codice display |
Valore |
|
Temp. Mandata |
U/1 |
.....°C |
|
Temp. Ritorno |
U/2 |
.....°C |
|
Temp. Acqua calda |
U/S |
.....°C |
|
Ionizzazione [bit] |
U/F | |
|
Pressostato riscaldamento |
U/t | |
|
Ritardatore riaccensione |
P/A | |
|
Potenzialità riscaldamento |
P/ | |
|
Lenta accensione |
P/I | |
|
Ultimo arresto (codice E.....) |
b |
vedi tabella arresto di sicurezza |
|
Ultimo blocco (codice A....) |
L |
vedi tabella arresto di blocco |
Le singole visualizzazioni si possono leggere in sequenza digitando il tasto settaggio.
Per tornare alle normali visualizzazioni è necessario schiacciare il tast reset "H" più volte fino a far scorrere sul display tutta la sequenza di funzioni "lettura" e fino a veder apparire una delle funzioni di "visualizzazione delle normali operazioni" (in dipendenza dello stato della modalità in cui si trova la caldaia).
A01 troppi tentativi di accensione alla partenza
A02 assenza di aumento temperatura (dopo tre tentativi)
A03 temperatura di mandata > 100°C
A07 troppi tentativi di riaccensione durante il funzionamento
A19 fiamma rilevata dopo una termostatazione del bruciatore e la valvola ha chiuso
A20 fiamma rilevata prima che la valvola ha aperto
A21 il pressostato differenziale non chiude
A22 il pressostato differenziale non apre
A23 apertura sicurezza camino
A33 problema al ventilatore
A99 problema alla centralina elettronica (relè di sicurezza, accenditore, valvola, errori microprocessori, rilevabili dal computer collegabile)
E03 inerzia termica superiore a 100°C dopo una termostatazione
E56 circuito aperto sonda mandata
E66 cortocircuito sonda mandata
E04 circuito aperto sonda sanitario
E05 cortocircuito sonda sanitario
E08 circuito aperto sonda impianto a pavimento
E20 fiamma rilevata con valvola gas chiusa
E21 inversione fase/neutro
E22 problema con la frequenza di alimentazione 50hz
E64 circuito aperto sonda ritorno
E74 cortocircuito sonda ritorno
E99 problema interno all'elettronica (errore di lettura del microprocessore, errore dentro al pulsante di reset, se in 30 minuti sono fatti 7 reset compare il codice)
Il reset è la fase successiva all'alimentazione o allo sblocco della caldaia.
Durante questo periodo viene controllata l'inversione tra fase e neutro e viene mossa la valvola a 3 vie per un intero ciclo.
La sua durata è di circa 20 secondi ma si annulla ad una richiesta di sanitario.
La caldaia effettua tre tentativi di accensione di 8 secondi, ognuno dei quali è seguito dalla chiusura della valvola gas e dalla postventilazione di 20 secondi quando non c'è rilevazione di fiamma.
Al termine dei tentativi di accensione la caldaia va in arresto di blocco A01
La mancanza o il distacco di fiamma durante il funzionamento sono seguiti immediatamente da una chiusura della valvola gas, dalla postventilazione (20 sec.) e dalla riaccensione.
Se la fiamma manca per 3 volte avviene l'arresto di blocco A07 (tentativi di riaccensione durante il funzionamento).
L'accenditore è a bordo scheda e non si può sostituire se non funziona.
Alimentandolo con 220vac sul primario si ha una frequenza di circa 50 scintille al secondo.
La caldaia è provvista di un elettrodo rilevazione doppio (per avere una corrente di ionizzazione maggiore) più uno di messa a terra per Premiscelazione, nella fase di accensione si produce scintilla per 4 secondi e per altri 4 secondi viene letta la corrente di rilevazione che deve essere superiore alla soglia di 1,7 microampere.
Una volta terminato il periodo di accensione (8 sec.) la soglia della corrente di ionizzazione scende ad 1 microampere.
Una falsa fiamma rilevata dopo la chiusura della valvola gas da un arresto di blocco A19; una falsa fiamma rilevata dopo una richiesta di calore (termostatazione) e prima di una riapertura della valvola gas dà un arresto di blocco A20
Un elettrodo di rilevazione in corto verso terra prima di un'accensione da un arresto di sicurezza E21
In assenza di rilevazione fiamma (es. rubinetto gas chiuso) la caldaia tenta per 3 volte l'accensione poi va in arresto di blocco A01
Il sensore di temperatura mandata coincide con quello limite (90°C) e di sovratemperatura (105°C), è la scheda elettronica che controlla i parametri adeguatamente.
Se si superano i 100°C il bruciatore viene spento e segnalato il codice A03 mentre se accade con bruciatore spento (inerzia termica) il codice è E03.
Dopo la fase di accensione la sonda di mandata deve avvertire un aumento di temperatura di 3°C entro 40 secondi (indica ricircolo acqua) altrimenti il bruciatore viene spento e riacceso quando la temperatura di mandata è arrivata sotto 50°C, se alla riaccensione del bruciatore l'aumento di temperatura non avviene il ciclo si ripete per altre 3 volte poi la caldaia va in arresto di blocco A02. Mentre la caldaia aumenta di 3°C lavora alla potenza di accensione.
Prima di ogni accensione la differenza di temperatura tra sonda mandata-ritorno deve essere sotto i 20°C se sopra, l'acqua circola male, il bruciatore rimane spento sino a quando la mandata non scende sotto i 50°C. Inoltre prima di una riaccensione bisogna che una volta almeno ogni 2 ore la differenza di temperatura fra mandata e ritorno sia stata di 2°C.
Se con il bruciatore acceso la sonda di ritorno rileva una temperatura superiore di 3°C rispetto a quella di mandata la caldaia va in arresto di sicurezza sino alla scomparsa della causa.
Le regolazioni delle varie grandezze si effettuano mediante trimmer posti sulla centralina ed accessibili mediante specifico vano..
La lettura della grandezza si fa sul display a bordo caldaia sotto forma di numeri trasformandoli in KW tramite il diagramma visto già.
Per entrare nel menu lettura bisogna operare come indicato nella visualizzazione.
RLA: visualizzazione display P/I, rappresenta la portata termica di accensione e può essere regolata da un minimo (display 01) sino al massimo (display 00), la caldaia viene tarata in stabilimento al 70% (display 70)
PR: visualizzazione display P/-, rappresenta la potenzialità del riscaldamento regolabile da un minimo (display 01) ad un massimo (display00), la caldaia viene tarata in stabilimento al 70% (display 70)
RA: visualizzazione display P/A, rappresenta il ritardo di riaccensione della caldaia dopo una termostatazione in modo riscaldamento.
Può essere regolato da un massimo di 15 minuti (display 15) sino ad escluderlo del tutto (display 00).
Il ventilatore è gestito elettronicamente dalla scheda, durante il funzionamento se la velocità cambia rispetto quella impostata dalla scheda di + o - 300 giri la caldaia va in arresto di blocco A33.
Al verificarsi continuamente del codice A33 dopo lo sblocco tramite il tasto reset bisogna sostituire il ventilatore per problemi interni a se stesso.
La potenza della caldaia dipende dalla velocità del ventilatore, un aumento della velocità corrisponde ad una potenza maggiore
La postventilazione viene effettuata sia in modo sanitario che in riscaldamento e può essere di 5 secondi dopo un prelievo di sanitario o per una termostatazione riscaldamento; può essere di 20 secondi per un arresto di blocco o di sicurezza.
La velocità del ventilatore in postventilazione è la stessa della lenta accensione.
La scheda controlla la funzionalità del circolatore indirettamente sul pressostato riscaldamento.
Quando il circolatore non è alimentato il contatto del pressostato riscaldamento deve essere aperto (N.O.) altrimenti la caldaia va in arresto di blocco A22
Con circolatore alimentato il micro deve chiudere il contatto entro 40 secondi altrimenti la caldaia va in arresto di blocco A21 con il circolatore spento.
Contro il bloccaggio del circolatore ogni 24 ore viene alimentato per 3 secondi (test qualitativo), mentre avviene il controllo della pompa viene fatto anche il controllo della valvola deviatrice.
La caldaia prevede la postcircolazione sia in riscaldamento che in sanitario.
In riscaldamento si può impostare il tempo di postcircolazione da 0 a 15 minuti tramite la centralina, schiacciando il tasto di reset per 5 secondi, si arriva al menù A/ per poi far scorrere con i tasti + e - il tempo desiderato.
Si può impostare una circolazione continua con il jumper 4.
In sanitario dopo un prelievo la pompa rimane alimenta per circa 10 secondi e l'acqua non va ai radiatori perché la valvola deviatrice è elettrica ed è in posizione estate.
Il dispositivo consiste di 3 funzioni distinte
la sonda mandata rileva una temperatura di +5°C parte la pompa, a +2°C si accende il bruciatore alla minima potenza per poi spegnersi a +10°C sulla sonda ritorno.
installata la sonda esterna, quando la temperatura esterna raggiunge i-3°C si accende la pompa per poi spegnersi quando la temperatura arriva a -1°C.
funzionamento continuo pompa: tramite jumper 4.
In tutti i casi l'antigelo entra in funzione con il commutatore sia in estate che in inverno e la valvola a 3 vie viene posizionata per far circolare l'acqua nell'impianto.
Accertarsi sempre che la caldaia sia alimentata elettricamente con il rubinetto gas aperto e che non sia in uno stato di blocco.
Il bruciatore viene spento se la temperatura d'uscita dell'acqua sanitaria supera i 62°C; il bruciatore viene spento o non viene acceso se la temperatura di mandata del primario supera i 72°C.
Mantiene caldo lo scambiatore secondario durante i periodi di inattività della caldaia. La funzione viene attivata con apposito pulsante e segnalata dall'accensione di un led verde, durante la post-circolazione la funzione è disattivata ma il led resta acceso perché dopo la caldaia entra in confort.
Tramite il selettore estate-inverno possiamo forzare la caldaia nella funzione spazzacamino eliminando la modulazione ed i controlli di temperatura eccetto del limite a 90°C.
Il tutto viene fatto alla potenza tarata sul riscaldamento.
La scheda permette di forzare l'apparecchio alla massima o minima potenza.
prima possibilità:
mettere la caldaia in spazzacamino (vedi sopra) e la si forza al massimo
premere i tasti di sblocco e confort contemporaneamente per circa 3 sec., la si forza al minimo. L'apparecchio riprende il funzionamento normale se viene ripremuto il tasto di sblocco e confort dopo 2 minuti di funzionamento al minimo.
seconda possibilità:
entrare nelle impostazioni e fare apparire la lettera "t" con il tasto "+" caldaia forzata al massimo, con il tasto "-" caldaia forzata al minimo.

Selezione temperature:
|
min (°C) |
max (°C) |
|
|
Premiscelazione |
La scheda pilota alla max potenza fino a 4°C prima della temperatura obiettivo sulla sonda mandata; quindi modula fino al minimo della potenza e spegne 4°C oltre il valore impostato. La riaccensione avviene con un differenziale di 4°C e un eventuale ritardo regolabile tra 0 e 15 minuti
Lo spegnimento limite, indipendente dal potenziometro di regolazione, è: T max (sonda mand.) = 90°C
Selezione temperature: MIN = 44°C MAX = 56°C
La scheda pilota alla max potenza fino a 4°C prima della temperatura obiettivo sulla sonda mandata; quindi modula fino al minimo della potenza.
Se il fabbisogno calorico del sistema diventa inferiore alla minima potenza regolabile, il controllo non spegne la caldaia ma resta al minimo fino allo spegnimento limite in sanitario (62°C) per evitare frequenti on-off della caldaia.
Lo spegnimento limite, indipendente dal potenziometro di regolazione, è:
T max (sonda mand.) = 72°C
T max (sonda san.) = 62°C attivo solo in modo sanitario (anticalcare).
La caldaia a premiscelazione adotta un sistema anticondensa che mette la caldaia alla massima potenza senza mai modulare sino a quando la sonda di ritorno raggiunge i 51°C.
Il sistema è attivo sia in sanitario che in riscaldamento.
Controllo remoto:
Collegare i cavi del controllo remoto al morsetto C5 della scheda
La sonda esterna non va collegata sul controllo remoto, ma sulla morsettiera all'interno della scheda.
La climatizzazione va regolata seguendo le indicazioni del controllo remoto.
Orologio programmatore in caldaia + sonda esterna:
Collegare il cablaggio dell'apparecchio inserendo il connettore nell'alloggiamento C4, la sonda esterna su SE esterna e spostare il cavo di collegamento C3-TA su C5-SE
Ricordarsi che non possono lavorare in contemporanea il termostato ambiente e la sonda esterna.
Orologio programmatore Termostato Ambiente:
Collegarlo su TA della morsettiera esterna alla scheda
Sul connettore C6 morsetti 3-11 è possibile installare una sonda impianti a ponte
Nel connettore C7 morsetti 1-9 uscita secondaria per l'eventuale pompa.
|