Iluminat architectural
Realizarea iluminatului ornamental are ca scop punerea în evidenta a monumentelor de arta si istorice (cladiri vechi cu arhitectura deosebita, statui), constructiilor reprezentative (sedii de firme, unitati economice si industriale), zonelor verzi (parcuri, gradini), jocurilor de apa.
Efectul produs de un oras bine iluminat asupra locuitorilor si, în special, asupra turistilor este spectaculos, ofera siguranta si optimism.În conceptia sistemelor de iluminat urban, specialistul în tehnica iluminatului trebuie sa ia în considerare existenta simultana a celor doua tipuri de sisteme de iluminat: rutier si decorativ.
Aceste sisteme se pot întrepatrunde sau pot functiona separat, dupa necesitati:
1. Sistemul de iluminat decorativ, realizat pentru punerea în evidenta a unui obiectiv sau
a unui ansamblu de obiective, poate fi izolat de sistemele de iluminat rutier, la mare distanta de acestea, iar în jurul ansamblului de obiective de iluminat sa existe numai circulatie pietonala. În acest caz, amplasarea aparatelor de iluminat trebuie facuta cu atentie, astfel încât sursa de lumina de luminanta mare sa nu se afle în câmpul vizual al observatorului.
2. Obiectivul sau ansamblul de iluminat este amplasat în zona deschisa, la o distanta
relativ mica de arterele de circulatie. În aceasta situatie, sistemul de iluminat decorativ ar putea influenta circulatia rutiera (de exemplu: orientarea defectuoasa a proiectoarelor, reflexiile necontrolate), dar sistemul de iluminat rutier sa nu influenteze sistemul de iluminat decorativ.
3. Existenta si functionarea simultana a celor doua tipuri de sisteme de iluminat
determina influentarea lor reciproca, de cele mai multe ori negativ, daca adoptarea solutiei luminotehnice se face fara o conceptie unitara care sa urmareasca integrarea armonioasa a celor doua tipuri de sisteme de iluminat. Trebuie luate în considerare criteriile de calitate: culoarea luminii, redarea culorilor, nivelul de iluminare/luminanta, amplasarea aparatelor de iluminat.
Iluminatul cladirilor, monumentelor si podurilor
Criterii de stabilire a solutiilor luminotehnice
Iluminatul arhitectural si decorativ al cladirilor reprezentative din punct de vedere arhitectural si istoric, al monumentelor, bisericilor si al operelor de arta câstiga tot mai mult interes pe plan mondial si national.
Efectul obtinut cu ajutorul iluminatului artificial, prin crearea unor contraste de lumini, umbre sau culori, bine echilibrate, este de multe ori mai spectaculos decât cel obtinut în conditiile unui iluminat natural. Figura 1 prezinta aspectele determinante care trebuie luate în considerare la realizarea
sistemelor de iluminat arhitectural.

Figura 1 Aspecte principale privind alegerea solutiei luminotehnice
1. Alegerea imaginii preferentiale se face în urma unui studiu realizat la fata locului, iar daca acest lucru nu este posibil, sunt necesare numeroase fotografii, realizate la lumina naturala,în diferite perioade ale zilei.
2. Directia de privire preferentiala are o importanta deosebita în alegerea locului de amplasare a aparatelor de iluminat si în orientarea acestora.
3. Distanta de privire contribuie la stabilirea nivelului de iluminare necesar distingerii detaliilor de arhitectura.
4. Mediul luminos înconjurator este un factor determinant în stabilirea nivelului de iluminare necesar. Cu cât luminanta mediului înconjurator este mai mare, cu atât cantitatea de lumina pentru realizarea iluminatului artificial al obiectivului este mai mare. Aceste 525e422f niveluri de iluminare sunt recomandate de catre reglementari interne si CIE.
Pe lânga aceste aspecte principale, un rol important în alegerea solutiei luminotehnice a sistemelor de iluminat decorative îl au unele aspecte secundare prezentate schematic în figura 2.

Figura 2 Aspecte secundare în alegerea solutiei luminotehnice
Un sistem de iluminat arhitectural îsi atinge scopul pentru care a fost realizat daca asigura redarea tridimesionala a obiectivului, astfel încât imaginea obtinuta sa corespunda realitatii.Pentru aceasta trebuie asigurate niveluri de iluminare variate pe fetele obiectivului, precum si contraste corespunzatoare de lumini si umbre. Atunci când directia de privire preferentiala este stabilita, orientarea fascicolului luminos
se face în functie de forma obiectivului, respectiv de forma sectiunii orizontale a acestuia. Figura 3 prezinta cazul unei cladiri cu sectiune patratica, care este bine reliefata prin amplasarea proiectoarelor echipate cu puteri diferite de o parte si de alta a cladirii. Directia de privire preferentiala este indicata de sageata A.

Figura 3 Amplasarea proiectoarelor în cazul cladirilor cu sectiune patratica
În cazul unei constructii de tip turn, având o sectiune circulara, se recomanda utilizarea proiectoarelor intensive (unghi de emisie a fluxului luminos mai mic de 10°), dispuse în doua sau trei puncte, orientate în sus. Fascicolele înguste de lumina care cad pe turn, orientate de jos în sus, formeaza benzi de lumina paralele, având diferite niveluri de iluminare pe suprafata turnului, realizându-se redarea tridimensionala a obiectivului (fig. 4).
Figura 4 Amplasarea proiectoarelor pentru o cladire cu sectiune circulara:
(a) doua baterii de aparate de iluminat, (b) trei baterii de aparate de iluminat
2. Posibilitatile de amplasare a aparatelor de iluminat
Amplasarea aparatelor de iluminat reprezinta un aspect important în stabilirea solutiei luminotehnice, contribuind la asigurarea confortului vizual. Locul de amplasare a aparatelor de iluminat este astfel ales încât acestea sa fie ascunse privirii observatorului, atât pe timp de zi, cât si pe timp de noapte. Amplasarea aparatelor de iluminat se face si în functie de posibilitatea de alimentare cu energie electrica, de efectele (jocuri de lumini si umbre) care se doresc a fi obtinute cu ajutorul luminii emise de aparatul de iluminat si de situatia existenta în teren. Montarea aparatelor de iluminat pe fatada cladirii nu este o solutie agreata deoarece impresia vizuala este neplacuta, discordanta cu mesajul emotional al operei de arta ce constituie obiectivul de iluminat.
Posibilitatile de montare a aparatelor de iluminat sunt: pe acoperisul cladirilor învecinate (fig. 5); în spatiile verzi aflate în vecinatatea obiectivelor de iluminat, aparatele de iluminat fiind mascate de vegetatie; în balcoane, unde aparatele de iluminat sunt ascunse privirii observatorului prin niste scafe; pe stâlpii pe care sunt montate aparatele de iluminat destinate sistemului de iluminat rutier; îngropate în fose special construite (fig. 6).

Figura Aparatele de iluminat amplasate pe acoperisul cladirilor din vecinatate

Figura 6 Montarea îngropata a aparatelor de iluminat în fose special amenajate
a) fara protectie si înclinata astfel încât fluxul luminos sa nu fie redus
b) cu gratar de protectie pentru a reduce riscul de orbire de incapacitate
c) protejata, prevazuta cu orificii de scurgere a apei de infiltrare
d) protejata, prevazuta cu ecran de protectie contra orbirii de incapacitate
3. Reflectanta materialului cu care se realizeaza finisajul exterior al cladirii
Alegerea solutiei luminotehnice depinde în mare parte si de tipul materialului cladirii, nivelul de iluminare necesar pe fatada depinzând de factorul de reflexie al suprafetei obiectivului.
În functie de modul în care reflecta lumina, suprafetele se clasifica în patru grupe:
- suprafete foarte netede cu o reflexie regulata, care se comporta ca oglinda, reflectând lumina într-o singura directie. Amplasarea aparatelor de iluminat va avea în vedere posibilitatea aparitiei orbirii de incapacitate a observatorului care ar putea vedea pe suprafata cladirii imaginea reflectata a proiectorului si luminanta mare a acestuia.
- suprafete netede pentru care natura materialului da nastere unei reflexii mai difuze, (reflexia se face dupa o directie principala), dar o mica parte din fluxul luminos total emis de aparatul de iluminat este dirijata catre observator.
suprafete imperfect difuze în care o mai mare parte din fluxul luminos emis de aparatul de iluminat este dirijata catre observator.
suprafete difuze la care repartitia intensitatii luminoase în spatiu respecta legea lui Lambert, luminanta suprafetei fiind independenta de directia de observare. Pentru a se obtine un nivel de luminanta dorit se va adopta un nivel de iluminare în functie de valoarea coeficientului de reflexie al materialului de finisare - un nivel de iluminare mare pentru o cladire al carei finisaj are un coeficient de reflexie mic (granit r=0,10), respectiv un nivel de iluminare mult mai scazut în cazul unei cladiri cu un finisaj cu un coeficient de reflexie mare (marmura culoare deschisa, r=0,5 ... 0,6). Factorii de reflexie ai unor materiale de finisare uzuale sunt prezentati în tabelul 1.
Tabelul 1 Factorii de reflexie în lumina alba ai câtorva materiale de finisaj
4. Culoarea sursei de lumina, redarea culorilor, armonizarea cu mediul înconjurator
Pentru a scoate în evidenta un obiectiv aflat în apropierea altor sisteme de iluminat, este necesara realizarea unui contrast de culoare, luând în considerare culoarea luminii provenite de la sistemele de iluminat arhitecturale sau de la cele destinate cailor de circulatie rutiera. Prin utilizarea unor lumini de culori diferite, se pot obtine efecte deosebite, dar aceasta solutie trebuie adoptata cu atentie, deoarece exista pericolul obtinerii unor contraste de culoare ce pot avea efecte neplacute pentru observatori.
Alegerea culorilor surselor de lumina se face în functie de o serie de factori: culoarea materialelor de finisaj, efectul dorit, culoarea luminii produse de sistemele de iluminat existente în apropiere. Pentru realizarea unei atmosfere placute, linistitoare se aleg surse care emit o lumina calda (sursele cu radiatii luminoase galbene, alb-galbui, alb-aurii). Pentru obtinerea unor imagini de monumentalitate se utilizeaza surse de lumina care emit radiatii luminoase reci, de culoare alb-albastru.
5. Existenta vegetatiei sau a apelor în imediata apropiere
Vegetatia poate contribui ca parte decorativa, pusa în evidenta prin efectul de silueta. Aparatele de iluminat se amplaseaza între cladire si arbori, astfel încât silueta arborilor sa fie marcata si sa nu genereze umbre pe fatada cladirii.
Prezenta unei întinderi de apa situate în apropierea cladirii este benefica, obtinându-se imagini cu efecte deosebite prin reflectarea imaginii cladirii iluminate în apa
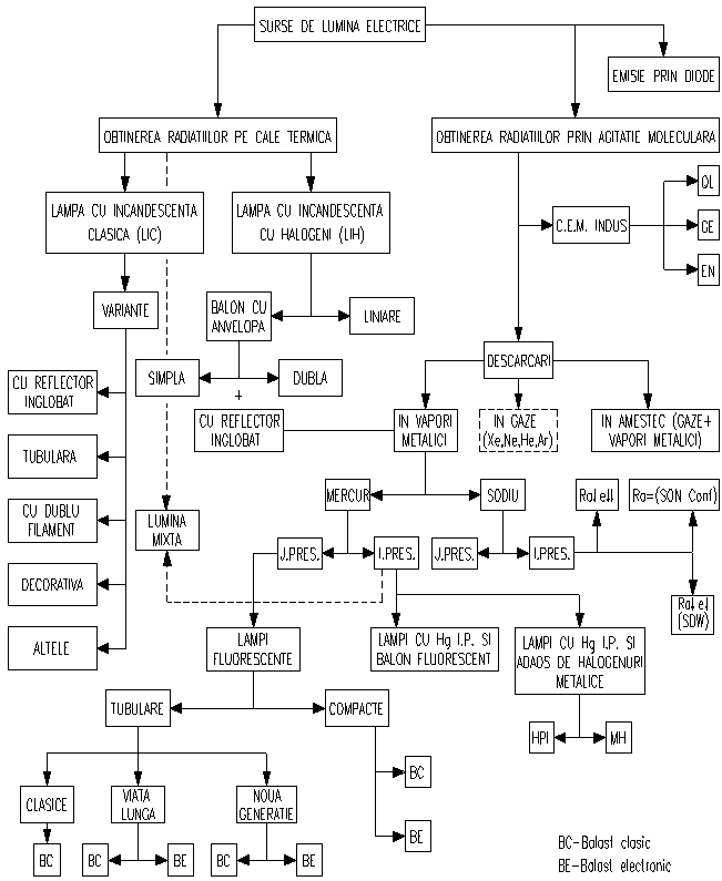
Surse de lumina
Sursa de lumina are rolul de a converti energia electrica în energie radiata în spectrul vizibil. Sursele de lumina utilizate în iluminatul urban trebuie sa îndeplineasca urmatoarele cerinte: flux luminos mare, eficacitate luminoasa ridicata, luminanta redusa, durata de viata mare, functionare în orice pozitie si dimensiuni reduse.
Un sistem de iluminat este cu atât mai eficient, cu cât cheltuielile de întretinere sunt mai mici. Astfel, sursele de lumina cu inductie cu durata de functionare foarte mare, 60.000 h(aproximativ 21 de ani de functionare câte 8 ore pe zi), se pot utiliza în iluminatul pietonal.
În cazul în care se doreste transmiterea fluxului luminos la distanta mare de sursa de lumina (în special în iluminatul decorativ) se recomanda utilizarea fibrelor optice. Acest sistem este tot mai des utilizat în ultimul timp datorita cheltuielilor de întretinere foarte reduse si eficacitatii foarte bune a sistemului.
Se prezinta în cele ce urmeaza tipurile si caracteristicile principalelor surse de lumina utilizabile în sistemele de iluminat public arhitectural si ornamental, cu precizarea unor valori ale parametrilor functionali. Rapida dezvoltare a tehnologiei surselor de lumina face ca orice prezentare sa fie depasita în timp scurt.
Aparate de iluminat
Aparatul de iluminat este un dispozitiv realizat în scopul distributiei si transmiterii fluxului luminos emis de sursa de lumina. Aparatul de iluminat asigura alimentarea cu energie electrica a sursei de lumina, protectia sursei de lumina împotriva agentilor de mediu si a socurilor mecanice si protectia vizuala a omului.
Aparatul de iluminat este compus din trei subansambluri, fiecare dintre acestea având la rândul sau una sau mai multe elemente componente: - dispozitivul optic: sursa (sursele) de lumina, unul sau mai multe reflectoare, difuzorul si ecranul de protectie vizuala; - armatura cu dispozitiv de montaj si siguranta, carcasa de protectie si garnituri de etansare; - aparatajul auxiliar necesar pentru amorsarea si functionarea sursei de lumina
În functie de modul de directionare a fluxului luminos si de confortul vizual ce trebuie realizat, unul sau mai multe din elementele componente ale dispozitivului optic pot lipsi.
Cerinte de calitate privind aparatele de iluminat
Aparatele de iluminat trebuie sa corespunda din punct de vedere calitativ cu standardele si normele aflate în vigoare.
A. Rezistenta aparatelor de iluminat la eforturile mecanice exercitate în cursul utilizarii-în cazul aparatelor de iluminat destinate sistemelor de iluminat public, rezistenta mecanica a acestora trebuie sa fie corespunzatoare datorita pericolului actelor de vandalism.
B. Rezistenta la temperaturile de utilizare - lampa, cablajul intern si suprafata de sprijin a acestuia nu trebuie sa atinga o temperatura care sa-i afecteze siguranta în functionare normala
C. Rezistenta la socuri cu corpuri solide - se exprima sub forma valorii maxime a energiei de soc suportate de respectivul echipament fara ca acesta sa sufere deteriorari.
D. Anduranta aparatelor de iluminat - în conditiile încalzirii si racirii ciclice care apar în timpul functionarii, aparatul de iluminat nu trebuie sa si întrerupa buna functionare sau sa prezinte vreun pericol pentru instalatie sau utilizatori.
E. Rezistenta la agentii de mediu - reprezinta rezistenta aparatelor de iluminat si a elementelor componente ale sistemelor de iluminat urban la actiunea prelungita a agentilor de mediu: umiditate, coroziune, temperaturi ridicate.
F. Rezistenta de izolatie si rigiditatea dielectrica
G. Rezistenta la agentii biologici - pentru o buna functionare a aparatelor de iluminat în cadrul sistemelor de iluminat urban trebuie realizata protectia acestora împotriva agentilor biologici: rozatoare, insecte, pasari. Se recomanda asigurarea etanseitatii sau utilizarea unor grilaje care sa împiedice patrunderea agentilor biologici în interiorul aparatelor de iluminat.
H. Protectia împotriva izbucnirii incendiilor - pentru reducerea la minim a riscului de izbucnire a incendiilor datorita sistemului de iluminat, o atentie deosebita se acorda alegerii aparatului de iluminat în functie de materialul suprafetei de sprijin.
I. Rezistenta la flacara si aprindere - elementele componente izolante care sustin partile active si cele care asigura protectia împotriva electrocutarii trebuie sa fie rezistente la flacara si la aprindere.
J. Securitatea utilizatorului din punct de vedere electric - pe toata durata functionarii, sistemele de iluminat trebuie sa asigure protectia utilizatorului la socurile electrice care ar putea sa apara în urma unui contact direct sau indirect dintre o parte a corpului utilizatorului si elementele componente ale aparatelor de iluminat care se afla sub tensiune în mod normal sau accidental. De asemenea, aparatele de iluminat trebuie asigurate împortiva patrunderii prafului, aparatelor solide si umiditatii.
Tipuri de aparate de iluminat utilizate în iluminatul urban
Exista o gama foarte diversificata de aparate de iluminat utilizate în iluminatul urban. Producerea acestor aparate de iluminat trebuie sa respecte normele si standardele în vigoare ale tarilor producatoare si/sau importatoare.
A. Aparate de iluminat pentru iluminatul rutier
Pentru iluminatul rutier se utilizeaza diverse tipuri de aparate de iluminat cu forme si dimensiuni diferite, distributia fluxului luminos fiind întotdeauna directa. Aparatul de iluminat rutier este compus din doua compartimente: compartimentul optic, care cuprinde reflectorul si sursa de lumina si compartimentul aparatajului auxiliar în care se monteaza elementele necesare amorsarii si functionarii sursei de lumina. Carcasa metalica a aparatului de iluminat este realizata din aluminiu, iar difuzorul din poliester cu fibra de sticla. Reflectoarele din interiorul aparatului de iluminat sunt realizate din aluminiu de înalta puritate.
Aparatele de iluminat rutier se încadreaza în clasele I si II de protectie împotriva tensiunilor de atingere accidentale.

Figura Aparat de iluminat destinat iluminatului rutier

Figura Tipuri de aparate de iluminat utilizate în iluminatul rutier
În figura 7 este prezentat un corp de iluminat destinat iluminatului rutier, caracterizat printr-o distributie optima a intensitatii luminoase, în scopul reducerii poluarii luminoase si utilizarii eficiente a energiei electrice. Figura 8 prezinta schematic câteva tipuri de aparate de iluminat rutier.
B. Aparate de iluminat utilizate în iluminatul decorativ (arhitectural si ornamental)
Exista o mare varietate de aparate de iluminat utilizate în iluminatul decorativ: proiectoare, aparate de iluminat submersibile, borne luminoase si lampadare, fibre optice si surse cu laser. Proiectoarele clasice (fig. 9), având dimensiuni ce variaza în functie de tipul aparatului de iluminat, pot fi echipate cu surse de puteri diferite, de la 75 W pâna la 2000 W.

Figura 9 Proiectoare utilizate în iluminatul decorativ - prezentare schematica
Acestea emit fluxul luminos într-un unghi solid a carui deschidere poate varia de la 2x5° (proiectoare intensive) pâna la 2x60° (proiectoare extensive), alegerea facându-se în functie de obiectivul de iluminat.
Proiectoarele de tip "spot" sunt proiectoare de mica dimensiune, de puteri mici, cu distributie intensiva sau semi-intensiva
Proiectoarele cu "lentile" prezinta un unghi de emisie al fluxului luminos ce se poate regla printr-o miscare relativa a sursei de lumina si lentilei.
Proiectoarele de siluete emit fascicole luminoase ale caror contururi sunt bine delimitate si ale caror forme se pot modifica prin intermediul unor diafragme.
Proiectoarele de imagini sunt astfel construite încât sa permita obtinerea unui iluminat uniform al suprafetelor si, de asemenea, proiectia unor imagini statice sau animate pe fatadele unor cladiri. Caracteristicile luminotehnice pot fi controlate cu ajutorul unor microprocesoare încorporate în interiorul acestora.
Aparatele de iluminat submersibile sunt special concepute pentru a fi scufundate în apa (IP 68) o perioada îndelungata si sunt echipate cu surse cu incandescenta, alimentate la o tensiune foarte joasa (nu depaseste 12 V).
Borne luminoase si lampadare. Bornele luminoase sau "piticii" au înaltime mica, distanta între sol si partea optica a acestora fiind foarte mica (fig. 10). Lampadarele sunt aparate de iluminat ale caror sisteme optice sunt situate la 3 - 4 m distanta de sol. Aceste doua tipuri de aparate de iluminat sunt utilizate atât pentru un iluminat functional cât si pentru un iluminat decorativ.

Figura 10 Aparate de iluminat utilizate în iluminatul pietonal
Sursele cu laser se folosesc tot mai des în ultimii ani în iluminatul decorativ. Utilizarea acestei tehnologii permite proiectarea la mare distanta a unor imagini, scrierea sau reproducerea unor desene. De exemplu, un laser de 5 W acopera o suprafata de 100-150 m latime aflata la o distanta de 200-300 m. Comanda si controlul unui laser se face prin intermediul calculatorului si a programelor de calcul. Unghiul de emitere a fluxului luminos este extrem de îngust, iar perceptia fascicolului de lumina de-a lungul traiectoriei sale este posibila numai datorita prezentei impuritatilor din atmosfera, acestea reprezentând suprafetele de reflexie necesare în procesul vederii.
Raportul dintre puterea radiata de laser în spectru vizibil si puterea electrica consumata are valori foarte mici si variaza mult, în functie de tipul laserului. Exista trei tipuri de laser utilizate în tehnica iluminatului: laserul cu argon, laserul cu krypton si laserul cu culoare. Laserul cu argon emite o radiatie luminoasa de culoare verde ce poate fi descompusa cu ajutorul unei prisme în violet, albastru si verde. Puterea radiata în spectrul vizibil este de 0,1 - 20 W pentru o putere energetica de la 4 la 40 kW. Laserul cu kripton emite o radiatie luminoasa de culoare rosie ce pot fi descompuse în albastru, galben si verde. Randamentul este foarte scazut. Puterile disponibile sunt cuprinse între 1,2 si 6 W. Raportul dintre puterea radiata în spectrul vizibil si puterea consumata variaza între 1/2000 si 1/4000, în functie de varianta de realizare a laserului. Laserul cu culoare permite obtinerea unor fascicule de lumina colorate prin intermediul unui sistem de trei emitatoare laser, cu fascicole luminoase având culorile de baza: rosu, verde si albastru. Randamentul întregului sistem este scazut, iar echipamentul este foarte costisitor.
Aparatele de iluminat pentru tuneluri si pasaje subterane au diferite forme (fig. 12), fiind prevazute cu reflectoare simetrice sau asimetrice.

Figura 12Aparate de iluminat utilizate în iluminatul tunelurilor
(a)simetrice în plan longitudinal; (b) asimetrice în plan longitudinal
În cazul în care aparatul de iluminat este echipat cu surse de lumina care au luminanta mare, se recomanda utilizarea unor gratare pentru realizarea protectiei vizuale a conducatorului auto. Aceste aparate de iluminat pot fi echipate cu surse fluorescente tubulare sau cu surse cu descarcari în vapori de înalta si joasa presiune.
În cadrul sistemelor de iluminat asimetrice destinate tunelurilor, se utilizeaza aparate de iluminat tip "counterbeam" care dirijeaza asimetric fluxul luminos emis în sens contrar directiei de deplasare a autovehiculelor. Aceste aparate de iluminat au o constructie speciala si prezinta rezistenta la agentii de mediu existenti în interiorul tunelurilor.
Tuburile de lumina înlocuiesc cu succes tuburile cu neon ale firmelor luminoase. Datorita flexibilitatii lor, se utilizeaza cu mai mare usurinta în accentuarea contururilor, în aplicatiile de iluminat arhitectural, copiind conturul obiectivului propus iluminarii.
Tuburile optice, la fel ca si fibrele optice, transmit lumina de la un capat la altul al tubului, ambele aplicând principiul reflexiei totale interne; mediul de propagare din fibrele optice este solid, iar cel din tuburile optice este aerul. În interiorul tubului, lumina incidenta este reflectata de doua ori pe o suprafata prismatica si returnata paralel cu directia originara a luminii incidente. Tuburile de lumina au aplicatii diverse în domeniul iluminatului, cum ar fi: directionarea, iluminatul de contur, reclamele luminoase, semnalele luminoase, iluminatul fatadelor cladirilor, piscinelor, podurilor, gradinilor. Pentru obtinerea unor efecte coloristice deosebite, se pot utiliza filtre amplasate în generatorul aferent.
Aparatele de iluminat cu fibre optice au în componenta generatorul de lumina, cablurile optice si terminatiile optice (fig. 11). Generatorul de lumina (1) este echipat cu o sursa de lumina si un reflector
(3) care are rolul de a concentra fluxul luminos în modul cel mai eficient în cablurile optice (4). Filtrele (5) montate în generatorul de lumina au rolul de a împiedica transmiterea radiatiilor infrarosii si ultraviolete în cabluri.

Figura 11 Schema de principiu a unui corp de iluminat cu fibre optice
Optional, un alt set de filtre poate modifica temperatura de culoare a radiatiei surselor de lumina. Cu ajutorul unui micromotor montat în interiorul generatorului de lumina poate fi obtinut un iluminat dinamic. Terminatiile fibrelor optice (6) sunt montate la extremitatea cablurilor optice, au forme si dimensiuni diferite, pot fi fixe sau mobile, în montaj aparent sau îngropat si au rolul de a asigura o anumita distributie a fluxului luminos, protejând în acelasi timp fibra optica
Pana nu demult fibra optica era utilizata doar in domeniul telecomunicatiilor si al retelisticii(WAN, LAN, etc.). In aceste domenii se utilizeaza fibra optica cu o inima de dimensiuni reduse. In ultimul timp au aparut aplicatii si in domeniul iluminatului. Cercetarile in domeniu au facut posibila propagarea luminii in conditii bune si in fibre optice cu inimi de dimensiuni mari, realizate din plastic.
Fig.1
Raza incidenta

Qc Unghi critic sau unghiul reflexiei interne totale
Fig.2
Transmiterea luminii cu pierderi apropiate de zero, in interiorul fibrei optice, apare ca urmare a structurii fibrei, ilustrate in figurile 1 si 2.Inima, avand un factor de reflexie mai ridicat decat izolatia optica, se formeaza un unghi critic fata de axa fibrei sub care toate fasciculele luminoase care intra in inima fibrei sufera o reflexie interna totala. Toate fascicolele care sunt incidente la fata superioara a inimii, sub orice unghi mai mic sau egal decat unghiul critic se vor propaga nedisturbate prin fibra. Unghiul critic defineste un con cu un unghi la varf egal cu de doua ori complementul unghiului critic. Fluxul luminos care patrunde sub un unghi mai mare decat unghiul conului, va fi reflectat total la suprafata despartitoare dintre inima si izolatie(fig. 3)
Fig.3
Ecuatia urmatoare defineste unghiul critic:
Qc
![]()
unde nco este indicele de refractie al materialului inimii iar ncl este indicele de refractie al materialului izolatiei optice.
O alta masura a acceptantei luminii des utilizata in cazul fibrei optice o constituie deschiderea numerica definita de urmatoarea ecuatie:
Deschiderea numerica![]()
Ceea ce este de retinut este aceea ca nu orice flux incident de lumina pe fibra, se va propaga in interiorul fibrei sau catre capatul acesteia. Sunt cateva lucruri care pot contribui la diminuarea intensitatii luminoase in fibra. In primul rand, daca fluxul nu intra in fibra prin conul acceptat, o parte a acestuia va fi transmis izolatiei si chiar radiat in afara fibrei(fig.3). Chiar daca lumina intra prin conul acceptat in fibra, materialul inimii contine impuritati, care de-a lungul fibrei absorb o parte din flux.
Sisteme de iluminat cu fibra optica de inalta eficienta(EFO)
Din cele descrise mai sus se constata ca lumina poate fi transmisa printr-o serie de reflexii multiple in interiorul fibrei optice pe anumite distante. Pe baza acestui principiu s-au pus bazele unui sistem de iluminat cu fibra optica.
Fig.4
Aceste sisteme sunt compuse din trei parti principale:
iluminatorul
cablul cu fibra optica
distribuitoare
Iluminatorul:
Iluminatorul sau generatorul de lumina reprezinta inima sistemului de iluminat cu fibra optica si este singurul dispozitiv din tot sistemul care utilizeaza energie electrica. Acesta creaza lumina si o pompeaza intr-una sau mai multe fibre optice, retinand totodata radiatia ultravioleta si caldura. Iluminatoarele, cu puteri cuprinse intre 70 si 250W, au o durata de viata care poate atinge 10.000 h ceea ce duce la o reducere considerabila a costurilor pentru mentenanta sistemului de iluminat, comparativ cu sistemele clasice. Ele au un indice de redare a culorii cuprins intre 70(iluminatoare cu ioduri metalice) si 95( iluminatoare cu halogen), si permit schimbarea colurilor prin utilizarea unor filtre de culoare. Iluminatorul cuprinde :
lampa si sistemul ei de alimentare,
un sistem optic (reflector, lentile, filtre),
o iesire cu conexiune la colectorul retelei.
Filtrele utilizate sunt de doua tipuri:
pentru protejarea retelei împotriva radiatiilor infrarosii si ultraviolete,
pentru modificarea temperaturii de culoare si gradarea luminii emise.


Fig.5 Fig.6 Fig.7
Cablul cu fibra optica:
Fig.7
Cablul cu fibra optica este responsabil cu transmiterea luminii de la iluminator la fiecare din distribuitoarele la care este atasat. Aceste fibre nu transporta nici electricitate, nici radiatie ultravioleta sau infrarosie, toate acestea fiind retinute la nivelul iluminatorului
Se disting 2 tipuri majore de cabluri cu fibra optica: cele cu emisie punctuala(fig. 5) la care se ataseaza distribuitorul si cele cu emisie laterala, la care invelisul exterior al cablului este transparent(fig.6) si care pot inlocui tuburile fluorescente.
Distribuitoarele:
Utilizate in cazul cablurilor cu emisie punctuala, acestea indeplinesc rolul de corp de iluminat, asigurand distributia fluxului luminos transmis de iluminator. Ele asigura un montaj usor si permit distributia fluxului luminos sub anumite unghiuri
Ele sunt fixe sau orientabile, aparente sau încastrate. Ele servesc la dirijarea faasciculului de lumina, la modificarea deschiderii acestuia si protejeaza fibrele optice.
Prin multiplicarea surselor de lumina care aduc în directia dorita caracteristicile luminoase dorite si prin similitudinea pozarii cablurilor optice cu cele electrice, sistemele cu fibre optice permit conceperea unui sistem de iluminat original. Instalarea este discreta si întretinerea usoara. Deschiderea fasciculului si intensitatea maxima variaza în functie de tehnologia utilizata, natura materialului si diametrul fibrei, conceptia generatorului si a terminatiilor optice. Culoarea si intensitatea maxima a fasciculului se modifica în functie de lungimea cablurilor optice, care poate atinge câtiva zeci de metri.
Pe langa utilizarea acestor sisteme pentru iluminatul decorativ, ele sunt utilizate si pentru iluminat de siguranta sau in spatiile in care se gasesc materiale sensibile la caldura, radiatie ultravioleta sau infrarosie.
Aceste sisteme au inceput sa fie utilizate si pentru iluminatul stradal sau architectural prin utilizarea cablurilor cu emisie laterala. Acestea se utilizeaza cu success si in cazul iluminatului tehnologic, in medii cu un nivel ridicat al vibratiilor, inlocuind cu success tuburile fluorescente.
Spre exemplu utilizarea acestor sisteme in industria alimentara, limiteaza degradarea alimentelor sensibile la radiatia infrarosie, sau in cazul muzeelor pentru iluminatul unor obiecte sensibile la radiatia ultravioleta.
De asemenea, sistemele de iluminat cu fibra optica cu emisie laterala, au inceput sa inlocuiasca corpurile de iluminat cu lampi fluorescente tubulare, utilizate pentru iluminatul vitrinelor frigorifice, inregistrandu-se economii insemnate de energie provenite atat din utilizarea unui numar redus de surse de lumina, cat si din eliminarea emisiilor de caldura, si implicit reducerea sarcinii de racire.
Cea mai des intalnita solutie de iluminat cu fibra optica se intalneste insa, in iluminatul piscinelor si fantanilor. Utilizarea unor filtre de culoare permite interschimbarea usoara a culorii de la capatul fibrei optice si obtinerea unor efecte spectaculoase.
Din punct de vedere energetic, utilizarea unui astfel de sistem reduce considerabil consumul de energie electrica raportat la nivelul de iluminare indus. Un sistem cu un iluminator de 70 W produce acelasi nivel de iluminare ca in cazul utilizarii a 8 lampi cu halogen de 50W(un total de 400 W) obtinindu-se o economie de 80%.

O alta economie insemnata se inregistreaza in costurile de intretinere a sistemului de iluminat. Prin comparatie, pentru asigurarea unui nivel de iluminare optim intr-o incapere de interes public, cu un sistem clasic era necesara o putere instalata de 5120W, iar numarul lampilor schimbate ridicandu-se la 222 lampi/an. In schimb cu sistemul cu fibre optice de inalta eficienta, acelasi nivel de iluminare se obtine cu o putere instalata de 1140W, iar numarul lampilor schimbate fiind de doar 17 lampi/an.
Cu toate ca aceste sisteme prezinta o serie de avantaje precum marirea sigurantei la foc, eliminarea schimbului de caldura sursa de lumina- incaperea iluminata, posibilitatea interschimbarii culorilor, reducerea costurilor de montaj si intretinere, dar mai ales reducerea considerabila a costurilor energetice pentru iluminat( cu aproximativ 85%), acestea prezinta o serie de dezavantaje care inca le fac sa fie destul de limitate ca si utilizare printre care amintim:
-necesitatea unui spatiu cu o buna ventilare pentru amplasarea iluminatorului
-imposibilitatea realizarii de conexiuni intre cabluri
-fragilitatea sporita a fibrei optice
-limitarea utilizarii unor lungimi mari de fibra optica datorita pierderilor de lumina inregistrate la nivelul fibrei optice
-costurile de productie foarte ridicate
|