PROIECTAREA SISTEMULUI GIROSCOPIC DE VERTICALA
3.1 Notiuni introductive
Aparatele giroscopice de verticala sunt construite astfel incat sa determine in permanenta la bordul aeronavelor directia verticalei adevarate. Memorand aceasta directie aparatele giroscopice de verticala permit sa se masoare unghiurile de tangaj si de ruliu ale aeronavei, deci furnizeaza informatii asupra evolutiei in raport cu planul orizontal al punctului in care se afla aceasta in orice moment.
Informatiile furnizate de aceste aparate sunt folosite nu numai pentru pilotajul manual, ci si in sistemele de pilotaj si stabilizare automata, in aparatura de radiolocatie, in vizoarele de bombardament sau aparatura de fotografiere aeriana, etc.
Prin verticala adevarata se intelege directia fortei de greutate, adica rezultanta fortei de gravitatie a Pamantului si a fortei centrifuge datorate rotatiei Pamantului. Pendulul al carui punct de suspensie este fix in raport cu Pamantul, se orienteaza dupa directia verticalei adevarate.
De aici a rezultat ideea de a folosi pendulul ca aparat indicator, dar trebuie mentionat faptul ca pendulul montat la bordul unui vehicol in miscare, nu mai 959j92j indica directia verticalei adevarate, ci a verticalei aparente, definita prin rezultanta fortei de greutate si a fortei de inertie.
Din acest motiv, pendulul ar indica eronat directia verticalei adevarate, eroarea fiind egala cu unghiul format de cele doua directii, in cazul evolutiilor executate de aeronave acest unghi poate atinge valori de ordinul zecilor de grade. Deci nu se poate utiliza pendulul fizic la bordul aeronavelor pentru a afla unghiurile de tangaj si de ruliu.
Vom studia cat de mult corespunde giroscopul astatic rapid acestor cerinte. Acest giroscop, fiind perfect centrat si avand doua inele de suspensie, teoretic isi mentine pozitia axei principale de rotatie invariabila in spatiu. Asadar, daca aceasta axa este orientata dupa directia verticalei locului, giroscopul va memora directia respectiva.
Pentru a obtine sensibilitate fata de axa de verticala, se impune sa combinam giroscopul astatic rapid cu pendulul fizic.
Giroscopul rezultat imbina doua elemente cu calitati opuse:
giroscopul folosit pentru a avea o stabilitate cat mai mare, dar care este insensibil fata de directia verticalei;
pendulul, caracterizat prin sensibilitate fata de verticala dar care este puternic influentat de fortele de inertie ce apar in zborul accelerat.
Giroscopul folosit la realizarea giroorizontului este unul cu doua grade de libertate si un sistem de corectie. Caracteristica de corectie am ales-o ca fiind de tip releu, elementul sensibil fiind comutatorul pendular cu Hg.
Unghiurile de ruliu si tangaj sunt preluate cu traductoare de tip inductiv si cu ajutorul selsinelor, semnalul electric preluat de la aceste dispozitive fiind proportional cu unghiul de rotatie dintre rotorul si statorul lor.
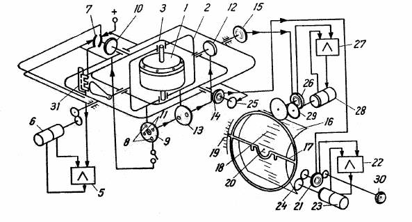
Schema electrocinematica a giroorizontului
Fig. 3.1
In fig. 3.1 este prezentata schema electrocinematica a unui giroorizont la distanta, avand urmatoarele componente:
1 - giromotor;
2 - inel interior de suspensie;
3 - inel exterior de suspensie;
4 - cadru de urmarire;
5 - amplificator;
6 - motor generator;
7 - comutator;
8 - contact;
9 - comutator pendular cu lichid;
10 - motor de corectie transversala;
11 - contact;
12 - motor de corectie longitudinala;
13 - intrerupatorul corectiei longitudinale;
14 - selsin transmitator de tangaj;
15 - selsin transmitator de ruliu;
16 - cadru de tangaj;
17 - silueta avionului;
18 - scara de tangaj;
19 - scara de ruliu;
20 - index;
21 - selsin receptor de tangaj;
22 - amplificator;
23 - motor generator;
24 - angrenaj;
25 - comutator;
26 - selsin receptor de ruliu;
27 - amplificator;
28 - motor generator;
29 - angrenaj;
30 - buton de reglare;
31 - traductor inductiv.
3.2 Mediul gazos de lucru
Influenta gazului de lucru asupra preciziei se face simtita prin puterea consumata si incalzirea giromotorului legate de rezistenta aerodinamica si transferul de caldura.
Acestea din urma depind si de mediul gazos de lucru, precizia de indicare a giroscopului este puternic dependenta de primele doua caracteristici mai sus mentionate.
Ermetizarea girocamerei si umplerea ei cu gaze mai usoare si mai bune conducatoare de caldura decat aerul, micsoreaza incalzirea giroagregatului, egalizeaza temperatura in interiorul sau, pastreaza calitatea ungerii sau a uleiurilor, caracteristicilor electrice si mecanice ale giromotorului la posibilele variatii ale conditiilor externe.
Ca medii de lucru se pot folosi vidul, aerul, alte gaze cu densitate mai mica decat a aerului si conductibilitate termica cel putin egala. Dintre aceste gaze, cele mai bune propietati sub raport caloric si aerodinamic, le au Hidrogenul si Heliul.
Vidul inlatura in totalitate pierderile aerodinamice, dar inrautateste cedarea de caldura care se realizeaza doar prin conductibilitate care este foarte mica. Din aceasta cauza, chiar daca puterea consumata scade simtitor, incalzirea creste in acelasi timp.
Din datele
experimentale de la o serie de giromotoare, la trecerea de la aer la vid,
saltul de temperatura intre infasurare si carcasa creste de aproximativ
ori.
In cazul giromotoarelor vidate pentru a asigur o conductibilitate termica
suficienta, este necesar sa se supradimensioneze constructia lor. Vidarea
giroscoapelor este urmata si de neajunsuri de ordin tehnologic si de
exploatare.
Hidrogenul, in comparatie cu aerul,
da o reducere a pierderilor aerodinamice de
ori,
iar Heliul de
ori. De aceea incalzirea giromotorului scade
intr-o mai mare masura fata de ritmul de scadere al puterii consumate.
In tabelul 1 sunt prezentate date comparative pentru puterea consumata si incalzirea infasurarilor statorului pentru giromotoare cu medii de lucru diferite.
Se constata ca Hidrogenul si Heliul prezinta avantaje mari atat la puterea consumata, cat si la incalzirea infasurarii statorului.
Ceea ce limiteaza insa folosirea Hidrogenului este inflamabilitatea, caracterul sau chimic activ si cifra mare de curgere. Caracterul sau chimic activ poate duce la distrugerea izolatiei conductoarelor din infasurari.
Vom alege ca mediul de lucru Heliul, alegerea presiunii gazului se face pe considerentul maximei egalizari a caldurii pe volumul aparatului .
Rezulta ca este necesara o temperatura minima de incalzire a giroscopului, iar pe de alta parte sa avem o cadere minima de temperatura in interiorul giroagregatului. Cea de a doua conditie se realizeaza daca presiunea este maxima, deoarece la scaderea presiunii puterea consumata se micsoreaza intr-o mai mica masura decat dimensiunea transmisiei de caldura.
Tabelul 1
|
Diametrul exterior |
n |
Aer 1 atm |
He 1 atm |
1 atm |
Vid (2.3) mmHg |
||||
|
|
|
|
|
|
|
|
|
||
|
3.1 |
24000 |
3.7 |
1.56 |
3.1 |
9.6 |
3 |
5.5 |
3.0 |
63 |
|
4.1 |
24000 |
6.25 |
16.2 |
3.75 |
4.8 |
3.75 |
7.4 |
3.75 |
29 |
|
4.1 |
48000 |
22 |
80 |
- |
- |
7.5 |
2.8 |
5 |
88 |
|
5.5 |
24000 |
8.75 |
10.8 |
3.75 |
4.4 |
3 |
8.0 |
- |
25 |
|
6.8 |
24000 |
21.9 |
17.2 |
9.4 |
8.6 |
7 |
3.6 |
6.9 |
25.5 |
|
7.0 |
24000 |
25 |
18 |
9.5 |
8.0 |
8.9 |
6 |
6.7 |
55.8 |
|
8.7 |
12000 |
- |
- |
- |
- |
6 |
25 |
4 |
38 |
Asadar presiunea trebuie stabilita pe baza unui anumit compromis, trebuie avut in vedere realizarea incalzirii minime a infasurarii statorice a giromotorului in raport cu mediul din extremul girocamerei. Se considera ca presiunea in girocamera este corect stabilita daca se obtine aceasta conditie de minim.
Tabelul 2
|
Mediul de lucru |
Vid |
|
He |
|
He |
Aer |
|
|
Presiunea mediului de lucru | |||||||
|
Puterea consumata | |||||||
|
Incalzirea fata de mediul ambiant |
Carcasa | ||||||
|
Infasurarea statorica
| |||||||
In tabelul 2 se arata variatia caderilor principale de temperatura a unui giromotor asincron functionand in Heliu si Hidrogen, in functie de presiunea mediului.
Conform rezultatelor experimentale toate giromotoarele cu gabarit mediu si mare, cu
, au presiunea optima daca se utilizeaza
Heliu de
Pentru giroscoapele miniaturale, intr-o gama de presiuni de la 740 la 300 mmHg, gradientele de temperatura in interiorul giroagregatului variaza slab.
Micsorarea presiunii duce la micsorarea puterii, rezulta recomandarea ca pentru toate gabaritelor de giroscoape presiunea sa nu depaseasca 400 mmHg.
Vom alege pentru mediul de lucru din
girocamera Heliu, iar presiunea
3.3 Viteza de rotatie
Viteza de rotatie influenteaza
substantial caracteristicile giromotorului si ale giroverticalului in general,
daca raportul dimensiunilor giromotorului
si
sunt
constante, atunci diametrul exterior
este
proportional cu
, masa m este proportionala cu
, suprafata de cedare a caldurii
este
proportionala cu
, unde variatia vitezei de rotatie a fost
notata cu ''n''.
Am notat cu
diametrul interior al volantului si cu L
lungimea volantului. De asemenea puterea pierderilor aerodinamice este
proportionala cu
, pierderile prin frecare in rulmenti
cu
, pierderile mecanice sunt proportionale cu
, coeficientul de transfer de caldura cu
, iar incalzirea infasurarii statorului
este
proportionala cu
Pentru diametrul exterior al
volantului (
)
constant, adesea se considera ca sporirea vitezei prin pastrarea
In fig. 3.2 sunt
prezentate unele caracteristici ale giromotoarelor asincrone, se constata ca
marirea vitezei peste
inrautateste
precizia.
Fig. 3.2
Pentru calculul vitezei proprii de rotatie am tinut seama ca giroscopul este de curent alternativ, trifazat, de tip asincron.
Viteza de rotatie poate fi exprimata cu relatiile:
unde:
f - frecventa;
s - alunecarea nominala;
p - numarul de perechi de poli.
Considerand:
f = 400 Hz;
s = 0.05;
p = 1
si efectuand calculele vom obtine:
3.4 Calculul parametrilor rotorici
In fig. 3.3 sunt prezentate forme constructive ale rotorului adoptate in cazul giroscoapelor clasice:
Fig. 3.3
Pentru calculul parametrilor volantului si deci, ai rotorului vom porni de la ecuatiile tehnice ale giroorizontului:
Putem concluziona ca in cazul in care cuplurile
si
ce actioneaza dupa axele inelelor de suspensie
sunt niste cupluri perturbatoare, viteza unghiulara de deviatie a axei proprii
de rotatie a giroscopului fata de o pozitie initiala este cu atat mai mica cu
cat momentul cinetic
este mai mare. Dar cum momentul cinetic este
, unde
este momentul de inertie al giroscopului, iar
este viteza sa unghiulara in jurul acestei
axe, rezulta necesitatea realizarii atat a unui moment de inertie cat mai mare,
cat si a unei viteze proprii de rotatie mare.
Rotoarele se pot imparti in doua grupe:
rotoare simetrice;
rotoare asimetrice;
De regula acestea au o forma aproximativ lenticulara, astfel incat, rotoarele sa se inscrie intr-o sfera cu diametrul apropiat de diametrul giromotorului.
Pentru proiectarea giromotorului din componenta giroorizontului voi alege modelul din figura c), acesta fiind unul de o constructie speciala, astfel incat rotorul sa fie de constructie cilindrica, statorul sa fie montat in interiorul sau.
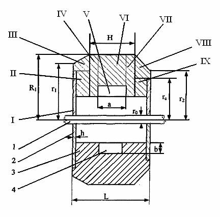
Schita simplificata a rotorului giroscopului este prezentata in fig. 3.4
Fig. 3.4
3.5 Performantele rotorului
Momentele perturbatoare ce actioneaza dupa axele inelelor de suspensie sunt in principal de origine mecanica. Dintre cuplurile perturbatoare de origine mecanica, cele a caror pondere este hotaratoare sunt cuplurile datorate frecarilor in lagarele inelelor de suspensie si cele datorate frecarilor in lagarele inelelor de suspesie si cele datorate centrarii necorespunzatoare a giroscopului.
Cuplul perturbator datorat descentrarii
giroscopului se poate diminua impunand conditii tehnologice de centrare cat mai
stricte, de regula se poate admite o precizie de centrare de valori apropiate
de 5
In general momentele perturbatoare maxime apar dupa axa inelului exterior
de suspensie, ele fiind proportionale cu greutatea nodului giroscopic si in
cazul cel mai defavorabil se aduna, rezultand o viteza unghiulara de deriva
maxima in jurul axei inelului interior de suspensie. Momentul perturbator dupa
axa inelului interior de suspensie va fi mai mic, greutatea giroscopului fiind
mai mica decat greutatea nodului giroscopic. Cum ne intereseaza viteza
unghiulara de deriva maxima in modul, notand cu
aceasta viteza, iar cuplul perturbator maxim
ce poate apare dupa axa inelului de suspensie cu
, se poate scrie
tinand cont de forma ecuatiilor de precesie:
Pornind de la aceasta formula voi determina
momentul cinetic
al aparatului.
Deci
Dupa cum am aratat, momentul perturbator este format din momentul dat de
descentrare si cel dat de frecarea in lagare, notate cu:
si
rezultand:
Notand cu
greutatea nodului giroscopic si
deplasarea centrului de greutate in raport cu
punctul de suspensie , adica descentrarea giroscopului, momentul dat de
descentrare este:
De regula se admite
Greutatea nodului giroscopic este proportionala cu
greutatea rotorului
, adica:
unde,
este un coeficient de proportionalitate care
se poate considera in limitele
Coeficientul de proportionalitate ales va avea valoare
Momentul perturbator dat de frecarile in lagarele inelelor de suspensie se calculeaza cu relatia:
unde:
D - diametrul
inelului interior de suspensie,
d - diametrul
bilei rulmentului,
- coeficient de frecare de rostogolire,
Revenind la expresia vitezei unghiulare de deriva se poate scrie:
Va rezulta:
Alegem:
Viteza unghiulara de deriva este o caracteristica ce se impune in functie de clasa de precizie a aparatului.
Acest aparat fiind un aparat de precizie medie, s-a admis o viteza
unghiulara de precesie de aproximativ
, adica:
3.6 Dimensionarea rotorului
Metoda de calcul a parametrilor giromotorului este urmatoarea:
S-a calculat viteza unghiulara de deriva datorata descentrarii giroscopului:
de unde rezulta:
unde
este momentul cinetic al rotorului.
Tinand cont de forma aproximativa a rotorului prezentat in fig. 3.4, putem scrie momentul de
inertie
sub forma:
unde:
- greutatea rotorului;
g - acceleratia gravitationala;
- raza exterioara a rotorului;
- raza interioara a rotorului.
Notand cu
, coeficientul
de proportionalitate intre raza interioara si raza exterioara rezulta:
unde:
In aceste conditii, tinand cont si de expresiile lui
, se obtine:
Din relatiile anterioare obtinem urmatoarea formula pentru calculul razei exterioare a rotorului:
unde, am tinut cont de relatia:
Considerand
, voi obtine
urmatoarele valorii:
Raportul
, respectiv
da o informatie asupra repartitiei volumului
giromotorului intre volant si electromotorul de actionare.
De rezolvarea acestei probleme depinde:
randamentul;
puterea consumata;
incalzirea giromotorului.
La variatia lungimii
a volantului, mentinand constante diametrele
si
se modifica proportional greutatea si momentul
cinetic al giromotorului. Cresterea lungimii este limitata de cresterea
deformatiilor de temperatura produse de gradientii termici si datorita
inrautatirii proprietatilor dinamice ale aparatului din cauza cresterii
momentului de inertie in raport cu axa inelului de suspensie.
Principala cauza de
limitare a micsorarii
o reprezinta scaderea randamentului
electromotorului, se recomanda sa se aleaga
Voi alege
. Astfel obtin
lungimea rotorului ca fiind:
Folosind cele doua expresii ale momentului de inertie avem:
unde:
- greutatea specifica medie a materialului din
care este confectionat rotorul
Deci vom obtine:
greutatea rotorului
greutatea intregului nod giroscopic
Momentul de inertie are expresia:
Momentul cinetic se calculeaza astfel:
Rezultatele obtinute sunt rezultate aproximative. pentru a imbunatati precizia vom tine cont de forma reala a rotorului, prezentat in fig. 3.5, datele geometrice fiind urmatoarele:
Fig. 3.5
unde:
1 - arbore;
2 - copac;
3 - volant;
4 - miez rotor.
Rezolvand sistemul, se va obtine:
;
3.7 Calculul momentului de frecare aerodinamic
Datorita miscarii de rotatie, volantul giromotorului antreneaza si gazul aflat in interiorul girocamerei.
Procesele ce au loc in aceasta situatie pot fi evaluate cu ajutorul numarului Reynolds ( Re ).
Daca rotorul giromotorului se roteste in spatiu nelimitat, numarul Re se exprima prin relatia:
unde:
- viteza unghiulara de rotatie;
- raza maxima de rotatie;
v - vascozitatea cinematica a mediului, care exprima prin raportul:
unde:
- vascozitatea dinamica;
- densitatea gazului.
In cazul in care se rotoarele au o forma complexa, se defineste un numar
local, prin relatia:
Chiar si in cazul rotoarelor simple cilindrice si sferice, caracterul curgerii de la un punct la altul este diferit si corespunzator difera si numarul Reynolds local.
Stratul de gaze care se gaseste in imediata apropiere a suprafetei corpului in miscare este antrenat cu aceeiasi viteza. Viteza straturilor vecine este cu atat mai mica cu cat distanta este mai mare, anulandu-se la infinit.
Cu cresterea numarului
, micsorarea
vitezei fluxului de gaze este mai accentuata. La numere
mari, viteza gazelor chiar in vecinatatea
suprafetei in miscare este mult mai mica decat viteza acesteia.
La numere
, dimensiunile
fluxului de gaze in care se manifesta vascozitatea sunt foarte mici in
comparatie cu dimensiunile rotorului, acest domeniu se numeste strat limita.
Conform legii lui newton, tensiunea tangentiala de frecare intre doua straturi vecine ale gazului in miscare se exprima prin relatia:
unde:
- viteza liniara de miscare a gazului;
- distanta pana la suprafata corpului.
Daca se cunoaste
se poate exprima momentul de frecare
aerodinamica corespunzator suprafetei elementare
dispusa la distanta
fata de axa de rotatie:
Caracterul curgerii in
jurul rotorului poate fi laminar sau turbulent, ultimul fiind produs la viteze
mari de rotatie. Numarul
critic
, la care
curgerea trece din regim laminar in regim turbulent pentru corpurile in miscare
de rotatie este exprimat implicit, iar variatia vitezei la trecerea de la un
regim la altul este continua.
Aceasta trecere are loc intr-o gama larga de numere
care, in cazul rotoarelor in forma de disc,
variaza intre
, iar pentru
rotoarele in forma de cilindru intre
si
Majoritatea giromotoarelor
realizate, care functioneaza in aer au numere
cuprinse intre
si
, iar daca
mediul utilizat este Heliu sau Hidrogen se va considera
Comparand aceste limite cu valoare lui
se observa caracterul curgerii in giromotor la
limita dintre laminar si turbulent, la numere
mici
, curgerea este
cvasisimilara.
In continuare vom prezenta
separat cazul curgerii laminare cu
si cazul curgerii aproape turbulente cu
. De regula pe
suprafetele plane in forma de disc, curgerea este laminara, in timp ce pe
suprafetele cilindrice curgerea este turbulenta din cauza fortelor centrifuge.
Suprafetele pot avea diferite neuniformitati care genereaza zone de turbulenta, din aceasta cauza un
rotor cu orificii pentru suruburile de fixare a capacelor are momentul
aerodinamic majorat cu
, iar daca
exista capete de surub aparente, denivelate cu numai
, majorarea
momentului aerodinamic este de
, cele doua
valori fiind determinate la turatia de
O influenta mare asupra momentului aerodinamic o are uniformitatea suprafetelor care marginesc rotorul si netezimea lor. De aceea, trebuie evitate pe cat posibil orice orificii sau denivelari pe aceste suprafete, mai ales la distante mari fata de axa de rotatie, in realitate rotoarele giromotoarelor functioneaza intr-un volum limitat.
Daca distanta dintre rotor si girocamera este mai mare decat raza volantului, atunci structura stratului de aer se poate considera ca si in cazul rotorului fara girocamera.
La micsorarea acestei
distante pe peretele carcasei apare un strat limita, viteza fluxului de aer
intre cele doua straturi limita are un anumit profil, gradientul de viteza
fiind mai mic in straturile limita rezulta o micsorarea a momentului
aerodinamic, in aceste conditii, momentul aerodinamic depinde de distanta
dintre rotor si girocamera.
Valorile optime ale lui
sunt date de relatia
pentru care rezulta momente aerodinamice
minime, iar viteza fluxului de gaze dintre cele doua straturi limita se poate
considera jumatate din viteza rotorului.
Daca se iau in considerare
jocurile mici, straturile limita se influenteaza influenteaza reciproc, iar
gradientul de viteza creste. Pentru
, profilul
vitezelor intre rotor si girocamera devine liniar, iar momentul aerodinamic se
considera invers proportional cu marimea jocului. De regula nu se admit jocuri
sub
, fiind
recomandat ca ele sa se situeze intre limitele de
In ceea ce priveste intrefierul, din motive electromagnetice el se ia in
limitele de
, distanta
dintre celelalte parti ale rotorului si carcasa este cuprinsa de regula in
limitele
Momentul aerodinamic pentru intreaga suprafata a rotorului se poate exprima astfel:
Pentru un grad de exprimare relativ mic, se poate pleca de la forta elementara de frecare pe suprafata rotorului:
unde:
- coeficient admisional de frecare a
suprafetei rotorului in raport cu mediul gazos;
- viteza periferica a punctului rotorului
- densitatea mediului gazos in care se misca
rotorul giromotorului.
Rezulta ca valoarea momentului aerodinamic elementar este:
Integrand se obtine:
unde:
- curba pe care o face integrarea;
- element de lungime
- distanta de la axa de rotatie la elemntul
Pentru calculul coeficientului de frecare cu mediul gazos din girocamera, se tine cont de felul curgerii in stratul limita.
daca curgerea are caracter laminar, coeficientul de
frecare
se calculeaza cu relatia:
daca curgerea are caracter turbulent, coeficientul de frecare se va calcula astfel:
Voi considera ca in girocamera mediul gazos il va forma unul din gazele: aer, Hidrogen, Heliu.
In tabelul 3, vom prezenta parametrii acestor gaze in conditii normale:
Tabelul 3
|
Parametrul |
Aer |
Hidrogen |
Heliu |
|
Masa specifica
|
|
|
|
|
Vascozitatea dinamica
|
|
|
|
|
Vascozitatea cinematica
|
|
|
|
Calculand momentul de frecare pentru cele trei gaze vom obtine:
pentru mediul gazos aer:
( curgere laminara );
pentru mediul gazos Hidrogen:
( curgere laminara );
pentru mediul gazos Heliu:
( curgere laminara );
Vom alege ca mediu gazos Heliu.
In concluzie momentul aerodinamic va avea valoarea:
3.8 Momentul de frecare din lagarul rotorului
Pierderile prin
frecare din rulment reprezinta de la
pana la
din pierderile mecanice.
Calculul lor este foarte complex, din cauza unui numar mare de factori care intervin, si anume :
calilatea si geometria suprafetelor de lucru;
precizia de montaj;
calitatea si cantitatea uleiului;
viteza de rotatie;
temperatura.
In rulment, momentul de frecare de rostogolire este suma momentelor de frecare intre bile, inele si separatori si intre separatori si inele.
Parametrii rulmentilor ce influenteaza momentul de frecare sunt dimensiunile geometrice:
diametrul interior si exterior;
diametrul si numarul bilelor;
raza pistei inelului interior.
Pentru unghiuri de control
si la raporturi reale intre sarcina radiala si
cea axiala preliminara, momentul de frecare practic nu depinde de sarcina
radiala, ci este determinata doar de sarcina axiala.
Viteza de
rotatie este un factor ce influenteaza esenta momentului de frecare al
rulmentului, la majoritatea giromotoarelor, momentul de frecare fiind mai mare
de
ori decat cel static.
La cresterea vitezei creste si frecarea de rostogolire si
frecarea hidrodinamica, in special pentru turatii
.
Vascozitatea este un parametru important al uleiului,
momentul de frecare este direct proportional cu vascozitatea la puterea
,
vascozitatea depinzand la randul ei de temperatura.
Momentul de
frecare in rulment se poate dubla cand se trece de la temperatura nominala de
la temperatura limita a gamei
, care se
poate inregistra la pornire. La temperaturi mai mari decat cea nominala,
momentul de frecare se micsoreaza dar intr-un grad mai mic decat vascozitatea
uleiului.
Intre dimensiunile rulmentului, suprasarcinile exterioare posibile, dimensiunile giromotorului, precum si incarcarea preliminara exista o anumita interconditionare.
Aceasta
legatura exista si intre momentul de frecare al rulmentilor si dimensiunile
giromotorului. Avand in vedere aceasta interdependenta, s-a incercat reunirea
acestor parametrii intr-o relatie aproximativa. Tinand cont de gamele relativ
inguste dintre aceste dimensiuni, se poate obtine o dependenta a momentului de
frecare de dimensiunile principale ale giromotorului
si
.
Se recomanda urmatoare formula pentru aprecierea preliminara a momentului de frecare, calcul necesar pentru a putea evalua puterea motorului electric de actionare:
![]()
Pentru:
;
;
.
voi obtine:
.
Am considerat raportul maxim
pentru care momentul de frecare este maxim.
Pentru
voi obtine momentul de frecare nominala:
.
Conform relatiei de mai sus s-a stabilit dependenta momentului de frecare de dimensiunea giromotorului si de viteza de rotatie, dependenta prezentata in fig. 3.6.

Fig. 3.6
3.9 Momentul motorului de actionare
Calculez momentul pe care trebuie sa-l dezvolte motorul de actionare al giroscopului din conditia respectarii timpului de pornire impus, in acest scop se aplica ecuatia fundamentala a actionarii electrice:
![]()
unde:
- momentul motor;
- momentul rezistent.
Actionarea se face cu motor asincron si in acest caz momentul
scade putincu crestera vitezei.
Voi presupune in continuare
constant si consider momentul rezinstent de
forma :
![]()
asa cum rezulta din relatiile :
![]()

unde:

Calculez variatia vitezei de rotatie
a giroscopului pe timpul pornirii:

de unde rezulta:


Viteza unghiulara atinge
din viteza de regim
dupa un timp
. Teoretic,
dupa cum se observa din formula lui
, la viteza
de regim:

se ajunge dupa un timp infinit.
Daca se impune timpul de pornire
si daca se substituie in relatia constantei de
timp
, rezulta
momentul motorului ca fiind:
![]()
pentru:
;
;
.
Se impune timpul de pornire:
![]()
Efectuand calculele, am obtinut:
.
3.10 Calculul sistemului de actionare al cadrelor de urmarire
Cadrul de urmarire pentru ruliu este comun atat giroscopului de directie, cat si pentru cel de verticala, avand scopul de a mentine pozitia canonica a inelelor de suspensie ale giroscopului de verticala a axei inelului exterior de suspensie a giroscopului de cap.
La inclinarea axei de rotatie a cadrelor interioare fata de pozitia normala (perpendiculara pe axa giromotorului), transmitatorul inductiv transmite un semnal de dezacord la intrerea amplificatorului.
Semnalul amplificat se transmite la bobina de comanda a motorului de cuplu care reduce dezacordul rotind prin intermediul reductorului, linia de urmarire in inclinare pana cand axa cadrului interior revine la pozitia perpendiculara pe axa rotorului giroscopului.
Pentru
siguranta actionarii motorului generator asupra cadrului de urmarire, in cazul
unghiurilor de tangaj ale avionului mai mari de
, faza
semnalului de comanda a traductorului inductiv se comuta cu ajutorul
comutatorului amplasat pe axul exterior al cadrului cardanic.
Pentru actionarea cadrului de urmarire in inclinare, vom alege in prealabil un motor
(motor tip DID-2TA), cu urmatoarele caracteristici:
tensiunea de excitatie:
;
tensiunea de comanda:
;
puterea la axul motorului:
;
cuplul dat de motor:
;
cuplul de pornire:
;
viteza de mers in gol:
.
Puterea la ax de 2W a acestui motor este suficienta, deoarece considerand ca puterea consumata in regim dinamic in reductor, in lagarele cadrului de urmarire si contactele electrice de alimentare nu depasesc puterea necesara accelerarii cadrului de urmarire impreuna cu nodul giroscopic pana la viteza de rotatie necesara, rezulta:
.
Viteza de rotatie a cadrului de urmarire va fi:
.
Viteza de rotatie obtinuta este
acoperitoare, pentru ca viteza de ruliu a avionului nu depaseste
. Statorul
motorului ales, de tip asincron, bifazat cu comanda in amplitudine, are o
infasurare de excitatie si doua de comanda, plasate in opozitie, la un unghi de
fata de infasurarea de excitatie. Rotorul este
in scurtcircuit.
Cuplul dat de motor la arborele sau este:
![]()
unde:
-
- viteza unghiulara la axul motorului;
- unghiul dintre infasurarea de comanda si cea
de excitatie;
- se determina din relatia vitezei unghiulare
de mers in gol.
![]()
![]()
Introducand formula obtinuta in relatia cuplului dat de motor, obtinem:
![]()
Cuplul de pornire se obtine din ultima relatie, pentru
;
![]()
deci:
![]()
In regim stabilizat puterea motorului este:
![]()
Raportul de transmisie al reductorului este:
si se inlocuieste
in
ultima relatie, rezultand:
Consideram ca in
regim stabilizat
nu
depaseste
si
din ultima relatie rezulta:
Valoarea cuplului necesar in regim stabilizat nu trebuie sa depaseasca valoare cuplului pe care il poate da motorul conform caracteristicilor tehnice:
pentru
va
rezulta:
este corespunzator.
pentru
va
rezulta:
este necorespunzator.
Aleg pentru raportul de transmisie
al reductorului o valoare rotunjita,
, pentru care rezulta valoarea reala a
vitezei unghiulare a capului de urmarire in inclinare, din ecuatia:
Valoarea cautata este
, intrucat este cea maiapropiata de
valoarea impusa.
3.11 Sisteme de corectie
Exista o mare varietate de posibilitati tehnice de realizare a sistemelor de corectie care pot fi impartite in trei grupe:
sisteme de corectie pneumatice;
sisteme de corectie mecanice;
sisteme de corectie electrice.
In prezent se utilizeaza aproape exclusiv sistemele de corectie electrice, avandu-se in vedere faptul ca aparatele giroscopice moderne sunt actionate electric.
Elementul sensibil pendular se realizeaza in doua variante principale:
a) tubular, cu trei electrozi din sarma si o picatura de Hg ca dispozitiv de contact (fig. 3.7);
b) in forma de cuva plata cu patru electrozi circulari, umpluta cu lichid electroconductor, avand deasupra un spatiu liber (fig. 3.8).
Fig. 3.7
a) Pentru a sesiza variatiile giroscopului dupa axa transversala si dupa axa longitudinala a
aeronavei se prevad doua tuburi orientate de-a lungul celor doua axe, montarea lor facandu-se pe partea inferioara a inelului interior de suspensie.
Acest inel imbraca inelul giroscopic, motiv pentru care poarta numele de girocamera, daca axa giroscopului este perfect verticala atunci picaturile de Hg din cele doua tuburi stau la mijlocul acestora, astfel nu se realizeaza contactul dintre electrodul central si cel de la unul din capete.
Daca se produce o abatere a axei giroscopului de la verticala, picaturile de Hg se vor deplasa sub actiunea greutatii proprii, facand legatura intre electrodul central si cel de la unul din capete.
Fig. 3.8
1 - cuva;
2 - electrolit;
3 - aer;
4, 5, 6, 7 - electrozi periferici;
- electrod central.
b) Cea de a doua varianta de element sensibil asigura sesizarea atat a unghiurilor de tangaj,
cat si de ruliu. In acest scop cei patru electrozi se orienteaza astfel incat cei doi electrozi opusi sa fie dispusi dupa axa longitudinala a aeronavei, iar ceilalti doi dupa axa transversala a aeronavei.
Cuva in care se gasesc cei patru electrozi se monteaza tot pe partea inferioara a girocamerei.
Cand axa comutatorului pendular cu lichid coincide cu verticala locului, lichidul ocupa pozitia in care nu se realizeaza legaturi electrice intre contactul central si cele periferice (fig. 3.9).
Cand comutatorul
pendular cu lichid are o inclinare fata de verticala cu un unghi ce depaseste
valoarea unghiului limita de precesie
, lichidul electroconductor stabileste
legatura electrica intre contactul central si contactul periferic corespunzator
sensului de inclinare.
Astfel se realizeaza inchiderea
circuitului electric de comanda a motorului de corectie corespunzator (
sau
) care readuce ansamblul giroscopic in
pozitia in care axa de rotatie proprie a giroscopului coincide cu verticala
reala a locului.
Fig. 3.9
3.12 Motoarele de corectie
Sunt utilizate atat la corectia transversala cat si cea longitudinala, fiind folosite la transmiterea cuplului de corectie la subansamblul giroscopic si la cel cardanic in scopul aducerii axei principale de rotatie a giroscopului in pozitie verticala.
Motoarele de corectie sunt motoare sincrone, bifazate reversibile, cu mai multi poli care functioneaza in regim de frana. Fiecare motor se compune din rotor si stator.
In motorul de corectie transversal, pachetul de tole al statorului este acoperit cu un aliaj de Al, care constituie o infasurare in scurtcircuit de tipul ''colivie de veverita''.
In ancorele din rotorul motorului pentru corectia transversala sunt introduse doua infasurari de comanda montate in serie si o infasurare de excitatie. Punctul comun al celor doua infasurari de comanda se alimenteaza de la una din fazele retelei de curent alternativ trifazat de la bord in timp ce celelalte doua contacte ale infasurarii de comanda se conecteaza la cele doua contacte de lucru ale comutatorului pendular al carui electrod central se alimenteaza la a doua faza a retelei.
Statorul motorului de corectie transversala se fixeaza pe cadrul de urmarire, iar rotorul se fixeaza pe cadrul ceramic.
In motorul de corectie longitudinal infasurarea ''colivie de veverita'' este pe rotor.
In ancorele pachetului de tole din statorul motorului de corectie longitudinala sunt introduse trei infasurari, o infasurare de excitatie si doua infasurari de comanda.
Statorul motorului de corectie longitudinala se fixeaza pe cadrul de urmarire iar rotorul se fixeaza pe cadrul cardanic. Amplasarea rotorului in motoarele de corectie fata de stator se alege din considerente de ordin constructiv.
Rotorul motorului de corectie longitudinala este amplasat in exteriorul statorului iar rotorul motorului de corectie transversala este amplasat in interiorul statorului.
La motoarele de corectie infasurarea de excitatie este decalata geometric
cu
fata de infasurarea de comanda, cu acelasi
unghi sunt decalati pe faza si curentii care circula prin infasurari.
Infasurarea de excitatie a fiecarui motor de corectie este conectata la doua faze de curent alternativ, atunci cand in fiecare infasurare de comanda a motorului de corectie circula curenti de aceiasi valoare, insa in sensuri diferite, in stator vor apare doua campuri rotoare de sensuri cu aceiasi intensitate.
Aceste campuri, intersectand spirele in scurtcircuit ale infpsurari ''colivie de veverita'' a rotorului vor provoca doua cupluri egale si de sens opus. Cuplul rezultant al motorului de corectie va fi nul, astfel incat nu va exista nici un cuplu de corectie.
In momentul in care curentii din
infasurari nu sunt egali, apare un cuplu de corectie, care aplicat asupra axei
de suspensie a ansamblului giroscopic, va obliga giroscopul sa tinda catre
pozitia verticala. Comutatorul pendular cu lichid este montat pe corpul
giroscopului astfel incat doi dintre electrozii lui sunt dispusi dupa axa de
rotatie a cadrului exterior de suspensie. Prin intermediul electrozilor
comutatorului pendular cu lichid se alimenteaza bobinele de comanda ale
transmitatorului de moment
montat dupa axa cadrului interior de suspensie
in cazul canalului de corectie longitudinal.
Daca axa rotorului giroscopic isi mentine corectia dupa verticala, rezistenta de lucru intre cele doua brate este aceiasi si prin urmare acelasi curent va trece prin cele doua bobine de comanda ale motorului de cuplu. Bobinele sunt cuplate in serie diferential si momentul rezultant dezvoltat de motor va fi nul.
Abaterea giroscopului de la verticala pe axa de sensibilitate a comutatorului pendular cu lichid va duce la deplasarea lichidului electrolitic, ca urmare in una din bobinele de comanda ale transmitatorului de moment, curentul se micsoreaza iar in cealalta creste. Rezulta ca motorul de corectie va obliga giroscopul sa precisioneze in pozitie verticala.
Odata cu
cresterea unghiului sau abaterii giroscopului de la verticala creste si
momentul de corectie, la atingerea unghiului de
, momentul dezvoltat va atinge valoarea
maxima.
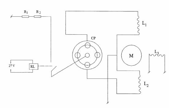
Schema electrica a canalului de corectie transversala
Fig. 3.10
-
bobinele de comanda ale motorului de corectie;
- bobina
de excitatie a motorului;
CP - comutator pendular;
M - motor de corectie;
RL - rezistor pentru cuplarea corectiei;
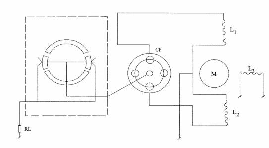
Schema electrica a canalului de corectie longitudinala
Fig. 3.11
-
bobinele de comanda ale motorului de corectie;
-
bobina de excitatie a motorului;
CP - comutator pendular;
M - motor de corectie;
RL - rezistor pentru cuplarea corectiei;
-
rezistente pentru adaptarea vitezei de corectie.
3.13 Momentul de corectie
Determinam viteza maxima de deviatie a
verticalei locului
fata de un reper inertial datorata rotatiei
Pamantului si deplasarii avionului.
Viteza unghiulara
maxima de deviatie a verticalei este
pentru care produsul
este maxim:
pentru:
va rezulta:
In continuare calculam viteza maxima
de rotatie a axei giroscopului sub actiunea
sistemului de corectie pentru compensarea derivei giroscopului si rotatiile
verticale:
Aceasta viteza de corectie nu poate compensa decat viteza maxima de deviatie a giroscopului de verticala ce poate dupa una din axele inelelor de suspensie, dar daca sistemul de corectie poate realiza aceiasi viteza de corectie si dupa axa celuilalt inel de suspensie, viteza proprie de deviatie a axei proprii a giroscopului de verticala va fi complet compensata.
De aceeia voi impune sistemului de corectie sa realizeze aceiasi viteza maxima
de corectie
in jurul ambelor inele de suspensie.
Identitatea canalelor de corectie se realizeaza de altfel, la majoritatea
aparatelor giroscopice de verticala, in jurul tipizarii elementelor componente.
Caracteristica sistemului
de corectie (dependenta dintre unghiul de deviatie si momentul de corectie
aplicat) va fi de tip releu, aceasta caracteristica este data de fapt de
caracteristica comutatorului pendular cu Hg. Momentul de corectie necesar sa
fie aplicat dupa axele inelelor de suspensie pentru a asigura precesia
giroscopului cu viteza
, este:
3.14 Ecuatiile giroscopului de verticala in prezenta sistemului de corectie
Voi determina ecuatiile de
miscare ale giroscopului in prezenta sistemului de corectie, pentru aceasta
consider un triedru de referinta legat de giroscop si care participa la
miscarea in jurul axei proprii de rotatie si pe care il notam cu
, si un
referential legat de Pamant notat cu
, consideram ca
in momentul initial cele doua referentiale sunt suprapuse.
Ca urmare a vitezelor unghiulare ce apar dupa axele inelelor de suspensie, triedrul legat de giroscop va ocupa la un moment dat o pozitie deviata fata de referentialul legat de Pamant.
Pentru a determina ecuatiile de miscare plecam de la ecuatiile de precesie ale giroscoapului, care sunt:
unde
si
sunt vitezele unghiulare de deviatie ale axei
proprii de rotatie a giroscopului fata de un triedrul inertial, raportat la
triedrul
si
sunt momentele de corectie, respectiv
momentele rezistente dupa axele de suspensie.
Expresiile componentelor
vitezei unghiulare dupa axa
, respectiv
sunt:
(a)
La scrierea proiectiilor am avut in vedere unghiurile
si
sunt mici.
Momentele de corectie au expresiile:
in care
si
sunt unghiurile care determina inclinarea axei
a giroscopului fata de verticala aparenta, iar
marimile:
(b)
sunt unghiurile care precizeaza deviatia verticalei aparenta fata de
verticala reala din cauza acceleratiilor
Functia semn ia urmatoarele valori:
pentru
pentru
Tinand cont de relatiile (a), (b) si de precizarile facute, ecuatiile de precesie devin:
simplificand prin K va rezulta:
unde
sunt vitezele unghiulare de precesie datorate
momentelor constante de corectie
si
aplicate dupa axele inelelor de suspensie, iar
reprezinta vitezele unghiulare de precesie
datorate momentelor
Utilizand notatiile
si
, ecuatiile de
miscare vor fi:
Vom considera in continuare ca momentele rezistente sunt datorate numai frecarilor din lagare.
Valoarea momentelor de
frecare uscata in lagarele inelelor de suspensie o consider constanta, semnul
lor depinzand de semnul vitezelor unghiulare
si
In acest caz relatia (a) devine:
unde am notat:
care sunt vitezele de precesie corespunzatoare
momentelor de freacare din lagarele inelelor de suspensie. Functia semn are
valorile:
Vitezele unghiulare sunt exprimate prin relatiile:
Pentru calculul acceleratiilor determinam mai intai componentele vitezei
absolute a avionului fata de un referential inertial, dupa axele triedrului
considerand:
rezulta:
Termenul
reprezinta viteza de transport datorata
rotatiei diurne a Pamantului.
Acceleratia absoluta a punctului de suspensie a giroscopului va fi:
unde
este viteza unghiulara a referentialului legat
de Pamant, data de rotatia Pamantului si de viteza de zbor.
Din relatiile:
rezulta:
Acceleratia gravitatiei depinde de latitudine, conform relatiei aproximative:
unde:
, reprezinta
acceleratia greutatii la ecuator.
Daca se are in vedere si acceleratia centripeta
datorata rotatiei Pamantului, iar
, se obtin
urmatoarele componente ale acceleratiei greutatii dupa axele triedrului
Definind
acceleratia aparenta
, obtin componentele acesteia dupa axele triedrului
Avem si relatia:
Aplicand relatiile de
transformare de la referentialul
la referentialul
, vom obtine:
Deci
am obtinut acceleratiile dupa axele triedrului
unde:
- este acceleratia tangentiala;
- acceleratia centripeta datorata curburii
curburii suprafetei Pamantului.
Revenind la ecuatiile de miscare ale giroscopului, fac precizarea ca vitezele unghiulare ce apar dupa cele doua axe ale inelelor de suspensie, datorate momentelor rezistente, sunt formate din cate doua componente:
una datorata momentului perturbator dat de descentrarea giroscopului;
datorata momentului de frecare in lagarele inelelor de suspensie.
Momentul dat de descentrarea giroscopului este permanent constant in directie si sens.
3.15 Erorile statice ale giroscopului
Erorile statice sunt cauzate de centrarea imperfecta a giroscopului, de nesimetria momentelor de frecare, de momentele aplicate pentru compensarea influentei rotatiei Pamantului si a deplasarii aeronavei, etc.
Giroorizonturile cu corectie radiala puternica
, sunt cele mai
avantajoase aparate giroscopice deoarece nu provoaca erori suplimentare pe
timpul executarii evolutiilor de zbor prin deplasarea inferioara a centrului de
masa. Pendularea inferioara este admisa numai in limitele tolerantelor de
fabricatie. Din cauza deplasarii centrului de masa dupa directia axelor
inelelor de suspensie apare un moment static
In regim stabilizat
este echilibrat de momentul de corectie:
Punand conditia
rezulta eroarea statica provocata de momentul
De aici se poate concluziona ca eroarea statica este invers proportionala cu tangenta unghiului de panta al caracteristicii de corectie si nu depinde direct de valoarea momentului cinetic.
Daca impartim un moment cinetic
la relatia de mai sus, obtinem:
unde
reprezinta viteza de deriva ce poate avea
valori de pana la
, iar
se ia de
, rezulta
, deci se produc
erori sesizabile.
Eroarea produsa datorita rotatiei verticale reale se calculeaza inlocuind
in relatia de mai sus pe
cu viteza de rotatie maxima a verticalei:
unde, daca se ia
poate atinge valori de
Eroarea statica se scrie acum sub forma:
3.16 Erorile datorate regimului de zbor
a) Zbor rectiliniu si uniform
Vom presupune ca aeronava se deplaseaza rectiliniu si uniform, deci fara acceleratii sau viraje, cu ambele canale conectate.
Luand in considerare modelul sferic al Pamantului, traiectoria de zbor va fi pe ortodroma sau loxodroma.
Cunoscand expresiile:
acceleratiile vor fi:
Ecuatiile determina deviatia verticalei aparente fata de verticala reala cu unghiurile date de relatiile:
Sistemul va fi:
Sistemul reda miscarea giroscopului catre pozitia de echilibru date de coordonatele pentru care se anuleaza momentele de corectie.
In cazul zborului pe loxodroma, capul
ramane constant variind valorile
si
precum si viteza aeronavei, se obtin diverse
valori ale erorii de navigatie.
b) Zbor rectiliniu accelerat
Vom lua in calcul doar termenii influentati de
acceleratiile longitudinale. Se va modifica un singur termen si anume
, aparand doar
in ecuatia pentru canalul longitudinal, ecuatia poate fi scrisa astfel:
(a)
Presupunem ca atunci cand aeronava intra in zbor rectiliniu accelerat nu exista erori.
Va rezulta
si din ecuatia (a) vom avea
, deci
giroscopul va avea o miscare de precesie catre directia verticalei aparente,
care este inclinata catre directia de zbor.
Axa giroscopului va avea un unghi de rotatie fata de verticala aparenta:
(b)
care este solutia ecuatiei (a).
Eroarea va fi maxima daca acceleratia ''a'' are o astfel de valoare incat pe timpul cat dureaza zborul axa giroscopului se suprapune peste directia verticalei aparente.
In ecuatia (b) vom inlocui pe ''
cu ''
si pe ''
cu ''
rezulta:
unde
este acceleratia pentru eroarea maxima.
Pentru acceleratii
, durata
se micsoreaza.
Pentru acceleratii
, axa giroscopului
se suprapune peste verticala aparenta.
Atunci cand exista acceleratii longitudinale
variabile, erorile giroorizontului sunt mai mari decat in cazul examinat mai
inainte. Eroarea maxima se obtine de la o variatie
de viteza, viteza de precesie a giroscopului
este egala cu viteza de rotatie a verticalei aparente.
Putem impune ca intreruperea corectiei sa se
efectueze la acceleratii mai mari de
si cu o durata mai mare de
. Pentru
aceasta, pe corpul inelului exterior de suspensie vor fi plasate doua
intrerupatoare cu lichid legate in serie si conectate la intrarea unui releu de
timp. Axa de sensibilitate a intrerupatoarelor cu lichid este dispusa dupa
proiectia longitudinala a aeronavei in plan orizontal.
In lipsa acceleratiilor longitudinale, bula de aer
in cele doua tuburi cu lichid nu atinge contactele. In extremis, corectia va fi
introdusa considerand
, astfel ca
semnalul de corectie va depinde doar de viteza aeronavei
, latitudinea
si unghiul de tangaj
|