ALTE DOCUMENTE
|
||||||||||
CALDARINA RECUPERATOARE
Caldarina recuperatoare are următoarele caracteristici:
asigura recuperarea unei părti din energia termochimică a combustibilului utilizat la propulsia navei cu MAI în proportie de până la 25% din puterea instalată a motorului;
sunt căldări de tipul cu circulatie fortată si folosesc pentru vaporizarea apei căldura ga 323g62d zelor evacuate de la MP si MA;
temperatura gazelor la intrare este de 300.400 oC.
După modul de constructie a sistemului vaporizator deosebim:
căldări ignitubulare, care se utilizeaza pentru caldarine de capacitate redusă (sub 3 t/h debit), echipează cargouri sau mineraliere cu deplasament sub 4000 tDw;
căldări acvatubulare, care sunt de 2 tipuri: cu vaporizator tip spirala lui Arhimede fig. 12 si cu vaporizator tip serpentină fig. 13:

Fig. 11
1 - clapeta de gaze; 2 - plăci tubulare; 3 - tevi de fum; 4 - manta

Fig. 12 Fig. 13
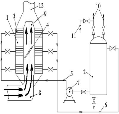
Caldarina recuperatoare din fig. 14 se compune din: sistemul vaporizator 1 unde apa se evaporă datorită căldurii gazelor evacuate de la MP. Este format din 2.4 serpentine similare cu tevi în spirală care sunt legate independent printr-o valvula a tubulaturii de intrare 5 si de retur 6, instalate una deasupra celeilalte. Serpentinele sunt montate concentric pe un colector cilindric cuplat cu galeria de evacuare a MP 8 si colectorul de gaze pentru cos 9, astfel că permite trecerea gazelor de evacuare fie direct spre cos fie prin serpentinele vaporizatorului. Rolul de dirijare a gazelor de ardere îl are o valvula clapetă 4 actionată mecanic din afara caldarinei, care atunci când este complet închisă (în pozitie orizontala), obligă gazele să treacă prin serpentinele 3 si să iasă prin difuzorul 12 (are formă de ajutaj, înlesnind curgerea mai rapidă a gazelor si evacuarea spre cos). Când clapeta 4 e complet deschisă (pozitia verticala) gazele de ardere trec direct spre cos, ocolind serpentinele de evacuare. Vaporizatorul este montat în partea superioara a compartimentului masini pe o punte special amenajată, cât mai aproape de cos, fiind prevăzut cu supape de sigurantă, manometre, instalatia de refulare a funinginei de pe serpentinele 3, precum si o izolatie termica corespunzătoare. Pentru verificarea si întretinerea vaporizatorului sunt prevăzute guri speciale de vizitare. Separatorul de abur 2, unde are loc separarea aburului de apă, precum si unde este colectat aburul pentru nevoile de la bord, iar apa este din nou recirculată pentru vaporizare, are o formă cilindrică.
Aparatele de măsură si control la caldarina recuperatoare sunt aceleasi ca si la caldarina cu arzător. Circulatia fortată a apei este realizata cu o pompă de presiune (recirculatie) 7 prevăzuta cu o valvula de trecere by-pass pentru reglarea debitului pompei. Reglarea debitului de abur se realizeaza prin reglarea cantitatii de gaze care trece printre serpentine cu ajutorul valvulei 4 prin introducerea treptată în circulatie a 2 sau mai multe serpentine de vaporizare sau prin reglarea debitului pompei de circulatie 7 care măreste sau micsorează viteza de circulatie a apei prin serpentine.
Navele care sunt dotate cu caldarine recuperatoare au si caldarine cu combustibil, care functioneaza în perioada de stationare. Pentru aceasta navele sunt prevăzute cu o instalatie comună pentru distributia aburului la diferiti consumatori si cu posibilitatea functionarii în paralel a celor 2 caldarine, atit când necesarul de abur depăseste debitul normal al caldarinei recuperatoare. Pompele de alimentare sunt pompe comune pentru ambele caldarine, schimbarea pe una din ele făcându-se prin manevrarea valvulei corespunzătoare pentru fiecare caldarină, apa de alimentare provenind de la sursă comună.

Fig. 14
|