Documente online.
Zona de administrare documente. Fisierele tale
Am uitat parola x Creaza cont nou
 HomeExploreaza
upload
Upload




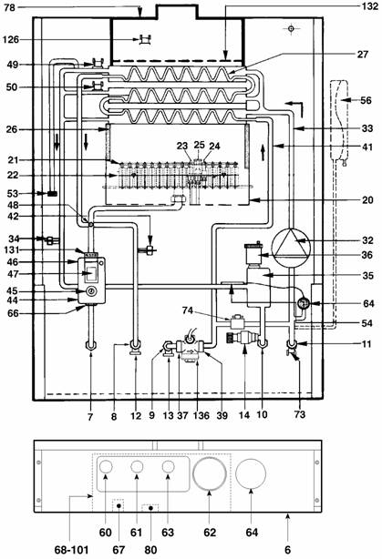
CAZAN MURAL CU FUNCTIONARE PE GAZE NATURALE SI TIRAJ NATURAL

tehnica mecanica








INFORMAŢII GENERALE LA INSTALARE


Masuri de siguranta (instalare si utilizare) pentru instalatii cu gaze


Este obligatoriu ca toate aparatele care functioneaza cu gaze sa fie instalate de persoane autorizate īn concordanta cu reglementarile īn vigoare.

O instalare gresita a aparatelor ar putea avea consecinte grave.

Este īn interesul propriu, si aceasta din motive de siguranta, ca instalarea sa fie īn conformitate cu legile īn vigoare. Instructiunile producatorului nu trebuie sa fie interpretate ca fiind singurele care se aplica.








































NOTĂ - Detaliile tehnice referitoare la compozitia gazelor se refera doar la gazele standard.

















































































































CAZAN MURAL CU FUNCŢIONARE PE
GAZE NATURALE sI TIRAJ NATURAL

Curbele caracteristice ale pompei si bypass-ul

pentru īncalzire centrala


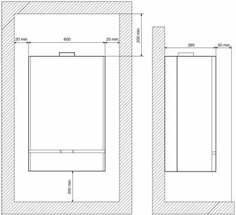
Dimensiuni minime necesare la instalarea

standard

Instalarea standard a conductelor, bypass-ul si

Umplerea instalatiei de ī.c. - Spalarea instalatiei

de ī.c. - Detartrarea instalatiei de a.c.c.

īn functiune si verificari generale

Regulatorul modulator (Modureg) al vanei de

gaz

Reglaje si verificari ale vanei de gaz

Honeywell

Identificarea defectelor generale - Curatarea

si īntretinerea

Date tehnice


GAZ NATURAL (G20)

PROPAN (G31)

Putere termica nominala focar (ī.c.&a.c.c.

34.1 kW

34.1 kW

Putere termica nominala utila (ī.c.&a.c.c.

30.8 kW

30.8 kW

Putere termica minima utila (ī.c.&a.c.c.

13.5 kW

13.5 kW

Debit de gaz (nominal)

2.73 m3N/h

1.983 kg/h

Presiune reglare arzator

13.3 mbar (max)

36 mbar (max)

Presiune minima arzator

3.0 mbar (min)

8 mbar (min)

Duza principala F

1.10 mm

0.70 mm

Duza pilot F

0.29 mm

0.22 mm

Dimensiuni



Īnaltime

850 mm


Latime

600 mm


Adāncime

397 mm


Greutate (net)

50 kg


Greutate (gross)

53 kg


Racord gaze arse: dimensiune nominala

151 mm


Alimentare electrica:

V 50 Hz


Fuzibili



Principali

3 A (fuzibilul principal)


pe circuitul de baza īn cazan

1 A


Putere electrica

90 W


Debit apa calda de consum:



(ridicare temperatura 25 C)

14,7 l/min


Presiune reglata supapa de siguranta

3 bari


Debit minim de alimentare

3.0 l/min


Debit maxim apa rece



Presiune de intrare:

5.0 bari


Capacitate vas de expansiune

10 litri


Presiune minima circuit de īncalzire

0.8 bari


Presiune maxima circuit de īncalzire

3.0 bari


Capacitate cazan:



Īncalzire

3.0 litri


Apa calda de consum

0.5 litri


Racorduri:



Gaze



Intrare apa rece de consum



Iesire apa calda de consum



Tur īncalzire centrala



Retur īncalzire centrala



Supapa de siguranta



Spatii minime de instalare. Lateral:



Stānga

20 mm


Dreapta

20 mm


Fata

50 mm



(plus acces pentru service)

NOT -GPL este o mixtura

Distanta min. de la planul de lucru la baza

300 mm

de propan si butan.

















Miros de gaze de ardere

Schimbator de caldura murdar

Curatati schimbatorul de caldura

Tiraj necorespunzator la cos

Verificati tirajul cosului

Nu este suficient aer proaspat

Mariti alimentarea cu aer proaspat

Flacara la arzator nu este buna

Verificati debitul de gaz la contor si reglati presiunea la arzatoarele principale

Cazanul functioneaza dar temperatura nu creste

Flacara la arzator nu este buna

Verificati consumul de gaz

Schimbator de caldura murdar, puterea cazanului este prea mica

Verificati cererea de caldura

Sonda termostatului nu este amplasata corespunzator īn locas

Amplasati sonda corespunzator īn locas

Reglare gresita a termostatului de reglare

Consultati capitolul reglare comenzi

Condensare īn cazan

Temperatura prea mica īn instalatie

Reglati termostatul la o temperatura mai mare

Reglarea flacarii este gresita

Verificati reglarea flacarii

Consum scazut de gaz

Verificati consumul de gaz

Cazanul se murdareste usor

Reglarea flacarii este gresita

Verificati reglarea flacarii si consumul de gaz īn concordanta cu puterea cazanului

Radiatoare reci iarna

Comutatorul este īn pozitia vara

Rotiti comutatorul īn pozitia iarna

Termostatul de camera este reglat la o temperatura prea scazuta sau este defect

Reglati termostatul de camera la o temperatura mai mare sau īnlocuiti-l

Pompa nu functioneaza deoarece este blocata

Īndepartati capacul de la rotorul pompei si cu ajutorul unei surubelnite rotiti rotorul pāna cānd acesta se poate roti liber

Pompa nu functioneaza iar rotorul nu este blocat

Īnlocuiti condensatorul pompei sau pompa

Temperatura apei calde de consum nu este constanta

Debitul de apa calda este prea mic

Mariti debitul la un minim de 2.5 l/min

Debit mic de apa calda

Presiune scazuta īn retea














Dimensiuni de gabarit (mm)


Legenda

Retur īncalzire centrala

Tur īncalzire centrala

Supapa de siguranta īncalzire centrala

Intrare cablu de alimentare

Intrare apa rece de consum

Iesire apa calda de consum

Alimentare cu gaze










Nota - Fara vas de expansiune ī.c., conductele pot trece prin spatele cazanului.





Componente principale


Pe tabloul de comanda 6

Buton de comanda vana de gaz

Comutator de selectie ī.c./a.c.c.

Locas pentru programator orar (optional)

Termostat cazan ī.c.

Termometru/manometru ī.c.

Transformator de aprindere

Cutie de comanda cu circuit electronic de comanda

230/240 V + cutie de borne termostat de camera

Īn interiorul cazanului

Arzator (4)

Pompa pentru īncalzirea centrala

Robinet de umplere

Vana de gaz

Schimbator de caldura din cupru pentru ī.c.+a.c.c.

Termostat de siguranta gaze arse

Debitmetru









NOTĂ -    Īn racordul la cosul de fum este instalat un termostat de siguranta pentru gaze arse.

Acest termostat īntrerupe arzatorul pilot daca temperatura devine prea mare

(pierderi de gaze de ardere).


Identificarea cauzelor si a remediilor


Aprinderea electronica nu da scānteie

Transformatorul de aprindere electronica este defect

Īnlocuiti transformatorul

Electrodul este rupt sau nu este īn pozitie corecta

Īnlocuiti electrodul sau asezati-l īn pozitie corecta

Contact prost īntre electrod si fir

Īnsurubati mai bine terminalul īn fir

Microcomutatorul de pe vana de gaz este defect

Īnlocuiti microcomutatorul

Pilotul nu se aprinde

Nu este gaz

Deschideti robinetul de gaz

Aer īn conducta de alimentare

Dezaerisiti conducta asa cum este descris sub paragraful pornirea cazanului

Duza pilot este obturata

Curatati duza utilizānd aer comprimat

Debit de gaz insuficient

Reglati debitul corect de la surubul de pe vana de gaz

Arzatorul pilot se opreste

Termocuplu defect

Īnlocuiti termocuplul

Flacara nu īmbraca termocuplul

Reglati flacara de la surubul de pe vana de gaz

Contact electric prost cu solenoidul de pe vana de gaz

Strāngeti piulita de pe vana de gaz

Arzatorul principal nu se aprinde

Nu exista alimentare electrica la vana de gaz

Asteptati revenirea curentului electric

Duzele principale sunt obturate

Curatati duzele

Vana de gaz este defecta

Reparati sau īnlocuiti vana de gaz

Bufnituri la arzatorul principal

Flacara pilot prea departe de arzatorul principal

Amplasati flacara pilot mai aproape de arzatorul pilot

Schimbator de caldura murdar

Curatati schimbatorul de caldura

Debitul de gaz este prea mic

Reglati corect presiunea gazului la arzatorul principal

Arzatoarele murdare

Curatati arzatoarele






Identificarea defectelor generale


Catre utilizator/instalator


Verificati īnainte de a apela inginerii de la service:


1. Existenta gazului (verificati bucataria si robinetii de gaz).

2. Existenta alimentarii electrice (verificati cu alt echipament electric).

3. Presiunea apei īn instalatia de īncalzire centrala (min. 1 bar la manometru).

4. Debitul de apa īn instalatia de preparare apa calda de consum (min. 2.5 l/min.) (umple o pinta

dintr-o sticla de lapte īn max. 15 sec.)

5. Evacuarea gazelor arse nu prezinta obstacole.

6. Sunt toti robinetii de serviciu deschisi

7. Este cel putin un robinet de radiator sau bypass deschis īn instalatia de īncalzire centrala?


Important - Vedeti de asemenea pagina Spalarea instalatiei de ī.c. - Detartrarea instalatiei

de ī.c. - Detartrarea instalatiei de a.c.c.


Catre inginerii de la service


Nu trageti firele din papuci. Pentru a deconecta papucii trageti tinānd de izolatia acestora cu un patent si tineti concomitent contra placa de baza cu ajutorul unei surubelnite.


Pentru identificarea cauzelor vedeti de asemenea paginile 36 - 37







Curatarea si īntretinerea


Urmatoarele operatii trebuiesc efectuate doar de personal calificat.


Verificarea sezoniera a cazanului si a cosului

Se recomanda efectuarea cel putin o data pe an a urmatoarelor verificari ale instalatiei.

Presiunea apei īn instalatie īn timpul functionarii trebuie sa fie īntre 1 si 1.5 bar daca nu, aceasta trebuie adusa īn interiorul acestui interval. Dispozitivele de reglare si de siguranta trebuie sa functioneze corespunzator.

Arzatorul si schimbatorul de caldura din cupru trebuie sa fie curatate cu perii moi, fara a utiliza produse chimice. Vasul de expansiune trebuie sa fie sub presiune.

Circuitele de gaze si de apa trebuiesc sa fie etanse. Cosul si racordul cazanului nu trebuie sa prezinte obstructionari si sa fie bine etansate. Termocuplul nu trebuie sa prezinte depuneri si trebuie sa fie īmbracat corect de flacara pilot. Presiunea gazului trebuie sa fie īn concordanta cu cea din date tehnice.

Pompa de circulatie trebuie sa se roteasca liber.







Descriere generala


Nouvelle Elite 100 este un cazan mural, cu tiraj natural, pentru īncalzire centrala si preparare apa calda de consum. Cazanul este de o constructie usoara si asigura īncalzirea centrala si prepararea apei calde de consum de la un singur schimbator de caldura dublu. Aparatul este potrivit doar pentru sisteme īnchise, si nu este potrivit pentru instalatii externe. Un vas de expansiune este īncorporat. Cadrul de montare pe perete contine racordurile pentru alimentarile cu gaze si apa. Acesta poate montat pe perete si asigura toate racordurile pentru gaze si apa anterioare cazanului atasat.


Detalii importante

Arzator pe gaze din otel inoxidabil pentru o ardere completa si sigura a gazelor naturale

(si la cerere G.P.L.)

Pompa pentru īncalzire centrala cu comutator cu 3 viteze, perfect adaptabil la natura sistemului de īncalzire centrala. Aceasta evita surplusul de consum de curent electric si problemele de zgomot.

Pompa este comandata pornit/oprit de programatorul orar (daca exista) si/sau de

termostatul de camera de 24 V.

Circuitul pompei are de asemenea un timp suplimentar de functionare de 6 minute.

rece de consum.

Vana de gaz, realizānd pornirea/oprirea si modularea arzatorului.

Comutator de selectie cu 4 pozitii:

Oprit

Apa calda de consum

Apa calda de consum si īncalzire centrala

Test (Aprindere)

Cutie de comanda cu placa circuit imprimat. Temperatura pentru īncalzire centrala si

preparare apa calda de consum este controlata de vana de gaz Honeywell Modureg (44) īn

legatura cu circuitul imprimat si cei doi senzori pentru ī.c. (34) si a.c.c. (42). Temperatura

pentru ī.c. poate fi reglata cu termostatul cazanului pentru ī.c. (63). Temperatura pentru

a.c.c. este reglata din fabrica pe circuitul electronic. Pe circuitul de īncalzire centrala

exista un termostat de limita (50) care actioneaza la 85 C. Tot aici este un termostat de

īntrerupere la supraāncalzire (49) care va opri complet cazanul si arzatorul pilot la 100 C.

Pe circuitul electronic poate fi reglata puterea termica maxima pentru īncalzire centrala.

Aceasta nu influenteaza puterea termica maxima pentru prepararea apei calde de consum!

Termostat antiānghet pentru a proteja cazanul īn conditiile de iarna. Acest termostat

activeaza cazanul imediat ce temperatura schimbatorului de caldura este prea scazuta,

indiferent de pozitia comenzilor (optional).

Schimbator de caldura din cupru pentru ī.c. si a.c.c. Apa pentru īncalzire centrala si apa

calda de consum este īncalzita direct de flacara de gaz (īn circuite separate desigur).

Acest sistem asigura raspuns rapid (instantaneu), evita pierderile de caldura si face

īncalzirea si apa calda de consum complet independente.

Termostatul de siguranta gaze arse care īntrerupe arzatorul (inclusiv pilotul) īn caz de

pierderi de gaze arse pe sub racordul la cos (ex. cos obturat).

Debitmetru pentru apa de consum care opreste pompa pentru īncalzire centrala īn momentul īn care exista cerere de apa calda de consum (debit mai mare de 2.5 litri/minut), facānd disponibila puterea maxima a arzatorului de gaz pentru prepararea de apa calda de consum.


























































Detalii de Montare

Termostat - Pilot - Vana de gaz


Termostat de limita schimbator de caldura

Arzator

Termocuplu

Electrod de aprindere

Pilot

Duza pilot


Termostat antiānghet (daca exista)


























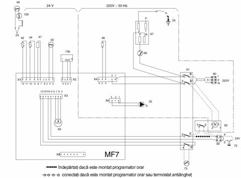
Schema electrica

Legenda

Termocuplu

Electrod de aprindere

Pompa īncalzire centrala

Senzor de temperatura ī.c.

Senzor de temperatura a.c.c.

Operator vana de gaz

Regulator de modulare (Modureg) vana de gaz

Termostat de īntrerupere la supraāncalzire 100 C

Termostat limita schimbator de caldura 85 C

Comutator de selectie ī.c./a.c.c.

Programator orar (neprevazut)

Termostat cazan ī.c.

Regleta de cleme cu 5 poli

Microcomutator vana de gaz

Transformator de aprindere

Termostat de camera (neprevazut)

Predispunere termostat antiānghet

Regleta de cleme cu 5 poli (230 V/240 V - 24 V)

Termostat de siguranta gaze arse

Debitmetru


Comutatorul de selectie īn pozitia TEST:


- Cazanul porneste pentru ī.c.

- Timpul de asteptare este exclus

- Presiunea maxima la arzator pe ī.c. poate fi verificata/setata cu P1


Atentie - Orice tensiune externa (230 V sau tensiune redusa) aplicata blocului 1-2 al regletei de cleme 80 sau cablajelor interioare ale cazanului, va distruge circuitul electronic din cutia de comanda.





Legenda schemei cazanului


Tablou de comanda

Racord gaze

Racord iesire apa calda de consum

Racord intrare apa rece de consum

Racord tur īncalzire centrala

Racord retur īncalzire centrala

Punct de golire apa calda de consum

Punct de golire apa rece de consum

Supapa de siguranta īncalzire centrala

Grup arzatoare

Duza principala

Arzator

Termocuplu

Electrod de aprindere

Pilot

Izolatie camera de ardere

Pompa īncalzire centrala

Circuit apa ī.c. īn schimbatorul de caldura

Senzor de temperatura ī.c.

Separator de aer

Ventil automat de dezaerisire

Filtru intrare apa rece

Limitator de debit apa rece

Robinet de umplere

Circuit apa a.c.c. īn schimbatorul de caldura

Senzor de temperatura a.c.c.

Vana de gaz

Butonul vanei de gaz

Operatorul vanei de gaz

Regulator de modulare (Modureg) vana de gaz

Punct de testare presiune arzator

Termostat de īntrerupere la supraāncalzie 100 C

Termostat limita schimbator de caldura 85 C

Punct de dezaerisire schimbator de caldura

Bulb sonda temperatura

Vas de expansiune

Buton comanda vana de gaz

Comutator de selectie ī.c./a.c.c.

Predispunere programator orar (neprevazut)

Termostat cazan ī.c.

Termometru/manometru ī.c.

Microcomutator vana de gaz

Transformator de aprindere

Cutie de comanda cu circuit electronic

Predispunere termostat antiānghet

Schimbator de caldura de cupru pentru ī.c.+a.c.c.

Racord cos de fum

Regleta de cleme cu 5 poli (230 V + 24 V)

Termostat de siguranta gaze arse

Debitmetru




























Caracteristici preparare a.c.c.





















Fig. 1 - Cadere de presiune/debit a.c.c.

A = Standard cu limitator de debit apa rece

B = Limitatorul de debit apa rece eliminat

Fig. 1


Fig. 2


Fig. 2 - Cadere de presiune/debit a.c.c.

A = Apa rece 15 C

B = Apa rece 5 C










Presiunile la arzator pentru ī.c.







Fig. 4 - Presiune arzator/sarcina ī.c.

pentru G.P.L. si G31



















Fig. 5 - Presiune arzator/sarcina ī.c.

pentru gaz natural (G20)




















NOTĂ - Pentru gaze nementionate cereti detalii departamentului tehnic FERROLI.





Operatii

1 Verificati daca toti robinetii de apa calda sunt īnchisi.

2 Deconectati O singura conexiune electrica de la operatorul 46 vanei de gaz 44.


Nota - Nu trageti firele, utilizati patenti si trageti izolatia papucilor īn fata.


3 Porniti cazanul pe ī.c.

4 Conectati un manometru potrivit la punctul de masurare a presiunii 48 la arzator.

5 Verificati presiunea ceruta la arzator īn fig. 4.

6 Reconectati operatorul 46 al vanei de gaz si arzatorul se va aprinde.

7 Reglati presiunea de iesire a vanei de gaz 44 cu potentiometrul K2 pe circuitul electronic de comanda īn cutia de control.


Nota - Pentru presiunea min. vezi de asemenea pagina "Date tehnice".









Curbele caracteristice ale pompei + bypass-ul ī.c.



















NOTE:

Vasul de expansiune aditional (daca este necesar), trebuie montat pe returul īncalzirii centrale (fig. 2).

Daca toate radiatoarele au ventile termostatate este necesara montarea unui bypass cāt mai departe de cazan (fig. 2).

Verificati ventilul automat de dezaerisire (fig. 3).

Verificati īntotdeauna daca axul pompei nu este blocat.

Reglati presiunea pe ī.c. la 1,0 bar (de preferat la 1,5 bar).

Utilizati robinetul de umplere (fig. 3).






Detalii de instalare


Distante minime































Atentie - Cosul trebuie sa fie īndepartabil pentru īnlocuirea vasului de expansiune.


Accesul īn fata cazanului trebuie sa fie disponibil pentru īntretinere!


Daca cazanul este instalat (de exemplu) īn saloane de īnfrumusetare (coaforuri), ventilatia nu trebuie sa fie din zonele īn care sunt utilizate spray-uri. Orice spray sau materiale care emit vapori volatili pot fi surse de aprindere de la flacara pilot permanenta a cazanului. Vaporii proveniti de la spray-uri fiind extrem de inflamabili īn multe cazuri, se pot transforma īn acid clorhidric cānd sunt expusi produselor de combustie ale cazanului. Cosecintele pot fi riscante, producānd defectiuni si probleme de coroziune.


Efectul unui ventilator de evacuare

Daca exista vreun ventilator de evacuare īn zona, exista posibilitatea la dispozitivele cu evacuare normala cānd ventilatorul functioneaza, daca nu exista guri de aer prospat, sa aiba loc pierderi de produse de ardere de la racordul la cos. Unde sunt asemenea instalatii, trebuie efectuat un test de pierderi. Un cazan cu camera īnchisa si ventilator asistat, va da o instalare mult mai sigura.





Vana Honeywell VR 4600 N 4002

cu Modureg V7335A4014


Reglarea presiunii gazului


- Cu arzatorul aprins

- Conectati un manometru corespunzator la punctul de testare a presiunii la arzator "B", si

apoi

- Deconectati firele de la bobina "C" al Modureg-ului

- Īndepartati capacul de protectie "D";

- Īndepartati bobina "C" deschizānd arcul de cuplare "I";

- Īnsurubati surubul de reglare a minimului "E" la maxim (īn sens orar);

Desurubati piulita de blocare "F" pe

manseta "G";

Reglati presiunea maxima rotind

manseta "G" īn sens orar pentru a

creste presiunea si antiorar pentru a o

reduce;

Strāngeti piulita de blocare "F" si apoi

verificati daca presiunea are valoarea

ceruta;

10 - Reglati presiunea minima rotind

surubul "E" īn sens antiorar pāna cānd

se atinge valoarea ceruta;

11 - Montati bobina "C" introducānd-o pe

manseta, īmpingānd si rotind usor

pāna cānd arcul de cuplare I" produce

un click specific;

12 - Opriti si aprindeti arzatorul, verificānd

daca valoarea presiunii minime este

stabila

13 - Reconectati firele la bobina "C" a

Modureg-ului;

14 - Repuneti capacul de protectie "D"

15 - Opriti arzatorul, īndepartati

manometrul, īnchideti si masurati

presiunea la punctul de testare.




Legenda

A - Punct de masurare a presiunii de intrare

B - Punct de masurare a presiunii la arzator

C - Bobina

D - Capac de protectie

E - surub de reglare a minimului

F - Piulita de blocare

G - Māneca

I - Arc de cuplare

L - Adaptor (doar pentru versiunea pe G.P.L.)




Reglajele trebuiesc facute doar de personal calificat.

Acordati timp pentru stabilizarea presiunii īnainte de a efectua reglajele.

Se recomanda ca Modureg-ul sa functioneze de cāteva ori pentru a asigura reglarea corecta.

Trebuie īndepartat capacul īnainte de efectuarea reglarii.

Mai īntāi trebuie reglata presiunea minima pentru a asigura aprinderea īn siguranta a arzatorului, si apoi poate fi reglata presiunea maxima.

Orice reglare a presiunii minime influenteaza reglarea presiunii maxime.


REGLAREA PRESIUNII MINIME sI MAXIME

Important: pentru vana de gaz Honeywell mai īntāi reglati presiunea minima si apoi presiunea maxima.

Conectati un manometru corespunzator la punctul de masurare a presiunii la arzator.

Deconectati o conexiune electrica a Modureg-ului.

Asteptati pāna cānd presiunea minima se stabilizeaza.

Daca presiunea minima necesita reglare utilizati o cheie de 9 mm pentru a roti piulita de alama īn sens orar pentru a creste presiunea sau antiorar pentru a o descreste, pāna cānd presiunea minima dorita este obtinuta.

Verificati de cāteva ori daca arzatorul principal se aprinde usor si sigur la presiunea minima (cu capacul montat).

Īmpingeti capatul axului usor īn jos catre piulita rosie si verificati presiunea.

Daca presiunea maxima necesita reglare utilizati o cheie de 7 mm pentru a roti piulita rosie īn sens orar pentru a creste presiunea sau antiorar pentru a o descreste.

Verificati reglajul minim si maxim de cāteva ori eliberānd si īmpingānd usor capatul axului.

Reasezati capacul.

Daca presiunea minima si maxima este reglata, conectati Modureg-ul īn circuit.





Alimentarea cu aer

Notele urmatoare au doar rolul de ghidare

Camera sau spatiul aerului interior de alimentare

Nouvelle Elite 100 necesita o ventilare permanenta pentru aerul de ardere din camera aflata īn contact direct cu aerul exterior sau de la o camera adiacenta care trebuie sa aibe o ventilatie permanenta de aceeasi marime, direct catre aerul exterior. Aria minima a acestei guri de ventilare trebuie sa fie 94 cm2. Gura de ventilare trebuie sa permita difuzarea aerului īn conditii de vānt si trebuie sa amplasat sa reduca tirajele camerei, de ex la nivelul superior. Deschizatura gurii de ventilatie nu trebuie de preferinta sa permita trecerea unei mingii de 10 mm dar sa permita intrarea unei mingii de 5 mm. (Nu trebuiesc utilizate voaluri sau perdele aditionale). Gurile de ventilare existente trebuiesc luate īn calcul la determinarea cerintelor de ventilare. O gura de ventilare īntr-un perete interior nu trebuie sa comunice cu un dormitor, toaleta, baie sau bucatarie si nu trebuie sa fie amplasata mai sus de 450 mm deasupra nivelului podelei pentru a reduce īmprastierea fumului īn eventualitatea unui incendiu. O gura de ventilare care comunica direct cu aerul exterior nu trebuie amplasata la mai putin de 600 mm departare de orice parte a unui terminal cu evacuare deschisa si nici mai putin de 300 mm deasupra oricarei parti a unui terminal de evacuare echilibrat.


Dulap sau compartiment de alimentare cu aer

Daca aparatul va fi instalat īntr-un compartiment sau dulap existent, acesta trebuie sa aiba o marime suficienta. Acest compartiment sau dulap trebuie sa aibe ventilatie permanenta pentru aerul de ardere, evacuarea gazelor arse si racire, gurile fiind pozitionate la un nivel īnalt si jos. Sunt necesare urmatoarele sectiuni minime ale gurilor de aer:

Pozitia gurilor de aer

Aer din camera sau spatiu interior

Aer direct din exterior

Sus

252 cm2

126 cm2

Jos

504 cm2

252 cm2

Nota - Gurile de ventilare trebuie sa comunice cu aceeasi camera sau trebuie sa fie pe acelasi perete exterior. Acolo unde gurile de ventilatie ale dulapului compartimentului sunt deschise catre o camera, camera īnsasi trebuie sa aibe o ventilatie asa cum s-a descris anterior.


Cosul

Notele urmatoare au rolul de ghidare generala. Sectiunea cosului ce deserveste cazanul nu trebuie sa fie mai mica decāt aria racordului la cos a aparatului. Cazanul are un racord de iesire a gazelor arse proiectat pentru tubulatura de aluminiu sau otel inoxidabil. Daca se utilizeaza tubulatura cu perete dublu, acesta trebuie sa fie de tip corespunzator. Īntotdeauna utilizati un colier de strāngere sau racord cu flansa deasupra racordului la cos pentru a permite īndepartarea cazanului. O ridicare verticala a cosului deasupra racordului cazanului pentru o lungime minima de 600 mm este necesara īnaintea oricarui cot, care nu trebuie sa fie de tip de 90 . Conducta cosului trebuie sa fie adecvat sprijinita si sa nu fie īn contact cu materiale inflamabile. Daca este utilizat vreun cos de fum existent, acesta trebuie sa fie captusit cu o captuseala flexibila din otel inoxidabil. Numarul racordurilor tubulaturii de metal trebuie mentinut la minim pentru conectarea cazanului la un cos existent, iar cosul trebuie sa fie curatat de funingine si resturi de materiale. Registrele de cos trebuiesc īndepartate. Cosul trebuie sa fie, īn masura īn care este posibil, vertical, cu evitarea trecerilor orizontale. Tubulatura de metal descrisa mai sus trebuie sa formeze conexiunea initiala de la cazan la cosul existent.

Daca cazanul este instalat (de exemplu) īn saloane de īnfrumusetare (coaforuri), ventilatia nu trebuie sa fie din zonele īn care sunt utilizate spray-uri. Orice spray sau materiale care emit vapori volatili pot fi surse de aprindere de la flacara pilot permanenta a cazanului. Vaporii proveniti de la spray-uri fiind extrem de inflamabili īn multe cazuri, se pot transforma īn acid clorhidric cānd sunt expusi produselor de combustie ale cazanului. Consecintele pot fi riscante, producānd defectiuni si probleme de coroziune.





Instalarea standard a conductelor, bypass-ul si montarea vasului de expansiune aditional




















Important - Montati bypass-ul cāt mai departe posibil de cazan daca sunt montate ventile termostatate pe radiatoare.


Dimensionarea vaselor de expansiune aditionale:


Deduceti din valoarea data īn tabel vasul de 7 litri furnizat.


REGLAJ SUPAPĂ DE SIGURANŢĂ (bar)



PRESIUNE DE ĪNCĂRCARE VAS (bar)





PRESIUNE INIŢIALĂ ĪN INSTALAŢIE (bar)







NOTĂ:

VOLUMUL TOTAL DE APĂ AL INSTALAŢIEI

VOLUM VAS DE EXPANSIUNE (litri)

Umpleti instalatia de ī.c. la

LITRI







min. 1,5 bar








Alegeti de preferinta vasul de










expansiune pentru presiunea








marita a instalatiei de 2 bar








Vasul de expansiune trebuie








montat pe returul instalatiei de ī.c.








Vasul de expansiune standard








de 7 litri este īncarcat la 1 bar









Pentru volume ale instalatiei altele decāt cele cele date deasupra, multiplicati volumul instalatiei cu factorul alaturat











Punere īn functiune si verificari generale

 
1.0 Verificari generale īnaintea aprinderii.


1.1 Vanele de izolare deschise.

1.2. Instalatia de īncalzire centrala umpluta la min. 1,0 bar.

1.3 Functionarea pompei de īncalzire centrala.

1.4 Schimbatorul de caldura dezaerisit.

1.5 Debitul de a.c.c. min. 2,5 l/min.

1.6 Radiatoarele de ī.c. dezaerisite.

1.7 Bypass-ul de ī.c. deschis.

1.8 Alimentarea cu gaz dezaerisita.

1.9 Capacul ventilului automat de dezaerisire desurubat.


2.0 Aprinderea

Aprinderea vanei de gaz Honeywell


Īnaintea aprinderii, verificati din nou daca instalatia de īncalzire centrala este presurizata la min. 1 bar.


Asigurati-va ca este pornita alimentarea electrica, cu gaze si apa.

Puneti comutatorul de selectie īn pozitia Test.

Apasati butonul 60 vanei de gaz complet, aprinzatorul electric va aprinde flacara pilot.

Dupa aprinderea flacarii pilot mentineti butonul vanei de gaz complet apasat pentru 20 sec.

Eliberati butonul vanei de gaz.

Arzatorul principal se va aprinde daca robinetul de apa calda este deschis.

Reglati comutatorul de selectie īn pozitia ceruta.


3.0 Verificari generale.

3.1 Īnchideti robinetul de apa calda. Arzatorul principal se va stinge.

3.2 Comutatorul de selectie al cazanului īn pozitia apa calda si īncalzire centrala. Termostatul de camera la maxim (daca exista). Termostatul cazanului īn pozitia max.

3.3 Pompa de circulatie va functiona.

Arzatorul principal se APRINDE.

3.4 Termostatul cazanului īn pozitia min. Arzatorul principal se stinge. Pompa de ī.c. functioneaza īn continuare.

3.5 Robinetul de apa calda deschis. Debitul de apa minim 2,5 l/min. Pompa de ī.c. se opreste. Arzatorul principal se aprinde.

3.6 Robinetul de apa calda īnchis. Arzatorul principal se stinge. Pompa de ī.c. porneste din nou.

3.7 Termostatul de camera la minim. Pompa de ī.c. se opreste dupa cca. 5 minute.


4.0 Reglarea ī.c.

4.1 Reglati puterea termica de īncalzire centrala a cazanului īn concordanta cu cerintele instalatiei de ī.c. (vezi pagina reglarea puterii termice de ī.c.).


Explicati si demonstrati utilizatorului procedura de aprindere si de stingere.


Este recomandabila spalarea si reumplerea instalatiei de īncalzire centrale dupa 1 zi dupa ce īntreaga instalatie a functionat la temperatura maxima.













Descriere generala a functionarii


















Comutatorul de selectie 61 īn pozitia "Zero" (prima pozitie)

Comutatorul de selectie 61 īn pozitia a doua (Stand by).

2.1 Situatia dupa cel putin 10 minute:

Un termostat antiānghet din cazan poate porni cazanul (daca exista).

2.2 Robinetul de apa calda deschis (debitul de apa de min. 2,5 l/min).

La deschiderea unui robinet de apa calda, arzatorul se va aprinde.

Cazanul este controlat pentru a mentine apa calda la temperatura de 50 C de reglajul fabricii al circuitului electronic.

Programatorul orar (daca exista) si termostatul de camera (daca exista) nu vor activa cazanul.


Comutatorul de selectie 61 īn pozitia a treia (apa calda de consum si īncalzire centrala):

3.1 Robinetii de apa calda īnchisi.

3.1.1 Termostatul de camera comanda caldura

Pompa de īncalzire centrala va functiona continuu.

Termostatul cazanului 63 controleaza temperatura cazanului prin modulare.

Programatorul orar 62 daca exista influenteaza functionarea cazanului.

3.1.2 Daca contactul termostatului de camera īntrerupe (temperatura camerei prea īnalta)

Arzatorul se opreste imediat.

Pompa de īncalzire centrala se opreste dupa circa 5 minute.

3.2 Robinetul de apa calda deschis (debitul de apa min. 2,5 l/min

Pompa de īncalzire centrala se opreste imediat (prioritate pentru apa calda de consum).

Arzatorul este controlat pentru a mentine apa calda la o temperatura reglata de fabrica de 50 C.


Comutatorul de selectie īn pozitia "Test".

Īn aceasta pozitie arzatorul se va aprinde chiar fara cerere de caldura de la termostatul de camera (daca arzatorul pilot este aprins).





Cadrul de montare pe perete (optional)


Nota importanta - Īntotdeauna utilizati doua chei pentru a preveni rasucirea conductelor de cupru moale.


Utilizarea cadrului de montare (fig. 1)

Puneti īn pozitie cadrul de montare pe perete. Utilizānd un boloboc, verificati rama inferioara B sa fie īn pozitie orizontala.












Intrare cablu electric

Alimentare cu gaze 3

Iesire a.c.c. 1

Intrare a.c.c. 1

Iesire supapa de siguranta ī.c. 1

Tur īncalzire centrala 3

Retur īncalzire centrala 3


Fig. 2 - Exemplu de conexiune la cazan

Nota importanta - Pentru a racorda cazanul la robinetii de serviciu sau la conducte, utilizati īntotdeauna doua chei pentru a preveni rasucirea conductelor de cupru moale.

Nota 1 - Fara vas de expansiune, conducta poate trece prin spatele cazanului. Vasul de expansiune pentru ī.c. poate fi montat īn alta parte īn instalatie.

Nota 2 - Racordul de purjare al supapei de siguranta pentru ī.c. trebuie prevazut cu o conducta pentru evacuarea īn siguranta īn afara cladirii.






Alimentarea electrica si comenzi externe

Instalatia electrica trebuie realizata de un electrician calificat. Aparatul trebuie conectat la o retea de alimentare 230/240 V 50 Hz. Siguranta fuzibila pe alimentare este de 3 A. Bornele sunt accesibile dupa īndepartarea capacului alb de sub cazan si a surubului de asigurare a acestuia.

Procedura

Cablul de alimentare nu trebuie sa aiba sectiunea mai mica de 0.75 mm2 (24 0.2 mm) conform standardelor īn vigoare, tabelul 16.

Conductorul de īmpamāntare trebuie taiat mai lung decāt conductorul de faza si de nul.

Conectati cablul de alimentare la cutia de borne marcata 230/240 V 50 Hz, L, N, dupa cum urmeaza:

Conectati firul maro la borna L (faza).

Conectati firul albastru la borna N (nul de lucru).

Conectati firul verde/galben la borna (īmpamāntare).


Asigurati cablul cu clema de cablu.

Cablul de alimentare poate fi conectat la retea cu ajutorul unei prize īn conjunctie cu o siguranta fuzibila de 3 A īn concordanta cu standardele īn vigoare. Aceasta asigura izolarea completa.

Aparatul este prevazut cu o schema electrica, atasata īn spatele panoului frontal. Īn plus, mai este una īn acest manual (paginile 25, 26).

O atentie deosebita este acordata cerintelor regulamentelor curente.


Termostatul de camera (sau īndepartati conexiunea programatorului orar).

Remarcati ca conexiunea termostatului de camera este de 24 V.

Daca veti conecta tensiunea din retea la aceste borne veti distruge definitiv circuitul electronic al cazanului.

Blocul de conexiuni al termostatului de camera este situat īnauntrul cutiei de borne. Trebuie utilizat un cablu cu doua fire pentru aceasta conexiune (bornele 4 si 5).

Daca se utilizeaza un programator orar 230/240 V asigurati-va ca conexiunile motorului si comutatorului sunt separate total īn programator si independente de bornele de 24 V (4 si 5) ale cazanului.








Umplerea instalatiei de ī.c. - Spalarea instalatiei de ī.c. - Detartrarea instalatiei de a.c.c.


Foarte important - Cānd spalati componentele cazanului pentru apa calda de consum cu un agent de curatire, trebuie īndepartat debitmetrul 37-38-39.

Garantia debitmetrului 37-38-39 este anulata daca spalarea se face cu orice agent de curatare.

Generalitati


Instalatia de ī.c. trebuie umpluta cu apa foarte īncet cu robinetul de umplere 40 prevenind patrunderea aerului īn instalatie.

Dezaerisiti radiatoarele instalatiei de ī.c.

Schimbatorul de caldura poate fi dezaerisit cu dezaeratorul 53 (nu īl desurubati complet).

Nu utlizati supapa de siguranta 14 pentru īncalzire centrala ca punct de drenare.

Se recomanda spalarea si reumplerea instalatiei de ī.c. a doua zi dupa ce īntreaga instalatie a functionat la temperatura maxima.




Document Info


Accesari: 5955
Apreciat: hand-up

Comenteaza documentul:

Nu esti inregistrat
Trebuie sa fii utilizator inregistrat pentru a putea comenta


Creaza cont nou

A fost util?

Daca documentul a fost util si crezi ca merita
sa adaugi un link catre el la tine in site


in pagina web a site-ului tau.




eCoduri.com - coduri postale, contabile, CAEN sau bancare

Politica de confidentialitate | Termenii si conditii de utilizare




Copyright © Contact (SCRIGROUP Int. 2025 )