Patrunderea apei în corpul navei se face prin valvula Kingston sau priza de fund. La celalalt capat al instalatiei se amenajeaza tancul de balast cu elementele lui (fig 2.7.2): tubulatura de umplere si golire (1), tubulatura de aerisire (2), tubulatura de masura si
control (3).
Fig. 2.7.2 Tanc de balast amenajat în prova
Tancul de balast este prevazut cu :
Ramificatie cu rol de umplere si golire a tancului de balast.
Aerisire cu rol de a asigura
iesirea aerului din tanc la umplere. Permite de asemenea închiderea
tubulaturii când puntea intra sub apa. Se are in vedere ca
, adica sectiunea de in 12112b123m trare a apei în tanc sa
fie mai mica decât sectiunea de iesire a aerului (aceasta pentru
a nu se crea suprapresiune la umplere si vacum la golire).
Tub de sonda - permite controlul cantitatii de balast din tanc. Cantitatea de balast poate fi masurata si de la distanta cu ajutorul traductoarelor de nivel.
Instalatia de balast trebuie sa permita urmatoarele manevre absolut necesare în procesul de exploatare a navei: ambarcare-debarcare, manevra apei din tancuri, babord - tribord si invers, manevra apei din pupa în prova si invers.
Instalatia de santina. Instalatia de santina are rolul de a drena compartimentele navei (evacuarea apelor reziduale peste bord rezultate din diferire cauze). Drenarea se face cu ajutorul uneia sau mai multor pompe, cuplate la o magistrala ramificata, la capatul careia sunt prevazute sorburi de colectare. Aceste sorburi sunt dispuse în diferite zone ale navei.
Lichidele evacuate peste bord sunt formate din apa rezultata, ca urmare a condensarilor, a neetanseitatii corpului, a deschiderilor în punti, neetanseitati ale tubulaturilor sau din avarii ale acestora. Alte lichide mai pot fi uleiurile sau combustibilii scapati accidental în santina.
Deoarece pompele lucreaza pe aspiratie este necesar sa se creeze un vacum mare sau sa fie autoamorsabile, daca sunt centrifuge, iar sorburile sa fie prevazute cu valvule de retinere sau cu clapeti, pentru a evita inundarea accidentala a compartimentului (adica lichidul sa curga în sens invers).
Amplasarea pe nava a instalatiei de santina, se face în functie de tipul si destinatia navei.
Astfel, navele mici nu au tunel cu tubulaturi, fiecare compartiment fiind legat la caseta cu valvule de distributie, a instalatiei de santina

fig. 2.7.3. Instalatie de santina cu tunel central
Navele mari sunt prevazute cu tunel amplasat în dublul fund, prin care trec tubulaturile instalatiei de santina. Valvulele sunt actionate de la distanta, electromagnetic sau pneumatic (fig.2.7.3).
Observatie: Drenarea putului de lant se poate face si cu un ejector tinând cont ca distanta de la putul ancorei la compartimentul de masini este foarte mare.
Amenajarea puturilor colectoare se face în borduri si spre pupa compartimentelor etanse, deoarece nava în general este putin apupata si acest fapt permite colectarea cu usurinta a apelor uzate.
Observatie: Se observa montarea unui clapet cu retinere la capatul tubulaturii de aspiratie, ce are rolul de a mentine plina tot timpul cu apa tubulatura de aspiratie, prin aceasta asigurându-se mentinerea amorsarii pompei.
fig. 2.7.4 Traseele tubulaturii de santina prin peretii etansi
Aceasta instalatie, este o instalatie de salvare degenerata pentru ca permite evacuarea apei din compartimentul masini la o eventuala gaura de apa.

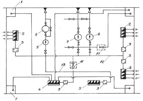
fig. 2.7.5 Instalatia de santina a compartimentului de masini
Elementele instalatiei de santina conform notatiilor din figura (2.7.5)
Puturi colectoare
Casete colectoare din magazii (casete cu retinere)
Filtre grosiere
Caseta colectoare a compartimentului de masini
Caseta colectoare ce preia scurgerile de la coferdamuri
Pompa principala de santina
Pompa de balast
Separatorul de santina
Pompa separatorului de santina
Racord direct pentru salvare (avarie)
Valvula de izolare a tubulaturii prin care circula mediu poluat, fata de tubulatura curata
Tubulatura curata (prin care circula numai apa)
Tubulatura de transport ape poluate cu produse petroliere (dreneaza compartimentul de masini, unde apar diverse scurgeri de combustibil si ulei ).
Instalatia de santina trebuie sa îndeplineasca conditiile impuse de R.N.R., adica sa aiba pompele dublate. De regula pompa de santina se dubleaza cu pompa de balast.
Instalatia de santina se dimensioneaza conform normelor de registru, astfel încât tubulatura magistralei cât si tubulaturile ramificatiilor vor avea diametre impuse.
Tubulatura instalatiei de santina a compartimentului de masini (13) transporta apa amestecata cu reziduuri. Din aceasta cauza trebuie sa existe posibilitatea de a separa circuitul apelor poluate (valvula 11), astfel încât calitatea apelor deversate, sa poata fi controlata. Astfel, exista variante la care tubulatura separatorului de santina, este complet separata de tubulatura curata.
Pentru a se evita poluarea mediului cu hidrocarburi, sunt stabilite, de organizatiile internationale (I.M.O.), metode de tratare a apelor poluate cu hidrocarburi, precum si norme care dau calitatea admisa a apelor ce pot fi deversate în diverse zone de navigatie.
Observatie: Valvula 10 face posibila legatura directa a instalatiei de santina, cu tubulatura curata, cu sorbul amplasat în compartimentul de masini. Aceasta valvula se foloseste numai în cazul inundarii compartimentului de masini.
- paiete întarite confectionate din 4 bucati de pânza de vela impermeabila, câte doua de fiecare parte, cu dimensiuni de 4,5 x 4,5 m si armata cu plasa de sârma cu ochiuri de 25 mm la mijloc (fig 2.8.1);
- paiete usoare cu aceeasi componenta, cu dimensiuni de 3 x 3 m;
- paiete obisnuite cu dimensiuni de 2 x 2 m.
La mijloc paietele se umplu cu materiale vegetale iar pe margini, sunt prevazute cu o grandee si cu parâme de manevra.
Obiectele din inventarul de avarie sau ambalajul pentru pastrarea lor (cu exceptia paietelor), trebuie sa fie piturate în albastru, fie complet, fie în dungi iar ambalajul pentru pastrarea inventarului de avarie, trebuie sa posede inscriptii clare cu indicatii asupra denumirii materialului, greutatii si termenului de pastrare.
În afara de aceasta, specific pentru asigurarea cu materiale a vitalitatii navei sunt: grinzile de pin cu dimensiuni de 150 x 150 x 4000 mm, 80 x 100 x 2000 mm, dulapii de pin cu dimensiuni de 50 x 200 x 4000 mm, 50 x 200 x 2000 mm, penele de pin cu dimensiunea de 30 x 200 x 200 mm (fig. 2.8.2), dopurile de avarie din brad (fig.2.8.3), clemele de avarie cu surub (fig. 2.8.4), panourile cu borduri moi (fig. 2.8.5), flansele oarbe, pontilii reglabili, etc.
Utilizarea acestor materiale de vitalitate se face în functie de tipul gaurii de apa tinând cont de toate caracteristicile acestora: suprafata, modul de rasfrîngere a marginilor gaurii, locul de dispunere, etc.

fig.
2.8.1 Paiet de vitalitate întarit cu plasa metalica
fig.
2.8.2 Pene din lemn de pin

fig. 2.8.3. Dop de avarie din lemn de brad
|
|
Un alt mijloc de vitalitate, des utilizat la astuparea gaurilor de apa, este
reprezentat de clema de avarie cu surub, care este formata din urmatoarele elemente (fig. 2.8.4):
1- surub; 2 - piulita cu mânere (mânerele dau posibilitatea ca piulita sa fie foarte bine strânsa ); 3 - bulonul clemei; 4 - clema rabatabila (aceasta permite rotirea în jurul bulonului 3).

|
fig. 2.8.4 Clema de avarie cu surub |
Elementul utilizat pentru astuparea gaurilor de apa cu marginile rasfrânte spre interior, este panoul cu borduri moi (fig. 2.8.5). Fixarea panoului cu borduri moi în dreptul gaurii de apa se face cu dispozitivul universal de prindere între coaste sau de la caz la caz, fie cu ajutorul pontililor reglabili sprijiniti de elementele de rezistenta din compartimentul avariat, fie cu clema rabatabila cu surub.
|
|
fig. 2.8.5 Panou cu borduri moi
Panoul cu borduri moi reprezentat în fig. 2.8.5 este compus din urmatoarele elemente:
1 - strat de scândura de brad;
2 - pânza de vela îmbibata cu seu;
3 - strat de scândura de brad montata transversal în raport cu cel exterior (1);
4 - margine moale din pânza de vela cu umplutura vegetala
|