ALTE DOCUMENTE
|
||||||||||
SUDAREA Īn mediu de gaze protectoare Mig-mag
6.1.PREGĂTIREA FUNCŢIONĂRII
1. &nb 323i84d sp; Durata activa de functionare DA sau durata de conectare indicat pe tablita indicatoare a sursei de curent si gānditi-va ca aceste valori se refera la un ciclu de sudare de 10 minute (mers īn sarcina cu īncalzirea aparatului-mers īn gol cu racirea lui)

Ų &nb 323i84d sp; 6 minute mers īn sarcina,
Ų &nb 323i84d sp; 4 minute pauza de racire cu mers īn gol, fara ca el sa se īncalzeasca peste temperatura maxima admisa
Daca pauzele de racire nu sunt respectate- acest lucru se īntāmpla mai ales la la sudarea īn gaze protectaore-atunci dupa un anumit timp de functionare, se ajunge la depasirea temperaturii de exploatare admise. Acest lucru se poate evita daca se ia īn considerare valoarea curentului maxim admisibil pentru o perioada de 100%
Defecte: Aparatul se deconecteaza īn urma unei īncalziri excesive, ceea ce duce la o īntrerupere nedorita a perioadei de lucru. Īn cazul cānd aparatul nu este dotat cu īntrerupator cu termostat, atunci exista pericolul strapungerii īnfasurarii transformatorului prin supraīncalzire
Contact insuficient, supraīncalzire, topirea izolatiei sau īntreruperi, lipsa totala a contactului.
3 &nb 323i84d sp; &nb 323i84d sp; &nb 323i84d sp; &nb 323i84d sp; Nu manipulati contactorul cu ploturi sub tensiune (īn sarcina)

Figura 6.3. Manipularea comutatoarelor cu ploturi
Daca comutatorul cu ploturi este manipulat īn sarcina se pot produce- īn cazul trecerii curentului- arcuri electrice care deterioreaza suprafetele de contact. Daca este vorba de comutatorul de alegerea tensiunii, atunci se pot produce curenti de egalizare care, la rāndul lor, provoaca arderea manunchiului de cabluri si a transformatorului. Comutatoarele defecte pot duce la o functionare defectuoasa a echipamentului.
Defcte: comutator defect, echipamentul nu mai este īn stare de functionare. Īn cel mai rau caz manunchiul de cabluri este ars.
4 &nb 323i84d sp; &nb 323i84d sp; &nb 323i84d sp; &nb 323i84d sp; La racordarea buteliei de gaz protector deschideti pentru scurt timp ventilul de pe butelie, īninte de a racorda reductorul de presiune

Figura 6.4.Regula de racordare a buteliei
Īn timpul transportului buteliei cu gaz protector, īn stutul de racordare al buteliei se pot acumula impuritati sau praf. Daca nu se īndeparteaza aceste impuritati prin purjare, īnainte de montarea reductorului de presiune, atunci ele pot patrunde īn reductor īmpreuna cu gazul, perturbāndu-i functionarea. Impuritatile depuse pe scaunul supapei duc la disfunctionalitati, adica dupa īnchiderea aparatului presiunea indicata de manometru creste peste limita de lucru
Defecte: Debit insuficient de gaz, ca urmare a impurificarii reductorului de presiune. Evacuarea gazului din reductorul de presiune, prin ventilul de siguranta, dupa oprirea aparatului de admisie a gazului protector
5 &nb 323i84d sp; &nb 323i84d sp; &nb 323i84d sp; &nb 323i84d sp; Curatati sursa de curent la intervale de timp, conform instructiunilor de utilizare, prin suflare cu aer comprimat uscat si fara urme de ulei
Observatie: Īnainte de deschiderea sursei se scoate fisa din priza de alimentare

Figura 6.5. Suflarea sursei
Aerul de racire, vcare este aspirat īn interiorul sursei, antreneaza praf (ocazional pulberi metalice de la polizare si particule de ulei) care se depune pe piesele interioare, pe transformator, pe īnfasurari, pe bobine, pe placile redresoarelor, pe pompa de apa, pe lamelele elementelor de racire, astfel orificiile pentru aerul de racire pot fi obstructionate.
Defecte: Racire insuficienta a pieselor, cāteodata tendinta spre strapungere sau formarea curentilor electrici de comutare, īntreruperea comenzilor datorita impurificarii contactelor.
6. &nb 323i84d sp; &nb 323i84d sp; &nb 323i84d sp; &nb 323i84d sp; Īn caz de ger adaugati apei de racire o cantitate suficienta de amestec de antigel. Respectati indicatiile producatorului aparatului.
Īn cazul zilelor nelucratoare din timpul iernii, atelierele de obicei nu sunt īncalzite. Se produce īn acest caz o īnghetare a apei la aparatele racite cu apa, la care nu s-a adaugat amestecul de antigel. Radiatoarele si furtunurile se pleznesc, pompele si īntrerupatoarele hidraulice pot fi deteriorate
Defecte: defectarea sistemului de racire al echipamentului sau al pistoletului.
6 &nb 323i84d sp; &nb 323i84d sp; &nb 323i84d sp; &nb 323i84d sp; Verificati nivelul apei īn sistemul de racire cānd unele functiuni sunt cuplate (lampa de control, ventilatorul, pompa de apa) dar nu si curent de sudare sau de taire.

Cu ajutorul unui indicator de presiune al apei sau al unui indicator de debit, se asigura protectia arzatoarelor racite cu apa, astfel ca la lipsa apei de racire sa nu se poata suda si deci sa nu poata produce defectarea pistoletului prin supraīncalzire. Dispozitivul de siguranta este situat de obicei īn circuitul care cupleaza curentul de sudare. La lippsa apei de racire curentul de sudare nu se cupleaza desi ventilatorul si avansul sārmei functioneaza. Daca acest fenomen se constata la un nivel corect al apei de racire, atunci exista posibilitatea ca pompa de apa sau indicatorul de presiune al apei (indicator de debit) sa fie defecte.
Defecte :Absenta curentului de sudare si taiere
7. &nb 323i84d sp; &nb 323i84d sp; &nb 323i84d sp; &nb 323i84d sp; Verificati daca la o īncalzire excesiva a pistoletului curge suficienta apa de racire. Īn caz contrar spalati circuitul de racire al pistoletului īntroducānd apa curata īn sens invers curgerii ei la functionare
Datorita impuritatilor din sistemul de racire cu apa, conductele fine prin care circula apa īn pistolet se poate infunda. Īn acest caz circula prea putina apa de racire , īn ciuda faptului ca presiunea pompei este suficient de mare. Īn acest caz īntrerupatorul care se decupleaza la lipsa de apa nu functioneaza. Se poate verifica cantitatea apei de racire prin demontarea racordului de la returul apei din pistolet, pornirea aparatului si masurarea cantitatii de apa scursa. Pentru aceasta se poate folosi a sticla de 1 l goala care ar trebui sa se umple īn 20 sec (corespunde la 1,5l/min.)

Aceasta verificare nu poate fi efectuata daca returul apei de racire este īntrerupt de un ventil asezat īn spatele placii frontale sau daca unul din coturile conductei de aductiune a apei īn rezervorul de apa de racire este infundat, prin depunere de calcar
Defecte: Spatiul de racire al pistoletului este infundat. Pistoletul se supraīncalzeste
8. &nb 323i84d sp; &nb 323i84d sp; &nb 323i84d sp; &nb 323i84d sp; Legaturile la piesa trebuie sa fie corespunzatoare scopului si ca racordurile la aparat si la piesa sa fie corect facute

Figura 6.7. Realizarea legaturilor la piesa si aparat
Caderea de tensiune īn conductorul legat la priza trebuie sa fie pe cāt posibil de mica. Din acest motiv fisa de racordare la aparat trebuie blocata prin īnsurubare (daca asa prevad instructiunile producatorului) Toate racordarile trebuiefixati bine
Starea cablurilor trebuie verificata. Intreaga sectiune a cablului trebuie sa fie implicata īn locul unde se leaga de papuc. Stratul izolator de pe cablu trebuie sa fie intact pe toata lungimea acestuia
Defecte: cadere de tensiune īn circuitul curentului de sudarea, pierdere de energie. Supraīncalzirea suprafetelor de racordare la surse de curent. La rezistenta variabila se creaza un arc instabil la sudarea MIG si MAG, īnsotit de variatia lungimii arcului
9. &nb 323i84d sp; &nb 323i84d sp; &nb 323i84d sp; &nb 323i84d sp; Toate piesele auxiliare ale dispozitivului de fixare a cablului de piesa trebuie mentinute īn stare buna (menghina , cleste, etc) Se tine cont ca la fixarea clemei de la cablul piesei, straturile de vopsea sau alte straturi acoperitoare pot fi izolante:

Figura 6.8. Racordarea cablurilor
Piesele īn figurile de mai sus provin din practica de zi cu zi. Figura 1 prezinta un cārlig facut dintr-o teava curbata si care a fost aruncat pe piesa de sudat. Menghina aratata īn figura 2 nu este nici ea buna, īntru-cāt filetul este defect. Cele doua piese folosite pe post de cleste (figurile 3 si 4) prezinta un bun contact cu piesa, cu conditia sa fie īnlocuite īn timp util
Defecte idem ca la punctul 8.
10. &nb 323i84d sp; &nb 323i84d sp; &nb 323i84d sp; Recomandari pentru alegerea debitului gazului protector
La sudare WIG: 6l/min la 100A, 10l/min la 300A
La sudare MIG a aluminiului: 15l/min la sārma de 1mm, 25 l/min la sārma de 1,6 mm
La sudare MAG cu arc scurt::10 l/min la sārma de 0,8 mm, 12 l/min sa sārma de 1 si 1,2 mm
La sudare MAG cu arc de pulverizare. 15 l/min la sārma de 1 si 1,2 mm, 20 l/min la sārma de 1,6 mm
Defecte: pori
11. &nb 323i84d sp; &nb 323i84d sp; &nb 323i84d sp; Se va controla regulat daca indicatia debitului de gaz protector este corecta, īn caz contrar se va folosi reductorul de presiune cu rotametru

Figura 6.9. Masurarea debitului de gaz protector
Daca debitul de gaz protector este masurat cu un manometru etalonat īn litri, atunci duza de retentie trebuie sa fie īn ordine.. Trebuie sa fie o duza corespunzatoare domeniului corect de masurare, ea nu trebuie sa fie īnfundata nici total nici partial, ea nu trebuie īnlaturata voit sau din nebagare de seama. Duzele de retentie trebuie sa fie īnsurubate (īntre reductorul de presiune si furtunul de gaz sau īntre aparat si arzator) sau montatr īn reductorul de presiune de catre fabricant.( de exemplu īn stutul de racordare al furtunului de gaz)
Defecte: Debitul de gaz necorespunzator
12. &nb 323i84d sp; &nb 323i84d sp; &nb 323i84d sp; Nu permiteti ca un curent de aer sa perturbe perdeaua de gaz protector. Asigurati ecranarea postului de sudare

Figura 6.10. Protectia contra curentilor de aer
Perdeaua de gaz protector din fata diuzei poate fi perturbata de un curent de aer lateral vezi figura. Acoperirea insuficienta a baii de sudare de catre gazul protector conduce la formarea porilor. Daca cauzele curentului de aer nu pot fi īnlaturate se procedeaza la o ecranare locala (īn aer liber, printr-un cort de protectie)
Defecte: pori
13. &nb 323i84d sp; &nb 323i84d sp; &nb 323i84d sp; Daca din cauza unui aport insuficient de gaz protector se constata pori īn cusatura, se vor verifica daca furtunurile de gaz sau ventilul magnetic nu sunt cumva īnfundate. Se vor verifica daca racordurile cu surub ale furtunurilor de gaz (inclusiv furtunul pistoletului) sunt bine strānse.

Figura 6.11 Strāngere racorduri
Daca cu ajutorul tubului de verificare a debitului se constata ca din pistolet curge prea putin gaz protector sau deloc, trebuie gasit cauza acestei defectiuni. Una din cauze poate fi faptul ca ventilul magnetic sau furtunurile de gaz protector sunt partial sau total īnfundate. Furtunul de gaz de racire se deformeaza din cauza supraīncalziri etc.
Defecte: Pori
14. &nb 323i84d sp; &nb 323i84d sp; &nb 323i84d sp; Daca īn ciuda unui debit de gaz (masurat la duza) se constata formare de pori īn metalul depus, se verifica etanseitatea pistoletului de sudare, a furtunurilor de gaz, a ventilului magnetic si toate racordurile cu surub de la sistemul de alimentare cu gaz protector

Figura 6.12. Duza de gaz strans necorespunzator
Chiar neetanseitati mici īn sistemul de alimentare cu gaz protector pot duce, īn anumite conditii tehnice de curgere, la absorbtia de aer īn curentul gazos. Din aceasta categorie fac parte si fisurile capilare din pistolet, fisurile din duzele ceramice, gaurile mici din furtunile de gaz īnsurubarile neetanse si duzele de gaz neīntroduse pāna la refuz
Defecte: Pori
6.2.PRincipiul procedeului
Principiul sudarii īn mediu de gaz protector cu electrod fuzibil este ilustrat īn figura 6.13. Sudarea se desfasoara īntr-un mediu de gaz protector. Īn functie de caracterul gazului de protectie se disting doua variante ale procedeului:

Figura 6.13. Schema de principiu a procedeului MIG-MAG
Arcul electric (2) se formeaza īntre piesa de sudat (8) si sārma electrod (fara īnvelis) (1). Sārma avanseaza mecanizat si continuu, antrenata de un mecanism (6), desfasurāndu-se de pe tamburul (7). Gazul protector (3) se scurge printr-un ajutaj al arzatorului (5) si are misiunea de a proteja sārma electrod, arcul electric si baia topita (9), de actiunea aerului īnconjurator. Sursa de alimentare (redresor sau generator de curent continuu, surse de sudare sinergica - invertoare si surse pentru sudare MIG/MAG īn curent pulsat) cu caracteristica rigida, se racordeaza īn majoritatea cazurilor cu polul minus la piesa si polul plus la duza de contact (4).
Sudarea se realizeaza cu densitati mari de curent, datorita faptului ca lungimea libera a electrodului parcursa de curent este relativ mica (15 ÷ 20 mm). Lungimea capatului liber lcl se defineste ca distanta dintre suprafata frontala a duzei de contact si suprafata componentelor de sudat.
Pozitia duzei de contact fata de ajutaj, functie de curentul de sudare este indicat īn figura 6.14.
Bioxidul de carbon realizeaza protectia arcului electric si a baii de metal de actiunea aerului, desi are o actiune oxidanta, asupra materialului de adaos cāt si a materialului de baza. Aceasta este compensata prin surplusul de elemente de aliere mangan, siliciu ce sunt introduse īn materialul de adaos.
Arcul arde īn atmosfera de gaze protectoare, la densitati mari de curent si are caracteristica urcatoare, se recomanda ca sursele de curent sa aiba caracteristica externa rigida, lent coborātoare si īn unele cazuri urcatoare.
Sārma electrod este antrenata spre piesa de sudat cu o viteza vae constanta, independenta de tensiunea arcului electric. Capatul sārmei electrod se topeste cu o anumita viteza vte, arcul electric avānd tendinta de a se lungi.
Echilibrarea sistemului este posibila numai daca lungimea arcului ramāne constanta si se īndeplineste conditia
Exista o infinitate de perechi de valori (Is, Ua ) care determina un transfer corespunzator a picaturilor de metal. Se poate defini īn coordonate Ua= f(Is) figura 2.34. zona hasurata, un domeniu optim pentru perechea de valori (Is , Ua ), astfel īncāt procesul de sudare sa se poata desfasura īn conditii rezonabile.
Domeniul optim de sudare MIG/MAG este delimitat prin valorile critice ale parametrilor tehnologici curent-tensiune, pentru care procesul de sudare, respectiv transferul de metal sunt inacceptabile sau devin imposibile. Latimea acestui domeniu este īn strānsa relatie cu gazul de protectie utilizat, fiind mai lata la sudarea īn amestecuri de gaze bogate īn argon si mai īngusta la sudarea īn CO2 100%. Iesirea din domeniul optim de sudare determina instabilitati ale arcului electric, respectiv modificarea modului de transfer.
Daca tensiunea arcului este prea mica pentru o valoare data a curentului, directia "a", respectiv daca curentul de sudare (viteza de avans a sārmei) este prea mare la o valoare data a tensiunii, directia "b", are loc o scurtare prea mare a lungimii arcului, ceea ce conduce la aparitia fenomenului de scurtcircuitare a arcului de catre picaturile formate īn vārful sārmei, īnsotit de stropi intensi din baie. La limita exista pericolul ca sārma electrod sa intre īn baie fara sa se topeasca ceea ce determina scurtcircuite puternice īnsotite de instabilitati ale arcului electric, respectiv stropi foarte mari care fac imposibila desfasurarea procesului de sudare
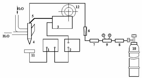
Īn figura 2.35. prezentam schematic o instalatie pentru sudarea semimecanizata cu electrod fuzibil īn mediu de gaz protector.
Admisia gazului se face īnaintea amorsarii arcului cu 10-15 secunde, pentru a elimina aerul din jurul sudurii. Din acelasi motiv dupa terminarea sudurii gazul va mai curge 5-10 secunde.

Figura 2.35. Schema instalatiei de sudare semimecanizata MIG-MAG
1 - sursa de curent (curent continuu); 2 - tablou de comanda; 3 - mecanism de avans sārma electrod; 4 - pistolet de sudare; 5 - cablu de legatura (curent, gaz, apa de racire); 6 - debitmetru; 7 - uscator de gaz; 8 - preīncalzitor de gaz;
9 - reductor de presiune; 10 - butelie de gaz; 11 - piesa; 12 - tambur cu sārma electrod
Admisia gazului se face īnaintea amorsarii arcului cu 10-15 secunde, pentru a elimina aerul din jurul sudurii. Din acelasi motiv dupa terminarea sudurii gazul va mai curge 5-10 secunde.
Īn timpul sudarii lungimea arcului trebuie sa fie cāt mai mica, ceea ce asigura o ardere stabila si o protectie buna a baii. Alegerea curentului se face īn functie de sārma de sudare, la fel si viteza de īnaintare a sārmei.
Se utilizeaza sārma plina sau tubulara.
Īn varianta MIG procedeul se foloseste pentru sudarea otelurilor aliate si a metalelor neferoase, iar īn varianta MAG se utilizeaza la sudarea otelurilor carbon si slab aliate.
Materialele de sudare sunt sārma de sudare si gazul de protectie.
Sārma de sudare se livreaza īn bobine la diametre standardizate, uzuale fiind: 0,8; 1,0; 1,2; 1,6 si 2,4mm. Suprafata sārmei este cuprata pentru īmbunatatirea contactului electric si trebuie sa fie curata. Compozitia chimica a sārmei pentru sudarea MIG se alege apropiata de cea a materialului de baza. Īn cazul sudarii MAG sārma de sudare trebuie aliata suplimentar cu elemente dezoxidante ca: mangan, siliciu, titan.
|