MOM
CUPRINS:
.Analiza structurala a mecanismului din figura (1)
Analiza cinematica a mecanismului in pozitia
a
elementului conducator
2.1.Metode grafo-analitice
2.2.Metoda analitica
Studiul a trei variante de reductoare de turatie cu roti dintate
Adoptarea motorului electric de actionare a transmisiei
Calculul transmisiei cu curele trapezoidale
Proiectarea reductorului de turatie cu o treapta cu angrenaj cilindric exterior cu dantura dreapta
6.1.Predimensionarea angrenajului
6.2.Stabilirea elementelor de definire a angrenajelor
6.3.Calcularea elementelor geometrice ale rotilor si angrenajului
6.4.Verificarea clitatilor geometrice si functionale ale rotilor si angrenajului
Adoptarea formei constructive a rotilor dintate
Dimensionarea arborelui de intrare a reductorului (arboreal II)
Proiectarea lagarelor cu rulmenti ale arborelui II
Alegerea si verificarea cuplajului
Date de proiectare:
AB=0,45 [m]
BC=0,742 [m]
CD=0,81 [m]
AD=0,72 [m]
BM=0,144[m]
CE=0,567 [m]

CAPITOLUL 1
Analiza structurala a mecanismului
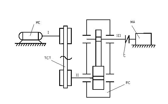
1.1.Schema cinematica a mecanismului

Tx
Ty
Tz
Rx
Ry
Rz
|
f=3 |
1.3.Determinare mobilitatii
FORMULA LUI DOBROVOSKI

Concluzie :
Mecanismul este dezmodrom si are un element conducator,elementul 1.
1.4.Schema structurala
1.5.Determinarea numarului de contururi,N.
Este plan cinematic fundamental inchis care satisface conditia n=C in care n=numarul elementelor fixe si mobile ,iar C=C5 adica numarul cuplelor fundamentale
Notam :
N=C-m -numarul contururilor unui mecanism
M=n-1 -numarul elementelor mobile
Atunci,din figura,rezulta ca :
N=4-3=1
Deci rezulta conturul : ADCB
CAPITOLUL 2
Anliza cinematica
Date de proiectare :
Reductoare cu angrenaje cilindrice
Reductoarele cu angrenaje cilindrice sunt cele mai raspandite datorita gamei largi de puteri si rapoarte de transmitere ce se pot realiza cu ajutorul lor cat si a posibilitatii tipizarii si executiei in uzine specializate. In practica se intalnesc reductoare pana la 100000kw, la viteze periferice a rotilor pana la 200m/s.
Reductoarele cilindrice sunt standardizate si tipizate atat la noi in tara cat si in tarile cu industrie dezvoltata. Sunt standardizate distanta intre axe, raportul de transmitere si dimensiunile principale, ceea ce permite fabricarea in serie a carcaselor si utilizarea la reductoare de diverse puteri si rapoarte de transmitere.
Rotile dintate cilindrice cu dinti inclinati si in V se recomanda la angrenaje silentioase si la viteze periferice mari. Rotile dintate cu dinti in V, se folosesc, de preferinta, la reductoarele cu dimensiuni mari pe cand cele cu roti drepti si inclinati la reductoarele mari si mijlocii. In general se prefera rotile dintate cu dinti drepti, din cauza tehnologiei si a montajului lor mai simplu.
Numarul de trepte al reductoarelor depinde de raportul de transmitere “i”. La reductoare cu o treapta, i=1,2…..6,3 (max 8); la reductoare cu doua trepte i=7,1…..56 (max 60); la reductoare cu trei trepte i=40….180 (max 200).

Reductoare cu roti dintate conice
Adoptarea motorului electric de actionare a transmisiei
1.Date de intrare
-masina antrenata MA : pompa centrifuga ;
-puterea utila la
arborele (3) :
[Kw] ;
-turatia la
arborele de iesire(3) :
[rot/min] ;
-raportul de
transmitere al reductorului :
;
-durata zilnica
de functionare :
[ore] ;
-durata totala de
functionare :
[ore] ;
2.Randamentul transmisiei
2.1.Randamentele partiale ale componentelor

2.2.Randamentul total al transmisiei
-pentru reductor cilindric cu o treapta :
![]()
3.Puterea necesara a motorului de actionare
[Kw]
Adopt din STAS
=1,5[Kw]
5.Turatia necesara la intrarea in redactor
- pentru reductor cilindric cu o treapta
[rot/min]
6.Turatia necesara
[rot/min]
,unde
este raportul de
transmitere in curele
![]()
![]()
Adopt
=3
[rot/min]
=915 [rot/min]
7.Adoptare turatiei standardizate a motorului corespunzator puterii adoptate
-se adopta:
![]()
-adopt:
=1390 [rot/min]
8.Tipul si caracteristica motorului adoptat
-puterea
[Kw]
-turatia
n=1390 [rot/min]
-diametrul capatului arborelui de cuplare
d= 24 [mm]
CAPITOLUL 5
Calculul transmisiilor cu arbori paraleli
Elementele
geometrice ale rotii de curea
Date de proiectare
1.1.Puterea de calcul la arborela conducator :
[Kw]
1.2.Turatia rotii de curea conducatoare:
[rot/min]
1.3.Regimul de lucru al transmisiei:
-felul masinii motoare :
motor electric asincron trifazat;
- felul masinii antrenate:
pompa centrifuga ;
-numarul de ore de functionare:
![]()
;
-regimul dinamic :
moment de pornire pana la 120% din momentul nominal ;
regim de lucru aproape constant ;
1.4.Raportul de transmitere :
,pentru
transmisii
1.5.Turatia rotii de curea conduse :
[rot/min]
2.Calculul transmisiei
2.1.Tipul curelei :
[Kw]
[rot/min]
TIP: SPZ
… 180
2.2.Diametrul primitive al rotii mici:
=3
Adopt:
71 [mm]
2.3. Diametrul primitive al rotii mari:
[mm]
Adopt:
=200 [mm]
2.4. Diametrul primitive mediu al rotilor de curea:
[mm]
2.5.Distanta dintre axe preliminara
![]()
Adopt: A=350 [mm]
2.6.Lungimea primitive
Adopt:
[mm]
2.7.Lungimea dintre axe

![]()
[mm]
![]()
Adopt A=237
2.8.Unghiul dintre ramurile curelei
![]()
2.9.Unghiul de infasurare la roata mica de curea
![]()
![]()
2.10.Unghiul de infasurare la roata mare de curea
![]()
2.11.Viteza periferica a curelei
![]()
2.12.Coeficientul de functionare
![]()
2.13. Coeficientul de lungime
2.14. Coeficientul de infasurare
![]()
2.15.Puterea nominala transmisa de o curea
Adopt :
2.16.Numarul de curele

2.17.Coeficientul numarului de curele
Adopt : ![]()
2.18.Valoarea definitiva a numarului de curele
![]()
2.19.Numarul de roti ale transmisiei
x=2
2.20.Frecventa incovoierilor curelei
[Hz]
2.21.Forta eriferica transmisa
[N]
2.22.Forta de intindere a curelei
[N]
2.23.Cotele de modificare a distantei dintre axe
[mm]
[mm]
2.24.Proiectarea rotilor de curea
Alegerea materialului ;
Adoptarea formei constructive;
Dimensiunile canalelor rotilor;
canale tip z
[mm]
[mm]
[mm]
[mm]
[mm]
Adopt :
f=8 [mm]
[mm]
![]()
adoptat
[mm]
[mm]
![]()
[mm]
[mm]
[mm]
![]()
![]()
CAPITOLUL 6
Proiectarea reductorului de turatie
1.Date de proiectare:
Date initiale:
a)Puterea nominala de transmis :

b)Turatia la arborele motor :

c)Raportul de transmitere al angrenajului i :
![]()
d)Durata de
functionare a angrenajului
:
e)Conditii de functionare ale angrenajului :
sursa de putere
-motor electric asincrone trifazate;
felul masinii
antrenate
-pompa centrifuga ;
caracterul
sarcinii si marimea socurilor
-constanta/uniforma.
2.Metode de de calcul a angrenajelor cilindrice
A.Determinarea elementelor dimensionale principale ale angrenajului.
A1.Momentul de torsiune nominal transmis de piston
A2.Calculul vitezei periferice a pinionului

A3.Precizia de executie a angrenajului
Conform anexei 3.1.:
Semifabricat_degrosare_tratament termic de imbunatatire_strunjire de finisare_danturare finala.
Criterii
-pentru reductor Tr 6
9 treapta de precizie 7-8
Adopt treapta de precizie 8
A4.Alegerea materialului,a tratamentului termic si a tahnlgiei de executie a rotilor dintate
Conform anexei 3.2. :
OLC 45
STAS-880
Tratament termic sau termo-chimic,imbunatatit
Duritatea HB=240-340
Duritatea dintelui HV=185
Adopt : HB=240

A5.Alegerea coeficientilor

A6.Alegerea unghiului de inclinare
ódantura dreapta
A7.Alegerea regimului de functionare
Factorul dinamic de functionare se alege in functie de :
-masina motoare(motor electri asincrone trifazate) ;
-masina antrenata(pompa centrifuga) ;
-caracterul sarcinii
Calcularea numarului ciclurilor de solicitare a danturii ,Nl la roata 1 si la roata 2,la contact(H) si la incovoiere (F)si a factorilor de durabilitate :Zn si Yn.
7.1 Nlh1=Nlf1=60 x n1 x Dh=60 x 494.66 x 16000=186873600
n2=n1/iR=494.66/3,15 =157,034
Nhh2=Nlf2=60 x n2 x Dh=60 x 157,034 x 16000=150753524
A8.Determinarea rezistentelor admisibile ale materialelor rotii la solicitarile de baza.
A9.Determinarea distantei dintre axe
-pentru angrenaje cilindrice cu dinti drepti

Adopt aw=110 [mm]
A10.Verificarea alegerii corecte a materialului

A11. –
A12.Adoptarea distantei dintre axe
Adopt a=110 [mm]
A13.Calculul modulului minim necesar

Adopt
=1 [mm]
A14.calculul numarului de dinti ai rotilor dintate
![]()
Pentru 45<
<80 =>
=30…35
Adopt
=32 dinti
![]()
Adopt
1,65
Recalculam:![]()
![]()
Pentru: ![]()
35 atunci Z1=24….27
=![]()
Adopt
=24
![]()
Adopt
=76
A15.Verificarea raportului de transmitere

A16.Distanta dintre axe de referinta
18. Adoptarea sumei coeficientilor ,de deplasare a danturii,Xs
Daca,z1 ≥ 30,se va lua,x1 = x2 = 0 ;
19.Rezultatele predimensionarii:
-Z1=24 ;
-Z2=76 ;
-
mm
Xs=0, x1=x2=0.
Calculul geometric al angrenajului
Date initiale:
3.1. Elementele geometrice ale rotilor dintate
3.1.1. Diametrele de divizare
mm
mm
3.1.2. Diametrele de baza
mm
mm
3.1.3. Inaltimea capului dintelui
mm
mm
3.1.4. Diametrele de cap
mm
mm
3.1.5. Inaltimea piciorului dintelui
mm
mm
3.1.6. Diametrele de picior
mm
mm
3.1.7. Pasul de divizare
3.1.8. Pasul de baza
![]()
3.1.9. Arcul dintelui pe cercul de divizare
![]()
![]()
3.1.10. Unghiul de presiune al evolventei pe cercul de cap


3.2. Elementele geometrice ale angrenajului
3.2.1. Distanta dintre axe de referinta
![]()
![]()
mm
3.2.2. Unghiul de angrenare

![]()
3.2.3. Diametrele de rostogolire
![]()
![]()
![]()
![]()
![]()
mm
3.2.4. Distanta dintre axe
![]()
mm
3.2.5. Modificarea distantei dintre axe
Coeficientul modificarii distantei dintre axe


3.2.6. Scurtarea dintilor
Coeficientul
scurtarii capului dintilor pentru relizarea jocului standardizat
![]()
![]()
3.2.7. Verificarea lipsei subtaierii
a. Numarul minim de dinti ai rotilor
![]()
![]()
![]()
![]()
![]()
![]()
b. Se verifica indeplinirea conditiilor:
Adica:
![]()
![]()
se verifica
3.3. Adoptarea formei constructive a rotilor angrenajului (preliminar)
[N*mm]
Adpot ![]()

Adopt
mm
pinionul se consruieste disc plin
3.3.1. Roata condusa
disc plin
3.3.2.Latimea pinionului
![]()
![]()
Adopt
Capitoul VI. Proiectarea arborelui de intrare al reductorului
Arborele de intrare al unui reductor antrenat cu curele
1. Date de intrare
1.1.Puterea pe arbore P[KW]
P=PII=PME∙ηc=1,5 KW
1.2.Turatia n [N∙mm]
nII=
=494,66 rot/min
1.3.Mt pe arbori
Mt = MtII =27511,32 [N∙mm]
1.4. Organe de masini dispuse pe arbore si modul de solidarizare cu acestea
1.5. Conditii de functionare – normale
2. Predimensionarea arborelui
2.1. Determinarea distantei dintre reazemele arborelui
2.2. Calculul la incovoiere
2.2.1. Forta care actioneza pe arbore
a) Forta din transmisiile cu curele, Sa
b)Forta tangentiala:
Ft1=
N
b) Forta radiala:
[N]
|