SISTEMUL DE REGLARE ELECTRO-HIDRAULIC AL TURBINEI - EHC (ELECTRO-HYDRAULIC CONTROL)
|
Dupa parcurgerea acestui capitol, cursantul va fi capabil sa: GENERALITATI |
Sistemul utilizat pentru reglarea turbinei de la CNE Cernavoda este de tip electro - hidraulic (EHC - Electro Hydraulic Control).
La Unitatea 1, regulatorul electrohidraulic este un model MARK II al firmei General Electric. Acest model produs in anii 1980 reprezinta cel mai performant sistem realizat cu tehnologie analogica in acest domeniu, urmatoarele modele beneficiind de tehnologia digitala (ultimul model este MARK VI - la Unitatea 2).
Sistemul EHC are urmatoarele functii de baza:
|
3. COMPONENTELE SISTEMULUI EHC |
Sistemul EHC cuprinde 3 subsisteme principale:
INTRARI in unitatea de control sarcina (vezi fig.5.1):
IESIRI din unitatea de control sarcina (vezi fig.5.1):
Unitatea de control debit (FLOW CONTROL UNIT)
[2]: o referinta mai mica decat turatia nominala.
[3]. Odata indeplinite aceste conditii, se poate selecta modul standby on. Odata selectat acest mod de operare, sistemul primar de control este scos din functiune.
Deoarece referinta de sarcina turbina vine de la DCC si face parte din sistemul primar, EHC in modul standby pierde acest semnal, controlul sarcinii facandu-se numai prin intermediul potentiometrului de pe PL 13. Este posibil ca prin reglarea cu foarte mare atentie a acestui potentiometru, presiunea in generatorii de abur sa fie mentinuta in parametrii admisibili.
Modul de operare standby permite inlocuirea de cartele in sistemul Speed Control si Load Control. La terminarea operatiilor de mentenanta, sistemul trebuie trecut inapoi in sistemul primar de control. Pentru aceasta trebuie indeplinite din nou conditiile de egalitate a referintelor de debit intre cele doua sisteme si selectat STANDBY OFF.
Acest sistem fiind de o deosebita importanta pentru siguranta turbogeneratorului, este prevazut cu un sistem complex de testare on-line a principalelor sale componente. Aceste teste se efectueaza saptamanal prin OMT. In orice caz de deviere de la conditiile testului, problemele aparute trebuie investigate cu maxima atentie, deoarece o eventuala defectiune aparuta si ignorata in acest sistem, poate avea urmari catastrofale. Panoul de testare, se afla pe PL 13. Testele sunt:
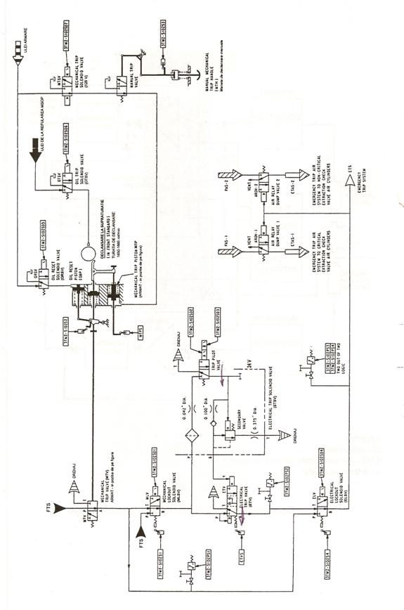
MECHANICAL TRIP
Situatia in functionare normala: cand se reseteaza sistemul, se energizeaza OIL RESET SOLENOID VALVE (ORSV), care va determina admisia uleiului (170 kPa) in OIL RESET PISTON (ORP). Aceasta va determina deplasarea tijei care actioneaza MECHANICAL TRIP VALVE spre stanga, permitand astfel prinderea mecanismului (degetului) de declansare.
Cat timp se testeaza MTV, protectia turbinei se realizeaza prin ELECTRICAL TRIP VALVE, celalalt sistem redundant de protectie.
Pentru MTV, se efectueaza 2 teste:
1. &n 636b17g bsp; Mechanical Overspeed Trip Test
- &n 636b17g bsp; &n 636b17g bsp; Se poate efectua in apropierea turatiei nominale in timpul accelerarii, sau cu grupul sincronizat.
- &n 636b17g bsp; &n 636b17g bsp; Se apasa momentan butonul LOCKOUT. Acesta va energiza MECHANICAL LOCKOUT SOLENOID VALVE (MLV). Acest ventil MLV, permite izolarea MTV in vederea testarii si asigura presiunea necesara ETS prin ETV. Cand MLV se deplaseaza, limitatorul S1 se face si astfel va semnaliza in Camera de Comanda prin palpairea butonului LOCKOUT.
- &n 636b17g bsp; &n 636b17g bsp; Se apasa momentan butonul de pe PL 13 MECH O/S TRIP TEST. Aceasta va energiza OIL TRIP SOLENOID VALVE (OTSV), care va admite ulei in dispozitivul de protectie la supraturatie. Acest ulei, va determina deblocarea degetului care va permite astfel deplasarea tijei care actioneaza MTV spre dreapta, adica in pozitia declansat.
- &n 636b17g bsp; &n 636b17g bsp; Declansarea MTV va duce la pierderea presiunii la PS1. Contactele acestuia, prin intermediul logicii EHC, vor comanda deenergizarea OTSV si beculetul MECH O/S RESET se va stinge, iar beculetul TRIPPED se va aprinde.
- &n 636b17g bsp; &n 636b17g bsp; Se tine apasat butonul RESET pana cand se aprinde MECH O/S RESET si TRIPPED se stinge. Ventilul Oil Reset Solenoid Valve (ORSV) se energizeaza admitand ulei in Oil Reset Piston. Aceasta va determina deplasarea tijei MTV spre stanga si resetarea MTV. Presiunea la PS1 se restabileste.
- &n 636b17g bsp; &n 636b17g bsp; Se lasa butonul RESET. Cu presiunea la PS1, dupa aproximativ 3 sec., MLV se va deenergiza, limitatorul S1 se va deschide si indicatia LOCKOUT se va stinge, indicand sfarsitul testului.
2. &n 636b17g bsp; Mechanical Trip Piston Test:
- &n 636b17g bsp; &n 636b17g bsp; Se actioneaza ca in precedentul test, butonul LOCKOUT.
- &n 636b17g bsp; &n 636b17g bsp; Se apasa si se tine apasat butonul MECH TRIP PISTON TEST.
- &n 636b17g bsp; &n 636b17g bsp; MECHANICAL TRIP SOLENOID VALVE (MTSV) se va energiza, permitand eliberarea presiunii fluidului din MECHANICAL TRIP PISTON, deblocand astfel mecanismul de declansare (degetul). Tija, care actioneaza MTV, se va deplasa spre dreapta si MTV va trece in pozitia declansat.
- &n 636b17g bsp; &n 636b17g bsp; PS1 va indica starea de declansat a MTV.
- &n 636b17g bsp; &n 636b17g bsp; Resetarea se face ca in cazul precedent prin apasarea butonului RESET.
ELECTRICAL TRIP
Functionare normala: cele doua bobine ale ELECTRICAL TRIP SOLENOID VALVE sunt energizate. ETSV, prin intermediul unui ventil secundar cu actionare hidraulica, mentine ETV in pozitia din dreapta (RESET). In figura 5.3, este reprezentata ETV in pozitie declansat. Limitatorul ETSV, monitorizeaza pozitia ETV.
Testarea se face prin intermediul butoanelor de pe PL 13. Testarea ETV, se face in modul urmator:
- &n 636b17g bsp; &n 636b17g bsp; Se apasa momentan butonul LOCKOUT. Acesta va enegiza ELECTRICAL LOCKOUT SOLENOID VALVE. Pozitia acesteia este citita de limitatorul S4, care va face sa palpaie becul din butonul LOCKOUT.
- &n 636b17g bsp; &n 636b17g bsp; Se apasa si se tine apasat butonul TRIP TEST. Solenoizii SD2 si SD3 se vor deenergiza, ventilul secundar isi va pierde presiunea la portul B, iar ETV va trece in pozitia declansat. Presostatul PS2 va pierde presiunea si va indica in Camera de Comanda TRIPPED. Secundar ETV isi va schimba starea in RESET. Imediat ce PS2 si-a recapatat presiunea, se va deenergiza ELV in aproximativ 3 sec.
- &n 636b17g bsp; &n 636b17g bsp; Limitatorul S4 va stinge indicatia LOCKOUT finalizand testul.
Aceasta unitate face parte din sistemul de protectie turbina si consta din circuitele logice localizate in dulapurile EHC, butoane, lampi de semnalizare si aparate indicatoare de pe PL 13.
Un panou care asigura monitorizarea conditiilor de alarma si care este utilizat pentru anuntarea operatorului la detectarea acestora, este localizat pe usa dulapului PL 747.
Scopul acestei unitati este de a:
[4] 125 Vcc MTSV sau 24 Vcc ETSV. Ventilele MTSV si ETSV pot declansa sistemul ETS independent unul de celalalt, dar au o actiune incrucisata: o declansare pe bara de 125 Vcc va provoca o declansare si pe bara de 24 Vcc.
5. &n 636b17g bsp; &n 636b17g bsp; &n 636b17g bsp; &n 636b17g bsp; &n 636b17g bsp; Temperatura ridicata esapare CJP provine de la 3 TS-uri montate cate unul pe fiecare CJP. CI 1121 EXHT HOOD HI T TB TRIP.
6. &n 636b17g bsp; &n 636b17g bsp; &n 636b17g bsp; &n 636b17g bsp; &n 636b17g bsp; Presiune hidraulica scazuta la fluidul de comanda, provine de la o logica 2 din 3 PS-uri. Are o indicatie pe PL 13: HYDRAULIC FLUID PRESSURE. CI 1120 RL 531 HYD FLUID LP TRIP.
7. &n 636b17g bsp; &n 636b17g bsp; &n 636b17g bsp; &n 636b17g bsp; &n 636b17g bsp; Declansare la ratarea intrarii in regim de MOTORING daca ventilele ce asigura abur pentru racirea turbinei nu se deschid in 60 sec. CI 903 TURB TRIP MOTORING FAIL.
8. &n 636b17g bsp; &n 636b17g bsp; &n 636b17g bsp; &n 636b17g bsp; &n 636b17g bsp; Nivel ridicat in separatoarele de picaturi (MSR). Este furnizat de la LS-uri montate in logica 2 din 3 pe fiecare separator. Pentru a declansa turbina, este necesar ca semnalul sa se mentina mai mult de 10 s. (pentru a evita declansarile produse de tranzienti ai nivelului in MRS-uri). CI 1115 RL572 MSR HI LVL TB TRIP.
9. &n 636b17g bsp; &n 636b17g bsp; &n 636b17g bsp; &n 636b17g bsp; &n 636b17g bsp; Presiune ridicata in condensatoarele turbinei, provine de la logici de 2 din 3 PS-uri montate in condensatoarele turbinei. Este semnalizata in Camera de Comanda prin indicatiile VACUUM TRIPPED si VACUUM RESET. CI 1119 EXHT HOOD LO VAC TRIP.
10. &n 636b17g bsp; &n 636b17g bsp; &n 636b17g bsp; &n 636b17g bsp; Thrust Bearing Wear Detector Trip - detectorul de uzura lagar axial. Acest traductor, instalat pe lagarul axial, trimite spre EHC semnale (de la PS-uri) pentru declansare turbina. Logica este de 2 din 2, primul PS avand rol de alarma. Sunt doua linii de trip pentru uzura (upper si lower). Detectorul contine o schema de testare cu indicatii in Camera de Comanda. De asemenea, mai contine un traductor de pozitie tip LVDT. CI 1124 RL536 LWR TBRG WEAR TRIP; CI 1125 RL537 UP TBRG WEAR TRIP.
11. &n 636b17g bsp; &n 636b17g bsp; &n 636b17g bsp; &n 636b17g bsp; Butonul de declansare manuala 125 Vcc trip. Este butonul de declansare manuala de pe PL 13. CI 1100 TB MASTER TRIP TRIPPED.
12. &n 636b17g bsp; &n 636b17g bsp; &n 636b17g bsp; &n 636b17g bsp; Declansare provenita de la declansarea de 24 Vcc. Apare de la o declansare aparuta pe linia de 24 V.
13. &n 636b17g bsp; &n 636b17g bsp; &n 636b17g bsp; &n 636b17g bsp; Customer Trip. Prin aceasta, se intelege un numar de declansari care se doresc de catre beneficiar (CNE PROD). Un semnal este trimis la DCC: CI 1110 EHC DEMANDED TO TRIP. Aceste semnale sunt:
|
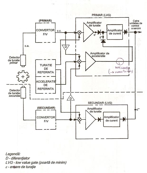
Fig.5.1 Schema sistemului EHC |


Sistemul standby sa fie in stare reset;
Referinta debit pentru ventilele de reglare CV sa fie aproximativ egala cu cea din standby. Aceasta se face prin rotirea potentiometrului de reglare a sarcinii in modul standby de pe PL 13 pana cand se aprinde becul ce indica indeplinirea conditiei.
Semnalul de referinta debit IV din sistemul primar de control trebuie sa fie egal cu referinta din standby. Indeplinirea conditiei este semnalizata luminos pe PL 13.
Semnalul referinta debit MSV din sistemul primar de control trebuie sa fie egal cu referinta din standby. Este de asemenea semnalizata luminos pe PL 13.
Prin energizarea MECHANICAL TRIP SOLENOID VALVE sau deenergizarea bobinelor ELECTRICAL TRIP SOLENOID VALVE prin intermediul barelor de 125 Vcc, respectiv 24 Vcc.
Este un semnal ce vine din PL 700 de la un releu de temporizare (70 s). Un semnal este trimis de DCC: CI 1109 LOSS OF STAT CLG TRIP.
Este realizat cu trei PS-uri legate in logica 2 din 3. Aceasta declansare se armeaza la 75% din turatia nominala. CI 1111 TRIP - FTP DISCH PRS.
Este produsa de o logica 2 din 3 PS-uri montate in rezervorul de ulei. CI 1118 LO BRG OIL PRS TRIP. Observatie: pierderea presiunii de ulei va declansa automat turbina prin actiunea Mechanical Trip Piston in Front Standard. De asemenea, presostatele montate pe traductorul de uzura lagar axial vor declansa turbina.
|