ALTE DOCUMENTE |
Sisteme modulare
Gabarit redus ;
Pierderi de ulei mici datorita unui consum redus de conducte si elemente de racordare ;
Flexibilitatea sistemului prin posibilitatea combinarilor aparatelor modulare ;
Depanare usoara.
Montarea aparatelor modulare se va face pe placi hidraulice modulare, ele permitand realizarea celor mai diverse si complexe scheme hidraulice.
In constructia sistemelor modulare se vor utiliza aceleasi elemente de comanda, reglaj si control intr-o constructie modulara.
a) Supapa de siguranta modulara
Descriere generala
Aceste aparate reglabile, cu doua etaje, limiteaza presiunea maxima in circuitul pe care il protejeaza. Reglarea acestora se poate face cu ajutorul unor rotite prevazute sau nu cu blocare cu cheie, sau printr-un surub si o contra-piulita.
Functionarea celor doua etaje este fundamental identica cu aparatele clasice cu piston echilibrat descrise in capitolele anterioare.
Simbolizare


Fig.1
b) Droselul
Descriere generala
Aceste aparate regleaza debitul prin intermediul unui orificiu calibrat reglabil. Debitul care traverseaza droselul este deci intotdeauna afectat de pierderea de incarcare corespunzatoare reglajului facut orificiului.
Modelele duble cu clapete anti-retur incorporate de fiecare parte a orificiilor de limitare permit o reglare intre intrare si iesire.
Versiunile simple ale acestei executii sunt de asemenea disponibile.
Pentru limitarea debitului pe linia de presiune P sau T, sau acolo unde limitarea debitului in sens invers nu este necesara, exista si modelele fara clapeta anti-retur.
Reglarea se face dupa dorinta cu surub sau cu rotita.
Simbolizare


Fig.2
c) Clapeta anti-retur pilotata
Descriere generala
Aceste clapete asigura o functie anti-retur pilotata pe liniile spre utilizatori A si/sau B. Alimentarea pilotului provine de la linia de utilizator opusa.
Atunci cand o linie spre utilizator este presurizata, clapeta de pe cealalta linie spre utilizator se deschide (in conditiile in care presiunie sistem/receptor concorda cu raportul dintre sectiunile apartului).
La un raport de 3 : 1 intre pistonul pilotat si scaunul clapetei principale, aceste aparate pot permite un conexiune de decompresie de 10 : 1.
Simbolizare


Fig.3
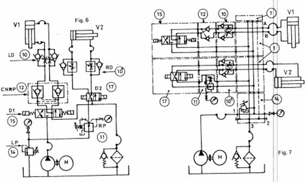
Exemplu de sistem modular :

Fig.4
Avand aceiasi oglinda exista posibilitatea montarii pe placa a aparatelor cu
diverse functii.

fig.5
Exemple de scheme :

a)

b)
Fig.6
|