Documente online.
Zona de administrare documente. Fisierele tale
Am uitat parola x Creaza cont nou
 HomeExploreaza
upload
Upload




TEHNOLOGIA SUDǍRII IN PUNCTE

tehnica mecanica


TEHNOLOGIA SUDǍRII ĪN PUNCTE





Lucrarea are ca obiective:

cunoasterea procedeului;

prezentarea utilajelor din laborator desti 16416b15q nate sudarii īn puncte;

determinarea analitica a parametrilor regimului de sudare;

realizarea unei tehnologii de sudare īn puncte.

Sudarea īn puncte se aplica tablelor, benzilor si profilelor subtiri si reprezinta cel mai raspāndit procedeu de sudare prin presiune.

Sudarea īn puncte se realizeaza īn principiu la trecerea unui curent electric de intensitate mare printr-un contact, se produce īncalzirea acestuia la temperaturi īnalte, presarea si racirea sub presiune.

Piesele ce urmeaza a se suda se strāng īntre electrozii unei masini, legati īn circuitul secundar al unui transformator electric (fig. 1a). Contactul electric se stabileste dupa realizarea presarii. Prin trecerea unui curent electric de intensitate foarte mare prin circuitul de sudare, se produce īncalzirea pe baza rezistentei electrice de contact dintre cele doua piese, cu topirea locala a materialului pieselor si formarea unui punct de sudura. Īnceputul formarii punctului de sudura se caracterizeaza prin formarea de graunti cristalini comuni īn ambele piese. Mai multe puncte asezate dupa o traiectorie formeaza o cusatura īn puncte.

Formarea punctului de sudura īntre cele doua piese se explica prin faptul ca rezistenta electrica de contact dintre cele doua piese Rpp are valori mai mari decāt celelalte rezistente aflate īn circuitul de sudare: Rep - rezistenta electrica de contact dintre electrozi si piese si Rp - rezistenta electrica a pieselor (fig. 1b). Efectul rezistentei electrice dintre electrozi si piese se diminueaza prin utilizarea unor electrozi buni conducatori de electricitate.

a

b

Fig. 1


Pentru a se realiza un punct de sudura este necesar sa se respecte urmatoarele conditii:

Tehnologia sudarii īn puncte presupune corelarea parametrilor principali ai regimului de sudare: diametrul electrozilor de contact d [mm], curentul de sudare I [A], durata de conectare t [s], forta de apasare F [daN]. Se deosebesc doua tipuri de regimuri de sudare:

Parametrii regimului de sudare se pot calcula cu relatii empirice:

Diametrul vārfului electrodului se stabileste īn functie de grosimea pieselor care urmeaza a fi sudate si este aproximativ egal cu diametrul punctului sudat. Acesta se calculeaza cu relatia:

[mm] - pentru s>3

dv = 2 s + (2,5.3) [mm]- pentru s<3


Daca piesele difera īntre ele, ca material sau dimensional rezulta o īncalzire neuniforma īn timpul sudarii, care se traduce printr-o asimetrie a punctului (patrunderea este mai mare īn tabla mai groasa sau mai putin conducatoare). Efectul de asimetrie poate fi compensat prin utilizarea electrozilor de sectiuni diferite (se utilizeaza electrod cu diametru mai mic la tabla mai groasa sau la cea cu conductibilitate mai slaba).

Intensitatea curentului de sudare se poate determina cu relatia:

I = 6500 s, [A],


īn care s este grosimea tablei.

Odata cu cresterea intensitatii curentului electric creste si dimensiunea nucleului topit. Cresterea īn continuare a curentului nu este posibila deoarece rezistenta electrica de contact dintre cele doua piese ramāne aceeasi īnsa, creste inadmisibil amprenta lasata de electrozi pe piese.

Durata de apasare se determina, īn functie de tipul regimului, cu relatiile:

o      pentru regimuri dure:

t = (0,1.0,2) s [s]


t = (0,8.1) s [s]


Forta de apasare se calculeaza cu relatia:

F = (50.250) s [daN]


Daca se mareste forta de apasare se diminueaza rezistenta de contact dintre piese ceea ce face sa nu se mai asigure caldura necesara sudarii, iar electrozii sa imprime adāncituri pronuntate pe piese (amprente).

Īn afara de acesti parametrii tehnologici asupra calitatii sudurii influenteaza si parametrii constructivi cum sunt lungimea de suprapunere a tablelor L si diametrul electrozilor D. Acesti parametrii se pot determina analitic cu relatiile:

[mm]



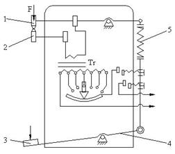
Utilajul folosit pentru sudarea īn puncte īn cadrul lucrarii de laborator este de tip BOSWA, aparat ce are posibilitatea de reglare a duratei de apasare si a intensitatii curentului. Durata de apasare este reglata de un releu de timp.

Electrodul fix 1 si electrodul mobil 2 sunt legati la secundarul transformatorului Tr (fig. 2). Prin apasarea pedalei 3 cu piciorul, forta se transmite, printr-un sistem de pārghii 4, la electrodul mobil, care este adus īn contact cu piesele ce urmeaza a fi sudate. Forta de apasare F este reglata prin arcul 5.

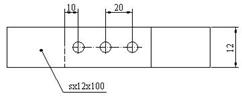
Piesele de sudat sunt realizate din tabla de otel calitatea A4 (STAS 5484), fig. 3.

Fig. 2

Fig. 3


Dupa studiul utilajului de sudare īn puncte, identificarea partilor componente si īnsusirea modului de functionare a acestuia se vor determina analitic parametrii regimului de sudare cu relatiile (1), (2), (3) sau (4), (5), (6) si (7). Rezultatele obtinute se noteaza īn tabelul 1.

Se masoara cu ajutorul unui subler distantele indicate īn fig. 3 si se regleaza intensitatea curentului electric si durata de apasare.

Dupa reglarea parametrilor de sudare si alegerea electrozilor cele doua piese se vor aranja, īn pachet ca īn fig. 3, si se vor executa cele trei puncte de sudura.

Se vor face observatii asupra tehnologiei de sudare īn puncte. Verificarea calitatii punctelor de sudura se va face vizual urmarindu-se eventualele defecte.

dV

[mm]

I

[A]

t

[s]

F

[daN]

dp

[mm]

Observatii privind calitatea sudurii

















Document Info


Accesari: 12158
Apreciat: hand-up

Comenteaza documentul:

Nu esti inregistrat
Trebuie sa fii utilizator inregistrat pentru a putea comenta


Creaza cont nou

A fost util?

Daca documentul a fost util si crezi ca merita
sa adaugi un link catre el la tine in site


in pagina web a site-ului tau.




eCoduri.com - coduri postale, contabile, CAEN sau bancare

Politica de confidentialitate | Termenii si conditii de utilizare




Copyright © Contact (SCRIGROUP Int. 2025 )