SISTEME DE REGLARE AUTOMATA (SRA) al motorului cu piston
Sistemele de reglare automata au ca scop eliberarea persoanei ce exploateaza motorul (sofer, pilot etc.) de anumite sarcini sau comenzi ce trebuie date motorului pentru ca acesta sa functioneze in siguranta sau la parametrii proiectati. In acest caz, anumite comenzi sau reglaje in functionare ale motorului (interne sau externe) vor fi lasate in seama unor dispozitive de automatizare (DA), sau regulatoare automate (RA).
Ca destinatie, SRA pot fi:
- de proces: - pentru anumite reglaje interne (cum ar fi avansul la aprindere, turatia minima de ralanti etc.).

Dupa numarul factorilor de reglare (FR) si al parametrilor reglati (PR), SRA pot fi:
- monovariabile (1 FR, 1 PR);
- multivariabile (j FR, i PR interdependenti, SRA pentru obiect la reglarii automate multivariabil - ORAM).

Schema de baza a unui SRA cuprinde:
- urmatoarele marimi:
- x0 - marime programata de la o maneta / programator;
- marime citita de un senzor / dispozitiv de masurare;
- m - marime modulata;
- FR - factor de reglare, marime ce determina functionarea ORA;
- PR - parametru reglat, marime rezultata pentru valoarea FR stabilita de DA (RA);
- urmatoarele entitati:
- ORA - obiectul reglarii automate (in cazul nostru, MAS4t);
- DA - dispozitiv de automatizare, care genereaza / calculeaza o marime modulata m in functie de o marime programata x0 si de destinatia propusa pentru SRA;
sau
- RA - este un DA in care marimea modulata m depinde de marimea programata x0, dar si de derivatele si integralele de orice ordin ale acesteia in timp (t), (respectiv functie de dn x0(t)/dtn si de ∫m x0(t) dtm, pentru orice numere naturale nenule n si m).
- perturbatii aditive (care influenteaza PR dar nu influenteaza functionarea ORA: ex. PR=n, p=v);
- perturbatii parametrice (care influenteaza atat PR cat si functionarea ORA: ex. PR=n, p=ρH).

- Schema cu feed-back (cu legatura inversa LI, in care PR este comparat de un element de comparatie EC cu valoarea programata x0, EC generand o eroare sau diferenta e) si cu perturbatii p;

- Schema cu dublu feed-back (cu legatura inversa (LI) de corectie si de eroare) si cu perturbatie p.
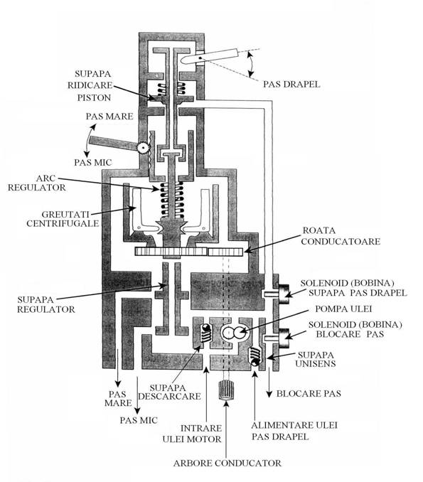
Ca exemplificare, se prezinta un dispozitiv de reglare automata (DA) a turatiei motorului dupa legea 'turatie constanta', folosit frecvent in aviatie.
SCHEMA BLOC A SISTEMULUI

SCHEMA DE CONSTRUCTIE A SRA

![]()


FUNCTIONAREA SRA


SCHEMA DE DETALIU A SRA CU SISTEM DE 'PAS DRAPEL'

|